Fórum témák
» Több friss téma |
Ha jól tudom ez az Iphon szokásos formátuma, és szokás szerint minden szempontból jobbnak tartják mint bármi mást. És szintén szokás szerint mindenki utálja (aki nem Iphon-os), mert nehéz megnyitni, és még nehezebb belepiszkálni. De léteznek konverterek.
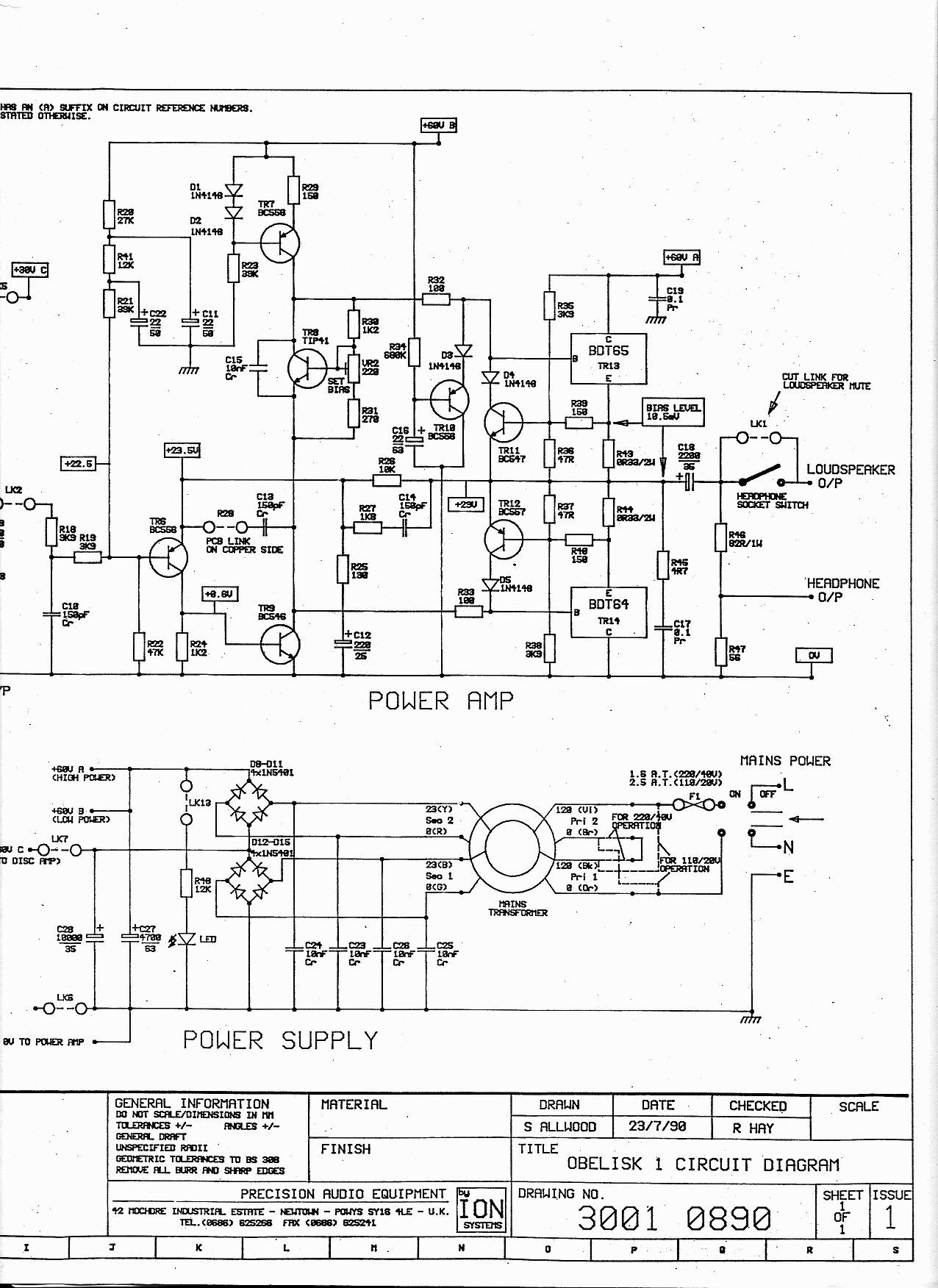
Lehet félreértek valamit, de ennek a készüléknek is váltó 2x22V-os feliratot látok a hátulján, ami nincs szinkronban a kapcsoláson lévő DC60V-al.
Nem tudom feltűnt-e a diódacsoport alatt teljesen el van szenesedve a nyáklap.
Nem egyszerű a képekből kibogarászni, hogy akkor most mi micsoda, meg a neten is ellentmondásos információk vannak erről. Azt kéne kideríteni első körben, hogy ennek a kapcsolása ugyanaz-e mint a HT A-30 rajza, elvileg igen. A hátlapi 2x22V AC felirat egyébként árulkodó, hát akkora feszültség kell neki. Gondolom azért, mert annak meg a benne lévő elkók alapján ennek kétszerező egyenirányítása van, tehát a 22V AC-ből így lesz kb. 60-62V DC (22x1,41)x2 amiről a kapcsolás működik.
A HT A-30 kapcsolással én elég sokat játszottam, nem tudom, hogy konkrétan az az erősítő hogy szól, de az a rossz hírem, hogy ha gyárilag netán jól szólt, akkor nem lehet benne csak úgy találomra alkatrészeket csereberélni mert onnantól borul minden, oda a jó hang. Tehát elég annyi, hogy kicseréled a tápelkót valami másra és már nem úgy fog szólni mint előtte, a kimeneti csatolókondiról nem is beszélve. Mondjuk nem értem hogy ez miért a toroidos topikban van kitárgyalva az erősítős helyett. A 3X-ről nem találtam semmit, de az Obelisk 1 tápja az így néz ki. A hozzászólás módosítva: Márc 22, 2025
Üdv! Az erősítőben nem tesz kárt ha csak 2x12 VAC tápot kap. Az egyenirányítást kell módosítanod a 2x12 V középen csapolt kivezetése esetén.
Mivel a végerősítőre jutó 32-34 V egyenfeszültség 15 W leadására képes a 6 Ω-os hangsugárzóidra, a trafó 120 VA-es terhelhetősége merő pénzégetés, 30-60 VA az észszerű választás.
A kapcsoláson én nem látok feszültség kétszerezést, csak külön-külön egyenirányítást a két szekundernek, amik aztán sorba vannak kötve. Így kialakult a kívánt 60 V, és a közösítő ponton ott a 30 V az előfok stabilizátorának.
Ezzel a megoldással közös a tápja a két csatornának. Ettől függetlenül, nem zárható ki, hogy van feszültség kétszerezés valamelyik készülékben, de végfokok esetében ez nem a legtakarékosabb megoldás (a magasabb trafófeszültség minden szempontból ideálisabb választás).
Nincs is, azt csak én gondoltam, hogy az van, de közben megtaláltam ezt a rajzot amin látszik hogy nem az van, hanem közös a tápja a két oldalnak.
Egy okot tudok elképzelni a 2X22V-os trafó alkalmazására. Talán létezik más erősítője a gyártónak, amihez szimmetrikus kettős tápra van szükség. Igazából több variációban is használható egy ilyen.
Hehe.
Bennem nem merült fel félrevezetés. Inkább van szó arról, hogy az én tudásom korlátozott a témában. Noha ránézve egy áramkörre meg tudom különböztetni a főbb részegységeket egymástól, de azok pontos összefüggését kiszámolni-átlátni nem tudom. Egy kapcsolási rajzon is, arra rá tudok mutatni, hogy ő egy trafó akar lenni, vagy épp egy kondenzátor,... Aztán, hogy ott miképp "mozognak a fogaskerekek", hogy x legyen a végeredmény már csak józan paraszti ésszel következtetni tudok. Ergó a józan paraszti ész, a saját tapasztalat ledominálja a lexikális tudásomat. Ti többet tudtok meglátni, kiolvasni belőle, mint én. Az én megközelítésemből: A: Milyen lehetett az eredti trafó? Jó lenne a gyári állapotot követni, de egyenlőre nem találni pontos, erre a konkrét típusra jellemző adatot. B: Ok, működött 2x12V-ról, akkor menjen tovább ennyiről. De! Tényleg, nem pici az a trafó, ami benne volt? Olyan 80VA körül lehetett.? Ezért melegedhetett el a belseje és kezdtek kóborolni a szikrák benne? Itt újra érvénybe lép az "A" pont. illetve akkor tegyek bele erősebb 2x12V trafót? mekkorát? okozhatok vele gondot? A Fizikális méret is korlátoz. 9,5x5cm maximum. (Képek alapján pont ekkora az eredeti trafó is) Itt gondolom van egy tól-ig teljesítménykorlát, amit a gyártónak is követnie kellett. C: Vannak arra utaló jelek, hogy nagyobb tápfeszre tervezték az alap konstrukciót, de csak kis tápot adtak neki. Van erre logikus magyarázat. De lehet az is, hogy a műszerész aki már cserélte, az eredetinél kisebbet tett bele és tényleg magasabb lenne az eredeti tápfesz? A teljesítmény biztosan. Ismét az "A" pont lép érvénybe. Ha nagyobb, akkor mekkora? Ezesetben a fizikai méretkorlátot átlépve külsőről kéne megoldani. A gyártónak is ez volt a megoldása. Itt legalább sejthető, hogy 2x22V megy be. De itt is van kérdés. Képes az áramkör minden résztvevője alkalmazkodni a nagyobb tápfeszhez? Ehhez csatolok egymás mellé két képet. Egyik a saját (Obelisk 3) másik a külső trafós (Obelisk X3) Letöltött képe. Leszámítva a két nagyobb kondit, azért van ott pár apróbb változtatás az erősítő panelen. Hozzá teszem képek alapján. Kapcsrajzot konkrétan erről nem találtam. 1-esről igen, X3-ról is, az újabb már HEED Obelisk néven futó változatról is van a neten adat. (200VA) De az is lehet, hogy csak én gondolom túl a dolgot? Alkotó: le a kalappal, valóban szép építés. Én azért nagyon nem ezen a szinten tartok. Szerencsére ez az áramkor teljesen néma. Jó hanganyaggal megtámogatva, a hallgatóságom elsők között szokta megjegyezni, hogy ahol csend van a zenében, ott tökéletes még a csend is. Olyannyira, hogy a felvételen hallani azt is, ahogy a stúdióban a zenész mozdul és a pullóvere súrlódik, miközben a pl: trombitát a szájához emeli.
Igen, a trafó cseréjekor azt is cserélte a szaki anno. Valahogy, együtt égtek.
Szia. Igazából annyiról lenne szó, hogy milyen toroidot keressek az álltalam birtokolt Obelisk 3 erősítőbe a hiányos és olykor ellentmondásos infók alapján.
Az erdeti már nagyon rég elfüstölt pár diódával együtt. Anno javítva lett, de az akkori videonotonokon nevelkedett szakinak feladta a leckét rendesen és esélyes, hogy nem a megfelelővel helyettesítette. Akkoriban rajzok és alkatrész itthon nem volt hozá fellelhető. Még annyira sem, mint ma. (90-es évek) Elmondása szerint is, tett bele valamit, amivel működik. Hozzá teszem, ez idáig jól működött. (elkezdett szikrázni belül) Mérni tudtam ezen a példányon 2X12V és 14 OHM a tekercs ellenállása. Ugye az Obelisk X3 kapcsán felmerül, hogy mennyire lenne kompatibilis a tápja ezzel az erősítővel? ott azért a trafó is jóval méretesebb ennél. Illetve azt tudjuk, hogy ezidáig a javítás után 2x12 voltról működött, az X3 pedig 2X22 lenne. Ez igazából csak fikció ami felvetődött közben. a valódi megoldás tényleg az eredeti rend felállítása lenne. Valahogy kideríteni, vagy kikövetkeztetni, hogy milyen toroid lakott benne eredetileg és az szerint tudnék bele rendelni újat.
Most már végképp elvesztettem a fonalat. Most akkor ami neked van és amivel gond van az az X3 vagy valami más? A tiédnek a hátán van a 2x22V felirat vagy valami másikén? Mert ha abban az a kapcsolás van, akkor teljesen mindegy hogy hívják, annak 60V körül van a tápfeszültsége, ahhoz meg az a 2x22V-os trafó kell ami rá is van írva. Ha meg 2x12V-ossal ment ideáig, amit nem nagyon értek mert szerintem a munkapont sem áll be vele, akkor tegyél bele 2x12V-osat, olyanokkal tele szoktak lenni a hirdetési oldalak, amikor én legutóbb vettem (pár éve) akkor használtan 2500Ft volt a 100VA-es toroidnak darabja. Attól nagyobb teljesítményű nem kell bele, sőt, már az is nagy, szerintem nem is fér oda a helyére, mert ott olyan 80VA körüli lehetett. Nagyobb azért nem kell, mert hiába tudna ez 3x30 azaz 60W-ot szinuszosan + a veszteség, a zenei jel csak töredéke terhelést jelent a trafónak.
Nem postázok sehova semmit, de ha itt lennél adnék egy 80VA-est a kezedbe akár ingyen is, nincs rajta semmi csak a primer amit impregnálni kéne mert a hanyag gyártója miatt menetzárlatos lett és le kellett bontani a primerből úgy 10 menetet, meg hát rá kéne tekerni a szükséges szekunder(eke)t.
A transzformátor nem a helytelen méretezéstől ment tönkre.
A toroid sajátossága, hogy a körgyűrűn elhelyezkedő menetek nem fekszenek olyan szépen egymás mellé, mint egyenes csévetest esetén. A tekercs által létrehozott mágneses erőtér a tekercset elmozdulásra kényszeríti és a toroidnál ez az elmozdulás képes a huzal szigetelésének a lekoptatására. Impregnálással, tekercs közép kiöntésével lehet ezen valamelyest segíteni, de ez megdrágítja az előállítást. Az eredeti trafó nagy valószínűséggel 2x22 V-os lehetett, a fizikai méreteiből beazonosítható milyen volt a terhelhetősége. A képeid alapján a hűtőbordát látom a legszűkebb keresztmetszetnek. Becslésem szerint az egy 2x25 W-os erősítő hűtésére alkalmas. A méretezésről lentebb írtam. Mivel a teljesítmény a feszültség négyzetével arányos, a 2x12 V-os trafóból az eredeti terhelhetőség harmadára-negyedére lesz csak szükséged. A tápfeszültség eredetitől való eltérése, indokolhat némi változtatást a kapcsoláson, de az már az Obelisk topicba való.
Szerte ágazó lett a komment mező, már-már követhetetlen valóban.
Nekem a sima Obelisk 3 van. Ennek házon belül van a trafója, tápja. Tápcsatlakozása a sima 3 tűs Számítógépes 220-240-es csatlakozó. A saját képeimen nincs benne a trafó, de azt én szedtem már ki. Dobok képeket, ez az enyém. A kép ami valószínű megkevert, egy netes kép az X3-ról, ahol annak a táp bemenete látható. De ez csak úgy felmerült. A témában egy leágazás. Köszi a felajánlást, én Győr környéki vagyok egyébként. Nem célom amúgy fukarkodni vele. Ha tényleg pl: 2500-ból meg van az nevetséges, de ha 30-40000, azt sem fogom tőle sajnálni. Szeretem, jó kis vas ez, megérdemli. Köröl nézek webshopokban azalapján, amit ajánlottál.
Itthon hirtelen kettőt találtam újban, mindkettő a lengyel Indel.
1. Árwill-es 100VA 2x19V. 2. Lomex-es 100VA 2x17V A 2X22V-osból nem találtam, a 2X24V-os meg lehet hogy sok lenne már a 63V-os elkónak. Nem értem, hogy a cseh Talema-kat miért nem tartják itthon, azok még ettől is olcsóbbak és nekem jó tapasztalatom van vele, bár csak 1-2db-om volt belőle de azokkal nem volt gondom.
Aha. Ez egy jó infó. Akkor kettőt is rendelek, az időtállóság jegyében. Ezek szerint Amit ide ugyan nem írtam, de megfigyeltem szétszedéskor, hogy elég böszmén meg volt tépve a rögzítője. Konkrétan elő kellett vennem a nagykrovát. Fentebb képeimen lehet is látni, hogy ahol keresztezés volt, rendesen bele nyomódott a gumiágyba. Felül meg nem is volt gumiágy, csak a fém tárcsa. Ez valószínű nem pozitív irányba tolta az élettartalmát.
Úgy érzékelem, hogy az X3 Még kering egy picit. Nekem az alap, belső tápos verzióm van, Sima Obelisk 3. Ebben jóval kisebb a toroid. Egészen pontosan 9,5 x 5 cm hely van neki kihagyva. A szaki által anno bele rakott csere darab ennél is kisebb. Ez kezdett el belül szikrázni bekapcsolást követő pár percig. Ha ezt ki várta az ember, utána teljes értékű volt a működés. Szégyellem bevallani, de azért használtam így egy darabig. Addig, még nem fedeztem fel, hogy a trafó okozza. Mielőtt most kiszedtem, rá mértem és 2x12 Voltot adott. Tehát kijelenthető, hogy minimum a 90-es évekbeli javítást követően, ez az erősítő 2x12 Voltról üzemelt. Az megint egy leágazás a témában, hogy vajon az eredeti is ennyi volt, vagy esetleg több, vagy akár még többet is elbírna. Átalakítást nem tervezek, csak javítást. Az illeszkedő legjobb megoldást az erősítő számára.
Csatolok egy képet. Netről letöltve, az eredeti így illeszkedett.
A toroid rögzítőjét nem szabad meghúzni, mert még jobban egymásra nyomja az amúgy is egymáson keresztbe kasul lévő meneteket. Ehhez jön egy kis melegedés, a melegben ugye minden tágul, és meg sem kell annak a huzalnak mozdulnia semerre sem, egy idő után kész a menetzárlat.
Plusz a gyári szerelvény még a meleget is bezárja a mag közepébe. Gyárilag nem is láttam még toroidhoz értelmes leszorítót csak házi készítésű kereszteket, csillagokat amik engedik a mag alatt is a légáramlást.
A 2x17 V-os Indel, amiről Ge Lee tett be linket az olyan kecse is káposzta is. Tartalékot ne vegyél, el lesz ez egy darabig.
Igen, ez teljesen logikus.
Már össze is állt képzeletben a kivitelezés. Bútor vasalat üzletekben, talán OBI-ban is lehet kapni öntapadós szilikon pöttyöket. Ezeknek van némi vastagsága, de nem is túl sok,... ebből hármat az aljára ragasztani. Azért hármat, mert négy már billeghet. Felülről a fém tárcsát ki lehetne váltani a ház hőszigetelésnél használt dűbel tárcsájára. Ezen szép nagy lyukak vannak, ahol ki tud szellőzni és van annyira elasztikus, hogy még meghúzás esetén is tud engedni a hőtágulásnak.
Én is a 17V-ost nézegettem inkább. A19 mááááár !!! Laikusként !!! félelmetesnek hangzik a 12-höz képest.
De akkor bedobom, még nem engedtem el teljesen Ezt: ? Bővebben: Link
Nem tudom hogyan mérted az 50 mm belmagasságot, de gyanús, a linkelt 48 mm magas toroid nagyon passzent lenne. A teljesítménye értelmetlenül nagy.
Rá számoltam. Hossznál 100-az induló, nem lehetett volna látni, mert le van kopva a mérőszalagom 10 környékén.
Kifúrkálod a gyári rögzítő korongot. Máris van szellőzés. Csináltattam mát NYÁK lapból is leszorító korongot, azon is voltak furatok.
A jelenlegi toroidjaimnak ki van öntve a közepe gyantával. Így a rögzítés nem nyomja a huzalokat..
Furkálja aki akarja... Meg attól nem puhul meg, hogy kifúrod, a szellőzése sem lesz sokkal jobb.
Lehet kapni öntapadós puha gumi szalagot, abból kell alá/fölé 3-4 kis darabot vágni, és máris teljesen átszellőzik az egész. Vagy túl kell jócskán méretezni és akkor nem melegszik, csak az meg sokba kerül. Öntöttem már ki én is a közepét, de kötés közben az én gyantám simán volt 70-80 fokos is ami nem tetszett, na meg ha utána szét kellett volna szednem egy esetleges menetzárlat miatt, az pláne nem tetszett volna.
5 perces munka kifúrni 6-8 lyukat. A korong külső pereme alá amúgy is teszek gumigyűrűt, hogy fémlap ne nyomja közvetlenül a trafót.
A túlméretezés praktikus. Gyakran rendelek 400V-os primerrel toroidot. Ekkor persze arányosan növelt szekunder feszültség, és jó másfélszeres teljesítmény kell.Cserében síri csendet kapsz, még olyankor is, ha DC van a hálózaton. A hozzászólás módosítva: Márc 23, 2025
Mutatok egy képet, ez ugye nem erősítőben volt hanem világításban ahol folyamatos terhelés van, szépen látszik ahogy a gyári szerelvény gumija szinte rásült a külső szigetelésre. Illetve nem, mert nem lehetett róla letakarítani, tehát szerintem maga a külső szigetelés szenvedte ezt meg és lett tőle ilyen.
Belül nincs baja, a primer/szekunder közti szigetelése 35TΩ ami tökéletes. Én nem szoktam rendelni semmilyet, van itthon egy szatyorra való amit fillérekért vettem, ezeket szoktam áttekerni vagy tekertetni.
A folyamatos üzem egészen más igénybevétel, mint egy AB osztályú végfokban. Ráadásul a világításhoz tervezett trafókat sokszor alulméretezik, spórolásból. Ha mérve még jó, akkor a trafó rendben van, csak a felfogató szerelvény alátétje nem bírta a meleget.
Idézet: „Én nem szoktam rendelni semmilyet, van itthon egy szatyorra való amit fillérekért vettem, ezeket szoktam áttekerni vagy tekertetni.” Te nyilván sokkal ügyesebb vagy, mint én...
Köszi urak az eddigi sok segítséget. Sajnos van még mit.
Trafót rendeltem és azóta meg is érkezett. Választás végül egy 2x12V 100VA 4,5A (INDEL) trafóra esett. Agyamat eldobom, be tettem ÉS BÚG az erősítő vele. ![]() Tünet: lett egy alap jellegzetes trafó búgása. A phono rengeteget összeszedett ebből a zajból és a többi bemenetre is erős áthallást okozott. Mikor nem volt egy bemenetválasztó gomb sem aktív, akkor a hangerő poti 0-ról pici megemelése már gerjedésbe vitte. A Phono kiszedése ezt jelentősen csökkentette, (Szerencsére bővítőkártyaként szerelték) de egy hallható búgásként azóta is jelen van, már hangerőfüggetlenül ül allul. Maga a trafótest hallhatóan nem búg, csak a hangfalakon jelenik meg, illetve RCA-n keresztül átadja a többi erősítőnek is. Először a helytelen bekötésre gyanakodtam, de ezt 1000X ellenőriztem illetve szerencsére kiszedéskor mindent fotóval és papíron is dokumentáltam. Még a régi trafót is megbontottam, hogy lássam melyik tekercs melyik szála jön belülről és melyik kívülről. Ennek megfelelően kössem be az új trafót. Ettől függetlenül nem zárom ki a saját hiba lehetőségét sem. Az új trafóra természetesen rá mértem még beszerelés előtt, terhelés nélkül. Még az egyik tekercsen 13,5V-13,7V addig a másikon 13,9V-14,1V jelent meg. Utólag azon gondolkozom, hogy ez a különbség okozhatja a nemkívánatos plusz gerjedést? illetve az első bekapcsolást követő pár másodpercben hasonlóan az előző kiszerelt trafóhoz, hallottam a szikra hangokat. Hát, majdnem leültem a sarokba. Az akkor az első pár másodperc volt, azóta nem jött elő. Még egy dolog amiért csalódott vagyok az új trafóval kapcsolatban, az a fizikai mérete. Próbáltam úgy keresni, hogy a gyárival kb megegyező méretű legyen. Ez volt téma már fentebb is. Adatlap szerint 97x40mm lenne, kéne lennie. Amit kaptam csak 8x35. a Gyárihoz képest kicsinyeltem a most meghalt cseredarabot is, de ez még annál is kisebb. A ráírt egyéb adatokat tekintve azonos a rendeléssel. Rögzítés: Megvalósítottam. Alulra kapott 3db régi PC alaplap rögzítésére szolgáló műanyag talpat. Felülről a már beharangozott homlokzat Hőszigetelés dűbel. Mivel van itthon pár dobozzal, csak fogtam egyet és lefejeztem. Csavaranya kétújjal meghúzva. Képeket csatolok következő posztba. A hozzászólás módosítva: Ápr 2, 2025
Valami 2X22V-os rendszerről volt korábban szó, hogy jön a képbe a 2X12V. Lehet, hogy olyan kicsi a feszültség, hogy a lemezjátszó korrektor táp stabilizátor nem tud stabilizálni, ezért az erős búgás. Ráadásul egy RIAA korrektor erősen emeli az alacsony frekvenciákat, ezért érzékenyebb a tápzajra.
A toroid alá rakott három láb miatt ugyan szellősebb lehet a rögzítés, de egyben a trafó súlya csak ezekre a pontokra fog esni. Nehogy a menetek zománcozása sérüljön meg tőle. |
Bejelentkezés
Hirdetés |





















Csavaranya kétújjal meghúzva. Képeket csatolok következő posztba. 







