Fórum témák
» Több friss téma |
"Üzletelés" Mégis mi abban az üzlet, ha valaki leírja, hogy ez az akku nálam bevált?! Ebből egy fitying haszna sem lesz!
Félreértettük egymást, az írásod egyértelműen arra utalt, hogy venni szeretnél valamit!
Kiválasztani egy jófélét, és megvenni, de egy harmadik féltől (Az egyiktől a százból, akinek a netes kínálatában szerepel az ajánlott típus.)
De kacifántos a dolog, mert a legjobb állapotú akkum mellé kéne egy megbízható darab. Sajnos tényleg egy e-járműhöz, ami most is működik, de a selejtes akkuimmal eléggé rövid távokat tud megtenni. Nincs pontos infó, csak feltételezés a motor étvágyáról. Pontosabban 2 darab szénkefés PWM vezérlésű 24V-os motor. Üresben (megemelve a levegőben) 5A a fogyasztás, de a leírásokban 2x550W és max. 110 A-s áramfelvételeket írnak, hasonló, de nem pont ezen típus kézikönyveiben.
Bizony a tesztelés lényegében mégis csak az lesz hogy a kezelt akkuval sikerül-e tartósan azt az autót indítani, azaz működtetni a továbbiakban is, amiből kénytelen voltál és kivetted, annak vacakolása, elöregedése, nyekergése, merülgetése okán. (S nem elektromos hiba miatti merülésről, oxidos saruról, vagy egyéb hibáról beszélünk, mert az nem akku hiba.) Ennek ellenére én is veszek majd egy műszert, mert érdekes.
Nekem van 2db rokkantkocsim (munkagépek) az egyikben vannak a felemás belevaló munkaakkuk, azok a 36Ah helyett már csak 20Ah körül tudnak, gyorsan le is hervadtak, a másik akku nélkül volt, de sürgősen kellett, így amíg nem jöttek meg a lion-ok addig vettem bele ezeket a 40Ah-s electric power-eket mert épp akciós is volt és menni kellett. Na ezek néhány óra használattal ledegradálódtak 60-70%-os állapotúra (nem bírták a 15-25A-t).
Mindkettőbe lion került, sajnos nem tökéletesek mert a 7 cellából 6 egyforma a hetedik meg jócskán eltér így nem tudom teljesen feltölteni a pakkot, de így is végig bírja a melót, a munkaakkuval töredékét sem bírta. Ezekben is 24V-os kefés motor van, az egyik 500 a másik 800W-os ha jól emlékszem. A szulfátoldóval ki lehet egy picit tolni az akku élettartamát, de én már egy ideje nem használom mert macerás, ki kell venni a kocsiból az akkut (betenni addig egy másikat hogy ne felejtsen el semmit), meríteni, kattogtatni 2 napig, és nyerek vele pár hónapot. Egyszerűbb venni egy új akkut. De lehet, hogy ezekre a jászakku csodákra majd ráteszem, úgyis csak itt porosodnak a folyosón, ezekről van új és aktuális mérésem is valahol, de meg is tudom mérni, meg a munkaakkukat is, csak azoknál nem tudok megadni a műszernek indítóáramot mert azt azokra nem írják rá, így csak saccolni lehet hogy mihez képest mérjen. 48 volt szulfát mentesitö48 voltra szulfát mentesitő ,Valaki esetleg csinalt már hasonlót ? A hozzászólás módosítva: Dec 10, 2024
No ez a téma engem is nagyon érdekelne de én egyenlőre nem mernék érdemben hozzászólni.
Rácsiptetsz 4 db pl. ilyet, azaz akkunkét egyet...és minden marad a régiben.
Beépített szulfátoldós/javító funkciós akkutöltőkHello! Rengeteg olyan akkutöltő jelent meg a piacon, amelyeknek van "szulfátoldó" (repair/pulse mode) módjuk is. Sőt olyanokat is látok, amelyekben még CCA/SOC akkuteszt is van...Használtatok már ilyen töltőket? Vajon jobb az itt megépített, vagy a ezek a töltők is hatásosak lehetnek? Köszi.
Nincs konkrét tapasztalatom ilyennel, de miért ne. A legutóbbi Lidl-ös Parkside akkuteszter is nagyon tetszik. A kapacitásteszt sem olyan nagy dolog egy mikrovezérlőnek. Bár a mindent is tud eszközök nem szoktak kimagaslóan jók lenni, de szerintem meg tudják ugrani az elvártat.
Nekünk bent a cégnél van egy Victron gyártmányú töltőnk abban is van ilyen funkció, a kosaras emelő akkui már nagyon a végét járták, egy új garnitúra meg drága, rápróbáltuk lesz ami lesz alapon, kimérni nem mértük ki az akkukat szulfátoldás után, de a gépet használva sokkal tovább bírta mint előtte, szóval jónak mutatkozik.
Egy másik 250Ah-as akkucsomagot (régi bolgár elektromos targonca) akkucsomagját is egész jól helyrepofoztuk vele, előtte gyakorlatilag 1-2 óra alatt készet jelentett a töltő (régi HTV gyártmány), és alig ment valamennyit a gép a töltés után, a szulfátoldós töltés után 4-5 óra is kellett mire feltöltötte a HTV-s töltő és sokkal tovább ment a gép. Persze nem lett egyik akku sem olyan mint az új, de egészen meglepő volt a javulás (aránylag tartós is szóval nem 1-2 hétig tartó tüneti kezelés).
Meg aztán az is olvasható a neten, hogy van különbség a szulfátmentesítés és a regenerálás között...igaz targonca akkumulátorokkal összefüggésben.
![]() Talán az egyik nagyáramú impilzusokkal bombázza, a másik meg csak finoman "csipegeti"... A hozzászólás módosítva: Jan 2, 2025
Ez az akkuregenerálás eléggé hitkérdés lesz... én nem annyira hiszek benne, a közel 20 év akkus garanciás ügyintézés után, nem tudnám megmondani, hogy egy sima kisütés és töltés után is olyan jó lett-e, mintha valamit építettem volna erre. Bár nekünk volt a Forex regenerálós töltője, meg a Ctek MXS10-es is. Ez utóbbinál amikor megállt az elején a regenerálásnál, akkor az az akku nagy valószínűséggel kuka lett. Amúgy meg pár másodperc alatt átugrotta.
FOXSUR akkutöltő működése,javítási funkcióvval.12V/100AhTisztelt Kollégák!FOXSUR 12V/4-100Ah-ás töltőt vásároltam.Kistraktor Pb-akku (72Ah) töltéséhez. Az utasításra rá van írva,hogy regeneráló funkció impulzussal.Hallik a hangja. Az a kérdésem,hogy hogyan működik ez,egyenáramú impulzusokkal?Hogyan képzeljem el a regenerálást?6éves az akku,nem szulfátos. Köszönöm.Hogyan működik?
Nekem sehogy se működött.Feltöltötte ugyan az akkut de kb semmit sem ért.
Ráadásul ha kissé túlmerült az akku akkor el sem indul sehogy. Szulfátos akkura ráengedve semmi hatását sem vettem észre az impulzus/regeneráló töltésének.
Köszönöm a választ,várok még hozzászólásokat.
Lehet, nem a " Li-Po - Li-ion akkumulátor és töltője " topikban kellene erre várni egy ólom-savas akkumulátor és töltője kérdéssel.
szia itt talán jobban értenek hozzá, ez litium akkus topik.
akku regeneráló
A 6 éves indító akku régen is elég öregnek számított, a mai világban már pláne. Kiszolgálta az idejét, újat kell venni.
Vettem új Pb akkut,de én a töltőről szeretnék többet tudni!
Guglival rákeresel és megmondja, de ezek kb. úgy működnek, hogy van bennük egy pici feszültség konverter (kétszerező) meg egy FET, ami ezt a dupla feszültséget aztán egy elkóból rásütögeti az akku kapcsaira.
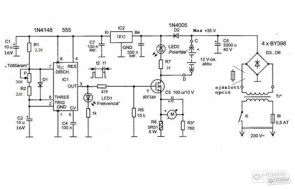
Amellett, hogy abban a formájában nem sokat ér, mert sokkal jobb egy külső, jóval nagyobb impulzusokkal dolgozó regeneráló töltő, én használni sem merném, mert mi van akkor, ha valahol van egy kontakthiba, vagy megnőtt átmeneti ellenállás, és a dupla feszültség hazavág egy drága gyári motorvezérlőt? Százezres nagyságrendű kár... Ha a szulfát oldása a cél, akkor ki kell venni a helyéről az akkut, kell hozzá venni (vagy építeni) egy rendes regenerálót és úgy kell használni. Hozzáteszem (saját tapasztalat) hogy ugyan ér valamit, de max. egy téllel lehet meghosszabbítani vele egy akku élettartamát, utána így is úgy is új akkut kell venni. Mellesleg, tényleg van ennek külön topikja, a lion-hoz és a lipo-hoz ennek semmi köze. Akku regeneráló használataSziasztok!Megépíteném, a mellékelt, akku regeneráló készüléket. A kérdésem az lenne, hogy pontosan, hogyan kell használni? Van rajta egy "Töltőáram" potméter. Azt hogyan állítsam be, hol mérjem az áramot? Meddig töltsem? Van 4db 12V, 12Ah-ás zselés, elektromos kerékpár akkumulátorom, amik gyengélkednek. Illetve egy 12V, 60Ah-ás autó akkumulátorom. A hozzászólás módosítva: Jún 25, 2025
Az Amper mérő erre való. Ököl szabály, A töltés a kapacitás (Ah) /10 (A) A zselés akkuhoz nem való mert a zárt zselés akkut a módszere miatt tönkre teszi. A motorok zselés akkuihoz télire folyamatos csepptöltés ajánlott. A multik akcióinál keress ilyet
Ez konkrétan egy regeneráló akkutöltő.
Ezzel csak felügyelet alatt szabad tölteni. Nem kapcsol ki a megfelelő feszültségű töltés végén. Üdv. M.
Igen. Tisztában vagyok, hogy nem kapcsol ki automatikusan. Azért kérdeztem, hogy meddig kell, lehet tölteni. Azt is értem, hogy normál töltővel a kapacitás 1/10-vel kell tölteni. De ez impulzus töltő. Ezért kérdezem, hogy mit és hol.
A hozzászólás módosítva: Jún 26, 2025
Ennek lett volna egy automatikusan kikapcsolós változata is itt a fórumon.
Lehet azt kellett volna esetleg megépíteni? Ott a mechanikus műszer átlagot fog mutatni. Hogy mennyire állítod az áramot, az a rákötött akumulátortól függ mennyivel szabad tölteni, mint ahogyan az előbb már vázolva lett. Üdv. M.
Itt van a cikkek között ez a kapcsolás, elég jól leírta a szerző. Proli007 pedig átalakította automatává.
Úgy szoktam beállítani, hogy kb. 3-at villanjon a led másodpercenként. Tölteni meg addig szoktam amíg műszerrel rámérve elkerüli a feszültség a 13,5V-ot de ez nem kritikus, az a lényeg, hogy ne töltsd 14V fölé.
A többiek leírták a lényeget, de én például a "legkisebb fokozatban" használom. Így egy 45-60Ah akku bizony 2 jó teljes nap..
Mivel éjszakára nem hagyom ott. Így 3 nap mire eléri a 16V körüli feszültséget (kiegyenlítő feszültség). Ezt olyan akkuknál használom, amik már leültek, és a sok "töltögetés" sem segít rajtuk, azaz töltés után pár nap, 1 hét alatt újra ugyanúgy "visszaül", és vacakol. Multiméterrel figyeld, ha hamar felugrik, akkor merítem is pár körön, illetve a kis akkukat szinte azonnal, és hamar alapból "megpezsgeti" a nagy áramimpulzus, úgyhogy azokhoz a söntellenállással állítsd be a megfelelő áramot. Gépkocsi akkunál nekem nincs bent sönt.
Újra eljött az akkumlátor problémák ideje. Rendre hosszabb nyári időszakot követően, (amikor el is felejtkezik az ember erről a dologról, de az első 10 fok körüli reggelen már nem indul el 2x egymás után a gép.) Az alany most a saját autóm, egy Honda Jazz. Akasztják a hóhért, a gépkocsi elég rossz helyen a bolt előtt lemerült. Hibás vagyok, mert észleltem a problémát, hunyorgott, klímánál is hunyorgott, gondoltam hétvégén feltöltöm.. hát odáig már nem jutott. 5 éves Yusoma 35Ah.-s (330A), vékony sarus, (méregdrága gyári Honda akku). Egyenáramú töltőre volt időm munka mellett. 12,4V Fel is töltött szépen, (sajna) gyorsan. 1 ,másfél óra után 14,8V kész. Itt én már tudtam hogy ilyenkor mi van. Hétvégén regenerálás. Töltenem kellett még akkor a héten, idő hiányában rendes egyenáramú töltéssel, csepptöltéssel is próbálkoztam (13,8V) rajta tartva. Semmi nem hatotta meg, ezt úgy kell érteni hogy 3 nap és újra nyöszörgés, hunyorgás. Akkor hétvégén rátettem az itt épített szulfátoldót. Meglepetésemre ugyanúgy pikk-pakk legkisebb fokozaton is felcsesződött 14,6V.-ra. Lemerítettem 10,5V körülire, újra szulfátoldó.. 2 óra múltán ismét 14,6V.-on bugyog.. ajjaj.. Követő héten pénteken már megint nyögdécselt, hunyorgott minden, de még indult. Haza érvén (9km) ,az akkufeszültség 13,3V az akkut kivettem rendesen meleg volt.. Utolsó próba, mivel tavaly ősszel volt már egy gyenge pillanata. Most nem segített a 10,5V.-ig merítés se, ezért rátettem egy izzót, és bizony reggelig hagytam is. Csontra merült. Ekkor akasztottam rá a szulfátoldót, ami elkezdte pattogtatni szépen. (Kis égőt rátéve szépen látszik a kiugró "tüske"). 2 napig, éjjel s nappal ment, mire elérte a 14,9V.-ot, nem felszaladt, mint annak előtte. Jelenleg egy hetes az akku, szépen megy, meg is méretem majd mi maradt belőle, mert kíváncsi vagyok. S leírom ide, természetesen azt is ha elégtelen, mert ez egy ilyen játék!
A hozzászólás módosítva: Szept 8, 2025
|
Bejelentkezés
Hirdetés |







