Fórum témák

» Több friss téma
Fórum » Csöves erősítő készítése
 
Témaindító: seedz, idő: Márc 31, 2006
Témakörök:
Ne feledd betartani a fórum viselkedési szabályait, és a topik megmaradásának feltételeit. [link]
A téma átmenetileg fagyasztva lett, hozzászólni nem tudsz!
Lapozás: OK   268 / 2208
(#) CHZ válasza djhans hozzászólására (») Okt 27, 2008
Köszönöm a választ , sajnos bontás nélkül nem úszhatjuk meg ..
(#) ngyzoli válasza sturbi hozzászólására (») Okt 27, 2008
Több,mint biztos,h megépítem a kapcsolásodat,mert kíváncsi lennék a hangjára.megvan a sasszi hozzá,csak idő kell,hétköznap nem tudok rajta dolgozni,sajnos...
(#) Moszkvai válasza djhans hozzászólására (») Okt 27, 2008
Mekkora kondi az ami betakar egy trafót?
(#) EcoPityu válasza djhans hozzászólására (») Okt 28, 2008
Van egy ötletem! /OFF/

Fényképezd le szemből az erölködőt, és valamely photoshop progival kiszínezed, és megmutatod nekünk!

Aztán szavazásra bocsájtjuk, mint a 200Ft-ost..hmmmmm???/EMESE /


ON
(#) korgs2 hozzászólása Okt 28, 2008
Valakinek nincs olyan kapcsolási rajza El84 PP hez amiben EF86 van fázisfordítónak? Tegnap kaptam vagy 10 dbot és szeretnék velük kezdeni valamit, és ECC83-ból úgyis hiányban szemvedek Előre is köszi: korgs2
(#) sturbi válasza ngyzoli hozzászólására (») Okt 28, 2008
Beteszem az egyik megelőző verzió kapcsolási rajzát is, mert ez talán még jobb hangú volt, azonban roppant gerjedékeny nagy frekvencián (teljesen letekert és teljesen feltekert potinál (megszüntethető)).
Ezt az erősítőt igen jelentős részletezettség, gyorsaság és érzelemgazdagság jellemzi. A 10 K-s négyszögátvitelen is jól látható, hogy nem egy lassú szerkezet (SE-létére).
(#) EcoPityu válasza korgs2 hozzászólására (») Okt 28, 2008
Szerintem kötsd be Trióda üzembe, és építs vele Katodin fázisfordítót!

Nekem a Katodin kapcsolástechnika bejött!
(#) fuzzking hozzászólása Okt 28, 2008
Ez az erősítő hány wattos?
(#) EcoPityu válasza fuzzking hozzászólására (») Okt 28, 2008
Melyikről beszélsz barátom?

Fuzzkingem, használd a "válasz"gombot, azon a hozzászóláson, amelyikre kérdezel!!
(#) CHZ válasza korgs2 hozzászólására (») Okt 28, 2008
Itt ngyzoli már mutatott ilyet , előkerestemk neked .
Képek között megtalálod valamivel jobb minőségben .

EF-ELPP.jpg
    
(#) korgs2 válasza CHZ hozzászólására (») Okt 28, 2008
Lehetséges h maradok inkább a duplatriódánál, egyszer lehet hogy kiemgyek börzére és veszek párat mert már nagyon kellenének
(#) CHZ válasza korgs2 hozzászólására (») Okt 28, 2008
Miért , ennyire nem tetszik ?
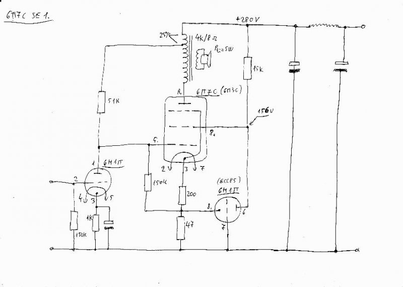
(#) sturbi hozzászólása Okt 28, 2008
Nos, készítettem egy bombabiztos, utánépíthető rajzot az erősítőmről. Ebben az állapotában szól már két napja, aki megépíti nem fog csalódni szerintem.
Igyekeztem minden adatot feltüntetni a rajzon. A tápellátás természetesen mésképp is megoldható, a teljesítménye 5,5-7 W között hozható össze, attól függően mekkora anódfeszt sikerül csinálni.
A rajzon nyugalmi áramokkal terhelt fesz. értékek vannak feltüntetve (pár volt ide-oda nem számít).
Kimenőtrafóból SM85 vagy nagyobb persze jobb lenne.

6P7Cmük.jpg
    
(#) CHZ válasza sturbi hozzászólására (») Okt 28, 2008
Mégis használsz + és - visszacsatolást (5,1k 10k )?
(#) MrBrown hozzászólása Okt 28, 2008
Sziasztok-segítsetek,
Ilyen foglalatra volna szükségem, 1 darabra, de ha valaki meg tudná mondani a nevét már fél siker lenne, legalább nevén tudnám nevezni a gyereket!
köszi-köszi-köszi
(#) sturbi válasza CHZ hozzászólására (») Okt 28, 2008
Ennél az erősítőnél már igen, ezekkel az értékekkel nagyon, nagyon jóhangú lett. (kicsi a kimenőtrafó, kell neki az nvcs., az erősítéscsökkenést meg pvcs-vel pótoltam, mert ez egy négy bemenetű erősítő és a cd.-re,dvd-re,sat-ra, tunerre így jó az érzékenysége).
Még megcsinálom majd direktcsatoltra is az első fokozat tápjának eltolásával, ott már más elképzelésem van.
(#) EcoPityu válasza MrBrown hozzászólására (») Okt 28, 2008
Hinnye, hogy neked mik jutnak a kezeid közé...

Te! Én még ilyet az életben nem láttam!
Mi ez a kütyü??? Amiben vannak a képen???
És miért kell több???
(#) CHZ válasza sturbi hozzászólására (») Okt 28, 2008
Nekem tetszik ez a megoldás , így a katódelkó hiányát is pótoltad és a DF-re is jótékony hatású.
DC csatolást régebben nem igazán kedvelted .
Arra emlékszem amikor mutattam a 6F12P RIAA DC csatolt vázlatomat , ott inkább kondira szavaztál , pedig az is gyakorlatban nagyon bejött ...
(#) MrBrown válasza EcoPityu hozzászólására (») Okt 28, 2008
Nekem csak 1 kéne egy pici stabcsőhöz, egyébként ezek egy régi rádióban vannak itt:http://www.jogis-roehrenbude.de/Leserbriefe/Bastelkarpo-RV12P2000/P2000-Radio.htm
A csatolt képen pedig látod a csövimet!
(#) MrBrown válasza MrBrown hozzászólására (») Okt 28, 2008
Egész pontosan így néz ki a kicsikém

STV150-15.jpg
    
(#) MrBrown válasza MrBrown hozzászólására (») Okt 28, 2008
Hinnye, most nézem az ebay-en postaköltséggel együtt 10,000-be kerül egy ilyen én meg max egy ezresért vehettem
(#) EcoPityu válasza MrBrown hozzászólására (») Okt 28, 2008
Hát én nagyon rendes akartam lenni hozzád, és rákerestem még az ebay-en is, még a németen is.
Mert a csöved nagyon németnek látszik, mert csak német oldalakon található róla valami.
26 olyróért lehet p.l. kapni egy pár újat is!

De ha röhren-re kerestem rá, basszus, mindíg a csőgatyákat hozta be.
6 pin valve socket alatt meg nem talált hasonlót sem.

Ha esetleg németül tudod, hogy van a foglalat, akkor csőtipus, mögé németül a foglalat, és gugli csak megtalálja...
(#) EcoPityu válasza MrBrown hozzászólására (») Okt 28, 2008
Tudod , mi lesz ebből?
Bakelitkarika indul, üvegcsöves bizti aljzat összenyom, beleforraszt/ragaszt/, és gyártasz magadnak!
(#) djhans válasza Moszkvai hozzászólására (») Okt 28, 2008
100u 1000V olaj-papír. Méretei 85X85X140mm
(#) korgs2 válasza CHZ hozzászólására (») Okt 28, 2008
Tetszik csak az a baj hogy nincs hozzá elég foglalatom meg úgyis ki akartam menni börzézni mert még nem voltam
(#) sturbi válasza CHZ hozzászólására (») Okt 28, 2008
Hát az biztos, hogy jól nyakonragadja a hangszórót (és még lehetne finomítani is), mert 680 nF paralell a műterhelésen alig csinál valamit a 10 K-s négyszöggel (bár a Prelunál nincs jelentősége).
(#) MrBrown válasza EcoPityu hozzászólására (») Okt 28, 2008
Ott nem a pár hanem a darabja 26 ojro és használtak nem újak, a posta meg kb 15.
Az enyém persze új .
Én is gondoltam már a foglalat legyártására, de mivel nem sürget az idő futok még néhány száz kört egy eredeti beszerzése érdekében. Talán esélyes lesz a novemberi nosztalgia börze, de azért szeretném tudni a nevét a foglaltnak mert féltem hurcolni a csövit.
Ez az egész felhajtás csak azért van, mert szeretem ha van foglalat is a csőkülönlegességeimhez még akkor is ha talán sosem lesznek felhasználva.
(#) MrBrown hozzászólása Okt 28, 2008
Szia Zolibácsi,
Leskicceltem a mono21 project(TM) doboztervét. Az erősítőjé már megvan csak finomítgatni kell rajta esztétikailag. Igazából én szeretném ha véleméyeznéd a hangdoboz akusztikai "lehetőségeit". Természetesen nem nagyon szeretnék eltérni a méretektől csak ha nagyon indokolt. A szélessége 440-re sikerűlt (ez persze nincsen feltüntetve a metceti rajzon). Elvileg kapok hozzá valami spéci cuccot hogy kitömjem. A rögzítést 40-50 miliméterenként (ahogy kiadja) 30-hosszú lencsefejü sárgaréz facsavarokkal gondoltam. A hangszórót pedig ragasztással (rugalmas sziloplaszt)
ELNÉZÉST MINDENKITŐL DE PRIVIBEN NEM TUDOK KÉPET KÜLDENI EZÉRT A PUBLICITÁS!
(#) dxzo4z hozzászólása Okt 29, 2008
Egy kérdés, inkább csak megerősítést várok! SE kimenő, P1/4 - Sz1 -P1/2 - Sz2 - P1/4 osztással. Áttétel 1:25. Pössz: 2500, Szössz: 100.
A szekunderekből elvileg bármennyit köthetek párhuzamosan ugye?
Tehát mondjuk két soros primer közé egy 100menetes szekunder, vagy 10 részre osztott soros primer közé 9db 100menetes párhuzamos szekunder ugyanúgy illeszt?
(#) JZoli hozzászólása Okt 29, 2008
Helóztok! Meg szeretném kérdezni, hogy egy PP EL84 sztereó erősítőnek mekkora lehet az áramfelvétele a 300V-os tápból? A csöves egyenirányítás miatt kellene, ja és persze milyen csővel lehetne megoldani ezt, és mennyiért, hol lehetne beszerezni?
Következő kérdésem: A mellékelt képen néhány trafó van, mire lehetne őket használni, persze itt kimenőtrafóra gondoltam. Méreteik: kicsi EI magos külső:65x58 magméret:28x33; közepes hiperszil:külső méret:80x80 magméret:35x24; nagy:külső méret:100x100 magméret:35x35.

Trafók.jpg
    
Következő: »»   268 / 2208
Bejelentkezés

Belépés

Hirdetés
XDT.hu
Az oldalon sütiket használunk a helyes működéshez. Bővebb információt az adatvédelmi szabályzatban olvashatsz. Megértettem