Fórum témák

» Több friss téma
Fórum » Mosógépmotor bekötése
 
Témaindító: Dióda, idő: Szept 30, 2007
Témakörök:
Lapozás: OK   1 / 22
(#) Dióda hozzászólása Szept 30, 2007 / 1
 
Nos jöttem megint érdekeset kérdezni!

Van egy bugázott aeg mosógép motorja itthon , mondom jó lessz köszörülni. Igenám de őkelme szénkefés ez még nem is lenne baj de az állórészből 3 vezeték jön ki valószínű két sebességű a lelkem.
Itt jön a kérdés hogy kössem be?
Addig oké hogy a szénkefére megy a 230 de a másik három madzagot hová kössem?
Szénkeféről jön egy zöld és egy sárga vezeték, az állórészből jön egy fekete ,egy sárga és egy zöld.
A tekercseket mértem eggyik 1,1ohm a másik 1,5 a két szélsőt mérve meg 1,9-et kaptam .A forgórészt mérve 3,9ohm.Hirtelen azon gondolkodtam hogy eggyáltalán a szénkefét direkte a 230-ra kellene-é kötni vagy a két tekercs közé vagy hová.
(#) mex válasza Dióda hozzászólására (») Szept 30, 2007 / 5
 
Konkrét bekötést nem tudok adni,de volt már ilyennel dolgom. Sorosan kötöttem,de nagyon nagy fordulatot kaptam. Félhullámú egyenirányitással is forgott vagy hatezret,úgyhogy kénytelen voltam szabályzót késziteni hozzá. Gyárilag a motor kefés része mögött kell lennie egy induktiv jeladótekercsnek,ezt felhasználva épithető pontos nyomatéktaró fordulatszabályzás. Az eredeti alkalmazásban is ezzel figyelték a fordulatot.
(#) Dióda válasza mex hozzászólására (») Szept 30, 2007 /
 
Ez okés de nekem mindegy lenne hogy mien a fordulat mert úgy lessz áttételezve hogy jó legyen .
Nekem az a bajom hogy mit hová kössek hogy elinduljon dendesen. Próbálkoztam variálni a bekötéseket de valamiért fordítva indult el az meg nem jó és ráadásul még az automatát is lelőtte ergo szerintem nem jól kötöttem be.
(#) Zsooti79 hozzászólása Szept 30, 2007 /
 
A kondit el ne felejtsed, mert különben szeginyem nem tudja majd melyik irányba induljon el!!!
(#) mex válasza Zsooti79 hozzászólására (») Szept 30, 2007 /
 
A szóban forgó motor univerzális,kefés,kondi csak a zavarszűréshez kell.
(#) humhum hozzászólása Okt 24, 2007 /
 
Sziasztok!

Teljesen új vagyok ebben a fórumban, az elektronikában a zöldfülűnél kezdőbb. A problémám a következő: kiszedtem egy mosógépből egy motrot, amiből köszörűt szeretnék készíteni. Bekötöttem, ahogy értem a 220-ba szikra a stekkernél, szikra a motron és enyhe zúgás plusz egy elszállt biztosíték. Ezután vettem kézbe a kondenzátort, ami szintén benne volt a gépben. Nekem sajnos semmit nem mond az egész ami rajta van. Van neki 4 lába, amiből kettő L, kettő U jelzésű. Próbaképpen rákötöttem a 220-at az U jelzésű lábakra, majd az L eken át a motorra. Eredmény ugyanaz, leszámítva a biztosítékot. Gondolom a kérdésem egyértelmű Hová kössem a bementi szálakat, melyikek a kijövő lábak, illetve a bementiből hogyan tudom eldönteni melyik a + illetve a -? Semmi jelzés nincs, mégcsak vastagított vonal sem a rajzon, ami rajta szerepel.
A kondi adatai: 4011.10.7219
MKP 0,68mikroF +- 10% (X2)+
2X0,027mikroF +- 20%(Y)+2X1 mH+0,47Mohm
legalábbis ez minden amit rajta ír plusz egy rajz

Kérlek, ha tudtok segítsetek!

Hálás köszönet
(#) szabi83 hozzászólása Aug 9, 2008 /
 
Hello!

Ez milyen motor lehet?
Mi lehet a bekötése?
Semmi infóm nincs róla

(#) kutymorg válasza szabi83 hozzászólására (») Aug 9, 2008 /
 
Valami mosógépé lehetett.
(#) szabi83 válasza szabi83 hozzászólására (») Aug 9, 2008 /
 
motoron lévő csatlakozon, ennyit találtam:

1|2|3
4|5|6

(#) Remci válasza szabi83 hozzászólására (») Aug 9, 2008 /
 
Helló!

Szerintem ő lessz az. Automata mosógépé, de már nem emlékszem melyiké.

motor.jpg
    
(#) Remci válasza szabi83 hozzászólására (») Aug 9, 2008 /
 
Van még 2 db ha érdekel
(#) szabi83 válasza Remci hozzászólására (») Aug 9, 2008 /
 
Köszi akkor ez a motor is felejtős 60 perces üzemidő :eek2:
(#) Remci válasza szabi83 hozzászólására (») Aug 9, 2008 /
 
Mi lett volna belőle?
(#) szabi83 válasza Remci hozzászólására (») Aug 9, 2008 1 /
 
Egy gépet csinálok, ami 8-16 órát menne..
(#) Remci válasza szabi83 hozzászólására (») Aug 9, 2008 /
 
Értem. Arra tényleg karcsú
(#) satuka válasza Remci hozzászólására (») Nov 6, 2008 /
 
Lehet hogy keverem, de ilyen motorja van a "vjatka" gépeknek is. Ha jól emlékszem, az Eurika mosógép motorján csak egy sorban van a csati.
(#) Joci77 hozzászólása Nov 6, 2008 /
 
ilyen motor ból csináltam körfűrészt (180W volt a cetlin)
gyenge nagyonn de OSB és padló lapokat vágni vele nekem elég, egyszer bekapcsolva felejtettem el kellet rohannom valahová de 2-2,5 óra múlva még midig pörgött
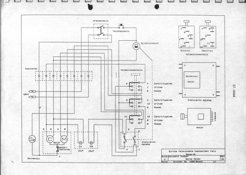
(#) satuka válasza Remci hozzászólására (») Nov 6, 2008 /
 
Ez az Eurika rajza. Jól emlékeztem, itt 5 csatlakozó van egy sorban.
(#) satuka válasza satuka hozzászólására (») Nov 6, 2008 /
 
Itt egy Vjatka rajz is!
(#) kissanyi válasza satuka hozzászólására (») Nov 7, 2008 /
 
És, egy Bio-automatáról nem lenne rajzod?

Köszi!
(#) satuka válasza kissanyi hozzászólására (») Nov 7, 2008 /
 
Arról sajnos nincs, de majd szétnézek a neten.
(#) kissanyi válasza satuka hozzászólására (») Nov 7, 2008 /
 
Köszi!

Próbálkoztam én is, de semmire nem jutottam. Neked, hátha sikerül.
Igazából a motor bekötése is elegendő lenne.
(#) audi80v6 hozzászólása Dec 19, 2008 /
 
Sziasztok!
Van egy automata mosógép motor amit beszeretnék kötni ez a motor Cseh gyártmányú gépből való és a kivezetéseket elvágták, így nincs semmi tám pontom.Amit tudok róla 6 kivezetése van + a test. a pontokon megmértem az ellenállásokat, de csak ennyi !
(#) Baxi hozzászólása Feb 28, 2009 /
 
Hi Mesterek

A gondom nekem is ugyan az mint a többi hozászolásban van.
Nekem is 6 db vezetékem van.
Ebből 2 db valamilyen hall-os fordulatszám érzékelő lesz, ez engem nem nagyon érdekel.
Tehát maradt 4 db, ebből 2 a szénkefékre megy.
Mardt 2 ami az álló rész tekercseiből jön, egy tekercsből egy kivezetés. Próbáltam párosítani öket mint egy "normális" villanymotornál pl.: dekopír fürész, de csak az automatát csapkodta le. Igaz hogy menni ment de csak nagyon rövid ideig.

Szóval nyagyon megköszöném ha valaki adna valamilyen bekötési alternativát.
A vezérlő panelom ill. a kondim is meg van hozzá.
Tehát alkatrész az van csak valamilyen bekötés kellenne amiből köszörű/kés élező lenne.

Erre pedig szeretnék rakni egy fordulatszám szabályzót, ez megvan egy triac-os dekopírból kimentett kütyü. Fúró gépre rákötve szépen csinálja amit kell.

Előre is köszönöm a válaszokat.
(#) Baxi válasza Baxi hozzászólására (») Márc 5, 2009 /
 
Na, megcsináltam

A többieknek írom le hogy eredetileg a motor álló részébe a tekercsek sorosan vannak kötve, na ezt kell szétszedni, méghozzá úgy hogy egy tekercs "bemenetére" a fázist vagy a nulát kötöd a másik végére meg a szénkefét, ugyanigy a másik tekercset is. És megyen
(#) soldy hozzászólása Ápr 24, 2009 /
 
Sziasztok,
Segítséget kérek, megfejtette-e már valaki a Hajdú mosógépmotor bekötését körfűrészhez? Ami nekem van annak 6 pólusu csokija van és jó nagy kondija, de sajna nem értek hozzá pedig a gép már mechanikusan készen van. Tudom gyengécske lesz de hobbi célból elég.
Ha valaki tudja nagyon hálás lennék.
Üdv:
Andras
(#) leono válasza soldy hozzászólására (») Ápr 24, 2009 /
 
Mivel nem otthonról válaszolok, ezért csak emlékezetből rajzoltam le a mellékelt bekötést. A lényeg, hogy a nagy fordulatu bekötésnél nincs lehetőség irányváltásra, mert a fő és segédfázis egyik vége a motorban össze van kötve. Ha szükséges, akkor meg kell bontani a kivezetéseket és a segédfázisu tekercs közös végét a főfázis tekercsel átkell tenni oda, ahol most a kondi van. Értelem szerűen a kondi főfázis tekercsre menő végét át kell ilyenkor tenni a tekercs másik végére.
(#) leono válasza soldy hozzászólására (») Ápr 25, 2009 / 1
 
Elnézést de fejből nem érdemes hozzászolni semmihez. Az előbbi hozzászólásom csatolt rajza hibás. Az nem a HAJDÚ motor bekötése, hanem az a VJATKA mosógépé. Most már itthonról a rajzot leellenőrizve az ide csatolt kép már tuti HAJDÚ.

hajdu.jpg
    
(#) soldy válasza leono hozzászólására (») Ápr 27, 2009 /
 
leono,
Hálás vagyok és nagyon köszönöm a segítségedet.
Ha jól látom a kondinak mindegy a polaritása, így nekiállok a bekötésnek.
Üdv.
Andras
(#) hinar83 hozzászólása Ápr 29, 2009 /
 
Tudom hogy nemegészen idevág a kérdésem, de nemakartam csak ezért uj topicot nyitni.
Van egy Whirlpool felültöltős mosógépem(analóg, programkapcsolós) és a víz szivattyúzáson nemaakar túljutni, sőt tul is szívja magát vízzel. Először arra gondoltam hogy a programkapcsoló motorja romlott el, de gondoltam megnézem a vízállás kapcsolóját is, amibe 4 kábel van bekötve(azonos vastagságúak), Gondlom 2 külön áramkör, de csak az egyik zár ha belefújok. Sajnos nemtaláltam semmi képet meg dokumentációt az interneten a felépítéséről.
Tehát úgyérzem aza bűnös, és ezért nem lép tovább a programkapcsoló mert "azthiszi hogy nincs tele a dob vízzel".
Légyszi erősítsétek meg a kétejem, hogy feleslegesen ne vegyek bele egy szintérzékelőt (mert a lakó helyemtől 75km-re van az ahonnan betudnám szerezni.
Előreis köszönöm a válaszokat.
üdv hinar83
Következő: »»   1 / 22
Bejelentkezés

Belépés

Hirdetés
XDT.hu
Az oldalon sütiket használunk a helyes működéshez. Bővebb információt az adatvédelmi szabályzatban olvashatsz. Megértettem