Fórum témák
» Több friss téma |
Fórum » Csöves erősítő készítése
Ne feledd betartani a fórum viselkedési szabályait, és a topik megmaradásának feltételeit. [link]
A téma átmenetileg fagyasztva lett, hozzászólni nem tudsz!
tisztulva ködösödsz!(vagy fordítva?
) bocs az offolásért,de ezt nem hagynattam ki! remélem a modik nem haragudnak meg érte!
12AX7, EF86. még hiánycikkem.
Néztem a cikket. Az orosz csőnek kisebb rácsfesz kell. Erősen hajlok a katódellenállásos beállítás felé. Avagy rosszul teszem ? Munkaponti adatok ?
A mélyek a lineáris spektrumban is sokkal nagyobb súllyal szerepelnek. Nézz meg agy akármilyen lejátszót, és könnyűzenei műsort lejátszva, a domináns rész az "alja". Nem véletlen, hogy a kis SE-knek is ezzel gyűlik meg a bajuk. Van 1-2 CD ( Pl. Sub Bass Monster), ahol csak éjszakai alaphangerőt állíthatsz be, mert a basszustartomány csak így tud valamelyest a "kereteken belül maradni". Régebben ezt kis csatolókkal "elvesztették", relatíve hangosabb lett az erősítő, de ez nyilvánvalóan csalás.
Értem, hogy mi a problémád. Más szavakkal kifejezve: Azon gondolkozol, hogy: ha a lemezen már eleve csökkentett amplitúdóval van jelen a mély tartomány, erre még "rátesz egy lapáttal" az, hogy a nagy hullámhosszú basszus a tűt lassabban mozgatja, mint egy ugyanakkora amplitúdójú magas hang. A gerjesztett feszültség pedig pont a mozgási sebességtől (is) függ. Ezáltal a hatás "fokozódik".
Sziasztok!
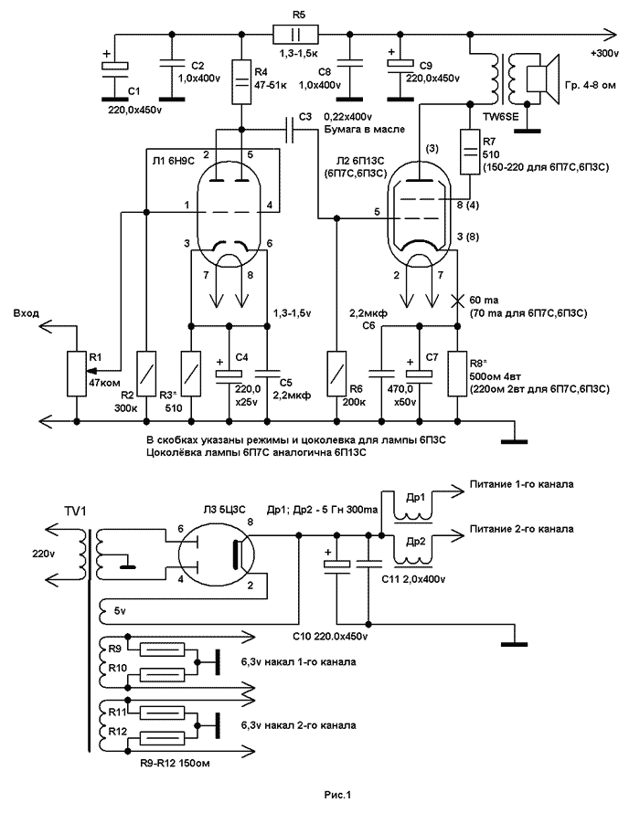
Légyszi segitsetek érdemes -e az alábbi erősitőt megépiteni, s kb hány W teljesitményre lehet számitani? 6P3SZ
Uhh! Az a kettős T szűrő mit csinálhat a visszacsatolásban?
Szerintem az EA 057 nem egy nagy durranás eredeti állapotában. Régen hallottam zenélni,-de nem estem hanyatt tőle...Persze ennek fő oka lehet,h 16ohm-ra van illesztve,és a mai hangsugárzók(mint köztudott)nagyon-nem 16ohm-osak...
Meg aztán EL 34-gyel megy,és ennek a csőnek nem igazán van jó hangja(pentóda),sőt még csak nem is UL-be kötik,pedig a kimenőtrafó kivitele erre lehetőséget adott volna.Nálam csak triódába kötve szerepelt jól,úgy viszont már pazar hangot lehet vele elérni,és jó kimenőnél az átfogó negatív vcs.teljes elhagyásának kívánatos lehetősége is fennáll! Esetlegesen 2db.hibátlan EA 057-est birtokló tulajdonosoknak trafótekerés hiányában egy kényszermegoldás lehet a végcsövek átkötése triódába.Bár így a kimenőtelj.is lecsökken,a 16ohm-os illesztés lényegesen kedvezőbben alakul,ha nem is lesz pont optimális.Ilyenkor a visszacsatolással is"utána kell menni",túlnyomórészt lazítani kell.Ezt az elektronikát ma már nem ajánlanám megépítésre,vagyis nem EZT ajánlanám...
Ha jól okoskodok, akkor szerintem kiloherzes tartományban lehet az f0, így a visszacsatolásban ezeket a frekiket elnyomja, tehát ezek erősítése nem lesz korlátozva, így egy középemelést érve el????????
Az anzai-ban lévő csövek típusa nem szentírás.Az(ECC)81-es helyett jó bele a 82-es,85-ös,88-as,vagy akár a 83-as is,persze fűtésre figyelni!Mivel ez a phono teljes kiépítésben brutálisan nagyot,cca 3000-szereset erősít feszültségben(8-9V-os kimenő jelet produkál MM-ről!),gyaníthatóan a 81-estől kisebb erősítésű csövekkel jársz jobban.Annak idején az enyémbe nem tudtam olyan csövet tenni,amivel NE működött volna!!Mivel SRPP-kapcsolás,a munkapont mindenképpen beáll,csak a lábkompatibilitásra kell ügyelni.6N1P-vel is megy,természetesen.
C-2 értéke nincs is megadva,de elég furi'.Nemlineáris fr-menetet valósít meg,ez tiszta sor.Mondjuk tudni kellene,mihez tervezték,biztos van rá utalás.Jelen állapotban nem alkalmas hifi-erősítőnek...
Van egy 6p3sz csövem, azzal szeretnék egy erősitőt
megépiteni, ha tud valaki jobb kapcs rajzot tegyen fel!
Az Anzai féle SRPP korrektor első két csöve helyett ne használj 6N1P-t és 6N2P-t sem, mert nagyon zajos lesz. A vonali erősítőbe (harmadik) jó a 6N1P, de nehéz olyat találni, ami nem sípol egy idő után (jó magasan, hogy ne mindenki hallja, csak te). A hangja viszont nagyon szép szerintem, itt nem feltétlenül kell ragaszkodni a katódhidegítéshez, jó ha ennek a fokozatnak külön van a fűtése, akár kiközepelt váltóval is, és ha stabilizált anódfeszt használsz ez kimaradhat belőle, úgy vettem észre, az elképzelhető legpuritánabb megoldással szárnyal legjobban ez a rész. Nekem itt Machushita 12 AU 7 van, de sokáig 6N1P-volt (szerintem azzal jobb volt a hangja, de a sipolásával megőrjített, mikor észrevettem)
Az első fokozatba mindenképpen kis zajú, nagy erősítési tényezőjű cső kell (legjobb itt ragaszkodni az ECC 83-hoz pl.Tungsramból, vagy 12AX7, itt nekem tungsram ECC83 van), második helyen orosz csövek közül talán a 6N23P vel lehet próbálozni az ECC 81 helyett, (vagy E88cc-vel) de ezeket nem próbáltam (nekem itt Machushita 12 AT7 van). Ez a korrektor rész (az első két fokozatra gondolok)nagyon kényes, tükör síma anódfesz és fűtőfesz kell neki, nekem a fűtés tranyós, az anód csöves stabilizátorral van. Legjobb hangja akkor van, ha sikerül brummentesre megoldani sok lépcsős CLCRCstb. táppal az anódot (az a gond ezzel, hogy igy nagyon magas tápról kell indulni, hogy a korrektornál sima legyen) és CRC-vel a fűtést (stabil táp helyett), ide akkor nagyon durva kondi kell, pl. 33000 µF vagy nagyobb. A korrektor bemenetére az elképzelhető legrövidebb vezeték menjen, minél távolabb mindentől. Személy szerint én nem szerettem bele ebbe a korrektorba, több év alatt sem sikerült megbékélnem a hangjával.
Ez egy nagyon szép hangú erősítő (saját), ha nem tul bonyolult, csináld meg ezt, vagy nézzünk egy egyszerűbbet inkább ?
Próbáltam én mindennel a gyári csősapkától (telejesen zárttal is) a darab rátekert drótig, volt hogy megszűnt, de aztán egy idő után megint hallottam.
Ha jót odacsaptam neki, még az volt a legjobb (valami mechanikai razonancia keletkezhet a csőben), a Machusithával nem csinálja amúgy.
Köszi, lehet megpróbálom ezt.
6psz3-al milyen teljesitményt lehet maximálisan kihozni?/nem feltétlen a legkissebb torzitással/
300 Volt anódfesszel, max 6,5 W teljesítmnyt tud a a primer oldalon 10 % torzítás mellett
Ki lehet belőle hozni 9-10 W-ot is, de 6-7 W a szokásos.
A cityradio.narod.ru oldalon részletesen le van írva, oroszul. Egy az egyben nem ajánlom, mert ez beszédsávra/AM rádióhoz lett megkonstruálva.
sajnos nem tudok oroszul ... De volt egy sanda gyanúm, hogy ez "beszéd" szűrő lehet
Az az igazság, hogy a kész panelt úgy kaptam (hála érte ngyzolinak) és minap szintém kaptamegy trafót, melyen 2X350 V, 2X 6,3V és2X 9V van viszont nem nagy teljesítményű. Arra gondoltam kipróbálom vele ezt a RIAA korrektort is. Csövem csak ECC 82-83-85 van ezért kérdeztem. Vannak orosz csöveim is, de a 85-öst tettem bele.A táp természetesen stabilizált lesz a fűtést is beleértve, csak a csőben nem voltam biztos.De az igazi gondom az, hogy akkor össze kellene raknom ezekhez egy valamire való végerősítőt is, így ez már elég sok idő, aminek mindíg híjján vagyok, ezért aztán nagyon lassacskán készül minden saját "szórakoztatást" szolgáló holmim.Ja és mégegyszer köszönöm a segítséget mindenkinek!
Ott a PCL86SE próbáld ki azzal, amíg nincs másik.
Janival építjük bőszen a PL500PP-t Junoszty trafóval. Ha eredményre jutunk, megosztjuk a nagyérdeművel. Ricsi, sajnálhatod, hogy nem vagy itt.
A 23,5-öt úgy mértem, hogy a primerre, ahova a két anód megy kötöttem 24V 50hz-et,és mértem a szekunderen a feszültséget, ami 1V körüli volt.Így kell mérni PP trafónál, vagy egyenként a primer tekercseket?(anódtól a középkivezetésig).Lehet hogy nem is jól mértem?
No, elkészült a nagy (kísérleti) mű, Janival teszteltük, és mértük is. 370V tápfeszültség mellett, 28W teljesítményt szolgáltat, 1kHz-en. A "mesterek" is - a remekmű mellett - láthatók.
És zenével milyen a hangja, vagy úgy nem próbáltátok? Külön gratulálok, ha át is látjátok ezt a "keszekuszaságot"
(olyan zöld kéziműszerem nekem is van, ami a második képen jobb oldalon látható )
A zsenik sajátja,hogy átlátja a káoszt is. Mivel ez egy teljesen közös mű, ami azt jelenti, hogy egymást váltva forrasztottunk. Természetes, hogy zenei anyaggal is járattuk. Most is ez szól, és elégedettek vagyunk a hangjával. Jani is nyilatkozik:Hát ez nagyon jól szól
Én is csinálok egyet, csak a PCL-lel legyek meg ....
Gratulálok az erősítőhöz.Látom mindjárt sztereóban építettétek meg.
Mekkora segédrácsfeszültséggel megy? |
Bejelentkezés
Hirdetés |


) bocs az offolásért,de ezt nem hagynattam ki! remélem a modik nem haragudnak meg érte! 
trafótekerés hiányában egy kényszermegoldás lehet a végcsövek átkötése triódába.Bár így a kimenőtelj.is lecsökken,a 16ohm-os illesztés lényegesen kedvezőbben alakul,ha nem is lesz pont optimális.Ilyenkor a visszacsatolással is"utána kell menni",túlnyomórészt lazítani kell.




