Fórum témák

» Több friss téma
Fórum » Wand Clock
 
Témaindító: zoly15, idő: Okt 29, 2008
Lapozás: OK   33 / 67
(#) janocsi válasza Hp41C hozzászólására (») Júl 23, 2009 /
 
Szia Hp41C!
Vannak részeredmények, megy a mechanikával a kijelzés. A dátum és az idő rendben, az RTC-ben megőrzi a beállításokat. A rezgető elektronika is menne, de én még most az elején, egy külön tápról járatom a kar rezgetését a beállítások miatt. (A képeket megjelenítve csak szines vonalakat látok egyelőre). Szöveges kiírások mennek. Néhány "hevenyészett" felvétel a működésről, szia.
(#) janocsi válasza Hp41C hozzászólására (») Júl 23, 2009 /
 
Szia Hp41C!
Egyre több funkciót tudok elidítani, igen komoly lesz ez az óra. (41 fokot mér, de valahol ezt korigálom majd). A keret LED-eket nem tudom ki/bekapcsolni, de más funkcióknál, pl.: anal óra, képek, látom a zöld ledeket világitani. Egy rövid kis videót felteszek.
Szia.

W886.avi
    
(#) Hp41C válasza janocsi hozzászólására (») Júl 23, 2009 /
 
Szia!

Szépen haladsz..

Keret ledek - pic nélkül próbáld bekapcsolni egy vezetékkel a +5V-ról... A 10-es Speedy csatlakozó bekötése jó-e? A karomon nincs meg a nyolcadik kék led, nekem át kellett kötnöm a levezetéseket....

Hőmérő - itt valami elkötés lesz.. 68 ohm be van kötve, a RA1-re megy az LM335 és az LM334 közös pontja... A RA1 ponton a feszültségnek 2,9 - 3,0V körül kell lennie 25 fokon.

Az adatlapi rajzokon a TO92 bekötése alulnézetben van (Bottom View).

Szia

(#) janocsi válasza Hp41C hozzászólására (») Júl 23, 2009 /
 
Szia Hp41C!
A hőmérő már csak 34 fokot mutat, itt majdnem van is annyi. Megvan a keret is, a 8. LED-del fel volt cserélve. Rengeteg sok újat tud ez az óra! Itt egy kis videó példa Neked. Ez a szöveges üzenet gyors megjenenítése remek ötlet volt, ráadásul ki is jelzi hány karatert lehet kiírni! Szia.

Szia1.avi
    
(#) Hp41C válasza janocsi hozzászólására (») Júl 23, 2009 /
 
Szia!

Nagy léptekkel haladsz...

Az üzenetben a 3.9 verziótól már ékezetes karakterek is lehetnek... (Még nem tökéletes a karakterek szűrése, megenged olyat is, amit aztán nem tud megjeleníteni...) Az üzenet cseréjéhez nem kell a pic-et átprogramozni.

Próbáld ki, Neked elindul-e a ébresztésre a rezgetés...

Szia
(#) janocsi válasza janocsi hozzászólására (») Júl 23, 2009 /
 
Szia Hp41C!
Sziasztok!
Egy újabb asztali mechanikát kell építeni erről a már működőről, itt nem kell leszoritani, és nincs berezgés, csak "sima" felületre kell ráhelyezni. Ez most szépen összejött, minden méretet lemásolva elkészitem megint. (Ez egy 5V-os elektromechanikai kisérlethez készült eredetileg). Eg új 8 pontos kart is készitek, ahol a lehető legjobban könnyitve lesz minden mérete. Mot úgy tünik, asztali változat kedvezőbb lenne, hiszen célszerűbb egy PC-vel összekötve a működtetés. Néhány felvétel az összeállításról, sziasztok.
(#) janocsi válasza Hp41C hozzászólására (») Júl 23, 2009 /
 
Szia Hp41C!
Van egy olyan gondom még, hogy a Wand leállítása után is a rezgés tovább működik, nem kapcsolja róla le a tápot. (Már onnan működtetem). Ugyanakkor a fényerőt szépen csökkentve leveszi, és "sötét" is lesz a kijelző. Ezt még tovább kell vizsgálnom, mi lehet az oka. Egyébként, elindul a Wand ébresztésre úgy, hogy a rezgetés megvan kijelzés nélkül, aztán időre kapcsolva szépen jön fel a fényerő és megtörténik a kijelzés. Itt egy kicsit tanácstalan vagyok, hol kezdjem a rezgetés hibáját keresni. Távival ugyanez a helytet van, csak a kijelzést tudom ki/be kapcsolni. Szia.
(#) Hp41C válasza janocsi hozzászólására (») Júl 23, 2009 /
 
Szia!

Ha ki van kapcsolva a rezgetés, akkor a pic 13. lábán alacsony szintnek kell lennie - Van-e lehúzó 10k a lábra kötve (R33)? Az LM358 nagatív bemenetén 0V körulinek, a kimenetén +12V körüli feszültségnek kell lennie. A P-FET drainjén és az R39 - R38 közös pontján is közel 0V-nak.

Ha be van kapcsolva a rezgetés, akkor a pic 13. lábán a beállított feszültség 10/24 -ének kell megjelenni (inpulzus sorozat átlagának). Az LM358 negatív bemenetén már ennek az átlagnak kell megjelenni (0 - 5V között lehet állítani a programmal). A pozitiv bemeneten is ennek a feszültségnek kell megjelennie.
Az R37-en feszültséget mérve minden 100 mA - 10 mV feszültségesést okoz. Az MCP erősítő ezt 49.8 szorosára erősíti, kimenetén már 1A áramnál 5V feszültség lesz.

Arra gondolok, hogy a C11-et kiszedve, csökkentve elindulna-e magától a rezgetés...

Jut is eszembe: Írtam, hogy felcserélve rajzoltam a két PWM csatornát. A helyes bekötés: 13. láb - rezgető, 12. láb LED-ek fényereje. Nálad is így van?

Szia
(#) janocsi válasza Hp41C hozzászólására (») Júl 23, 2009 /
 
Szia Hp41C!
Nálam a 12. lábon a rezgető ment, a 13. lábról a LED-ek fényereje. Most felcseréltem a lábakat, a rezgetést tudom ki/be kapcsolni, viszont nincs kijelzésem egyáltalán. Mértem, a PWM-röl 12V megy a LED-ek felé, mégsem megy a kijelzés. (Méri a program is ezeket a feszülségeket helyesen). (Sötétben 6v-ra esik a LED vezérlőfesz, világosban 12V-ra emelkedik). Keresem az okot. Megvan mindkét lábon a lehúzó 10K.
- A rezgetés ezzel az astabil/H-hid/Hall_IC-s kapcsolással automatikusan elindul! Szia.
(#) janocsi válasza janocsi hozzászólására (») Júl 23, 2009 /
 
Szia Hp41C!
Már meg is van a hiba, kijavítva, megy a kijelzés rendesen. (Letörtem egy elvezetést az LM358-nál.) OK!
- Mostmár a távival is szépen tudom kapcsolni ki/be az órát.
- Ezután ki fogom próbálni az újabb verziót is nemsokára.
Szia.
(#) janocsi válasza Hp41C hozzászólására (») Júl 24, 2009 /
 
Szia Hp41C!
Egy másik f886-ost, a W_3.10-es programmal megírva nézegetek, de egyelőre csak a távival vizsgálom. A mozgó szövegekben lehet hogy hiba van, (vagy csak nálam?), ezt majd át kellene nézni. Ime néhány felvétel ezekről. Szia.
(#) Hp41C válasza janocsi hozzászólására (») Júl 24, 2009 /
 
Szia!

Lehet, hogy volt ott hiba, de nálam már nem jelentkezik. Sok mindent módosítottam azóta, nem emlékszem a konkrét hibára.... A 3.11 hamarosan lekészül...

Ez a verzió 168 részre osztja a lengést - állíts be "Csütörtök"-öt - 10 karakter kifér!

Milyen astabil/H-hid/Hall_IC-s kapcsolást használsz?

Szia
(#) janocsi válasza Hp41C hozzászólására (») Júl 24, 2009 /
 
Szia Hp41C!
Azt a rezgető kapcsolást nemrég Te rajzoltad át a 628_2.26-hoz. (Ott csak két szembenfordított 12V-os Zener hiányzik a kimenetéről). A két trimmerrel be lehet állítani úgy, hogy minden esetben elindul magától, hiába "lassan" megy fel a PWM-es tápfesz. Egy kicsit elavult az a kapcsolás, de rendkívül stabil. Ha tovább fejlesztenénk, meg is felelne ide, ám igy is nagyon jól működik.
- A hőmérővel még nem tudtam mit kezdeni, most 33 fokot mutat, (megvan minden áramköri elem), kb.: 3.9V van az RA1 felé. Egy skiccet felteszek, hogyan kötöttem be., hátha találsz valami hibát. Felteszem az astabil/H-hid/Hall_IC-s kapcsolást is, szia.
(#) Hp41C válasza janocsi hozzászólására (») Júl 24, 2009 /
 
Szia!

Megpróbálom átalakítani azt a kapcsolást, amin H-híd ic-van ilyenre...

A hőmérő kapcsolása jó, itt valami zárlat féle lesz...
Próbáld meg a RA1-re menő vezetéket leszedni, úgy mérni mind a RA1-et, mind a LM335-öt. Nálam 3,02V - 24 fok.

Szia
(#) janocsi válasza Hp41C hozzászólására (») Júl 24, 2009 /
 
Szia Hp41C!
Újra lemértem a hőmérőnél az összes lehetséges pontot, nincs zárlat, és nincs elkötés sem. (Már kezdem azt hinni, itt tényleg ilyen meleg van, 33 fok).
- A 3.10-es keys.asm programot az URC-s távihoz átírtam, de csak korlátozottan fértek el funkciók, nem rendezetten. Egy apró megjegyzés a 3.10-es program működédéről.
- Ha a Set language and scoll speed-nél pl 15-ről 14-re változtatom az értéket, azonnal alaphelyzetbe állítja a kijelzést, vagyis balra torzítja a karaktereket. Onnan, csak az index távis gombbal tudom középre mozgatni ezután. Gondolom ezen már túl vagy, ez a jelenség a következő verzióban már nincs meg.
- Megnézetem a 10 karakteres kijelzést, itt nagyon szépen mutat, talán ez lesz a normál működése az órának. Csatolok néhány képet ezekröl, és egy bekapcsolást a rezgés índulásáról, szia.
(#) Hp41C válasza janocsi hozzászólására (») Júl 24, 2009 /
 
Szia!

Sajnos a beállító program egyszerre küldi el a nyelvet, a mozgás sebességét és az eltolást. Ráadásul a program egy rekeszben tárolja a nyelvet és a mozgatási sebességet. Mind a hármat előre be kell állítani az alsó sorban. (Túl sok az állítani való.)

Nálunk is meleg van, de ha a pákával az LM335 felé közeledsz, vagy asztali lámpával (izzóssal) rávilágítasz, még melegebbet kell mérnie.

Nekem is ezt az indulást kellene tudnom előállítani, de nem megy még. Építek egy multivibrátoros egységet....

Szia
(#) janocsi válasza Hp41C hozzászólására (») Júl 24, 2009 /
 
Szia Hp41C!
Végra sikerült a hőmérőt is jól beállítani. Itt a 68 Ohm-ot kellett pontosabb értékre állítani, mert nem annyi volt. Egy kis videó az egész kijelzésröl, szia.

W_310.avi
    
(#) janocsi válasza Hp41C hozzászólására (») Júl 24, 2009 /
 
Szia Hp41C!
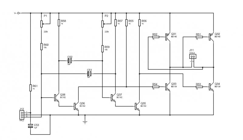
Ha ez segíthet a felépítéséhez,, csatolok néhány felvételt a most működő legés-vezérlőmröl. A kapcsolás, a már előzőleg feltöltött rajz alapján. A biztosíték 400mA-es!. Szia.
(#) janocsi válasza Hp41C hozzászólására (») Júl 25, 2009 /
 
Szia Hp41C!
A W_886 3.10-es kezelőprogram nagyon jól vezérli az órát. Tetszik az infrán elküldhető parancsok kezelése, innen mindent el tudok érni. Ezt az órát mindenképpen a PC közelében célszerű elhelyezni, az RS232-es kapcsolattartás miatt. Természetesen, nem feltétlenül szükséges állandó kapcsolat az órával, anélkül is elérhetők a fontosabb funkciók táviról. (Most készítek egy hosszabb, legalább 180cm-es csatlakozó kábelt, mert a 120cm-es kicsit kényelmetlenül rövid.)
- A "képek" megjelenítése: nálam csak számok formájában jelennek meg, pl.: 3, stb. Ezt hogyan lehet realizálni?
- Látom az analóg és a bináris óra kijelzését is, de még nem tudtam értelmezni, hogyan lehet leolvasni. (Ezt még gyakorolnom kell).
- A Zodiákus jegyeket nem tudtam még elérni, de annál jobban izgat a megjelenítése.
Nagyszerű, de ugyanakkor bonyolult rendszert alkottál! Ezt viszonylag könnyen meg lehet tanulni, csak gyakorolni kell egy ideig a könnyebb kezelhetőség érdekében. Itt a lényeges funkciók gyors távis elérésével talán lehetne egyszerüsíteni. Hatalmas munka egy ilyen komoly programrendszer megírása, hardveres kialakítása.
Szivből gratulálok, szia, janocsi.
(#) janocsi válasza janocsi hozzászólására (») Júl 25, 2009 /
 
Sziasztok!
Nem tudok betelni a "rengeteg" új lehetőséggel.
Játszadoztam kicsit a bináris, és analóg óra kijelzés megfejtésével, azt hiszem a binárisat már sikerült is. Jobbról az első függ. oszlop lentről felfelé a *mp, (1,2,4,8), mellette balra a *10 mp, aztán *1 perc, mellette *10 perc, aztán *1 óra, mellette, *10 óra, ezután nem tudom mi van még kijelezve.
A szöveges üzenetek rögtön átküldhetők az óra kijelzőjére. Ízelitőben néhány felvétel ezekröl.
Sziasztok.
(#) Hp41C válasza janocsi hozzászólására (») Júl 25, 2009 /
 
Szia Janocsi!

- Képek: A program memória 0x1800 címétől vannak a képek eltárolva, minden kép 60 byte - 60 db retlw utasítás. Az egyszerűbb számítás érdekében 64 utasítás tartozik egy képhez - ezen a 4 helyen a kép neve - emlékeztető tárolható.
(A 0 sorszámú kép az aktuális állatövi jegy képe - Máshol tárolt hosszabb adatot használ, a helyén a jegyváltások napjainak táblázata van)
A 01..31 képek helyére lehet a saját képeket beírni a Zodiac.asm-be. Újrafordítás után már azok jelennek meg.
Példának a 01. képben a " Wand clock " ill. " Wand Clk " (a kihasználható karakterek számától függően) felírat, a többiben a sorszáma van beprogramozva.

Egyedi képeket lehet tervezni egy retlw -ben megadott byte egy oszlop a címnek megfelelő helyen. A byte legmagasabb helyiértékű bitje kerül a felső sorba - RB7-re. Az 1 értékű bit fényes pontot rajzol.

A programban a 16..31 képeket gyorsan (lehet, hogy még gyorsítani kell) váltó funkció is van.

- Analóg mód: A felső csík (az is két pont magas lenne, ha a 8. adat led is meg lenne) a másodperc, a középső a perc, az alsó az óra (12/24 órás mód hatással van rá).
Még több érdekes kijelzési mód is készül...

- Bináris mód - Inkább BCD mód: valóban az egyes számjegyek helyett a BCD kódjuk jelenik meg (az alsó sor a legalacsonyabb helyiérték). Minden számjegyes kijelzésnél átvált - még a hőmérsékletnél, stb is

- Kép megjelenítése: PC-ről abban a verzióban még nem lehet beindítani, a hiányosságot pótlom. Infrán a TStaticText parancs hatására megy át a képek megjelenítésére, a TPICT hatására lép a következő képre, TSlideShow a képek automatikus váltását indítja (a leglassabb scroll sebességnél kb. 5 másodpercenként vált - a scroll sebességgel állíthetó).

- Távirányítós beállítás szerintem ezekhez a funkciókhoz is van - a Wand órán még nem teszteltem, de a Propeller 16F876/886 tudja.

Látom még 168 részre osztásnál is szép nagyok a karakterek.

Szia
(#) gtk válasza janocsi hozzászólására (») Júl 26, 2009 /
 
Sziasztok ! En is kovetem az ora fejlodeset. Ez a legutobbi verzio kimondottan tetszik a tudasaval es a sarga kijelzojevel. Mar csak a beerkezett SMSek kiirasa hianyzik belole Gratulalok Nektek !
(#) Hp41C válasza gtk hozzászólására (») Júl 26, 2009 /
 
Szia!
RS232 vonalon állandóan össze lehet kötve a géppel, 64 karaktares üzenetet a vonalon keresztül el lehet tölteni, át lehet kapcsolni az üzenet megjelenítésére, hangjelzést lehet adni - Innen már a PC program határozza meg mikor mit csináljon.... SMS érkezése esetén az "Önnek x üzenete érkezett" szöveget is mutathatja...
(#) janocsi válasza gtk hozzászólására (») Júl 27, 2009 /
 
Szia Gtk!
Köszönjük a gratulációd! Tudom, Te már "majdnem" készitettél egy hasonló órát. Most itt a lehetóség, ez az új óra tényleg hasznos része lehet a PC-s környezetenek.
Szia, janocsi.
(#) janocsi válasza Hp41C hozzászólására (») Júl 27, 2009 /
 
Szia Hp41C!
Most egy újabb mechanikával folytatom a további fejlesztéseket. Az asztali kivitelű váz lényegében már meg is van. A lengőkar 8 pontos kijelzéssel még ezután készül. A mechanikát egy régebbi karral szereltem, ezzel tudok kisérletezni a káros berezgés csillapitásának megoldására. Tudom, nyomatékot csak "ellen" nyomatékkal tudok kiküszöbölni. Ezen a mechanikán ezt akarom majd elérni. Néhány felvétel az eddigi munkáról. Az alaplap és az előlap két egyforma, 15mm*160mm*130mm-es "nehéz" rétegelt falemezből készült. A tekercspár egy egységben szerelhető módban lett kialakitva, igy bármikor "átültethető" más, újabb verziókba. Szia.
(#) janocsi válasza janocsi hozzászólására (») Júl 27, 2009 /
 
Sziasztok!
- Magam sem hittem volna, hogy egy egyszerű, durva kartonpapir oldja meg a berezgés problémáját. Az asztallap és az óra közöt lett elhelyezeve, meg sem moccan a tesztóra, pedig rezeg a kar. Ez csak az első észrevétel még, tovább keresem a jobb megoldásokat.
- Az előző H.sz.-hez: A tekercsek méretezéséről néhány szóban. 100mm hosszú, 15mm száles, 2mm vastag lágyvas lemez 2 darab. Ezeken 900/900 menet van 0.23mm vastag CuZ huzalból (vad) tekercseléssel hajtva, celux szigetelés alul/felül. Légrés 21mm, a tekercsek miatt ez majd kb 15-16mm lesz. Az aluminium távtartók mindkét oldalán M3-as menetfurat van. Már 4V/0.1A működteti a rezgést.
- Egy kis avi a működő új tesztóráról, kb 1mm-es kartonpapirra helyezve. (A lebegés a kamera és a rezgés majdnem egyforma frekije miatt van).
Sziasztok.

Rezges.avi
    
(#) janocsi válasza Hp41C hozzászólására (») Júl 27, 2009 /
 
Szia Hp41C!
Az ékezetes (hosszú), nagy és kisbetük kiírása 8 pontos kijelzővel, egy videó felvételen igy láthatő.
Szia, janocsi.

Ékezetes.avi
    
(#) Hp41C válasza janocsi hozzászólására (») Júl 27, 2009 /
 
Szia!

-Ilyet még csak a 16F876-os propelleren láttam...

(#) janocsi válasza Hp41C hozzászólására (») Júl 31, 2009 /
 
Szia Hp41C!
Egy új 8 pontos karral kisérletezek a frekvencia növelése miatt. Sikerült 22Hz fölé emelni, de kezd egy kicsit zajosabb lenni a szerkezet. Rendkívül könnyű lett a szerelvény a mágnestöl a kijelzőig. Az SMD vörös LED-ek a kicsatlakozóig 0.1mm CuZ huzallal vannak összekötve. A kijelző karja 0.6mm vastag nyákból készült, lehet hogy az ilyen "vékony" kar miatt is, egy bizonyos amplitudónál már nemcsak sikban rezeg, hanem egyre nagyobb belengés látható. Ilyenkor kezd a zaj is felerősödni. A lengetés tápfeszét le kellett szabályozni külső á.k.-val, mert 120-130mA fölött már belengett a kar. Ennek ellenére nagyon szép lett a kijelzés, 22Hz-nél már nincs vibrálás. Teszek fel náhány felvételt a működésről.
Szia.
(#) janocsi válasza janocsi hozzászólására (») Aug 1, 2009 /
 
Sziasztok!
Sikerült a belengésről egy kis videót késziteni. A kart nem szabad ilyen vékony anyagból létrehozni, mert valószínű, hogy ez okozza a belengést. Min. 1mm vastag nyáklemezből célszerű elkésziteni, ott még nem jelentkezik ez a hiba. Egyébként, a frekvencia nem sokat változott a "könnyű" kar beépítésével, (2-3Hz!), az a rugóhosszal sokkal jobban befolyásolható. Néhány felvétel és a videó az összeállításról, sziasztok.
Következő: »»   33 / 67
Bejelentkezés

Belépés

Hirdetés
XDT.hu
Az oldalon sütiket használunk a helyes működéshez. Bővebb információt az adatvédelmi szabályzatban olvashatsz. Megértettem