Fórum témák
» Több friss téma |
Fórum » Transzformátor készítés, méretezés
Ha kérdésed van, az alábbiak segítenek a hatékony választ megadni:
Mag típusa: M, EI, UU/LL esetleg I-kből összerakott, tekercselt, toroid. Lehetőség szerint képpel.
Méretek: magkeresztmetszet a*b (amit a tekercs körbeölel) ablakméret, lánc és toroidnál, belső-külső méretek.
Primer-szekunder feszültség(ek), teljesítmény igény.
Sziasztok.
Lenne egy olyan kérdésem, hogy E I vasmagnál az E alak és az I alak között mekkora légrés az elfogadható (elvileg mindig van egy kicsi) meddig még viszonylag jó? Vannak olyan trafók amelyeknél gyárilag is van kb.2mm légrés az E közepe és az I között. Mi a különbség változtat valamin ha van légrés? Jobb e úgy a tarfó, ha a lemezeket fordítom? ( E I a következő rá meg I E)
Helló!
Attól függ milyen transzformátort akarsz építeni. Hálózatit vagy fojtót? A hálózatinál szükséges a lemezeket felváltottan összerakni a minél jobb fluxus (erővonal metszés) érdekében. A fojtónál viszont egy-egy köteget képeznek a lemezalakok és a légréssel adják meg a megfelelő nagyságú erővonal sűrűséget. Üdv.:VIM
Hálózatit szeretnék csinálni akkor legyen mindig fordítva?
A másik, hogy az E és az I közötti légrés mekkora gondot okoz? Nagyjábón a mostani trafómnál 0,5mm légrés fog maradni, mert a cséve annyival magasabb. Ez nagy gond?
Legyen mindig fordítva! Amekkora trafót Te szeretnél építeni, a lemezek közötti 0.5mm rés, rétegenként nem jelent különösebb hatásfok veszteséget, amivel számolnod kellene. Ezek a problémák 1KVA felett már számítanak.
Akkor egy 85W-os trafónál mekkora veszteség ez a 0,5mm rés? Ez némi teljesítményveszteséggel is jár nem? Vagy annyira minimális (1W körüli)?
Még azt lehagytam, hogy ha 220V-ra számolom a primer tekercset akkor az nem probléma ha 230-at kap. A szekunderen ezzel 1,05% feszültségnövekedés lesz, ez nem probléma csak az a lényeg, hogy a primernek nem jelent gondot?
Itt[url= (#550257) lidi Válasz • Szo, 22:36 [lidi jelenleg nincs az oldalon] [Hozzászólást segítőnek jelöl] Bővebben: Link]Bővebben: Link[/url] találsz egy letöltési lehetőséget. Az elektronika könyvtárban a 3. polcon középen van egy trafókról szóló könyv, kb. 4MB. Benne lesz lesz minden amit tudni szeretnél a témáról.
Persze van ott sok más érdekes dolog is. VIM Inkább így:Bővebben: Link
Húhh. Eltévedtem hol is van pontosan? Az elektronika könyvtáron belül merre?
Sziasztok!
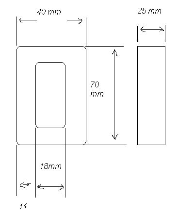
Egy régi TS 40/43/676 típusú trafó teljesítményét szeretném megtudni valahogy. A szekunder kimenetek +/- 5V és +/- 12V megközelítőleg. A trafó képét és méreteit mellékelem.
Sziasztok!
Egy régi TS 40/43/676 típusú trafó teljesítményét szeretném megtudni valahogy. A szekunder kimenetek +/- 5V és +/- 12V megközelítőleg. A trafó képét és méreteit mellékelem.
Sziasztok.Van egy eladó toroidom ami 12-18-24 voltot ad le 100 VA teljesitményű 5000 Ft az ára!
Apropó az apró !
Mi a baj ???
nem tudom de tényleg
az ár??? mert ha az akkor azé ennyi mert van több is belölle
nem de kíváncsi lehet az ember nem ?
csak kiváncsiságbol hirdettem meg
Ha a kiváncsiságod szeretnéd kielégíteni akkor ajálom figyelmedben az apróhirdetési rovatot !
ó köszi mert még én nem adhatok fel apróhirdetést
szevasztok
Egy akkutöltöt keresek,,elektromos rollerhez Adatok: 220/24V 10W 400mA Nagyon megköszönném, ha valaki tudna segiteni nekem, de egy trafo is jó lenne. 4cm magas,4,8 széles és 2,4 cm vastag
Sziasztok. Vettem egy trafót, de nem tudom a teljesítményét. A primer tekercs olyan 0,5 és 0,8mm átmérő között lehet nem látszik nagyon, a szekunder 0.8 és 1,3 között. A szekunderen ráadásul kétféle átmérőjű tekercset használtak. Pontos adatot nem tudok adni mivel viszonylag jól el vannak zárva a tekercsek. Felteszek néhány képet, hátha felismeri valaki a trafót.
Annyit még lehagytam, hogy talán valamilyen erősítő félében lehetett és németnek néztem. A vasmag adatai a képen és még pár kép.
Dehogy, egyszerűen csak 15,5mm2-el számoltam egy programmal, ami erre valahogy 48W-ot adott. A Valós a 15,5cm2
Kiszámoltam ezzel a képlettel: P = (keresztmetszet / 1,2)2 a négyzeten, és már mindjárt a jó, 166,8W jött ki. Szóval, lazán 150W-os.
Engem a mostani állapotában érdekel a trafó. Hiába leadna nekem a vas 150W-ot, ha a tekercs nem fog. Főleg azért tettem fel képet hátha valakinek ismerős a trafó.
Egy kérdésem van még, hogy a vas keresztmetszetét, hogy számoljuk ki ennél a vasmagnál, mivel mindkét oldalán van tekercs. 1,55cm*5cm=7,75cm^2 vagy mindkét oldalt ki kell számolni és összeadni 1,55*5*2=15,5cm^2 ??? Melyik a jó? Azt írtátok 15,5négyzetcm a keresztmetszete, akkor ez úgy van, hogy mivel mindkét oldalt van primer tekercs és két oldalt szekunder akkor (150W-nál) 75W vehető le az egyik oldalt és 75W a másik oldali szekunderen ha pedig sorba kötöm őket akkor 150W?
Még azt is lehagytam, hogy a vasmag hipersil, bár biztos rájöttetek.
Látni rajta hogy hiperszil. Igen mindkét oldali vasat együtt kell számolni. Elvileg (150W-nál) 75W vehető le az egyik oldalt és 75W a másik oldalt, de nem illik féloldalasan terhelni. Ezért van egyformán tekerve mindkét oldal, és minden pár tekercs sorba van kötve.
Idézet: Ehhez azért menetszámokat is kellene tudni.„Engem a mostani állapotában érdekel a trafó.” De logikusan gondolkodva, nem fognak egy ekkora vasat használni egy 20W-os kütyühöz. Feltételezhető, hogy a maximális kihasználtság van. Ez esetben pedig a 150W eléggé pontos adatnak mondható. Mekkorák a szekunder üresjárati feszültségei? Mert az is számít. Egy 6,3 V-nál a 150W-hoz elég vastag drót kell, míg az 50V hoz jó a jóval vékonyabb is. Ha a jelenlegi vezeték maximális terhelhetőségét vesszük a kapott feszültséggel, akkor is rossz adatot kapunk, mer az már a túlméretezett érték lenne. Szóval, mindenképpen a vas-ból számolt a kiindulópont. Aztán ha tudjuk a feszültséget, akkor javaslok majd egy két terheléspróbát. Amúgy mekkora teljesítmény kell Neked?
A hétvégéig nem tudom lemérni a kimenő feszt.
Eddig még nem konkrét célra vettem csak ott hevert szegény én meg gondoltam nem hagyom már ott, olcsó volt. Az elég érdekes viszont, hogy mivel szimmetrikusan van tekerve mindkét oldalt 75W vehető le és egy 16V és egyb 40V-os kondi volt hozzá. Ebből gondolom 24V és 9-12V jön ki egyenirányítva. A tekercsek nincsenek sorba kötve összesen 6db tekercs van 2db primer és 4db szekunder. A vastag tekercsek biztos, hogy nincsenek sorba kötve és szerintem 24V jön ki sorba kötve 48V lenne így szerintem 50W körül lehet terhelni mindkét oldali 24V-os szekundert 48V-on meg 100W. A 9-12V meg nagyjából 20-25W lehet így azokat sorba kötve 18-24V 40-50W. Ez csak fejtegetés de ha így nézem akkor nagyjából kijönnek a számok. Ha párhuzamosan kötném egyenirányítva a 24V-os részt (tegyük fel, hogy mindkét oldalt 50-50W-ra lehet terhelni) akkor 24V jön ki és 100W-ra terhelhetem? Egyenirányítás nélkül, hogyí lehet párhuzamosan kötni, hogy ne legyen belőle baj?
Az egyik vasmag keresztmetszete 7.75 négyzetcentiméter. Erre a trafóméretező amit mondtál 150-160W-ot ír maximális teljesítménynek. Végül kimértem a feszültségeket: 2x21V, 1X9V és 1X25V. Na akkor most igazíts el, hogy mennyire szimetrikusan kéne terhelni a trafót. Annyit tudok még mondani, hogy 1.0-1.2mm átmérőjű tekerccsel lehet tekerve a 25V és a 9V és a 2x21V olyan 0.7-0.8mm. Akkor az össze levehető teljesítmény még mindig 150W? (Én olyan 100-120W-ra gondolnék a tekercs és a vasmag alapján főleg 100W-ra saccolnék.)
Számít, hogy szimmetrikusan terhelem e a tekercseket vagy nem? Esetleg még valami hasznos infó? Hogy is van akkor ez a párhuzamos kötés a tekercseknél még a sorost értem, de akkor párhuzamosan, hogy lehet összekötni a szekunder tekercseket?
A szekundereket biztos nem tudom gyütt terhelni mivel nincsenek sorba kötve. Ezeket a szültségeket úgy mértem, hogy az egyik tekercstesten van a 9V és a 21V a másikon van a 25V és a 21V és függetlenek egymástól mind a 4 kimenet. Sehol sincs összekötve a szekunder csak a primer van sorba.
Sziasztok!
Egy régi dekóderből sikerült kimentenem egy hálózati transzformátort. Az lenne a kérdésem hogy ezzel a trafóval megtudnék-e üzemképesen és megfelelően hajtani egy forrasztópáka állomást ami 24V-os. A páka 40W-os lesz majd és eme kapcsolás alapján csinálnám: http://www.hobbielektronika.hu/kapcsolasok/forrasztoallomas.html Nos mivel leírni hosszú lenne íme a trafóról készült képek A papíron legfölül levő szám a trafóra van ütve nem tudom mit jelenthet. Előre is köszönöm a segítséget. Kenikol |
Bejelentkezés
Hirdetés |




Inkább így:



az ár??? mert ha az akkor azé ennyi mert van több is belölle 











