Fórum témák
» Több friss téma |
Sziasztok!
Féklámpát szeretnék csinálni. Feszültség stabilizálásra egy 7809 IC-t használnék, ami ha jól tudom 9V-ot ad. A ledeket hármasával sorba kötöm és ezeket a sorokat párhuzamosan kapcsolom rá a motorra. Találtok valami kivetnivalót? Az IC ismeretem szerint hűtést fog igényelni, szerintetek ezt hogy oldjam meg? Ha hozzácsavarozom az alvázhoz az jó? Vagy hűtőborda kell? A motor kb 13V-ot ad az IC-nek. A ledek összesen pár wattot fogyasztanak majd.
A mai nap vettem egy 7812 IC-t. Tudna valaki segíteni a bekötésében?
Legjobb lenne ha a csatolt képre rányilaznátok a lábak bekötését.
Jah, azt elfelejtettem, hogy motorra lesz rászerelve (led). Ezt is vegyétek figyelembe. Köszi!
Itt található... Ez LM317-re készül, de a 78XX-re alkalmazható.
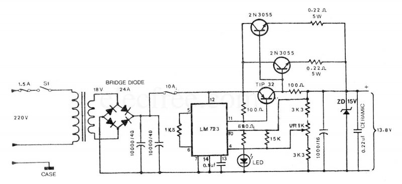
Üdv mindenkinek. Valaki nem tudna nekem mutatni egy 12V-os egyenirányítót és stabilizátort ami elbír 10A-t? köszönöm
köszönöm. csak egy kicsit drága.
Mi lenne ha mondjuk amit csatoltam kapcsolásra 12V-ot kötnék? Meg lehetne oldani hogy 12V jöjjön ki? Idézet: „Mi lenne ha mondjuk amit csatoltam kapcsolásra 12V-ot kötnék? Meg lehetne oldani hogy 12V jöjjön ki?” Nem. Legalább 3-4V-al nagyobból lehet egyszerű eszközökkel stabil feszültséget csinálni. 12V-hoz legalább 15-16V kell.
Szívesen.
Ha folyamatos nagy terhelésre szeretnéd, nem ártana bele még egy 2N3055-s, és a megfelelő hűtésről is gondoskodni kell, mert fűteni fog rendesen.
8A-el lenne terhelve maximum. De ha lehetne egy kérésem? Meg tudnád írni a nyákrajzra (csatolva) hogy melyik alkatrész hova meg? mert nekem nem nagyon meg. Nagyon köszönöm
Ha megnézed, akkor lehet látni hogy rá van írva. Pl. ott vannak az ellenállásértékek a rajzon. A közepén a soklábú az integrált áramkör.
valamennyire azért értek az elektronikához (építettem már egy komplett lab.tápot) csak az a bajom hogy nem látom hova megy a 2N3055 (a helyét nem látom) meg a bemeneteken nem igazodok ki. De lehet tervezek egy sajátot.
Szia!
Ha a trafó kimenetét egyenirányítod, puffereled, akkor a kimeneten levő egyenfeszültség a trafóból származó feszültség effektív értékének gyök2-szerese lesz, tehát a diódák veszteségének figyelembevételével kb. 20 V. Ha még nem szerezted be a 15 V-os toroidot, akkor inkább 12 V-osat keress (kimeneten 15-16 V lesz diódától függően), a maradék feszültséget úgyis elfűti az áteresztőtranzisztor. Ekkora terhelésnél érdemes elgondolkodni egy ATX-es tápegységen, vagy tetszőleges kapcsolóüzemű tápon, kevesebbet fűtenek.
Üdv! Köszönöm a segítséget mindenkinek
üdv mindenkinek. tegnap egész este a nyákkal szenvedtem, de semmit se tudtam kivenni belőle
Nem tervezne nekem valaki a fentebb lévő kapcsoláshoz egy nyákot? nagyon megköszönném
Ez egy annyira egyszerű és érthető nyákrajz, hogy szinte kiabál, hogy hova tegyél és mit.
Ha valami nem világos, kérdezz konkrétan.
hát amit nem tudok: graetz helye, 12V váltó bemenet.
Arra esetleg nem gondoltál, hogy a Graetz nincs is a nyákon?
de, azt gondoltam, és rá is jöttem hol van a bemenet.
különben már az első rajzról megértettem a tranzisztorok bekötését. Ha például Ezt a graetz hidat szeretném használni akkor tennem kellene rá hűtést?
Ha ki akarod venni a max. 10A-es áramot, akkor kell, legalább 300cm2-es. Viszont a fémházas típust sokkal jobban lehet hűteni! Válassz olyat!
ha például Ezt tenném bele az jó lenne?
Kisebb feszültségű is jó lenne, de egyébként erre gondoltam.
nagyon köszönöm a segítséged és azt hogy kibírtad az értetlenségem. most már mindent értek. még egyszer köszönöm!
|
Bejelentkezés
Hirdetés |







Mi lenne ha mondjuk amit csatoltam kapcsolásra 12V-ot kötnék? Meg lehetne oldani hogy 12V jöjjön ki? 


Nem tervezne nekem valaki a fentebb lévő kapcsoláshoz egy nyákot? nagyon megköszönném 




