Fórum témák
» Több friss téma |
Fórum » Labortápegység készítése
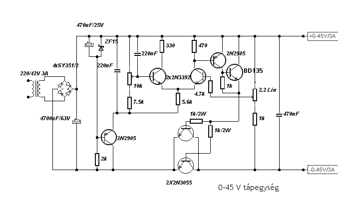
Sziasztok. Egyik ismerősöm megkért hogy építsem meg a csatolt rajzot. Megvásárolta a szükséges alkatrészeket. A Trafónk egy 10A-s Toroid, és nyílván, egy nagyobb áramú gréchíd is. Hozzáteszem, Nekem ez a tápegység megvan építve próbapanelre, tökéletesen működik. Készítettem hozzá nyáktervet, Normálisan odafigyelve. Pontosan a rajz alapján. Megépítettem rá az áramkört. Egy a problémám. Hogy a potméterek csak a tizedes értéket hajlandóak szabályozni. Míg az enyém Nullától húsz voltig. Ebben a projektben egy 2x18Voltos 225VA-s (>10A) Toroid Trafót használunk. Annyi a problémám, hogy a 2N3055-ös Bipolár tranyókból az egyiket szinte egyből "kilövi", és használhatatlanná válik a jövőben. Nah most csak az érdeklődés kedvéért, rátettem ezt a Nagy trafót az én eddigi kész áramkörömre, ahol tökéletesen üzemelt és Nullától olyan 46Voltig tudott kiadni feszt. Tehát a kérdésem az, hogy mi lehet a hiba, Miért nem akar mőködni a cucc? A Nyáktervemet is csatolom, hogyha esetleg egy szemfüles megtalálná benne a hibát. Nagyon köszönöm minden olvasónak a segítségét előre is!
u.i.: Édesapám mondta, hogy tervezzek rá a nyákra még egy 2N3055-öt, hogyha esetleg a 10A miatt kevés lenne. De mivel még a kimeneten nem volt még 1A terhelés sem, mert 46Voltról működő cuccom nincs egyenlőre.
Ha elolvasgatod ezt a topikot, látni fogod, hogy már 5A-re is kevés volt a 3db 2N3055. Akkor 10A-re szerinted??
Én nem látok semmi áramkorlátot a rajzon, úgyhogy ne csodálkozz, ha minden héten elpukkan 1-2 végtranzisztorod. A nyákodról akkor tudnék mondani valamit, ha látnám, hogy mit hova terveztél.[OFF]Ennél sokkal jobb rajzokat találsz itt MEGTERVEZVE, ha körbenézel, Pioneer és Alkotó fórumtársak jóvoltából!
Ja és még valami: ahogy a rajzodon van, úgy NEM SZABAD párhuzamosan kötni félvezetőket, csak ha gondoskodsz az egyenletes áramelosztásról emitter-ellenállással:
például így
Szia, qvasz-nak igaza van, a kapcsolás sajnos több sebből vérzik, ez nem labor tápegység, ez egy sima szabályozott táp, annó 100 éve én is megépítettem ezt a kapcsolást, duplán, bár nekem a rövidzárat elfűti a két 3055 de az igazsághoz hozzá tartozik az is, hogy a trafó nincs több 2*2A-es nél, tehát még rövidzárba sem kapnak többet áramot a tranyók 3A-nél, azzal meg megbírkóznak, nem úgy egy 10A-es torroiddal, ami a te esetedben van. Ettől a kapcsolástól több értemét látom építeni egy LM317-el és tranyókkal megfejelt tápot, ha már mindenképp csak feszültség szabályozott tápot szeretnél, viszont én többek közt ezért is favorizálom, az áramkorlátos tápokat, ott tehetsz rá akár 20A-es trafót is, egy jól méretezett áteresztő fokozattal és jól beállított max kimenő árammal (ésszerű használattal) szinte tönkre tehetetlenek. Én azt tudnán neked tanácsolni, hogy hagyd a fenébe ezt a kapcsolást, és inkább építs egy normálisat. Gondol bele, most csak "ennyit" buksz rajta, de később amikor érzékenyebb áramkörökhöz szeretnéd használni, és bizony jól jönne az áramkorlát megléte, mondjuk egy hibafelderítésnél, akkor nem lesz, és mondjuk az miatt durrantasz el valamit, az már akár több ezer forintos ráfizetés is lehet. Nembeszélve arról, hogy minden véletlen rövidre záráskor elvesztesz egy tranzisztort és nyersz sok idegeskedést, hogy már megint szedheted szét. Megéri?
Üdv. Doncso
Üdv, mindenkinek!
Ez a kérdés nem biztos hogy pont ebbe a topicba tartozik, de ezt találtam a legmegfelelőbbnek. Nekem szükségem volna egy olyan ellenállásra hogy 0,01ohm, és ilyen ellenállást nemtudok sehol beszerezni. És abban szeretnék segitséget kérni a hozzáértőktől hogy hogyan is tudnék ilyen ellenállást késziteni? A segitséget előre is köszönöm. Üdv.: demcar
Párhuzamosan kötsz 10db 0,1Ohm-ot. Vagy ellenállás-huzalból levágsz annyit amennyi szükséges. Ha esetleg valami profi célra kell akkor itt van ez: Bővebben: Link
Nekem az ellenállás egy akkumulátor töltőhöz kell.
És 10A-re kell terveznem tehát olyan 5-10W körüli kellene. És 0,1ohmos ellenállást 5W-osat kössek párhuzamosan 10db? De mondjuk van ellenállás drótom is elég vastag csak azt mivel mérjem meg hogy 0,01ohm legyen? Idézet: „És 0,1ohmos ellenállást 5W-osat kössek párhuzamosan 10db?” Hát ha akarsz akkor igen. Idézet: „De mondjuk van ellenállás drótom is elég vastag csak azt mivel mérjem meg hogy 0,01ohm legyen?” Átfolyatsz rajta mondjuk 1A-t és ekkor 10mV-ot kell mérned rajta.
Sajnos ehhez a táphoz nem lesz jó a PIC-es panelmérőm, mert csak olyan labortápegységbe építhető bele amelyben az árammérő sönt a táp pozitív ágában van, így:
Igaz hogy csak indirekt kapcsolódik atémához de lehet hogy mindenkit érdekel . Kis elenállás mérérsére kell készíteni egy 20 miliamperes áramgenerátort amit rácsatolunk a digitális mérőműszerre ( direkt a tapogatók hegyére) a műszert 200 milivoltba kapcsolva akár ezredpontosságú omokat lehet mérni !
Különben 0.01 ohm 5W = kb 22 A .
Elkészült végre van a PIC-es panelmérőm programja!
A hozzá tartozó cikkel is majdnem készen vagyok, már csak egy kisfilmet kell összevágnom ami bemutatja a panelmérő működését.
Hello!
Inkább 100mA-es áramgenerátort kellett volna mondani, de az "ezredpontosságú" és az ezred ohm felbontású mérés, közel sem azonos dolog.. üdv! proli007
Azért kell a 20 mili mert 200.0 a műszer (vagyis 199.9). Én már megépítettem és igen hasznos Pl : amikor ki kell válogatni egy ismeretlen hegesztő primér kivezetései sorrendjét.
Hello!
20mA árammal, egy 10ohm-os ellenálláson esik 200mV feszültség. Eközben a műszer, 2000-at (1999-et) fog mutatni. Jó ez így? üdv! proli007
Sziasztok!
Valaki esetleg meg tudná mondani, hogy a mellékelt labortápban mi lehet a hiba? A rajz Ferenczi Ödön: Tápegységek amatőröknek könyvből való. Próbapanelon összeraktam vagy 3x de nincs kimeneti feszültség. Azt hittem csak én vagyok béna, de Electronics Workbench-ben összerakva is csak kb. 50 mV a kimenet ami nem is változik a potméter hatására. Roky
A z-diódának így nem látom értelmét, meg kéne fordítani
Azt én is néztem, de ha meg is fordítom, ugyanúgy rossz.
Próbálj bele egy újat, mert lehet, hogy megnyúlt a fordított beültetéstől.
Áhh nem tud
Csak akkor kezdem el építeni, ha majd szimulációval működik, de ott sem javít semmit ha megfordítom.
Szia!
Az R11 (10ohm) ellenállás felső végét kösd az "Uki" pontra! Való színű nyomdahiba miatt került a kimeneti "0" pontra. (szerintem). Így a 2N3055-öt nincs ami kinyissa. Bocsánat ha tévedek...szimuláld le.
Ha azt felkötöd a + tápra az úgy nem lesz nyerő: 3A bázisáram a 2N3055-nek, ha a T6 kinyit (persze az sem bírja el)
Arról nem beszélve, hogy darlingtonban használja a szerző: vagyis a kollektorok ugyanoda kell legyenek kötve
Szerintem jó helyen van az az ellenállás.
Elsőnek ellenőrizni kellene a forrasztásokat, nyákon szakadást, és zárlatot kellene keresni. Ha minden rendben találsz mérj feszültségeket, az Uki legyen a viszonyítási pont. A következőket kellene mérni: a 10ezer mikrón, zéneren, T1;T2;T5 kollektorán, T3 bázisán, emitterén....
Minél jobban belebonyolódok ebbe a kapcsolásba, annál jobban elveszítem a fonalat.
Egyáltalán hogyan, és mitől stabilizálja ez a kimeneti feszültséget? Elég nyakatekert egy kapcsolás...
Még csak szimulátorban éleszti
A P1 potenciométert milyen értékűre választottad? Azt nézd még meg, hogy a differenciálerősítő kimenetén (R13) van-e feszültségváltozás a potméter állításakor.
Hát azon a 100 ohmon csak ilyen nano voltokat ír de a T6 tranzisztor bázis-emitter feszültsége függ a potméter állásától de csak kb. 40 mV a max, ami kevésnek bizonyul.... A potméter 10k volt
Mindegy nekem elég volt belőle.... Esetleg nem tudtok dobni egy viszonylag egyszerűbb kapcsolást amivel min. 1,5 volttól legalább 24 voltig és 2-3 amperig lehet megvalósítani egy állítható tápot? Áramot nem muszáj állítani, de azért legyen rövidzár védett és stabil
Nézd meg ezt:
#690446 hogy lehet a hozzászólás-számát linkké betenni?
Illetve itt kompletten minden megvan hozzá:
#657718 |
Bejelentkezés
Hirdetés |






Én nem látok semmi áramkorlátot a rajzon, úgyhogy ne csodálkozz, ha minden héten elpukkan 1-2 végtranzisztorod. A nyákodról akkor tudnék mondani valamit, ha látnám, hogy mit hova terveztél.






