Fórum témák

» Több friss téma
Fórum » Elektronikában kezdők kérdései
- Ez a felület kizárólag, az elektronikában kezdők kérdéseinek van fenntartva és nem elfelejtve, hogy hobbielektronika a fórumunk!
- Ami tehát azt jelenti, hogy a nagymama bevásárlását nem itt beszéljük meg, ill. ez nem üzenőfal!
- Kerülendő az olyan kérdés, amit egy másik meglévő (több mint 17000 van), témában kellene kitárgyalni!
- És végül büntetés terhe mellett kerülendő az MSN és egyéb szleng, a magyar helyesírás mellőzése, beleértve a mondateleji nagybetűket is!
Lapozás: OK   1095 / 4035
(#) sved002 hozzászólása Dec 18, 2010 /
 
Szijasztok!

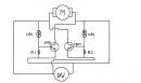
A kérdésem a következő lenne! Van egy kapcsolásom szimetrikus táphoz!

100n-os kondik helyett mit lehetne tenni?

C3-C4-100n

tap.gif
    
(#) kadarist válasza sved002 hozzászólására (») Dec 18, 2010 /
 
220nF-os kondit. De ha nincs ott semmilyen nF-os kondi, az sem egetverő bűn.
(#) peter81 válasza sved002 hozzászólására (») Dec 18, 2010 /
 
Az elkók viszont jók legyenek főleg ha erősítőbe kell.Akkor legalább 10000µF oldalanként.
(#) krisztianAMG válasza yohnsee hozzászólására (») Dec 18, 2010 /
 
Ez tökéletes megoldás,köszi!
(#) tomsimatyi hozzászólása Dec 18, 2010 /
 
Sziasztok!
Tudnátok segíteni abban,hogy szeretnék pár ledet berakni a kocsiba de úgy,hogy zenére villogjon??
Tudtok mutatni valami kapcs. rajzot,vagy valami ki indulási alapot,hogy mégis mit hogyan kellene csinálnom??
Előre is köszönöm
(#) Hurkafej1 válasza tomsimatyi hozzászólására (») Dec 18, 2010 /
 
Bővebben: Link
Itt egy ledes kivezérlésmérő, van még ezen kivül 1-2 kapcsolás hozzá.
(#) tomsimatyi válasza Hurkafej1 hozzászólására (») Dec 18, 2010 /
 
Köszi,de én nem ilyenre gondoltam.Nekem olyan kellene,hogy a kocsiban elhelyezek mondjuk 6 ledet,különböző helyekre.Ezek mind egy színűek,és csak a mélyre villana be mindegyik.
Bocsi ha érthetetlen voltam
(#) Hurkafej1 válasza tomsimatyi hozzászólására (») Dec 18, 2010 /
 
Nem vagyok nagy elektro zseni, de a ledeket szerintem a panelről ki lehet vezetni nyugodtan. A mély hang kérdést pedig úgy csinálnám meg, hogy egy mély szűrőt tennék a led villogtató bemenete elé, igy csak akkor kapna jelet, amikor a mély jön De ez csak az én elméletem
(#) Abukodonozo válasza tomsimatyi hozzászólására (») Dec 18, 2010 /
 
Szia!

Nem lesz az olyan nehéz: az erősítő kimeneti jelét megfelelő arányban le kell osztani, utána jöhet egy RC aluláteresztő szűrő, majd ezzel a jellel egy NPN tranzisztor bázisát vezéreled, aminek a kollektorkörében ledek vannak. Szerintem elég kézenfekvő, de ha valami nem világos szívesen segítek a kapcsolás megrajzolásában is.
(#) LGS94 hozzászólása Dec 18, 2010 /
 
Üdv! szimetrikus tápnál szűréshez 100nF-os fóli vagy tantal kondenzátor kell?
(#) kadarist válasza LGS94 hozzászólására (») Dec 18, 2010 /
 
Szia!
Kerámiakondenzátor kellene az elektrolitkondi mellé.
(#) tomsimatyi válasza Abukodonozo hozzászólására (») Dec 19, 2010 /
 
Szia!
Hát neked kézenfekvő,de én élnék a segítségeddel,ha nem olyan nagy probléma neked.Előre is köszönöm.
(#) proli007 válasza tomsimatyi hozzászólására (») Dec 19, 2010 /
 
Hello!
Ha látványos dolgot szeretnél készíteni, építsd meg ezt.
üdv! proli007
(#) Abukodonozo válasza tomsimatyi hozzászólására (») Dec 19, 2010 /
 
Összedobtam egy rajzot, nem a legtökéletesebb, de a célnak szerintem meg fog felelni. Az áramkört az erősítőd kimenetére kell kötnöd, a jelet egy 100 Kohmos potival osztjuk le. A kapcsolást úgy kell majd élesztened, hogy a poti teljesen betekert állapotban legyen, ill. olyan állásban, hogy az áramkörre egyáltalán ne jusson jel. Namost: lassan el kell kezd tekerni, addig amíg a ledek villogni kezdenek. A szűrő egy darab elektrolit kondiból lesz, nem a legjobb megoldás, de kb. a mélyebb hangokra fognak villogni a ledek. Tranzisztornak akármilyen BD típusú megfelel, a lényeg, hogy bírja majd a kollektoráramot. Tetszés szerint a ledek száma növelhető, de akkor a ledeket érdemesebb lenne párhuzamosan kapcsolni. Elég primitív kapcsolás, de kezdésnek jó lesz!

rajz.PNG
    
(#) tomsimatyi válasza Abukodonozo hozzászólására (») Dec 19, 2010 /
 
Köszi szépen a segítséget.Össze fogom majd dobni egy próbanyákon aztán meglátjuk mi lesz.
proli007:köszi neked is,esetleg egy nyák rajzod nincs hozzá??
(#) Abukodonozo válasza tomsimatyi hozzászólására (») Dec 19, 2010 /
 
Nincsmit, feltétlenül írj majd a fejleményekről! :whatever:
(#) blackdog hozzászólása Dec 19, 2010 /
 
Sziasztok!

A mellékelt kondikat lehet kerámia kondival helyettesíteni?
Ill.
A 100V tudom, hogy mit jelent, de mi az, hogy 100V- ?

Ugye az nem jelent gondot, ha egy 16V kondi helyett 35V -t teszek be?
(#) peter81 válasza blackdog hozzászólására (») Dec 19, 2010 /
 
Az hogy nagyobb feszültségű kondit raksz be semmilyen gondot nem jelet.Viszont kevesebb ne legyen
(#) proli007 válasza tomsimatyi hozzászólására (») Dec 19, 2010 /
 
Hello!
Ha kicsit kerested volna, megtaláltad vilna itt.
üdv! proli007
(#) Viktor84 hozzászólása Dec 19, 2010 /
 
Helló!
Készítgetek egy fotcellás motorvezérlő áramkört.A síma ki-be kapcsolással nem volt gondom de a forgásirányváltós megoldáshoz nagyon úgy érzem hogy be kell raknom mindkét oldalra 1-1 1N4007-es egyenirányító diódát.Mivel elég kezdő vagyok,a neten számomra logikátlan helyeken találtam bekötve.Például a tranzisztorok kollektora és emittere volt összekötve vagy egyszerűen a motorra téve az áramkörből(szerintem) kizárva.Szóval mellékelem a kapcsolásirajzom,ha valaki tudna segíteni hová tegyem a diódákat akkor kérem jelölje be rajta.

aramkor.jpg
    
(#) tomsimatyi válasza proli007 hozzászólására (») Dec 19, 2010 /
 
Köszi
De ahogy nézem ez nem lessz nekem jó,mert 15v-ról kell mennie.Vagy elmenni 12-13-ról is(kocsi)?
köszi mégegyszer
(#) proli007 válasza tomsimatyi hozzászólására (») Dec 19, 2010 /
 
Hello!
És szerinted hány voltra van tervezve a kapcsolás? Nyugodtan rákötheted a kocsira. Esetleg a táp bemenetére teszel egy diódát, hogy fordítva ne kösd be..
üdv! proli007
(#) nincsmsnem hozzászólása Dec 19, 2010 /
 
Hello ! Meghalt a laptopomon az usb, sajna csak egy volt rajta ezért azt szeretném kérdezni hogyha bedugok az egér csatijába ps2\usb átalakítót akkor oda pl ha pendrivot bedugok jó lesz ? Előre is köszi a válaszokat
(#) David.zsombor hozzászólása Dec 19, 2010 /
 
Sziasztok azt szeretném megkérdezni hogy lehet ezt 1 ledesre átalakítan?Kell bele egyáltalán akkor tranyó?Köszi.Sajna nincs scannerem így csak a nyáktervet tudom feltenni de szerintem kijösztök belőle.
(#) David.zsombor válasza nincsmsnem hozzászólására (») Dec 19, 2010 /
 
Próbáld ki
De nekem van ilyen átalakítóm és ha akarod kipróbálom.
(#) nincsmsnem válasza David.zsombor hozzászólására (») Dec 19, 2010 /
 
nekem nincs itthon, légyszíves próbáld ki köszi
(#) proli007 válasza Viktor84 hozzászólására (») Dec 19, 2010 /
 
Hello!
Ez a kapcsolás, legfőképpen semmire nem jó! Ha szépen megnézed a kapcsolást, és elindulsz az elem két pólusa felől, akkor láthatod (némi kerülőutakon) hogy a motor megkapja a 9V feszültséget. (Tehát állandóan forogna egy irányban) A tranyó meg csak a vezetéket zárja rövidre, ha a CDS-be érkező fény kinyitja mást nem tesz. Hát baj nem lenne belőle az biztos..
Számodra egy H-híd kapcsolás szükséges, amit a fényelemek kapcsolnak. De azt is differenciális jelleggel. (Tehát a két CDS megvilágítása közötti differencia mozgatná a motort, abban az irányban, ahonnan a fény erősebb.)
Mert úgy gondolom, ez valami napkövető lenne, ha felnő..
üdv! proli007
(#) proli007 válasza David.zsombor hozzászólására (») Dec 19, 2010 /
 
Hello!
Ha csak tényleg egy Ledet szeretnél rákötni, akkor nem kell bele tranyó. A Led-et kötheted a tranyó bázis-emittere helyett is. (helyére)
(De miért nekünk kell kitalálni a nyákrajzról, hogy mi ez? Még az IC száma sincs a rajzon. Ami persze 555-ös. Nem lett volna ésszerűbb a kapcsolási rajzot feltenni, esetleg linkelni?)
üdv! proli007
(#) David.zsombor válasza David.zsombor hozzászólására (») Dec 19, 2010 /
 
Nem jó sajna :no: csak tápot kap a pendrive mást nem az egér jeleire van kivezetve.Ez csak átalakítja usb be.Lehet hogy meg lehetne oldani de ahhoz külön program kéne mindenképp.
(#) nincsmsnem válasza nincsmsnem hozzászólására (») Dec 19, 2010 /
 
Szia! kipróbáltad hogy működike ?
Következő: »»   1095 / 4035
Bejelentkezés

Belépés

Hirdetés
XDT.hu
Az oldalon sütiket használunk a helyes működéshez. Bővebb információt az adatvédelmi szabályzatban olvashatsz. Megértettem