Fórum témák
» Több friss téma |
Fórum » Csöves erősítő készítése
Ne feledd betartani a fórum viselkedési szabályait, és a topik megmaradásának feltételeit. [link]
A téma átmenetileg fagyasztva lett, hozzászólni nem tudsz!
Nem kell oda meghívó, valami piti 10 pontos tesztet kell kitölteni, aztán beenged.
Ha nem tudod kitölteni, akkor nem is akarsz ott lenni.
Sturbi, vagy aki még 6p6 ot használ kisújból:
Kérdésem lenne, 6p6s helyett a 6p1p nem jó alternatíva. Pár apróságban térnek el ha adatlapokat nézem, (noval-oktál, pár mA itt ott igaz feszben a 6 os több, és P ben is hangyányit) De van egy lényeges különbség, mégpedig az, hogy 6p6 omn nincs, és nem is sikerült eddig reális áron vennem, ahogy 6e5p-t sem, de 6p1p ből van pár db om itthon, igaz és el84 6p14p kiváltásra, kissebb P melletti céllal vettem, de végcsőnek annyi kb mint a pcl ek, viszont 6p6s el negyon hasonló a datasheet-je. Szóval a 6p3s se erősítőm (ami jó azt készülök megjavítani) Sturbi féle meghajtásánál használt 6p6 helyett elmenne?
Sziasztok.
Szívesen fogadok bárkitől építési tanácsot esetleg kész nyákot vagy nyák rajzot, trafót persze nem ingyen. Most szeretnék építeni egy sztereó szettet. Köszönöm.
Szia.
"(2011-02-14) Jelenleg szünetel a tesztkitöltéssel történő regisztráció, jelenleg csak meghívás útján lehet regisztrálni!" Sajna ez van az oldalon. Idézet: „nem is sikerült eddig reális áron vennem, ahogy 6e5p-t sem” 6E5P van a börzén és az Urbán-elektronikában 200-250Ft-ért (utóbbi csomagküldést is vállal), de a Vaterán is találsz 500-600 Ft-ért, még az sem rossz ár azért a csőért. A 6P6C már ritkább, de az sem reménytelen.
Urbánnál vadiúj, dobozos van, méghozzá a sima változat, aminek magas a teteje. 200Ft/db.
Sziasztok.
Tudok-e két 6.3V fűtőfeszültségű cső fűtését sorosítani, hogy 12V-os trafót tudjak használni fűtésnek. Ráadásul a végcső meg hajtható 12.6V fűtéssel is, csak a meghajtó pentódák 6.3 voltosak. A pentódák 6Zs9P-k.
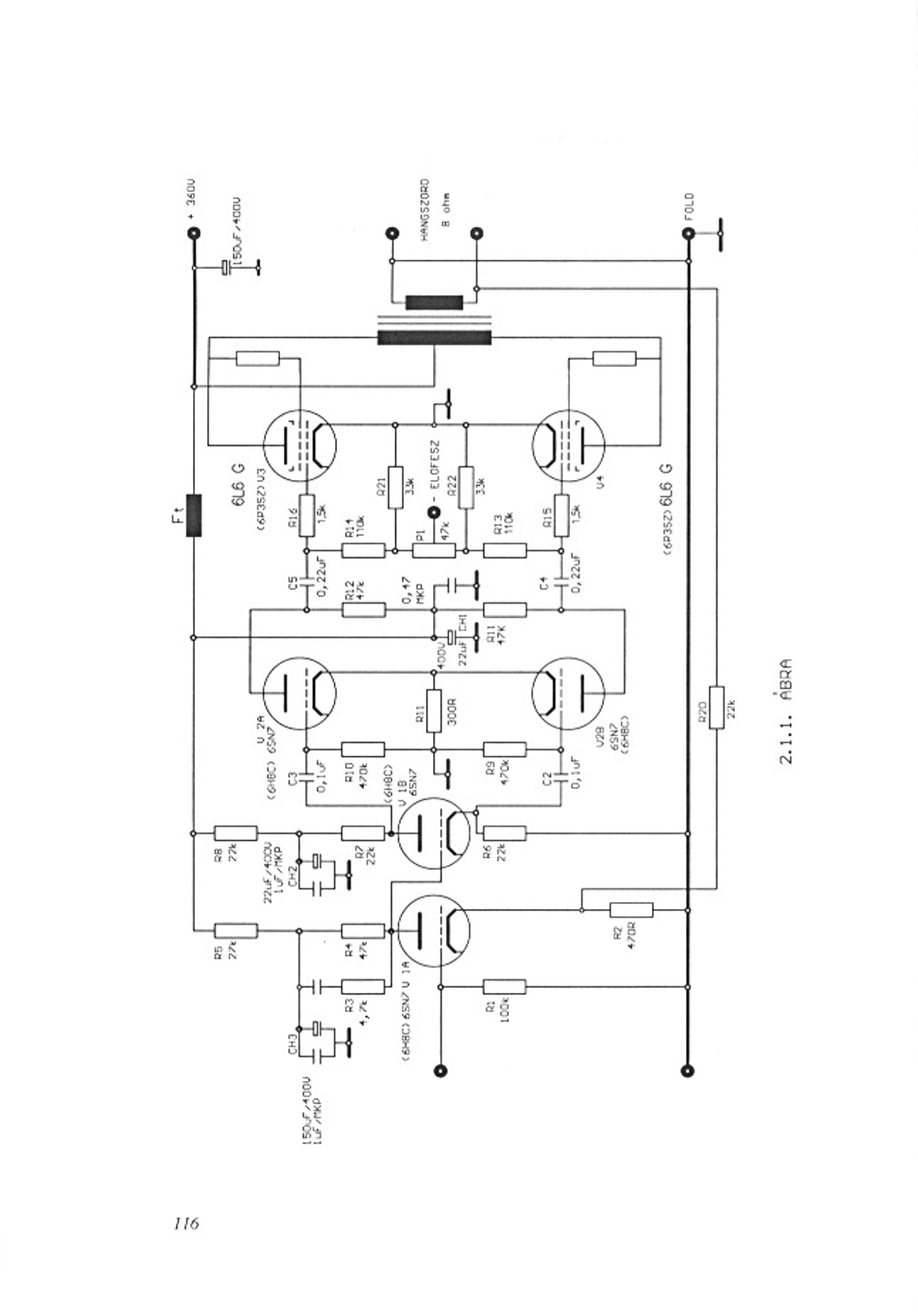
Sziasztok
Ha valaki megépítette ezt a kapcsolást , megoszthatná velem a tapasztalatait . Meg szeretném csinálni, várom a tanácsokat vele kapcsolatban
Szia!
Nálam tervben van 6p3c-e csövekkel. A kimenő SM102a-n van 4,5K/8ohm . Én az előfeszbeállítást az APX-ből okulva biztos külön választanám a két csőnél, ha lehetséges.
Helló !
Fojtó"trafót" azt gondolom nem kell szigetelni soronként, vagy akárhány soronként. Nem olyan mint amivel feszültséget transzformálunk át. Vagy esetleg azt is kell ?
Nem kell soronként szigetelni.
Már volt róla szó többször. Ajánlom figyelmedbe Ágoston Lajos:Audiofil Erősitők Épitése című könyvét, abban rengeteg gyakorlati tanács, praktika le van irva.A fojtótekercsekről is találsz benne hasznos dolgokat.
Nálam is sorosan van kötve a két E88CC fűtése a GU50 SE-ben. Így nem kellett külön tekercs a hálózati trafón.
Ok. Köszi. Megnyugtattál. Egyszerűbb nekem is így építeni. Azért persze rámérek majd a két csőre, hogy egyenletesen kap-e fűtést., az ördög sosem alszik...
Köszi nagy vagy, urbánékkal felveszem a kapcsolatot, bár eddig műszerben néztem, de drágák voltak, a honlapon semmi cső ár lista nincs.
Kösz !
Amúgy megvan, olvastam is. Ezek szerint kicsit felületesen. :whatever:
Urbán árlistát hogy lehet letölteni ?
Az oldalukon semmi infót nem találtam az árakról.
Nem hiszem, hogy van így árlistája. Ez egy turkáló (
) pincehelységben. Több csöve van, de sokszor változik és az sincs mindig, ami ki van írva . Feldobom ide, a múltkor lőttem, de pl. E288CC-je nincs és GZ34 sincs biztosan. Van egy doboz, ahol 200Ft-ért vannak a bizonytalan eredetű csövek. Én onnan hoztam pár ECC85-öt, de pl. volt ott egy dekatron is. Azt mondta, hogy hektikusan van. Barátoktól kap, hagyatékból, vagy pofátlanul a HE találkozón vásárolja fel fillérekért a csöveket . Ami biztos van GU50+foglalat, 6H8C, PL500. Ezekre emlékszem.
Hangolásjelző csövei sincsenek, tudom mert kérdeztem egy hete
4800Ft a siemens E88CC? Jézus mária. Kicsit el van billenve az árakkal nem?
Hát nem azt mondtam, hogy nála kell vásárolni (én is csak 1-2 dolgot vettem, pl. csővoltmérőt 3000Ft-ért). Elég végletes. 6H13C cső 4500-ért, mikor máshol a NOS 6080 3500 áfával
. Azért dobtam fel, mert többen érdeklődtek nála lévő csövek miatt. A 6e5P viszont tényleg csak 200Ft.
Magyarországi viszonylatban igen, de ha megnézed az ELMEBAY-en, akor már nem is annyira.
Én nem tudom, de én 1000Ft-nál többet nem kérnék el egy E88CC-ért, egyéb kis ECC csövekért meg 2-300Ft-ot. Persze a másik oldalt is megértem, nem kötelező megvenni. Ha meg akad rá galamb, akkor az az ő baja. Csupán elképedtem , és ennek adtam hangot. De majd kiheverem valahogy.
Kösz !
Szerintem egy ilyen cső előállítása, nem sokkal drágább mint egy hagyományos villanykörtéé. (tipp) Azokat meg 100 Ft-ért lehetett boltban kapni. Szóval meg lehet rajta a haszon, ha 2-300 Ft -ért adnak egyet akkor is. Idézet: „Szerintem egy ilyen cső előállítása, nem sokkal drágább mint egy hagyományos villanykörtéé.” Azért erre ne vegyél mérget. a cső egy picit bonyolultabb mint egy izzó....
Rossz a megközelítés. Az árképzés meg lehet sokféle, nem feltétlen az alapanyag költsége (nem hinném, hogy egy 300B sokkal bonyolultabb lenne pl. egy ECC csőnél vagy GU50-nél). Nyilván ha már megvan a technológia, akkor 1 cső előállítása filléres tétel. A villanykörtéből is az első kerül félmilliárdba, a második már legyártható 5 forintért
. Leegyszerűsítve így látom.Itt mondjuk egy dolgot lehet közgazdaságilag kifogásolni. Feltethetően ezek a tételek, amik itt vannak "lopottak", maradékok, leselejtezettek stb. tehát az eladónak tiszta haszon és megindokolható, hogy erkölcsös-e (és társadalmilag hatékony-e) ilyen készleteket pofátlanul drágán eladni. Erre jó példa, hogy Te tudod, hogy egy cső a piacon 5000Ft, de a haverodnak van örökségből és odaadja, vagy megveszed tőle 300Ft-ért. Na mondd meg nekem, hogy ilyenkor mi a hatékony, ha utána meg eladod 5000-ért. Őt sem vered át, a vevőt sem és mégis érezzük, hogy valami nem stimmel, ugye?
Hello bakos! A 6E5p azért olcsó , mert ötszáz órás. A tizezer órás 6E6p az igazi .
Idézet: „Feltethetően ezek a tételek, amik itt vannak "lopottak", maradékok, leselejtezettek stb.” Ezek a készletek éppen ezért végesek, elöbb-utóbb elfogynak. Így kénytelenek leszünk megbarátkozni a négyszámjegyű csőárakkal.
Az sem kerül sokkal többe (500-600Ft), és az orosz audiophilek esküsznek rá, hogy rosszabb a hangja.
|
Bejelentkezés
Hirdetés |



) pincehelységben. Több csöve van, de sokszor változik és az sincs mindig, ami ki van írva
. Feldobom ide, a múltkor lőttem, de pl. E288CC-je nincs és GZ34 sincs biztosan. Van egy doboz, ahol 200Ft-ért vannak a bizonytalan eredetű csövek. Én onnan hoztam pár ECC85-öt, de pl. volt ott egy dekatron is. Azt mondta, hogy hektikusan van. Barátoktól kap, hagyatékból, vagy pofátlanul a HE találkozón vásárolja fel fillérekért a csöveket 





