Fórum témák
» Több friss téma |
Fórum » Trabant átfolyásmérőből fordulatszámmérő
Témaindító: Barna Tamás, idő: Szept 19, 2008
Témakörök:
Szia!
Én is 7 Ledesbol csináltam!megvan a többi lednek is a helye be forrasztod őket hozzá a kapcsolást és működni fog.
Sziasztok!
Ennek a fordulatszámmérő vezérléséhez mekkora nyák lap kell ?? Mert azt is én csinálnám. Választ előre köszönöm.
Illetve egy nyomtatható méretű nyák kapcsolást küldene valaki??
Meg egy alkatrészlistát kérnék. Előre köszönöm.
Sziasztok.
Segítsèget szeretnèk kèrni! Megcsináltam ezt a kapcsolást meg a beültetèst is. Csak nincsen stabil 5 voltom sőt mèg azon a kivezetèsen csak 1,2 volt van. Namost a stab ic-t fordítva vagy feljel felfele. Mièrt nem lehet meg az 5 volt. Az èrzèkenysèg állítás az jó.
Szia!
Konkrétan keress utána a stab ic lábkiosztásának, a kapcsolásnak jó kell lennie. Esetleg dobd össze egy próbapanelen vagy kösd le, ha úgy megvan az 5V akkor valahol elkötés van vagy zárlat.
Üdv!
Köszi szépen, a segítséget. A stab ic lábkiosztása volt az első baj. A második hogy az 555 ös ic-t fólia felöl kellet beültetnem valószínűleg hibás nyákterv miatt. A harmadik hiba meg az hogy az eggyik dióda engedte test fele a feszültséget ezért zárlat volt. Meg kellet fordítanom. Mostmár jó. Vezérlő feszültség mostmár 4,99 . Sokat szenvedtem mire rájöttem, de megérte. A hozzászólás módosítva: Feb 10, 2015
Sziasztok! Már egy ideje elhatároztam hogy teszek a Trabimba (1.1) fordulatszámmérőt. Különálló plusz órát nem akartam... Néztem a posztokat és jött az ihlet! Sikerült szereznem egy kétütemű wartburg kombinált műszert amiben van átfolyásmérő (éljen!). Na igazából az a kérdés hogy nem igazán tudtam értelmezni hogy ez a kapcsolás most csak kétüteműre jó vagy esetleg a kapcsolásban található potival be lehet e állítani a fordulatot (személyre szabva tekintve hogy a kétütemű duplát forog az enyémhez képest). Másrészt csináltam egy nyáktervet és az a kérdésem hogy valaki aki ért hozzá leellenőrizné? A 100K ellenállást a szaggatott vonalak miatt gondoltam hogy a trafóhoz kéne rakni ezért nincs a nyákterven ha tévedek szóljatok. Előre is köszönöm!
A hozzászólás módosítva: Jan 22, 2016
Az igazat megvallva valamit rosszul értelmezel:
Idézet: „(személyre szabva tekintve hogy a kétütemű duplát forog az enyémhez képest)” Miért gondolod hogy a 2T duplát fordul mint a 4T, 1000 fordulat az mindkettőnél ugyan annyi, 1000 fordulat. Pont hogy a 4T fog duplán számolni, figyelembe véve hogy 1 megszakítoja van amely fél fordulatonként nyit , a 2T csak egy teljes fordulatnál mivel 2 megszakító van ...
Sziasztok. Trabant 601 átfolyásmérő bekötése érdekelne színek szerint. Kaptam egy átfolyásmérő órát (csak az átfolyási sebességet méri) és ennek a bekötésére volnék kíváncsi. Esetleg érdekelne még hozzá bevált kapcsolású fordulatszámmérő kapcsolás/panel is.
Válaszokat előre is köszönöm.Mod: a fordulatszámmérő kapcsolás 4T motorhoz kéne ( Fiat 126P motorjának fordulatszámának mérésére szolgál). A hozzászólás módosítva: Jún 21, 2017
Nézegettem a fórum képeit ott találtam egy visszatérő 555-el megépített kapcsolást,viszont ott az a hiba hogy nem 4T-hez készült igaz? Bár igaz én csak "saccoló" adatot szeretnék hogy hol fordul a motorom (mivel összesen 7 led van az átfolyásmérőben , jó ha 1000-enként kezd el világítani 1 led) de erre nem tudom hogy az az áramkör képes-e.
Bővebben: Link
Itt mindent megtalálsz, a bemeneti fokozat átalakításával fordulatot is tudsz mérni.
Sajnos németül nem nagyon értek , de legalább a műszer kapcsolási rajza megvan. Gondolom mivel látom hogy még be lehet ledeket ültetni valószínűleg át lehet alakítani úgy hogy nagyobb legyen a skála íve igaz? A másik hogy én a műszerhez egy 555-ös adapteren gondolkoztam ami a gyújtásmegszakítóról venné a jelet, viszont amit találtam rajzok azok 2T motorokhoz valók és nem a 4T-hez.
Németül én se nagyon, esetleg fordítsd le fordítóval.
Igen, maga a led meghajtó alapból 12 ledet tud meghajtani. A 4T sem gond, kitrimmelhető az 555 ahhoz is. Ha visszaolvasol itt, vannak ötletek.
Rendben akkor maradok az 555-ös alapkapcsolásnál csak beállítom 4T motorhoz. Végigolvasom a fórumot és meglátom hogy oldhatnám meg.
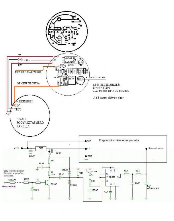
Sziasztok!
Megterveztem az átalakító panelt a trabi fogyasztásmérőhöz. Átnéznétek Ti is, hogy jó-e? Van-e benne hiba. Köszönöm!
Sziasztok!
Ezt a villódzási hibát mi okozhatja, lehet a fényérzékelő? Köszönöm!
Olyan mint ha elfogyna a betáp fesz..
Eddig működött, a 7805 adta meg magát azt kicserèltem, a többi alkatrészek jók és most ez a jelenség.
A hozzászólás módosítva: Aug 13, 2020
Sziasztok! Adott egy Trabant átfolyásmérő érzékelő. Ahogy a képen is látszik, a panelja eléggé össze lett gányolva. Két ellenállás megsemmisült, az egyik pedig meg van feketedve. Tud valaki kapcsolási rajzot, vagy képet, amin látszanak az ellenállások értékei?
szia, íme:
A hozzászólás módosítva: Ápr 2, 2022
Sziasztok!
Vettem egy Wartburg elektronikus műszert.A klasszikus hőmérő, és a tank kijelző. Hol találom meg a jeladók rajzát hozzá?Meg a vezetékek kiosztása is érdekel. Lehet e bővíteni a kijelzést, mert az A 277 D ic-k elvileg többet tudnak? Még nem olvastam végig a fórumot, de sor kerül majd rá. Köszi a válaszokat. Üdv Boyscout |
Bejelentkezés
Hirdetés |











