Fórum témák
» Több friss téma |
Fórum » Autóelektronika
Témaindító: sufni-tunning, idő: Ápr 19, 2008
Témakörök:
Köszi az infót, de én úgy értelmezem, hogy nekem nem ez a gond, mivel nekem van benzin. Nem így gondolod? G.
Nem tudom, hog ymivel olvastad ki a tárolót de ezt a Siemmens Fenix 5M-et Nem olvassa csak a Scanmatik de egy kis ügyességgel olvasható a VAG KKL vagy az ELM-mel. Bővebben: Link
A bizalom jó dolog, de az ellenőrzés még jobb! "Lenin"
Ha a visszajelző LED olyamatosan világít akkor nem ismeri fel a kulcsot az immo és az ECU tiltja illetve lekapcsolgatja vagy "szaggatja" az említett perifériák áramkörét. Hiában van benzinszag ha nincs ami meggyújtsa és nem oda van juttatva ahová kell.
Szia!
Mezei módszerrel olvastam ki, mert nekem csak Opcom-om van, ehhez való nincs sajnos. nem tárol hibakódot a rendszer, pontosabban egyet, mert le volt húzva a csati a légszűrőházban lévő szenzorról. Értem amit írsz, de nekem a visszajelző kis led - legalábbis a szüleim elmondása szerint - mindig is világított, ez nem mostani jelenség. Feltételezem, ha az immo nem lenne kapcsolatban, akkor lenne hibakód. Legalábbis a H Astra-mnál van. Köszi! G.
Sziasztok!
Kicseréltem a gyújtás modult, de továbbra sem indul a nyavajás, így életemben először, de feladom. Köszönöm mindenkinek a tippet/segítséget! G.
Szia!
Én mint laikus rendszergarázda, annyit javasolnék, hogy nézd meg az immo tekercsét, valamint ha bármilyen kábelhez hozzá nyúltál állítsd vissza gyárira, írták érthetően hogy az immo hibánál nem totálisan leáll minden hanem szakaszosan tilt, benzin szagot is hiába érzel ha nincs rendes keverék és nem engedi berobbantani. Sokat molyoltál menet közben akár egy vezetéket is felsérthettél, ha rázkódás közben testtel, sose fog be indulni, okkal van erre is külön szakma, suli, hozzá való műszerek, lehet amennyit rá költöttél abból egy szerelő rég megoldotta volna minden gondodat!
Feladni nem kell. VIM kolléga leírta a hiba okát. Ott kéne vizsgálódni.
Szia!
Köszönöm! Itt nem pénzről van szó, hanem elvről, de tudom, hogy ezzel nem sokadmagam vagyok, csak kevés ember gondolkodik így. Szeretek autót szerelni hobbiból és jó érzés, mikor meg tudom csinálni. Nem csináltam nagy munkát, pár vezetéket lehúztam és visszadugtam, semmi nem sérült meg, olyan mint azelőtt. Amit VIM kolléga írt azt értem és köszönöm, csak azon a vonalon - meglátásom szerint - nem tudok elindulni, mert valami műszer kellene vagy nem is tudom. Immo szerintem nincs az autóban, mert a kulcsban 90%, hogy nincs chip. Képen látjátok a kulcsot. Ha nem tévedek, akkor abban a lyukban kellene lenni az immonak egy dugóval lezárva. Ez üres. Ha van ötlet szívesen veszem és próbálkozom tovább . Köszönöm! G.
Vim kolléga javaslatát azért megfogadhatnád benézhetnél a kormánynál a kulcs körül ha még is volt benne immo, és chip is de a hiba fennállásakor esett ki, rögtön megvan a hiba oka.
Saját pótkulcsom egybe van öntve csak manuálisan tudom vele nyitni az autót de transzponder chip van benne, mert a cimborám ugyanolyan kulcsa csak pörgeti az autót, esetleg ha van pótkulcsod rápróbálhatsz.
Jó reggelt az Uraknak!
Természetesen megnézem ma még, amit VIM javasolt. Van egy-két ellenőrizendő pont a mai napra, remélem eredményre vezet! Az immo megléte/normális működése azért kérdés számomra, mert ez nem az autó eredeti kulcsa, valami kulcsos cég csinálta hozzá, aki szerintem kiiktatta ezt a fajta rendszert az autóból. Pótkulcs sincs hozzá . Jelentkezem amint többet tudok. Köszi! G.
A kiiktatás pedig úgy szokott zajlani, hogy kiveszik a patront a kulcsból és hozzáragasztják a vevőrészhez. Ha ezt szigetelőszalaggal csinálták, ahogy szokták és az elfáradt, akkor simán lehet, hogy leesett valahova ez a kis chip és azért nem indul.
Sziasztok!
Leszedtem a burkolatot a kormánynál és a gondolatom jó volt, mondhatnám tudtam csak nem sejtettem , nincs az autóban immo. A neten láttam ezt a módszert, hogy egy ilyen "kiváltó elektronikát" használva iktatják ki az immobilizert. Ez szép és jó, de akkor miért nem indul be a "drága"?A képeken látszik, miként is van megoldva. A csati, ami a kulcsnyílás feletti eszközből jön ki, gondolom ez érzékeli a kulcsot, az nincs bedugva, feltételezem mivel nem kell érzékelni, a másik csati, az öt vezetékes pedig rajta volt. Ezt megmértem, +12 V van, mind gyújtás nélkül a narancs és fekete kábelt mérve, mind pedig gyújtáson a piros-sárga és fekete kábelt vizsgálva. (a kapcsolási rajz jól mutatja). Ha ráadom a gyújtást, akkor világít az utólagos panelen egy led. A motortéri és az utastéri biztosítékok rendben vannak, mindet ellenőriztem. Van további tippetek, mit lehetne megnézni? Nagyon köszönöm! G.
A fojtószelepen van rajta az IAC azaz a beszívott levegő kontroll vagy másnéven az alapjárati pótlevegő szabályzója ami egy elektromos szervószelep és az eléggé el szokott szennyeződni és a furata is ahol a szabályozást végzi. (alatta van a pillangószelep potmétere) Az IAC-n 4 kivezetés van. Mind a két páros tekercs ellenállása azonos kell, hogy legyen A&B és C&D között 40-80Ω ellenállás az jónak mondható. Ebbe a fojtószepházba csatlakozik a MAP szenzor is ami a tűzfalnál van és hosszú vékony csövön innen veszi a gyújtáshoz szükséges értékeket. Ha már minden mást kicseréltél és hibakód se olvasható ki akkor valami levegőellátási hiányosság lehet, mert annak nincs hibakódja.
Szia!
Ma nézegettem még egy-két dolgot, pl. van-e kraft a gyújtótrafónál - ott van 5V -, van e táp a gyújtótekercsnél - ott van 12V -, az üzemanyag szivattyú relé két lába (85 és 30) között ráadott gyújtásnál van e 12V, itt mértem 10.7 V-ot, stb., de nem jutottam előre . Vettem múltkor egy darab új gyertyát, leháztam a gyújtókábeleket és a 2-es henger kábelébe beletettem, indítóztam, de semmi. Az 1-es henger kábelével ugyanez. Nézegettem a vezetékeket, nincs-e sérülés vagy valami szemmel látható, de semmi. Megnéztem amit írtál, a fojtószelep állás érzékelőn nem látok semmit, az IAC érzékelőt mértem, rendben van, 48 Ohm és 48.5 Ohm amit mérek a lábak között, szóval kb. egyforma. Egyébként az autóban 45e km van, szóval annyira nem koszos a rendszer. Kiszedtem a MAP szenzort, nem látni semmit. Ennek kábelén is van 5 V feszültség, szóval megkapja a kraftot, de a működését nem tudtam ellenőrizni. Feltételezem rendben van, mert ha lehúzott MAP kábellel villogtatom ki a hibakódokat, akkor rögtön hozza a P0150-et, ami MAP szenzort áramkör hiba. Szóval teljes rejtély nekem ez az autó, hogy egyik estéről másik reggelre miért nem akar beindulni. El tudom hinni a levegő problémát, amit említesz, de - hozzá nem értőként mondom - szerintem akkor lenni kellene szikrának. Köszi! G.
Minden szükséges testelést megkap mindenhol? Értem ezalatt hogy a szabadon kint hagyott gyertya is rendesen testre ért mikor indítóztál. A leírtak alapján vagy le testel valahol vagy pont ennek hiánya is lehetséges.És egy kis ördögi közben járásképpen nem lehet hogy már az akkud is haldoklik, vagy azt azért figyeled, és töltögeted ha önindítózással és egyéb finomsággal izzasztod szegényt?
Vicces meglepetést tud ám okozni egy eloxidált akkusaru is! A hozzászólás módosítva: Feb 25, 2024
Őszintén, már nem tudom. Elvileg igen, mert a blokk tetejére teszem a gyertyát/gyertyákat és ott kimértem multiméterrel is, hogy van test. Korábban szikráztak is a gyertyák, pontosabban egy gyertyán volt egy szikra, na de azóta már sok minden történt
. Fura, hogy az új gyertya abszolút inaktív, pedig minden úgy van visszarakva, ahogy volt. Lehet valamit rosszul csinálok, ellenőrzök, de az autó se így, se úgy nem indul és nem indult a szétszedés előtt sem . Rejtélyes egy dolog. Ha az új gyertyával lenne szikra, akkor még lenne halvány reményem, hogy csak az a gond, de az meg abszurd, hogy mindhárom egyszerre menjen tönkre. Trafó szikrát/áramot nem tudok valahogy vizsgálni? Úgy értem, hogy egyáltalán a trafótól a gyújtáselosztóig eljut-e a kraft és az elosztóból az továbbmegy vagy sem? Köszi! G.
Sziasztok, üdv mindenkinek!
A mellékelt fotókon látható reléhez lenne szükségem kis segítségre: Ha jól sejtem, ez egy ablaktörlő vezérlő relé, abban kellene a segítség, hogyan tudom "asztalon" letesztelni, hogy működő képes-e? (Nem vagyok autó vill. szerelő) Ha volt már szó erről a topic-ban, elnézést kérek, lehet, hogy felületesen böngésztem.....
Akkusaru levétellel esetleg megpróbálkozhatnál ha eddig nem, mert a leírás szerint az ECU-ban is törlődik a memória. Az akkut már nem ártana feltölteni nehogy a végén az okozzon fejtörést. A rádió kódjára szükség lehet.
Bocs, arról még nem tettem említést, akksi lett töltve, mert 12 V feszültség volt benne, mikor lerobbant. Saru volt levéve már többször és hosszabb ideig is. Nem lehet, hogy nagyon lement a feszültség és ez kapcsolt le vagy be valami biztonsági eszközt vagy okozot valami galibát? Köszi! G.
A hozzászólás módosítva: Feb 25, 2024
Sziasztok! Hamarosan kiolvassuk a hibakód tárolót, attól talán majd okosabb leszek. Később megírom. Multiméterrel meg lehet valahogy vizsgálni, hogy az ECU működik-e? Úgy értem, hogy pl. ad-e jelet a CKP vagy CMP szenzornak? Azt tudom melyik lábon vannak ezek kötve, csak kérdés, hogy multiméterrel tudok-e mérni rajta valamit? Nagyon köszönöm! G.
Sziasztok!
Sajnos a dolog nem hozott sok eredményt, mivel a kiolvasó nem tudott kommunikálni az ECM-mel. Érdekes dolog nekem, laikusnak, mert minden más funkció működik az autón, de lehet azokat nem ez vezérli. Azt mondta a srác, hogy szerinte nem kap tápot vagy testet az ECM, ezt kell ellenőrizni multiméterrel. Ebben kérnék segítséget, hogy ezt miként tudom kivitelezni? Melyik lábakat kell megmérni? Nagyon köszönöm! G.
Szerintem inkább az OBD csatlakozóval lehet gond.
Az ABS-t tudta tesztelni és állítólag emiatt az az elmélet, hogy működik és látja csak nem kommunikál az ECM-mel. G.
Nem követtem az eseményeket, de amikor unokaöcsém autóján ilyen volt, hogy egyik napról a másikra nem indult, ott a nyest rágott el egy kábelt éjszaka. Minden kábelt át kéne nézni, alulról, aknán is a kocsin, olyan is van hogy valahol egy testkábel eltörik vagy csak kilazul.
Sziasztok!
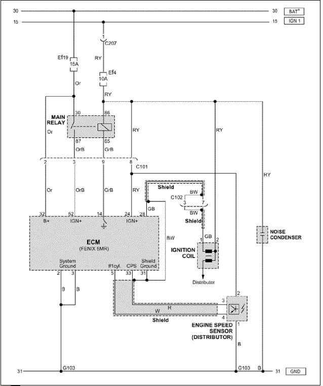
Segítsetek kérlek, mert nem boldogulok! Ma megnéztem a vezetékek szakadását a csatolt rajz szerint. Minden rendben kivéve a 31-es testelés, de szerintem ezt nem jól mértem, mert én a 31-es vezérlőn lévő lábat kötöttem össze az Engine speed sensor 1-es lábával. Szerintem ez nem volt helyes, bár nem tudom, mert a rajzolvasásom egy gyenge 2-es alá . Nos a többi tényleg ok, szóval innentől nem tudom mi lehet a baj. Arra gondoltam, hogy megmérem a dolgokat úgy, hogy az ECM rá van csatlakoztatva a rendszerre és megnézem azokat, amiket kapcsol. Csakhogy nem tudom mit kellene kapcsolnia. Nagyon köszi előre is! G.
Ez a rajz nem jó, mert mindkét progamban megnéztem de mindkettőben az ECU 5-1 és 33-2-re csatlakozik a 4 a test és a 3-on kap pozitívat a gyújtásról. A többi ECU-hoz csatlakozó számozás az stimmel a rajzoddal.
A hozzászólás módosítva: Feb 28, 2024
Szia! Bocs, az elejét nem értem. Szóval ECU 5-ös és 33-as lábán van test? Küldenél egy rajzot? Köszi! G.
Hiába küldök rajzot ha nem tudod az általam leírtakat sem értelmezni. A rajzon dolgozom, mert amelyik gépen vannak a programok az nem akar minden bekapcsolásra beindulni, talán tápegység baja lehet. Azt vizsgáld meg, hogy az elosztó fedél nem e zárlatos esetleg a rotorban lévő ellenállás (ha van benne) az milyen értéket mutat. Vezérlő az új lett bele téve?
Bocsanat, tudom, higy bena vagyok hozza
. Sajnos nem ertem, mert az en rajzom szerint a 32esen mérek 12Vot, a 2es 3as labon pedig testet. Gyujtasra a 24es pozitiv lesz, az 52es nem. A tobbin es ezeken is mértem szakadast, minden kabelen sípol a multiméter. Minden ki lett már cserélve, de most a régi van bent mindenből (trafó, gyújtásmodul, fedél, rotor, kábel). Köszönöm! G. A hozzászólás módosítva: Feb 28, 2024
|
Bejelentkezés
Hirdetés |







. Jelentkezem amint többet tudok. Köszi! G. 









