Fórum témák

» Több friss téma
Fórum » Suzuki Swift elektronika
 
Témaindító: tepizoli, idő: Márc 24, 2007
Témakörök:
Lapozás: OK   31 / 45
(#) goreny válasza patrick97 hozzászólására (») Júl 21, 2017 /
 
Helyzetjelzőn is. A ködlámpa lényege az lenne, hogy lentebb világítja meg az utat, mint a tompított. Ha tompítottal együtt használod, semmit nem ér, a tompitott fényét visszaveri a köd, "elvakít".
(#) patrick97 válasza antikzsolt hozzászólására (») Júl 21, 2017 /
 
Tehát akkor helyzetjelzőnél nem tudom bekapcsolni?
(#) patrick97 válasza goreny hozzászólására (») Júl 21, 2017 /
 
Akkor melyik szálra kössem? a "gixer" hogy ezt az autót nem gyártották MO-n ködlámpával, Németeknél meg Briteknél ...FR. -ben van olyan ami ködlámpás így kapcsolási rajzom sincs hozzá.
(#) goreny válasza patrick97 hozzászólására (») Júl 21, 2017 /
 
Helyzetjelző szálára kösd.
(#) patrick97 válasza goreny hozzászólására (») Júl 22, 2017 /
 
Köszi!!!
(#) HA5AWS válasza patrick97 hozzászólására (») Júl 22, 2017 /
 
Sziasztok!
Ha jól tudom akkor a KRESZ úgy írja elő, hogy a ködlámpa CSAK a tompított fénnyel mehet együtt.
Ésszerű lenne a helyzetfénnyel de sajnos az előírás más.
Üdv: Gábor
(#) goreny válasza HA5AWS hozzászólására (») Júl 22, 2017 /
 
Gyári megoldásokban is helyzetjelzönél felkapcsolható.
(#) HA5AWS válasza goreny hozzászólására (») Júl 22, 2017 /
 
Szia!
Elnézésedet kérem igazad van. Utánanéztem és találtam egy régi rendeletet de szerintem azóta nem módosították.
Üdv: Gábor
(#) palp hozzászólása Aug 17, 2017 /
 
Sziasztok!
Egy 2003-s évjáratú Swift ablakemelőjét javítottam. A jobb első ablak feltekerésénél megállt a kerettől kb. 10 cm-re. Ezt követően már a bal oldali elsőt sem lehetett tekerni. A hátsók régóta nem működnek, nincs is használva. A cél az volt, hogy minimalista módon a bal- illetve a jobb első ablak üzemeljen. Akkumulátorról direktben mind a két oldal szépen működött (tempósan tekert). Az elektromos ajtózárat baloldalon kikötöttem. A bal hátsónál mindent (zárlatra gyanakodva). Bal első kábelköteget (ami a vezérlő panelre megy) kiszedtem és a panellal együtt kimértem nem találtam hibát. A jobb oldalon nem iktattam ki semmit. Leszedett kárpittal vidáman működött mind a két első ablakemelő. Kárpit fel próba a jobb oldali ablak mint a csiga úgy ment fel, bimetál kiold mozgás nulla. A jobb oldali ablak mint a csiga úgy ment fel. A bimetált az esetleges túlterhelés miatt nem akartam kiiktatni. Már kezdek mechanikus hibára gyanakodni. Megköszönném ha tudnátok segíteni.
Üdv
palp
(#) szokejanos hozzászólása Szept 19, 2017 /
 
Üdv.! Mindenkinek
2001 évjáratú Suzuki Swifttel rendelkezem, melyhez a mai napon hozzájutottam egy eredeti japán digitális órához. Azonban valaki nem szakszerűen a csatlakozó kábel széthúzásával szerelte azt ki a régi autóból, hanem barbár módon csak úgy simán levágta, így az órából négy sima vezeték lóg ki, melyeket nem tudom, hogy hova is kellene bekötni.
Átolvasva a topikot pontos leírást nem találtam (lehet, hogy átsiklott felette a vén fejem), csak annyit, hogy talán van csatlakozó az óra részére valahol a rádió mögötti részen.
Kérdéseim közül az első az lenne, hogy abban a csatlakozóban- ami állítólag van - megegyeznek-e a vezetékek színei az órából kilógó vezetékek színeivel?
Második kérdésem az lenne, hogy - ha nincs csatlakozó kialakítva, illetve a színek nem egyeznek meg - a kilógó vezetékeket hova is kellene kötni?
A kilógó vezetékek színjelölései (Zárójelben az óra kisebbik NYÁK lapján lévő csatlakozóknál lévő jelzés - mellékelt képen látszanak - , nem-e másképpen dugdosta fel valaki, mint ahogy az eredetileg való) :
Piros, narancs csíkkal ( LAMP); Fekete (EARTH); Fehér (B); Fehér fekete csíkkal (ACC). Mind a négy vezetéken látszanak ezüst pöttyök.
Eddig sikerült a normálisnak tűnő működést kisakkoznom, de a piros - narancs csíkos vezeték működésére/rendeltetésére a fentik szerinti vezetékelrendezés mellett nem sikerült rájönnöm .

Kérlek benneteket, hogy segítsetek egy elektromosságban, gépjármű elektronikában meg még annyira sem nem túl jártas vénembernek. (Nekem a kapcsolási rajzok nagyon kínainak látszanak )

Segedelmeteket előre is köszönöm.
A hozzászólás módosítva: Szept 19, 2017
(#) Tyutyu 49 válasza szokejanos hozzászólására (») Szept 19, 2017 / 1
 
Szerintem a kiosztás a következő lehet rajz szerint:
Fekete Test
PIROS/NARANCS lámpa / ha felkapcsolod a lámpát tompítja az óra fényerejét/
Fehér direkt 12V /ez tartja a memóriáját az órának/
Fehér/ fekete Kapcsolt 12V ennek bekapcsolt állapotánál van kijelzése az órának
Lehet hogy a két utolsó tétél fel van cserélve általam,de hiba nem lesz belőle
Legegyszerűbben ezeket a vezetékeket a rádió üregben találod meg aztán színre színt,és működnie kell ha az óra egyébként működő képes
Suzukisok tartsunk össze! Nekem is az van csak az 2006-os
(#) Tarbur hozzászólása Okt 23, 2017 /
 
Sziasztok!
Létezik halkabb, vagy egyenesen hangtalan (ezt díjaznám leginkább) index relé suzukiba? Egy 2003-as swift sedan a leendő beavatkozás alanya. Sajnos nem tudom megszokni ezt a hangos kattogást, általában érzéketlen vagyok a hangokra, de ennek a relének a kattogására pont nem. Lassan az őrületbe kerget. Kérlek adjatok tanácsot, mire lehetne kicserélni?
(#) szokejanos válasza Tyutyu 49 hozzászólására (») Okt 23, 2017 /
 
Köszönöm az értékes segedelmet. SIKERÜLT! és Működik.
(#) Chipmunk1960 válasza HA5AWS hozzászólására (») Okt 23, 2017 /
 
Szia, Mentem már akkora ködben, hogy a tompítottat is le kellett kapcsolni, mert már az is vakított, nem láttam, csak a fehér foltot.
(#) HA5AWS válasza Tarbur hozzászólására (») Okt 23, 2017 /
 
Szia!
Itt: Bővebben: Link találsz megoldásokat, akár komfort modult is.
Üdv: Gábor
(#) Tyutyu 49 válasza szokejanos hozzászólására (») Okt 23, 2017 / 1
 
Örülök,hogy elindult.Használd sokáig egészséggel!!
(#) Tarbur válasza HA5AWS hozzászólására (») Okt 24, 2017 /
 
Köszönöm szépen! Átböngészem.
(#) Benteng17 hozzászólása Okt 26, 2017 /
 
Sziasztok! Gyújtás kapcsolót kellene cserélnem egy 2000-es évjáratú Swiftben! Az immot kitudom iktatni? Vagy , hogy megy feldobom az új kapcsolót és úgy is indulnia kell az autónak? Vagy be kell, hogy tanítsuk hozzá az új kulcsot?
(#) Pék Pál válasza karaty hozzászólására (») Okt 26, 2017 / 1
 
Hali karaty! Olvasom a linkben szereplő Suzuki könyvet,nagyon sok azonosság van az én 2002-es Vagon r+ automata váltós működésével. Nincs meg esetleg neked? Üdv Pali.
(#) wbt válasza Tarbur hozzászólására (») Okt 27, 2017 / 1
 
Cseréljünk autót nekem pont az a bajom, hogy iszonyat halk, többször maradt kint az index (lágy körforgalomból ki), ami nagyon veszélyes. Nálam a motortérben van a relé (meg minden). Már szétbarmoltuk a kormányt, van két GND jelem, mikor melyik megy, most tehetek be csipogót vagy egy hangos dummy-relét. Bár nem jó, mert nem impulzus jel van nekem, csak GND.
(#) szokejanos válasza Pék Pál hozzászólására (») Okt 28, 2017 /
 
Neked köszönöm, hogy felhívtad a figyelmemet karaty posztjára, neki pedig a linket. Nekem igaz 2001-s évjárat van, de ez a gépkönyv részemre is nagy segítség.
KÖSZÖNÖM!
(#) kovviktor hozzászólása Okt 29, 2017 /
 
Sziasztok!

Van egy Suzuki Swiftem, 1.3-as GS típus, 2001-es gyártású. Tönkrement rajta a kormánykapcsoló átvezető szalagkábele, cserélve lett használtra szerelő által, de pár nap múlva egy éles kanyar után kigyúlladt az airbag lámpa. Egy másik, immár autóvillamossági szerelő átnézte, újra cserélte a szalagkábelt, kimérte, szakadást nem talált. Hibának az olvasón azt írja ki, hogy "22 hibakód - vezető imi ellenállás magas". A szerelő szerint amikor a szalagkábel a fordulásnál szétment, valszeg kicsinálta a vezérlő elektronikát de hogy az sokba kerül és ideje sincs cserélni... Gondoltam, hogy megnézem milyen típus van benne pontosan, keresek a neten megfelelőt (kb. 5-10e Ft körül már sok van) majd kicserélem magam. Viszont a problémám, hogy nem találom Tudja valaki, hogy hova dughatták a japánok?? Már leszedtem a kormány körüli borítást, a műszerfal alját, de sehol semmi...
(#) Tyutyu 49 válasza kovviktor hozzászólására (») Okt 29, 2017 / 1
 
Kerested már a kézi fék karjánál? Az újaknál legalább is ott van. Egy kis fekete doboz amivel csak óvatosan!! Legjobb ha lekötöd az akksit és vársz pár percet milőtt neki kezdesz.
(#) Tarbur válasza wbt hozzászólására (») Okt 30, 2017 /
 
Még nem kerestem meg hol van az enyém, de a gyanú felmerült nálam, hogy esetleg valami zümmer adja a hangot. Ha bármit sikerül kideríteni megírom.
(#) buzas hozzászólása Nov 22, 2017 /
 
Sziasztok!

Egy suzuki swiftben a kormány kapcsolón meghalt a lámpa kapcsoló. Kiraknám egy külön kapcsolóra. Nem tudjátok melyik vezeték az a csatlakozóban ami ezt viszi?
(#) VIM válasza buzas hozzászólására (») Nov 22, 2017 /
 
Szia! Például ITT is találsz segítséget ha így akarod megoldani a problémát.
(#) Tomi111 hozzászólása Nov 28, 2017 /
 
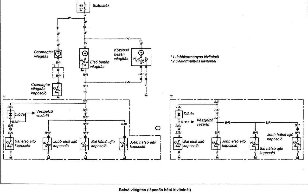
Sziasztok! Régi Swift-ben (1999) hol van a hangjelző, ami nyitott ajtónál jelez, ha benn a kulcs? ill. a belső világítás kapcsolóvezetékén, ami az ajtóktól megy a lámpához lehet valami csatlakozó, kötés, ha igen, hol? Valaki nézte már? A világítás nem működik ajtónyitásra, csak direktre kapcsolva. A síp sem szól sosem.
(#) HA5AWS válasza Tomi111 hozzászólására (») Nov 28, 2017 /
 
Szia!
Első körben az ajtó kapcsolót nézd meg, inkább az szokott beázni. Ha sérült a gumiborítás még esélyesebb a dolog.
Üdv: Gábor
(#) Tomi111 válasza HA5AWS hozzászólására (») Nov 28, 2017 /
 
Nem az enyém az autó, egyik barátomé, de az ajtókapcsolókat már nézte. A kapcsolókat kivette, a vezetéket direkt a testre kötve sem világít a lámpa, egyik ajtónál sem.
(#) HA5AWS válasza Tomi111 hozzászólására (») Nov 28, 2017 /
 
Szia!
A rajz remélem segít...
Üdv: Gábor
Következő: »»   31 / 45
Bejelentkezés

Belépés

Hirdetés
XDT.hu
Az oldalon sütiket használunk a helyes működéshez. Bővebb információt az adatvédelmi szabályzatban olvashatsz. Megértettem