Fórum témák
» Több friss téma |
Fórum » Csöves erősítő készítése
Ne feledd betartani a fórum viselkedési szabályait, és a topik megmaradásának feltételeit. [link]
A téma átmenetileg fagyasztva lett, hozzászólni nem tudsz!
Sziasztok!
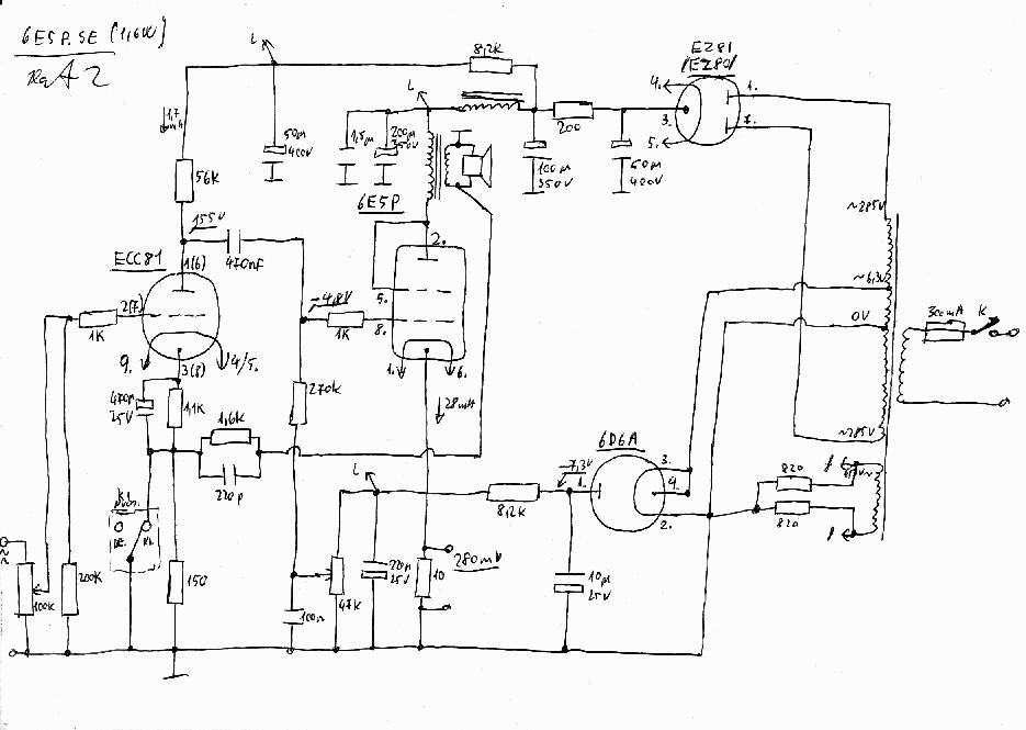
Nemrég készültem el, a távirányítós előfokommal. Hardveresen már teljesen kész van, már csak a szoftveren kell finomítani. Ezt a kapcsolást építettem meg, és szerintem nagyon szépen szól. Csőkészlete: 12AU7 Heathkit, EZ80 Philips
Megkerestem. Azért EZ nem szólhatott rosszul.
És közvetlen fűtésű csövek váltóval fűtődnek . . .
Szinte kezdetektől fogva igyekszem követni a fórumot, lassan, nagyon lassan most idáig jutottam!
Lásd bővebben itt! Sok-sok szempontból - nekem legalábbis - első!
Üdv Mayky
Klaszz a rajz de a negatív előfesz részben a cső fűtés része nincs testre kötve .Paint progival ennyit tudtam javítani. Üdv
Csak egy pöttyöt kellett volna tenned az AZ4 fűtésének egyik oldalára, ahol keresztezi az anódfesz tekercs közepének földre vezetése.
Csak egy "pötty" hiányzik, ahogy Pacuka írja, valamint az alsó három fűtőtekercs mindegyike középleágazásos, amik szintén testen vannak (kivéve az alsót, az a látható RC taggal testelődik.
Nem tudom, hogy a valóságban hogy van, de nem feltétlen szükséges a fűtő tekercseket közepelni, működhet úgy is, ahogy a rajzon van. A két végcső fűtését biztos nem kell, (bár akkor hol a katód földre kötése) a két előfokcső fűtését pedig nem fontos. A meghajtó csőnél biztos probléma volt, ott meg is tették. Legalább is a rajz szerint.
Köszönöm szépen! Bár még kezdő vagyok, azért igyekszem.
Sziasztok!
Valaki rá tudná írni erre a rajzra Bővebben: Link a lábszámokat? Első találkozásom a csövekkel, meg még rondán is rajzol a srác.. ![]() És ha nálam inkább 200V körül lesz az anódfesz, kell valamit változtatni?
Szép az az 1936-os kapcsolás, de ha lett volna félvezető, nem igen rakják be előfesz előállításához a csövet. Te a saját erősítődbe alkalmaztál/alkalmaznál ilyen megoldást?
Volt félvezető is, kuprox, szelén. Műszerekben, váltóáram mérésénél alkalmazták is. De a csövessel sincs semmi probléma, az AZ4 -nek nem túl nagy a belső ellenállása se, és terhelve se nagyon van.
Itt van. Alulnézetből, a szünet után indul az 1-es. A 4-es és 5-ös megy a fűtésre, a 9-es meg a földre mehet.
Nyilván az 1-2-3 és a 6-7-8 tetszőlegesen felcserélhető, mert belül egyforma a dolog, csak a sorrend a lényeg. Azért tessék megismerkedni a dologgal, mert így nem nagyon szabad nekiállni, mert galiba lesz. Vegyél elő egy 6N2P adatlapot. Keress rá a neten az SRPP kapcsolásra és próbáld meg egyeztetni, hogy mi hogy. Nem vészes. Véleményem szerint 200V is csont sovány a dologhoz, de ezt már leírtuk itt valamerre egyszer (ettől még persze lehet nagyon jó is a végeredmény).
Szemrebbenés nélkül. Sőt, a DC csatolásnak sem vagyok ellene általában (lássuk be az említett biztonsági kockázat (mármint, hogy a rácselőfeszt előállító cső tönkremehet) a legtöbb dc csatolt erősítőnél is ugyanúgy fennál (sőt), mint a csöves rácselőfesznél). A fűtőszál megszakadása olyan ritka a csövek üzemszerű működésénél, hogy szinte nem is létezik, elhanyagolható fenyegetés csak.
A valóságban közepelve vannak (ha az én rajzom a valós). Közvetlen fűtésű csöveknél általánosnak nevezhető a középleágazásos fűtőtekercs (akár ökölszabálynak is nevezhetnénk, váltós fűtésnél természetesen).
Lehet, nem ismerem az eredeti kapcsolást, elvileg nem kellene, de aki megépítette biztosan jobban tudja, Az biztos, hogy a közvetlen fűtésű csöveknél lehetnek különös szabályok, hogy melyik vége, vagy a közepe legyen a katód., vagy mindegy. Nyilván a fűtőszál kivitelétől függ. Persze egyszerűbb a dolog, ha van fűtésközép.
Ok, meggyőztél. De milyen előnye lehet? A cső nemcsak tönkremehet, öregszik is. Azonkívül, hogy jól néz ki, a hangban nemigen vehető észre eltérés a févvezetőhöz képest a nagyértékű rácselőfeszítő ellenállás miatt..
Milyen előnye lehet? Nem tudnám megmondani biztosan, van-e bármiféle előnye. A rácslevezető végének mindenesetre abszolult "tiszta" és stabil ponton kell lennie. (Viszonyítsunk más vitatémához.) -Ha ez a test (automatikus rácselőfesznél pl.), akkor a katódba helyezett félvezetős áramgenerátor gyakran vita tárgya (az miatt, hogy beviszi a félvezetős hangot a rendszerbe). A rácslevezető ellenállás végén (mégha nagy értékű is (de pont a fix rácselőfeszt igénylő megoldásoknál nem is olyan nagy (nem véletlenül)) a cső működése nagyon jól megzavarható. Vezérelni lehet itt a csövet, tehát korántsem mindegy mennyire "tiszta" ez a pont. Ha itt brumm van, az bekerül a hangba, ha itt bármilyen rendszeridegen "tisztátalanság" van, az úgyszintén bekerül. Nem akarok tovább menni....ellenállások, kondenzátorok, AC/DC fűtés, közvetlen/közvetett fűtés, trióda/tetróda/pentóda, trafó vasak és konstrukciók, különböző belső vezetékek, átjátszk stb. szinte mindent fel lehetne sorolni, amiken parázs viták folytak (folynak) különböző fórumokon..., hát ebbe a sorba simán belefér a csöves rácselőfesz is, legalább annyira ütőképes, mint bármelyik másik...
Az öregedés pont egy ilyen messze alulterhelt csöves áramkört befolyásol a legkevésbé. Az egész kütyü szétesik mire ilyen problémával foglalkozni kell...(szerintem).
Sziasztok
Valaki megtudná mondani, hogy lehet-e 1db EA057 TH-val hajtani 2db EA057-es elektronikáját,mert állítólag ez a TH elég rendesen túl van méretezve,vagy ha nem mi lenne a megoldás hogy az erősítőt sztereóban,csak egy trafóval legyen hajtva? Köszönöm
Örök hála!
Igazából még se a csövek, se a trafó sincs meg, de az legalább úton van. Igen, volt róla szó korábban is, elég sokan használják nagy megelégedéssel 150V-ról. Nem szándékozom belemászni a lelki világába, eddig mindent úgy építettem, hogy maximum panelt terveztem hozzá, és összelapátoltam. Aztán ha nem stimmelt valami, akkor kezdtem belemászni. Mondjuk a DAC aminek az I/V részéről beszélünk, az kemény dió volt, két hétig csak művelődtem a témakörben, mire megszületett a végleges kapcsolás és a nyák..
Ja, még valami: érdemes valami anódfesz késleltetőt kreálni hozzá? Úgy tudom, a gyakori ki-be kapcsolás eszi a csövet, mondjuk én naponta egyszer bekapcsolom, egyszer pedig ki. Megéri foglalkozni vele, vagy hagyjam a francba?
Előfok csőnél annyira nem érdekes, de berakható. Én például a most átépülő EL84 PP-be rakok egyet, ami minden cső anódját blokkolja. Elsősorban végcsöveknél fontos, ahol nagy áramok folyhatnak. Szerintem első körben ne foglalkozz vele, maximum később beraksz valamit (szerintem felesleges).
Megint igazat adok. DE! Mi van akkor, ha valaki úgy dönt kevés tudással, hogy egy lassan felfűtő, indirekt fűtésű ei. csővel állítja elő a -g1-et?? A végcső meg-típusától függően- vagy már régen üzemkészen van?
Kibírja, csak azért többet kellene tudni a teljesítményigényről, kimenőről, melyik EA057...
Fűtés témán is agyaltam kicsit. Közepeléssel valóban megoldható brumm mentesre? Az észérvek egyenáramú fűtés mellett szólnak, legalábbis nálam, viszont olvasgattam olyanokat, hogy egyszerűen jobb a hang AC fűtésről.
Mitől lenne jobb a hang, a csőfűtés mikéntjétől? Miféle észérvek? Ekkora zöldséget. Miért kellene ekkorát tornázni a fűtésen, mikor pont némileg előbb volt egy megoldás közvetlen fűtésű cső váltóáramú fűtésére, és azt is meg lehetett csinálni hallható brumm mentesre, jó pár évvel ezelőtt. Ilyen alapon megkérdezheted milyen hatással van a vasaló a hangzásra, annak több hatása lehet, ha ráteszed a hangdobozra. Egyszerű módon meg lehet mérni, hogy mennyi brumm, (zúgás) kerül bele az erősített hangba. Mérte már valaki? Nem agyalni kell, hanem megmérni. Még egy mikrofon erősítőnél sem feltétlen fontos az egyenáramú fűtés, de egy végfoknál végképp semmi jelentősége. A lényeg, hogy a katód megfelelő hőfokra legyen fűtve, a hőtehetetlensége úgyis nagy, különösen a végcsöveké.
Szia hogy érted hogy melyik ea057 én úgy tudom csak egyfajta van.
Elvetemült vájtfülűek írkálják, sokszor nem hiszek neki.(de elég sokszor igazuk is van)
|
Bejelentkezés
Hirdetés |










