Fórum témák
» Több friss téma |
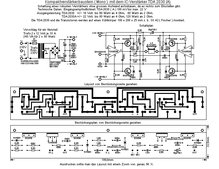
Az átlagos áramfelvétel csatornánként 1,3A. A szűréshez minimálisan 2000µF kondenzátort ajánlok. Ha ezt több darabból rakod össze az csak használ: 1000uF. A transzformátor szekunder feszültsége 20-22VAC legyen.
Üdv! Bocs, hogy ide írok, de hátha valaki tudna nekem segíteni.
Megtudná valaki mondani, hogy ezt a potmétert, hogyan kell bekötni. Ez egy pioneer hifiben volt. Annyit tudok róla, hogy motoros, de mást nem. Egy erősítőhöz szeretném felhasználni hangerő szabályozásra. Köszi! Ja a képét mellékeltem!!!
Üdv! Köszi a segítséget, tegnap egész nap ezt kerestem.
Helló!
Bővebben: Link <--ez a kapcsolás nyomtatásra kész vagy még tükrözni kell ,mert vasalni akarom a nyákra!
nagyon tuti lett! A dobozát is Te csináltad?
Ellenőrizd le a kondenzátorokat. De ahogy már más kolléga is említette, érzékeny a tápra. 100nF-od javasolnék a pufferekkel párhuzamosan, továbbá azt a ventillátort is megnézném. Nem lehet, hogy az okozza a zajt? A stabilizátor IC rendesen van nagyfrekvenciás ügyileg hidegítve? Ha nem, akkor ott keresném a helyedben a zaj forrását. Az ajánlott puffer a 2 x 22 000mF volna ehhez a kapcsoláshoz. Ennyi jutott eszembe erről a kapcsolásról. Jó 10 éve építettem meg ezt az erősítőt. Azóta is üzemel. Jelenleg az öcsém zenél vele.
Szia!
Csatolom a nyákrajzot dwg formátumban vasaláshoz.
Üdv!
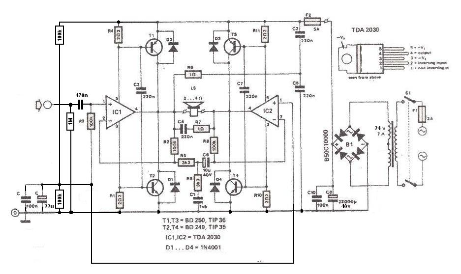
Asszimmetrikus tápra a hídkapcsolás vagy a tranzisztoros megoldás a jobb?
Üdv! A táp kialakítás nem döntő, az elvárt teljesítmény és a hangsugárzó impedanciája viszont igen.
4ohm-os mélysugárzót szeretnék meghajtani vele, a teljesítmény meg amekkora lehet max.
Bár lehet, hogy tudok szerezni 2 videoton hangfalat és arra is csinálok ebből, viszont az 8ohm-os a teljesítményét nem tudom.
A 4 ohm -os hídhoz szükség lesz tranzisztorokra is.
Melyik megoldás a jobb? Az elsőnél értelemszerűen egy fázisfordító menne az egyik felére.
A másodiknál kisebb átalakításokkal gondolom megoldható az aszimmetrikus táplálás.
Bár a fázisfordítós hídmeghajtás elkötelezett híve vagyok, mégis ennél az erősítőnél beérném egy feszültségosztóval. Mindössze a két neminvertáló bemenet találkozik vele. Az AmplifierLab rajzából átemelhető. A jóság végett a C4 kaphatna 100nF-ot párhuzamosan, a biztonság végett az audio in pedig egy 1M lezáró ellenállást.
Huh, ebben a feszültségosztós dologban tudsz egy kicsit segíteni, bővebben kifejteni?
Hamarabb kérdeztem, mint keresgéltem volna. Erre gondoltál? Bővebben: Link
Ittt az oldalon van valahol egy rajz róla, Hidalva van és tranzisztorokkal van kiegészítve. Így a teljesítmény ha jól emlékszem 100W.
Üdv! Azt szeretném megkérdezni, hogy építek egy +- -os tápú TDA 2030 brigges és, hogy a tápjához egyenirányítóként milyent tegyek bele. Valami olyan kéne aminél kicsi a veszteség és jól bírja a nagyobb zárlati áramot is, olyan 3-4A-t. Köszi!! A képét mellékelem a kapcsi rajznak.
Üdv! Nyugodtan tegyél bele túlméretezett KBPCxxxx dióda hidat. Spórolni nem sokat lehet az egyenirányításon, legyen legalább megbízható: Bővebben: Link
Üdv! És ennek nincs nagy vesztesége, mert használtam már olyan diódát is amely 12Voltot adott le, a másik viszont 17Voltot ugyanazzal a táppal.
|
Bejelentkezés
Hirdetés |









