Fórum témák
» Több friss téma |
Fórum » Akkumulátor töltő
A valamikor TE általad linkelt egyszerűbb volna. A kérdés csupán az 24 voltról hogyan működik. Erre gondoltam a jobb oldalon.
Akkor ezután a kapcsolás után, hány voltot kapok? A 12V-os zénernél akkor 12V után lekapcsol?
Sziasztok!
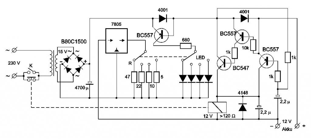
Találtam egy elég egyszerű akkutöltő kapcsirajzot Bővebben: Link (külön kép mellékelve)egyedül azért tetszett meg,mert automatikusan kikapcsol ha eléggé feltöltött az akksi,igaz csak 2A a max töltőáram,de nem is kell több,főleg ha ott hagyom napokig. Két kérdésem lenne ezzel kapcsolatban: -Megépítette ezt már valaki? -A másik,hogy a reléje kicsit fura nekem ugyanis eddig csak 6V-os relét találtam 120 Ohm-os munkatekerccsel. A 12V-os relék legtöbbje 250 Ohm körüli... Létezik egyáltalán ilyen relé? Vagy nyugodtan összeépíthetem a 250 Ohm-al? Előre is köszi a válaszokat
Akkor megvan a megoldás Schliemann számára. Persze ha neki megfelel.
Szerintem lemaradt, ezt szeretném megépíteni:
http://inda05.indamail.hu/view_attach.php?mid=507&part=1.2&mime=image%2Fjpeg&mb=sz.schliemann%40indamail.hu&vip=mvf6f6qb3ncjk35e82i9j70pt3 csak a 24V-ra szeretném átvariálni, Ti hogy csinálnátok?
Javítsd a képet mert nem látszik semmi.
Remélem így már jó lesz.
Bővebben: Link
A bal felső sarokban egy /ERR_MB/ feliraton kívül most sem látok semmit .Remélem nem ezt akarod megépíteni?
Próbáld meg ezt,ehhez jó a 24v-os trafó,ha kibír kb 3 ampert.
http://www.hobbielektronika.hu/cikkek/savas_akkumulatorokhoz_regene...o.html
Szia!
Ha jól értelmezem a tekercs ellenállás nagyobb mint 120ohm. Szerintem beteheted a relédet ha az áramát elbírja a tranzisztor. Amúgy van olyan 12v-os relé ami 30mA-t eszik és 10A-t tud az érintkezője.
Holnap utána nézek azt hiszem ezt már én is megépítettem.
üdv!
van egy 6v-12v 0,2a-1,2a akkutöltőm egy uc3906n ic az agya, de van benne egy tip147, és egy bc517-es tranzisztor is(azért írom hátha ráismer valaki a kapcsolásra amit én nem tudok) már több éve üzemek(t) hibátlanul, de egy kölcsönadás után úgy kaptam vissza hogy nem működik vélhetően fordítva tették fel vagy összezárták a sarut vagy nem tudom a 6 voltos rész nem működik, a 12voltos részem meg csak 8 volt van melyik alkatrész szállhatott el? csináljak egy fényképet a töltőről? az segítség lenne vagy így is rá lehet ismerni? előre is köszi!
valami hasonló, mert ebben is van egy vörös két sárga és egy zöld led, csak itt van egy 6v-12v kapcsoló és egy áramerősséget szabályzó tekerős kapcsoló
ellenben csak három kondi van benne(egy2200mikros és két picike) és csak két tranzisztor készítettem fotót ha ez segítség meg lehet állapítani mi mehetett tönkre?
igen ez lesz az
szóval mi mehetett tönkre benne? gondolom az ellenállások épek nincsenek elszíneződve, kondi nem púpos vezérlő ic nyúlhatott ki? elég drága dolog, nem szeretnék kisérletezni vele(hátha nem is az a rossz)
Hát nincs neki...
Kollégám meg mindent nagy betűvel írt. Leragasztottam a Caps Lock gombot. Egy hétig nem szólt hozzám!
mindegy milyen hidat teszek be próbának?
mert ettől csak kisebb van itthon gondolom tesztnek jó lehet az is
Sziasztok!
Van egy 12 éves orosz akku töltőm. Az a problémám, ha rákapcsolom az akkura tölteni 15,5 voltról és 8 amper indul és rövid időn belül szépen emelkedik akár 19 voltig is. Ha a töltőt le csatlakoztatom az akkumulátorról akkor a töltő csatlakozóin 12,5 volt mérek, Én úgy tudom olyan 14.5 voltnál feljebb nem kellene lennie. Most akkor a töltő beteg vagy én nem tudok jól valamit ezzel kapcsolatban. Megjegyzem úgy töltöttem az akkumulátort hogy nem vettem ki a kocsiból .és nem is csatlakoztattam le az autó elektromos rendszeréről, De tartok tőle hogy ilyen magas akár 19 volt .károsíthatja az autó elektronikáját Egy mazda3 van szó. Ha kiveszem az akkumulátort akkor egy csomó beállítást elfelejt ..és minden újra kell programozni. Mit tudok tenni hogy ne legyen ilyen magas 15...19 volt töltés. Köszönet a tanácsért és segítségért.
19 voltnál már "forr" az akkusav. A töltő kivezetésén nem biztos,hogy az a feszültség mérhető amivel maximálisan tud tölteni. Első kőrben egy nem gépkocsiban bekötött akkumulátor töltésével próbálkoznék. Az amúgy is szabálytalan a tűzveszélyről és a mai gépkocsikban található elektronika tönkre tételéről ekkora feszültségnél már ne is beszéljünk. Inkább programozz újra, mint sem elektronikát cserélj! A töltő feszültség nem mehet 14,8 volt fölé. Ha a kivett akkunál is ugyan ez a jelenség írd meg ide a típusát biztosan segít valaki. A mérő műszered biztosan jó értéket mért?
Ha már kiforrasztod a hidat, ki is lehet mérni. Próbára kisebb is jó helyette. Legfeljebb kisebb áramra váltasz.
erről a kék színű töltőről van szó?
tekerős állítású és mutatós? abból én kidobtam a diódahidat és tettem bele egy hegesztő trafóba való hidat azóta működik rendesen üresen van benne szűk 12 volt de töltéskor még 15 sincs
a hidat mérni?
igazándiból nem értek ezekhez, max az alkatrészcserét tudom megcsinálni
Van egy üzemen kívüli akku megpróbáltam tölteni ugyan az a jelenség mint az autóban lévő akkunál.
Indul 15 volt ...lassan emelkedik egészen 19 volt. viszont a kezdeti 10 amper a fesz növekedésével csökken. Két külön műszerrel mérve mindkettő azonos értéket mutat.
Igen egy gyönyörűséges kék orosz csodáról van szó mutatós amper mérő, és kb nyolc tíz fokozatú kézi tekerős kapcsolóval rendelkezik.
Viszont elég bika egy szerkezet ....mivel volt rá példa a reggelre lemerült akku nem indította be az autót orosz csoda rácsatlakoztatva fél perc után indítózás és már jár is a motor. De nem a mazda3 volt ......egy 323 öreg mazda Szerinted a dióda híd cseréje orvosolja a problémát nem fog a töltés 14,5 volt fölé emelkedni?
Az a tekerő éppen azért van rajta, hogy azzal lehet lejjebb venni az áramot. Ha mégsem, akkor tirisztor halálozott el benne. Nem a diódahídnál kell keresni a hibát.
Köszi az infót....megpróbálom kideríteni... a tirisztor betegedett e meg.
Igazad van
![]() A csibecsőrt nem vettem észre a rajzon ami azt jelenti minimum 120 Ohm ![]() Köszi az ébresztőt . A tarnyó elvileg kibírja,de majd átnézem,és módosítok rajta ha kell. Köszönöm
Szia!
Nincs mit. De majd referálj hogy hogy működik a szerkentyű |
Bejelentkezés
Hirdetés |












