Fórum témák
» Több friss téma |
Fórum » Trabant átfolyásmérőből fordulatszámmérő
Témaindító: Barna Tamás, idő: Szept 19, 2008
Témakörök:
Hali még új vagyok itt és az elektronika világában is de szeretnék én is egy ilyen műszert a simsonomra és azt szeretném megkérdezni hogy valaki leírná-e , hogy pontosan miből mennyi és hova kell rakni. Elolvasgattam a hsz-eket de nem tudom hova kellne bekötni az I.C ket . Válaszokat előre is köszönöm
Üdv! Egy ilyen elektronikát kell építened azután visszaolvasol hogy mit hova kell kötni és kész.
Haveromnak megcsináltam Wartburg átfolyásmérőjét is így ugyan ezzel az elektronikával amit még burgdavid osztott meg velünk és tökéletesen működik.(plusz még a benzinszintmérőt feszültségmérőnek ) Egy videó a műszerről.
Helló
Valaki nemtudna nekem segíteni hogy lehet trabi átfolyásmérőből fordulatszámmérőt csinálni? Előre is köszönöm!
Még nagyon kezdő vagy? Vagy készítettél már panelt és elektronikát?
Hát foglyuk rá hogy kezdő vagyok de még elektronikát/panelt még nem csináltam.
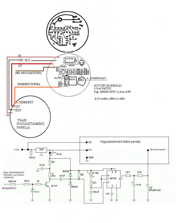
Akkor be kell szerezned pár alkatrészt + forrasztópáka forrasztóón stb. a lényeg hogy itt az oldalon a videók között találsz olyat hogy hogyan kell nyákot készíteni. Mellékeltem az elektronika FORDÍTOTT nyákrajzát ezt kell megcsinálnod. (A 7805os stabicének lába közötti távolság nem passzol azt módosítani kell maratás előtt)
Lépések 1. fogod az átfolyásmérő órát kiperemezed leforrasztod a ledpanelről a vezérlőpanelt az nem fog kelleni csak a vezetékek. 2. lépésnek megcsinálod a nyákot akkora méretbe hogy össze tud csatlakoztatni a ledpanellal 3. beforrasztod az alkatrészeket 4. leteszteled hogy mindenhova azt az értéket adja aamire szüksége van az uaa-nak 5. csatlakoztatod a ledpanellal és visszadobozolod A beültetési rajzot holnapra megcsinálom
Sziasztok.
Én nagyon kezdő vagyok, szinte csak ledeket kötöttem 12/5V ra ellenállással. Ebben ki is merül a tudásom, de szeretnék, egy ilyen átfolyás mérőből 2 ütemű trabiba fordulatszám mérőt. Átfolyás mérőm van, az a kütyü amit a benzin útjába kell kötni olyanom nincs. Nézegettem ezeket a kapcsolási rajzokat amiket feltettetek, számomra ez mind kínai. Tudna valaki esetleg segíteni mégis?
Hello, egyrészt azért vagyunk, kérdezz! (A kezdő kérdések topikban)
Hi, megcsináltam a kapcsolást amelyben benne van az ne 555-ös IC. Az órábol kivettem a keresztbe helyezett panelt és itt akattam el: az órában van négy kivezetés 3 egyik oldalon 1 pedig a másik oldalon ezekre mely pontokat is kötöm rá?A másik kérdésem pedig a kapcsolással lenne még pedig minden test pontot egy pontra kötöttem az nem baj?
A segítséget előre is köszönöm.
Helló!
Ha jól emlékszem mert most nincs nálam egy sem, a különálló az a test , ha attól lefele haladva +5V , jel , +12V (De ellenőrizd le!) Ezt nagyon egyszerűen megtudod nézni a jelnek az ic 17-es lábára kell mennie a testnek az 1 es lábára a +12v meg az ic 18 as lábára. Ha minden test pontot egy pontra kötsz és azt letesteled akkor jó.
Megnézem, köszönöm majd irok a fejleményekről.
Nem jó.Úgy kötöttem ahogy leírtam leellenőrizve, de az utcsó négy led világít.motorra kötve nincs változás.
Akkor valamit mégis rosszul kötöttél be ...
Esetleg pár fotót tudsz készíteni ?
Sikerült, egy összekötés hiányzott.Köszönöm a segítségeket, képeket teszek fel, ha érdekel v.kit.
Szia. Nem is kell az átfolyás mérő jeladó. Itt fordulatot mérsz nem a fogyasztást. A kapcsolási rajzát megtalálod jobbra a fényképező gép ikonra kattintva.
Problém van megint, és egyelőre nem t.om a megoldást felvetem hátha v.ki megelőz.Feltettem motorra és a potival beállítottam a legjobb tartományt.Közép gáznál 5 led világít a 8ból maxnál nem megy tovább, sőt még a maradék is villog gyorsan.Alapjáraton szépen vpilácsol 2 a 3. villog.12v-os gyujtótekercs és trafóm van.
Üdv Sanyi
Ki kellene próbálnod egy jelgenerátorral. Miről veszed a jelet ?
Kérlekszépen a gyújtás kapcsoló azon pontjáról ahonnan tovább megy a trafóra.A generátorral mit tudnék kiszürni, ha tudnék szerezni.Beállítanám a szinusz jelet U p-p 12V frekit mennyit?
Ki tudnád próbálni hogy jól működik e az elektronika plusz még be is tudnád lőni pontosra mirel ahogy megszakító megszakít úgy az lessz a jel, ha egy olyan 5-6 ezres fordulattal pörög akkor 5-6 khz jelet ad.
aval kezdenem hogy atolvastam , megneztem bekoteseket, de meg egy kicsit ereszkedjetek le a szintemre es segitsetek, azt tudom melyik az 1-es es a 8-9-es laba az IC-nek , de nem tudtam megfejteni az iteni rajzokat, meg mai napig trabival jarok
601-es, sohasem volt mukodo kepes a fogyasztas merom , igy ahol csak latam 1-et megvetem elkertem , megszereztem, most mar van 1 zsakal (szo szerint)de 1 sem mukodik vagy mukodott, nem talaltam de ha igen is nem ertetem meg az elektronikai rajzat, hogy megjavitsak egyet is.ido kozben at epitetem a trabit fiat panda motora igy nem kelett mar a fogy mero, aztan mar SEAT motora (ehez ertek) de most mar be szeretnek szerelni fordulatszam , hofok toltes, fogyasztas es egyebeket kotni es latom hogy evel a nagyszeru nemet kutyuvel meg lehet oldani. a keresem az lenne ha valaki tudna nekem segiteni egyszeru rajzokal alkatresz listaval esetlek kepekel .Ha az optokapcs lenne elromolva mi az erteke a ledeknek, tranzisztoroknak, stb. Elore is koszonom
na jo csak anyit aruljatok el miert vilagit az oszes led ha csak tapra kotom
Üdv!
Persze szívesen segítek. "optokapcs lenne elromolva mi az erteke a ledeknek, tranzisztoroknak, stb." ha a ledek világítanak akkor nincs probléma, ha nem az eredeti fogyasztásmérőként akarod használni akkor az-az elektronika ami nem a ledes panelon van az nem kell, akkor a kérdés : A trabant átfolyásmérőt mire szeretnéd átalakítani ? (a zsák tartalmának egy-két darabjára vevő lennék) A legutolsó kérdésedre pedig az a válaszom hogy vagy valamit rosszul kötöttél a talpra(?gondolom test) vagy nekem is csinált ilyet csak nekem akkor mikor nem kapott testet...
udv
elore is koszi. itt olvastam valahol, hogy ha jol mukodik maga az ora akor ha tapra kapcsolom es kezel magfogom a 2 fenmaradot drotot a ledek lasan kezdenek vilagitani, ami csak 2 oranal mukodik igy , persze azok mukodnek szepen az atfolyos kutyuvel is . A tobbit is a fent leirtakban probaltam ki de nem reagalnak csak folyamatosan egnek a ledek , vagy teljes fenyel vagy halvanyan, mi lehet a baja? A sok kutyubol csak 2 ora , es egy atfolyo mukodik, de van igeretem egy volt trabi szervizbol hogy nekem adjak ami meg megmarat nekuk mert ugysincs mar mit csinaljanak veluk. Talatam egy rajzot ami a simson motornak volt tervezve hofoknak , es amit meg is ertek mivel minden be van rajzolva es nem csak hogy igykene meg ugykene , meg azt nem tudom hogy foge mukodni a hogombamal.Megprobalom felteni a rajzot. Amit en szeretnek az az hogy mindent ezekel az orakal jelezek ki , fordulat, hofok, benzinmenyiseg , akar sebeseg, olajnyomas, mindent. Azon gondolkoztam es velemenyeteket is kernem, hogy ha festenek egy feher pontot a lendkerekre es az optokapcsolo ledjeit neki iranyitanam eleg feny verodne-e vissza hogy kapcsoljon , hogy tudnam kalibralni a kutyut az uj fordulathoz? Lehetne-e ugy megoldani ezeket a kapcsolasokat hogy ne keljen szetszedjem az orat hanem kulsoleg epiteni neki kulon vezerlest , elenalasokhoz , gondolok itt a viz hofok es olajnyomas. A gyujtasom egy elektromos kutyuvel van megoldva ami ugyan platinas, es azon a piros dobozkan van egy zold led ami fordulatszam szerint pilog , tudneke onan jelt venni az optoval es kalibralni. tehat ilyen kapcsolasokra gondoltam, de ha muszaj szetszedem az orat csak felek mert az en kezemben altalaban minden elromlik )teged mi erdekelne a zsakbol? Amugy rengeteg icem van regi tipusu, akar oroszok is . En a 90-es evek elejen butykolgetem ,amikor meg eleg nehezen lehetett beszerezni kulombozo alkatreszeket es igy beteges gyujtogeto letem , igaz van sok bontot is de mukodnek mert mindegyik tipusnak csinaltam akor tesztert es a bontotakot leelenoriztem, vanak bontot kondiaim is olyan ertekekel amit nem lehet uzletben standard meretben talalni, ugyanugy elenalasaim , qvarcok, regi tipusu tranyok, trafok, regi magnok szalagos es kazetas , tevek,alkatreszei amelyek mukodnek, ha valami kel irjatok es megnezem hogy van-e. Motor balestem volt komaban voltam , eleg volt ujra tanulni irni olvasni , megismerni szereteim barataim, de mar nincs turelmem ujra tanulni az elektronikat ami amugyis elkerulte az akori tudasom, idonkent beugrik 1-2 kep hogy en ezt tudom de az nagyon keves hogy valaminek nekifogjak. udv istvan
Azok amiket írtál hogy nem úgy működnek azokat esetleg úgy tudnád még kipróbálni hogy rendesen bekötöd és az ic 17 lábán 1-2 volt feszültséget állítanád így a ledeknek sorba ki kellene gyulladni .
Ha átszeretnéd alakítani a mérőt akkor vagy kiszeded a vezérlőlapot vagy bekötsz mindent és kiméred hogy az ic lábakon milyen feszültségek vannak ha megkapja az 1 es a testet a 18 a normál feszt a 16 és a 3 as lába is kap feszültséget akkor jó már csak meg kell oldani hogy a 17 es lábot kivezetni bár ez megvan (ha jól tudom zöld vezeték ) és akkor lehet külön építeni egy elektronikát hozzá és a 17 es lábat vezérelni . "Azon gondolkoztam es velemenyeteket is kernem, hogy ha festenek egy feher pontot a lendkerekre es az optokapcsolo ledjeit neki iranyitanam eleg feny verodne-e vissza hogy kapcsoljon , hogy tudnam kalibralni a kutyut az uj fordulathoz?" részt nem értem ha elmagyaráznád egy kicsit jobban létszi. Ha fordulatszámmérőt akarsz akkor valahonnan kellene venni a jelet ... írtad hogy van az a zöld led namost ha abba az elektronikába esetleg belenyulnál és a ledre menő feszültséget kivezetnéd az jó jel lenne az elektronika pedig ez : http://www.hobbielektronika.hu/forum/files/75/752bce30db0499f585401...7d.png a fogyasztásmérő ledes paneljára nem kell semmit sem kötni csak a zöld vezetékre a bementi jelet. ez így elméletileg működne de ki kel próbálni. Hőfoknak én ajánlom ezt a kapcsolási rajzot : http://www.hobbielektronika.hu/forum/files/a0/a02fbaf77d5a3f5b3376a...99.jpg Itt már belekellene nyulni a mérőbe és kivenni a panelt. (ha valami nem olvasható érték akkor abban tudok segíteni (sajnos nincs nagyobb felbontásban) Ha a tankszintet esteleg mint a wartburban található mérőeszközt bele lehetne rakni akkor a csatolt kapcsolpási rajzot ajánlom . A akku feszültség mérését is meg lehet oldani a 3 és a 16 os lábát stabilan 5 voltra kell rakni a 17 es lábára a feszültséget pedig ellenállással lecsökkenteni 1-4 voltra így ha ingadozik a feszültség 4 Vról lecsökkel 1 re és szépen csökken a világító ledek száma . esteleg kapcsolási rajzot készíthetek de értékeket pontosan nem mondhatok . Az olajnyomásmérésre is valami olyan eszköz kellene ami a nyomás erejét átalakítja mondjuk ellenállássá így szintén a benzinszintmérős kapcsolást ajánlanám.. Engem a uaa180/ a277d-s ic-k érdekelnének. Esetleg koplett trabant átfolyásmérő is.
A seat motoron az onindito a motoron van , a trabanton pedig a sebvalton , mivel a seat motor a trabi sebvaltoval hoztam ossze ki kelet torjek egy darabot a trabi sebvaltobol , igy latszik a kuplung a nagy fogaskerekel amit az onindito hajt meg , oda ha festenek egy feher pontot vagy valami erosebb fenyviszaverot ami kitunik a monoton sotetbarna vasdarabol es nekiforditanam az optokapcs 2 ledjet , valahogy ugy mint a tolatasviszajelzo az auton csak itt nem hangal hanem fenyel, eleg feny verodne-e visza hogy kapcsolja az opto vevo reszet????Ha igen hogy tudnam kalibralni mivel bisztos hogy mas a forddulatszam a motornal mint az atfolyas meroben
a zold led egy piros dobozon van amibe be van ontve az elektronika amit nem lehet kiszedni legalabis nem epen, ez ara szolgal hogy ne egjen el a platina, en arra gondoltam hogy az opto vevoet szembeforditanam a zold ledel ,csak nem tudom hogy tudna-e kovetni mivel az 4-et vilant 1 fordulaton, szinte egyfojtaban eg nagy tartomanyban, azt kalibralni az orahoz. ha ki lenne egve az ic akor a ledek vilagitananak-e? Megnezem vane ilyen ic-em, teljes kutyut nem igerhetek mert amim van abol csak 1 atfolyo mukodik, az orakbol is csak 2 ,ha igazad van a 17 lab fesz csokentesevel, akor lesz tobb oram , mukodokepes , meglatom a szerviz hanyat ad at es mukodnek-e.de meg van 1 kerdesem , az egyik ora a roszak kozul,mukodott amikor oszeraktam az atfolyasmerovel de amikor eroseben belefujtam felfutak a ledek es tobet nem alszanak ki , eghetet-e ki az ic 17 bemenete ? kosz isti
meg anyit hogy a hofok rajznal mit kel kosek a diodas bemenetre?
Sziasztok
Gratula burgdavid szép munka ![]() ez sajnos nem 10 perc volt , nem sietek sehová így nekem nem kelett kapkodnom mint ha valami borzasztó dolog lenne átgondolni mit hová tegyek. A furatokat majd oda teszem ahová kell.
Az első kérdésre a válaszom az az hogy ki kell próbálni. Mivel a zöld vezetéken lévő feszültséget változtatja(mármit ha jól értem az átfolyásmérő és nem pedig a ledespanelon lévő fényerőséget állító opto tranyo)
Ami az ic 17 es lábára megy azt kell beállítani vagy a 3-as lábát ha a feszültség kicsi. A második kérdésre is ez a válasz hogy hozzá kell kalibrálni ha működőképes és veszi a jelet. Ha az ic 17 vagy 3 as lába több mint 6 voltot kap akkor az ic tönkre megy erre vigyázni kell !! Engem akár rossz átfolyásmérő is érdekel.(felújítás céljából) |
Bejelentkezés
Hirdetés |





601-es, sohasem volt mukodo kepes a fogyasztas merom , igy ahol csak latam 1-et megvetem elkertem , megszereztem, most mar van 1 zsakal (szo szerint)de 1 sem mukodik vagy mukodott, nem talaltam de ha igen is nem ertetem meg az elektronikai rajzat, hogy megjavitsak egyet is.

