Fórum témák
» Több friss téma |
Legalábbis fáradásról szerintem nem beszélhetünk, mert Mindig csak abban az esetben kapcsol le, ha megy a mosógép is a fürdőben.
Az sem rossz próbalámpa. Vagyis próbapáka.
![]() Végig nézted amit Dobo írt? Persze azt is valami olyannal kell ami egy picit jobban beterhel mint egy műszer. Ugye, ahol most gáz van az pont a fürdő és a konyha...
Aztán még az is lehet, hogy az egyik megszakitó elmenőjére van kötve a másik bemenője.
Nemsokára megnézem, csak eszek valamit, mert eddig csináltam a műhelyem. és 5kor keltem
Szerintem ez a megoldás jó neked de ki is tudod bővíteni világítási áramkörre és egyébre. ha a villanyóra szekrényedbe 3 db 16 amperos kismegszakító van akkor nem sok értelme ebbe a szekrénybe is bele rakni. Kisebb áramút meg úgye felesleges mert ha heggesztel vagy valami akkor mindég le fogja verni.
Szia! Ha 3x16 ampered van, akkor 25Amperes fikuszt tegyél, hogy valamelyest az esetleges zárlati áramoktól védd a fi-t. Lényeg, hogy 30 mA érzékenységű legyen a fikusz.
Szóval mértem. Nincs fesz a földhöz képest, se a nullához képest.
Akkor nincs fázisod. akkor azzal van a bibi.
ne már, lekapcsolt állapotra értettem, mert esetünkben az volt érdekes. Ha elolvasod azt a levelet, amire válaszoltam, megérted.
Sziasztok!
Az a helyzet, hogy a villanyórában 10A-es biztosíték van a kompresszorom motorja meg 230V és 2.2kW-os. Nem értem miért vágja le folyton? 10x230 = 2300Watt elvileg Üdv. Tibi
Szia! Egy motor induláskor a névleges áramának többszörösét veszi fel. Ráadásul, 2,3KW-od van, ebből a motor megeszik teljes terhelésen 2,2KW-ot (a kompresszor pedig eljut oda általában), ha egy 100W izzó megy mellette, már el is érted a határt, innen csak az a kérdés mennyire van elkopva a hőkioldó része a biztinek, mennyire pontos. Izzó sem kell mellé.
Szia! A válasz: Mert motor. ... és mert kompresszort hajt. Induláskor a motorikus fogyasztóknál 7-10-szeres túlárammal szokás számolni...... Én egy szivattyúnál kéziműszerekkel 6.5 szeres értéket mértem. Azon csodálkoztam volna ha nem veri le. A karakterisztikája sem mindegy, mivel C típusút illik legalább rátenni. Ha a hálózatod nem bírná el - a szolgáltatói oldalról, vagy a szolgáltatói biztosító, akkor nem ártana lágyindítóval is csökkenteni a tranzienseket, mert a hirtelen felgerjesztett vas okoz ilyesmit. Ha szép lassan gerjeszted fel - csökkenthetőek az amplitúdók. A motor terheletlenül jobb eset, de te még egy nagynyomású kompresszort is tekersz vele. Induláskor falnak rohan a motor, persze, hogy kell neki a delej a megmoccantáshoz.
Még a 25 A C típus is könyörög az életéért.
Sziasztok!
Egy üres garázsba szeretném beköttetni a villanyt. Eddig sosem volt még áram bevezetve... Nézegettem neten 35ezertől a 80-ig minde féle ár volt. Gondolom ez sok mindentől függ. Elsősorban fel szeretném mérni azokat a dolgokat amiket "házilag" megtudnék csinálni, és azután megérdeklődni hogy úgy mi pénzbe kerülne. Gondolok itt a vascsőre amibe jön a kábel, földelésnek kiásni a lyukat stb. Tudna nekem ezekkel kapcsolatban valaki mondai valamit?? Köszönöm előre is.
Szia! Szerintem keres egy regisztrált villanyszerelőt. Kimegy és megmondja mit csinálhatsz meg és hogyan. Lehet nem is kell tetőtartó mert földkábeles csatakozás az új. A földelésnek nem kell lyukat ásni általában.
Hello!
.. mert a regisztrált szerelőre úgy is szükséged lesz, ha a garázsra külön mérőórát akarsz felszereltetni.. üdv! proli007
Üdv.
kezdjük azzal,h a kismegszakító értéke lehet 20,vagy 10,vagy 6 teljesen mindegy,mivel ez a hőkioldójára vonatkozik,azaz túláramra! Zárlatkor, több ezer amper is lehet,a kismegszakító tekercsén meghúz egy kikapcsoló szerkezetet,és ez kapcsol le,tehát zárlati áramoknál a b-c kategoriás a szempont,mivel az elmű a leggyorsabbat szereli fel,kereskedelembe lomhábbak kaphatók,ezért az elműs általalában gyorsabb.Ha pedig vezeték védelemre választunk kismeszakítót,javaslom olvasson el egy táblázatot,a vezetékek terhelhetőségeiről,melynél szempont az anyaga,réz,alu,és keresztmetszete.Mellékesként javaslom,ha gyors leoldást szeretne,hogy egy gyors kioldású olvadóbiztit szereljen fel,lehet gyorsabb lesz mint a maga 32 amperese. ÜDv.sportgili
Helló! Gondolom 4 év alatt megoldódott "kumpl" kolléga gondja.
Hali!Elképzelhető,de nem árt ha tisztába van vele,10év után is
Oké, de lehet azóta ledoktorált villanyszerelésből..
Csak egy kérdés: Feltétlenül hitelesített mérő kell???? Mert ha nem, felesleges a sok plussz kör. Vesz egy kész elosztótáblát, arról leágazik kismegszakítókkal leszelektálva az áramköröket: világítás, dugaljak. Az elejére feltesz egy kereskedelemben kapható - például 1Kismegszakító méretű órát . Innen már csak ahhoz kell villanyszerelő, hogy rákössön a ház hálózatára.... Így a két mérő különbsége az elfogyasztott áram - tadaaaa.
Hello!
Ez attól függ, mitől lóg. Hiszen semmit nem tudunk, hová, hogyan szeretné bekötni. Ha a ház betáplálási oldalára köti, akkor ott plomba bontás kell, és olyan órát fog felszerelni, amit a szolgáltató jóváhagy. Ha meg a ház mérő utáni részét bővíti a garázzsal, akkor meg gyakorlatilag semmi nem kell. De mit tudunk? Hogy "van egy garázs".. üdv! proli007 Idézet: „De mit tudunk? Hogy "van egy garázs"..” Hát igen, még annyit se tudunk, hogy van-e egyáltalán ház is a garázs mellé, vagy a panelok mögött a garázssoron van az a garázs...
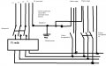
Kedves zoliaaa! Nekem a mellékelt képpel kapcsolatban lenne kérdésem, mivel én is újravezetékelésen gondolkodom a lakásnál. A FI relének tudtommal az a szerepe, hogy ha nem azonos áram megy rajta keresztül a fázis és a 0 tekintetében, akkor leold. A mellékelt bekötés szerit, ha működik egy 3 fázisú fogyasztó /ahol a 0 nincs jelen/, valamint egy 1 fázisú, akkor ezáltal nem fog lekapcsolni a FI relé? Most lehet, hogy nagy hülyeséget gondolok, csak mint laikus agyalgatok. Én úgy terveztem, hogy csak az 1 fázisú fogyasztókhoz iktatom be a FI relét.
Kicsit félreértetted a FI relé működését. Jó az 3 vezetékes 3 fázisú készülékre is, és jó az egyfázisúra is, sőt, jó egyszerre mindkettőre. Üzemi áram differenciát néz, abból meg hibátlan készüléknél amennyi befolyik, annyi folyik ki.
Az mit jelent, hogy 3 fázisú fogyasztónál üzem közben nincs jelen a nulla? Tudtommal ez akkor nem üzemi állapot, mert nem lehet az.
Mást is belekavarsz. A lényeg, ha veszel egy 3 fázisú FI relét és bekötöd a főkapcsolóhoz, akkor az úgy fog neked működni, ahogy 5felezős leírta.
Idézet: „Az mit jelent, hogy 3 fázisú fogyasztónál üzem közben nincs jelen a nulla?” Van olyan háromfázisú fogyasztó, ami deltába van kötve, azaz a nullvezetőn nem folyik áram. Emiatt ezt aztán be sem kötik. Persze ez semmit nem változtat a Fi-relé működésén és működőképességén...
Ó..., köszönöm a kiegészitést! Így már világos, mire gondolt a kollega.
|
Bejelentkezés
Hirdetés |






ne már, lekapcsolt állapotra értettem, mert esetünkben az volt érdekes. Ha elolvasod azt a levelet, amire válaszoltam, megérted.
