Fórum témák
» Több friss téma |
Fórum » Villanymotor bekötése
Most rápillantottam a kábel kavalkádra, és egy kérdés felmerült -előre is bocsánat érte- , ugye a különálló kis fekete doboz fekete és piros kábeleire gondoltál, nem az alaplapra épített tekercses csodáéra?
Épp ez miatt is, mert fűtésre nincs szükség. Ez a kenyérsütő úgy dolgozik, hogy mindent beleteszel, elindítod és egy ideig kevergeti, de nem folyamatosan, hanem pulzálva -teker egyet, megáll, teker, megáll...- és nekem folyamatos forgás szükségeltetik. Miután kevert, benyomja a fűtést - ekkor kel a tészta - és utána még kicsit keveri - levegő kiszabadítása - és utána már csak süti. Szóval eléggé darabos a működése panellal, és sima keverés opció nincs rajta sajnos :\
A nem egyszerű fordulat szabályzás mit takar?
Omron 0,3 kW Ez megfelelne.
Azért 21ezernyire nem fontos a szabályzás
![]() majd megoldom áttételekkel legfeljebb. Ahhoz legalább értek kicsit ![]() Amúgy megtudod mondani a kép alapján h mekkora fordulatszáma lehet a motornak ha rákötöm az általad leírt módon a hálózatra? Nagyon örülnék neki
YDM-30W-4J
Itt jól látható, hogy a motor 4 pólusú, azaz 1400-1450 lehet a fordulatszáma.
Nem ismerem a gépet, sem azt, hogyan és milyen motor van oda beépítve, ill, hogy milyen tengelykapcsolat van a gép és a dahlander motor között. De feltételezem, hogy valami speciális felfogatású motor lehet, utánozhatatlan tengelykapcsolattal, ez az oka, amiért nem applikálsz a helyére egy igazi egyfázisú motort.
Az a kijelentésed, hogy próbálsz minél olcsóbban megoldást találni, természetes dolog és ezért is próbálok segíteni. A következő elképzelésed, amelyben 3f motort 1f 230V-os motorral meghajtva, mint generátort akarod üzemeltetni már maga a tökéletes elgondolás, a bibi csak ott van, hogy több sebből vérzik ez utóbbi tervezett hajtásláncod gyakorlati kivitelezhetősége. Itt az alapvető műszaki ismeretek hiánya rémlik fel előttem, vagy nálam, vagy nálad. Kérlek ezt gondold át még annyiszor, amíg eljutsz odáig, hogy leteszel az ötletről. Kérdések amik felmerülnek bennem: 3f motorból hogyan lesz generátor? Milyen teljesítményű motort akarsz áthekkelni generátorrá és hogyan?továbbá milyen teljesitményű 1f motorral hajtod meg? rendelkezésre áll-e elegendő teljesítmény 230V-on?Milyen hatásfokkal fog dolgozni ez az egész találmány? Tudom negatív vagyok! Mindenesetre próbáld ki az előttem tanácsot adók ötleteit, mivel azok egyszerűen és viszonylag kis költséggel elvégezhetőek. sok infóra lenne még szükségem ahhoz, hogy érdemi tanácsot adhassak, de lehet, hogy nem is éppen az enyém lessz a nyerő
Bakker. azt igencsak le kell redukálni a 110-es célhoz.:S
Akkor a fentebb említett ötlet, miszerint a kapcsoló és a motor közé bekötnék egy olyan szabályzós villanykapcsolót reménytelen? semmit nem érnék el vele?
Ha ilyen elképzelésed van, miért nem veszed ki a dagasztóból az áttételt. Az elég komoly lehet.
Ha ilyen kis fordulatra van szükséged, keress csigahajtóműves egyenáramú kefés motorokat. Könnyen szabályozható, nagy nyomatékot ad... De ha elárulod, mit szeretnél építeni, még azt is meg tudjuk mondani, pontosan mi lenne jó neked. Cirill betűs oldalon úgy hirdették ezt a motort, hogy ventillátormotor.
A terv ez lenne (nagyon nagyon vázlatos kép mellékelve)
Egy keret, keresztben 4 tengely kényszerhajtásban. Az elve a futószalagéhoz hasonlít a legjobban. Elnézést, a méreteket pont fordítva adtam meg ha jól látom.
Nem bonyolult, de igen speciális felfogatása van közvetlenül a motor tengelyére van csatlakoztatava a sebességváltómű 4 sebességes. erre szükség van nem hagyhatom ki belőle. a motor a vázhoz csatlakozik a váltómű a motorhoz, igy ha leveszem a motort a váltóművet nem tartja semmi. ezeket lehetne orvosolni barkácsolni. de szeretnék minden funkciót használni. találtam egy ilyen videót már mutattam másoknak is. Bővebben: Link
Ez lenne az
Meghajlok az érveid előtt, úgy tűnik meg lehet oldani a motorból generátor kérdését, statikus ohmos terhelésre viszonylag stabil feszültséget szolgáltat a kapcsolás. És mivel csak erre az aggályomra tértél ki a hozzászólásodban ezért a többi, előzőleg leírt ellenvetésemet most nem hozom elő. Bár előfordulhat ezekután, hogy lessz aki azokat is tételesen megcáfolja.
Jól látom azon a képen, hogy delta 330 V-osnak írja a motort? Mert akkor még kevesebb teljesítményt lehetne fázisváltóként kiszedni belőle.
1. Megtanulhatnátok már, hogy a legszebb videó sem pótolhat egy rajzot.
2. Bár generátornak írják, a motor ez esetben fázisváltóként és transzformátorként működik, amit a Kandó mozdonyokból már ismernek néhányan. Szemléltetésként egy rajz:
Számolgattam kicsit. A névleges árama alapján 1000 W-ot (1017) ki lehet szedni belőle. A hatásfok, cosFi leszámítása után picit kevesebbet. A kisebb fordulatú 700 W-ot bírja, a nagyobb ~1400-at addig, amíg nem terheled túlságosan.
Mi volt a kérdés?
Sziasztok!
Van 2db árnyékolt pólusú aszinkron ventilátor motorom. 35V-osak voltak, de ahogy idekerültek hozzám kegyetlenül le voltak égetve. Leszedtem a tekercseket 210menet volt külön mind a két felén én áttekercseltem 150menetre külön külön így számításaim szerint kb 24V-os lett. (Eredetileg 0.3mm átmerőjű huzal volt rajta most 0,45mm-es. Az adatai: 35V 0,66A szóval kb 20W-os.) A problémám a következő: Az egyik motor nem indul el magától ha meglököm akkor lassal felpörög de utána egész tűrhető erő van benne, de néhány perc után melegszik. A másik nem indul csak búg és olyan mintha kicsit fogná a forgórész üresen könnyen forog. A teklercsek jól kapják a feszültséget sztem megvan mindkét motornál a két pólus, de nem igazán akarnak működni. Az a kérdésem, hogy mi lehet a probléma? Szerintem az előző tulaja 230V-ra köthette a 35V helyett és azért égett le elég durván, esetleg az árnyékoló gyűrűk elrepedtek volna nagy mi okoz ilyen hibát? Sajnos nem látok bele a vasmagba se a forgórészbe esetleg ott lenne valami hiba? De egyik motor sem működik megfelelően szóval elég gyanús a dolog. (Kidobni sajnálnám mert amelyik elindul ha meglököm felpörgés után nagyon erősen fújja a levegőt + elég sok időt eltöltöttem a tekercseléssel. Menetzárlat sztem kizárva kb 7-8 ohm az ellenállása a tekercseknek együtt. 24V ról próbáltam ki őket.) Idézet: „árnyékolt pólusú aszinkron ... motor” Az rövidrezárt menetes segédfázis. Ez a vastag réz menet hajlamos az elrepedésre. Megszakad, onnantól kezdve nincs segédfázis. Idézet: Amelyik belökésre indul, majd hamar melegszik, menetzárlatos lehet. A másiknál vagy fordítva kötötted a tekercseket, vagy még több a zárlat. „motor nem indul el magától”
Nem igazán gondolnám, hogy menetzárlatos lenne a tekercsek ellenállása 7-8 ohm 24V-hoz szerintem normális viszont a rövidre záró menetekről honnan tudom megállapítani, hogy el van e szakadva vagy sem? Igazán sehonnan gondolom én maximum onnan, hogy nem indul el a motor, de így nem sokkal vagyok okosabb, hogy mi a fene a probléma most.
A tekercs ellenállásából nem tudod megállapítani, hogy menetzárlatos.
Mérési lehetőség: Szétszeded a motort, különválasztasz minden tekercset és külön-külön kisebb feszültségű trafóval megtáplálod. Esetleg a primer oldalra bekötött égővel korlátozhatod az áramot. Méred a tekercsek áramfelvételét és a rajtuk eső feszültséget. Ha 10 %-nál nagyobb az eltérés, az már gyanús. Rövidrezáró menetek: Fogóval megtekergetve, meghúzva láthatóvá válik a repedés. Ha nem mozdul, a vasmag belsejébe nézve a vas elszíneződésén látni, hol a törés. Ha sehol nincs törés, az megint csak menetzárlatra utal.
Igen ezért kérdeztem meg, ez valami angol motor lehet. van egy másik egy EVIG 2,2Kw 220/380 1440Fordulatu az lesz a tuti szerintem
Azzal se mész többre, a nagyobb fordulat 1400 W-ját az se bírja leadni.
Még meg se vetted? Akkor még lehet válogatni.
Nem vettem. Apámnak vannak a motorok. azt hiszem a mi nagyobb az 4Kw os de azt nem birja el a hálózat elinditani. Mi lenne ha felpörgetném egy 220 as motorral csak adig amig eléri a fordulatot. és utána mágneskapcsolóval leválasztani a 220as motort és a 380asra meg rá adni az áramot? elvileg akkor nem veszi fel a névleges A többszörösét
Vagy még talán a 3Kw 960 fordulatu motor elbir indulni egyfázis 32A megszakitórol
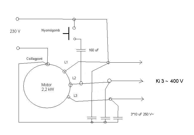
Fel lehet pörgetni, csak meg kell építeni hozzá a megfelelő indítókapcsolást. Már korábban írtam, hogy a felpörgetésnél a 230 V-ot először a csillag csúcsaira kell kapcsolni, majd mikor már felpörgött, egy csúcs és a csillagpont közé. Ugyanúgy működik, mint 3 fázison a csillag-delta kapcsolás. Csak itt a csillagnak meg kell maradnia, mert arról veszed le a 3*400 V-ot.
Arra számítani kell, hogy üresjáratban meg kis terhelésnél sokkal több lesz a vesztesége, mint a 2,2-esnek. Ha finomabb munkákra használod az esztergát és nem centis forgácsot hasítasz naphosszat, akkor nincs értelme. A 3 kW-oshoz is ajánlatos ez az indítási mód. |
Bejelentkezés
Hirdetés |









