Fórum témák
» Több friss téma |
Fórum » Propeller Clock
Szia!
patexati féle smd rotor tudja a dcf szinkront vagy csak a másik, DIP tokos verzió? (lásd a mellékletet) Köszi a választ előre is! Üdv: Pali
Szia!
Változatlan formában sajnos egyik sem tudja. Az SMD kivitel (kb. 2 éve készült a terv) közelebb áll a mostani kapcsoláshoz. Az LM385 egyik fele fogadja az egyenirányító felül a modulált jelet, de az 5V -hoz komparálja. A mérések szerint jobb, ha a modulált jel nagy időállandóval képzett átlagához képest komparál. A DIP panelterven az LM358 egyik fele nincs felhasználva. Egy kis huzalozással ráépítheő a vevő (2 db 1N4148, 6 db 10k, 1 db 10uF, 1 db BC846 .. 848). A vevő rész rajzát régebben feltöltöttem már. A hozzászólás módosítva: Szept 6, 2012
Köszönöm! Olyan változat nem került fel amin rajta van minden ami kell a szinkronhoz?
Szia!
Még nem, hiszen az adatátviteli lehetőség is most augusztusban vált valóra. Rotor: Egy 16F886 DIP -es panelt alakítottan át: - LM358 5. és 6. lábát leválasztootam a földről. - A DIP6 Greatz alatt pont elfért "légszerelve" a két minimelf dióda és 4 db SMD1206 10k ellenállás, a 2 - 2 ellenállás középső kivezetése ment az LM358 "felszabadított" bemenetére - Az LM358 5. lába és a füld közé befér a SMD 10..22µF kondenzátor, - A Calibration láb jumpere helyére befért a BC846..848 -cal megvalósított inverter. A Calibration láb felhúzó és a tranzisztor bázis SMD ellenállása elfér valahol. A Calibration jumper és a pic lába közötti ellenállás helyére 0 ohm került. Panelterv készült már, de belőle panel és felépített rotor még nem. Bázis: A 16F886 -os bázisnál csak az RC0 kivezetése és az USB +5V közé került egy 100k ellenállás. A próbákat a rotoron 18F2620, a bázison 18F2550 -nek végeztem. http://www.hobbielektronika.hu/forum/getfile.php?id=174695 A hozzászólás módosítva: Szept 6, 2012
Szia! A 886 smd rotort át lehet alakítani majd a későbbiekben és készítek egy v6 nyáktervet is miben mindennek meglesz a helye de még a belevaló fejlesztés alatt van.. Ha lesz használható verzió megosztom a terveket,tapasztalatokat.
Szia! Rendben, nagyon köszönöm és várom!
Még egy kérdés: ahhoz jó lesz a már régebben ide felkerült 886-ossal tervezett, de 18F2550 -nel Hp41C által készített programmal működő bázis?
Szia!
Használható a 18F2550 -re épülő (16F886 -ra készült panel + 100k ellenállás az RC0 lábnál) bázis a 16F886 -os rotorhoz. Adatkapcsolatos bázis és rotor konfigurációk az alábbi kontrollerekkel lesznek: Bázis: RS232: 16F1825 (14 láb), 16F87-16F88-16F1827-16F1847 (18 láb), 16F1829 (20 láb), 18F886 (28 láb). USB: 18K14K50 (A16F1459 -be épen nem fér be a C -ből fordított kód, ~200 hely kellene még.) (20 láb) USB + RS232: 18F2550 (28 láb). Rotor: 16F1827-16F1847, 16F1829, 16F886.
Patexati 16F886 DIP rotor terve a kommunikáció vevőáramkörével bővítve. A hőmérő (két lehetőség is van a panelen: LM335 + LM334 vagy MCP9800), páramérő (HIH3610), fénymérő (fotoellenállás, fotodióda vagy fototranzisztor ), az RTC, az elem, a trimmer kondenzátor, a 32.768 kHz quartz lehagyható, de ekkor borulhat a súlyeloszlás. Ha a bázison megvan az érzékelő, a rotor megkapja a mérés eredményét...
Ebből azért már ki lehet indulni. Nem lenne rossz elhagyni róla az általad felsorolt dolgokat már csak költség szempontból sem.
Jól láttam, hogy a HIH3610 több mint 2000.- ???
Szia!
Igen, jól látod. Az MPXA6115 pedig nettó 3000 Ft körül van. http://fdh.hu/product/show/203129 Csak a bázisra érdemes beültetni...
Sziasztok!
Végre, akadt egy kis idő a továbbfejlesztésre: A kezelő programon is alakítottam. Megszüntethető a rotor parancskódolási bonyodalma. A kommunikáció lehetővé teszi, hogy az összes parancsot a bázis vegye, dolgozza fel és továbbítsa a rotornak. A beállításokat ezután a bázis RTC -je tárolja, de lehetőség van/lesz állományba való mentésre is. Időkezelés: Automatikus téli - nyári idő átállás, +1..-1 órás zóna eltérés kezelése a DCF időhöz képest. Ébresztés: Ünnepnap kezelés (Húsvét és Pünkösd is), páros páratlan (ISO) hét kezelése. Kontroller típustól függően 20 vagy 40 ébresztési időpont. PWM: Rotor fényerő és sebesség szabályzás (időzített és fénymérésen alapuló is), DCF77: Vételi statisztika 24 órára visszamenőleg. System: Programból állítható infra kódok, soros vonali sebesség, TxD és RxD polaritás (ha a kontroller támogatja). Közös kezelő program az összes kommunikációra képes bázishoz (USB és a soros porttal rendelkezőre is): USB: 16F1459 (végre belefért), 18F14K50, 18F2550, 18F2455 Soros: 16F1825 (belső órajel miatt DCF77 szinkronizálás szükséges), 16F1827, 18F1729, 18F14K22, 18F2420, 18F2520, 18F2620. A hozzászólás módosítva: Szept 10, 2012
További képek 1.
További képek 2.
A hozzászólás módosítva: Szept 10, 2012
Hát minden elismerésem!
Nem semmi munkát fektettél ebbe a projektbe az biztos!
Köszönöm... Még egy kicsit tesztelni kell...
Sziasztok!
Először is gratula a fejlesztésedhez Hp41C. Kérdés a video-fejmotoros kollégákhoz: Sikerül beszereznem pár video-fejet. Egyrészük, el is indult, de meg vagyok lőve azokkal, amikben M51721SL meghajtó van. Találkoztatok már ezzel a típussal? Méregettem, de még az IC hűtőbordája sem csörög össze egyik csatilábbal sem. A NET reménytelen, semmi nincs róla. Üdv: Zsolt
Szia!
Gugli első találata az általad beírt típusra: Bővebben: Link
Szia!
Köszönöm, nekem a típusra kb. ezer oldalt hozott ki, de egyiken sem volt adatlap (mondjuk itt sincs). Egyébként megy, csak ez a vezérlő 5V-ról nem indul. Az eddig próbált másik vezérlők, már 3-4V-tól pörögtek. Üdv: Zsolt
Sziasztok!
Fejlesztési tapasztalat: A soros kapcsolattal rendelkező bázis C programját megpróbáltam lefordítani a Microchip XC8 fordítóval 16F1829 kontrollerre: Assembler verzió - ingyenes: 3100 utasítás (37.8%) és minden funkciót ugyan úgy tud, mint a C, XC8 free mód - ingyenes: Nem fér el a kontroller 8K program memóriájában, 21 hibánál (nincs hely a szekciónak) abbahagyja a hibák kiírását, de már eddig is több, mint 1K -t tesznek ki a kiírtak. XC8 Standard mód - 495$: 7564 utasítás, majdnem tele a kontroller (92.3%), XC8 Pro mód - 999$: 5942 utasítás (72.5%). 60 napig ingyenes próbalehetőség. Vagy nagyon gyorsan kell dolgozni, vagy jóval nagyobb kontrollert kell venni. Reménykedek, hogy a 16F1459 kapható lesz két hónapon belül... A C18 fordító is 495$, ha már nem használhatjuk a student verziót, a C30 (24F, 30F, 33F családhoz) 895$, XC16 Pro 995$, XC16 Standard 595$ ...
A bázis C programja 18F2620 -ra fordítva:
Optimalizálás nélkül: 6191 utasítás, Teljes optimalizálással: 5197 utasítás. Itt nem olyan éles a fordított kód váltása. Kíváncsi vagyok az XC16, XC32 fordító tulajdonságaira...
Szia Hp41C
Egy kicsit kimaradtam. Most akkor hogy is van ez a fejlesztés? Nekem egy videó fej motorral szerelt prop_16F886 20/3 van mellé egy USB- 18F2550 bázis Ha jól értettem akkor átalakíthatom hogy a bázis kommunikáljon a rotorral. ezek az alkatrészek kellenek amiket itt felsoroltál? és a bázisba egy 18F2620? Ha segítesz átalakítom ennek megfelelően a jelenlegi órám.
Szia!
Az USB bázis 18F2550 -nek "mindenre" képes, a kommunikációra is, csak programot kell cserélni benne. Nem kell az áramkört változtatni. A rotor 16F886 -tal csak kompromisszum árán tehető alkalmassá a vételre, kevés benne a program memória. Ha marad benne a 16F886, akkor két választás lehetséges: - Az RC5 vétel kihagyása - nem nagy ár, a bázis veszi úgyis a parancsokat és adja tovább a rotornak. Nem lesz kompatibilis a kommunikációra nem képes bázisokkal. - A képek számának csökkentése 16 -ra. Kompatibilis marad a kommunikációra nem képes bázisokkal. Ha a rotoron kicseréled a kontrollert a lábkompatibilis 18F2620 -ra, minden elfér és még rengeteg programhely marad. A tesztek folyamatban... Közben egyre több változat készül el: Bázis: USB: 16F1459, 18F14K50, 18F2455, 18F2550. RS232: 16F1825, 16F1827, 16F1847, 16F1829, 18F2620. Rotor: 14 lábú kontrollerrel: 16F1825 - Nincs RTC, mérés (megkapja a bázistól), fényerő állítás stb. 18 lábú: 16F87, 16F88, 16F1827, 16F1847 20 lábú: 16F1829 28 lábú: 16F886, 18F2620 Sokakhoz még nincs panelterv...
Sziasztok!
nem csináltatott valaki véletlenül a 886 SMD változatából NYÁK-ot? Vevő lennék 1-re (sajnos mostanában nem jön össze a NYÁK gyártás).
A további tesztekhez 16F1847 I/P megvásárolva, 16F1459 I/P megrendelve. Sajnos 16F1825 I/P illetve 16F1829 I/P most nem kapható.
Szia Hp41C
Jó tudni hogy érdemes volt a 2550-es bázist megépíteni mert "mindenre" képes ![]() Hát a rotoron szívesen feláldozom az RC5 vételt. Nem áll szándékomba másik bázissal hajtani. Mit kell tennem hogy a rotor alkalmas legyen a vételre? Kell e kivenni, vagy beültetni valamit? Sajnos kevés időm van mostanság forrasztgatni. (hiányzik) A család szeretné ha építenék egy földgömböt de ennek nem merek neki látni kapcsolási rajz nyákterv és program nélkül. Valami ilyesmit gondoltam óra földgömb Valakinek lenne hozzá rajz nyák és program ?
Szia!
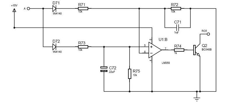
Sajnos most nmekem is elég kevés az időm... A rotorra fel kell tenni az itt feltöltött rajz szerinti áramkört. A 16F886 -os, fényerő szabályzós rotoron az LM358 egyik fele kihasználatlan, azt fel lehet használni. Az ábráról lemaradt, de az RC5 -re kell egy a PIC tápjához menő 10k felhúzó ellenállás is. A jó vételt adó tekercs véget kísérletezéssel kell megkeresni. Nálam egy video fejmotorral felépített bázison működik. A rotoron (sajnos) egy DIP6 tokos lassú Greatz van.
Itt van komplett kapcsolás is:
Bővebben: Link
Sziasztok!
Elindult a C nyelvű bázis a 16F1847 -tel, sajnos a 16F1827 -be nem fér bele (~300 utasítással több, mint 4k), ugyan azzal a programmal kezelhető, mint a 16F886, 16F88, 18F2550.
Szia Hp41C
Igen csak csend lett itt mostanság! Vajon kezd kimerülni a propeller óra iránt az érdeklődés? Lassan nekilátok átalakítani a rotort. Első nekifutásból nem tervezem a PIC cseréjét Tehát marad a 16F886 és megszüntetem az RC5 vételt, jelenleg nincsen jó távirányítóm sem ehhez a rotorhoz. A nyákot szépen átkötögetem a kapcsolási rajz alapján (remélem nem hibázom el) és szükségem lenne a programra amit be kell égetni a bázisba illetve a rotorba vagy az még nem publikus? |
Bejelentkezés
Hirdetés |

















Nem semmi munkát fektettél ebbe a projektbe az biztos!





