Fórum témák
» Több friss téma |
Épp az előbb írtam le hogy miért. Hogy mit csinálj vele azt majd holnap leírom, mert sokáig tart.
Szevasz,mert nagyon jó, és be vált végfok!, és dinamikus!,tökéletesen szól! És ezt a tökéletességet akarom vagy (akarjuk) át vinni nagyobb teljesítményre is!. Ennyi az egész.
Igazad van, nem láttam hogy mit írtál compaqamplifier-nek, akkor holnap varom a válaszod
Nem hiszem el, hogy nem elég 100W. Ha valakinek nem elég ekkora teljesítmény, az halláskárosodott. Tuc-tuc zenéhez, meg mp3-hoz bőven elég egy D osztályú erősítő is.
Quad 405 nem PA -ra lett kitalálva. De talán a quad 909 nagyobb táppal lead 4 ohmon 250W-ot. De 100W és 200W között nem hallasz 2-szeres különbséget.
Mar le írtam hogy a Quad két Reloop RSP 30-ast kellene hogy meg hajtson, és annak nem elég 100W!. Csak én ragaszkodom a Quad hanghoz, és ezért kellene meg növelni a teljesítményét, meg ha nem is terveztek PA-ra.
Építsd meg amit adtam, egy barátomnak építettem a 100w-os mellé, elég jól hallható volt a külömbség a két quad között. Az RSP-30-as egyébként 4 vagy 8 ohmos? 4-ohmra kell a három pár tranyó. Nem az RSP 30-nak van az a kocka magasa? Az valami botrány ahogy szól. Meghát érzékenység ugye..... Gondolom az adatlapján jó magas érték van odavakítva.
A hozzászólás módosítva: Okt 14, 2012
Igen 4ohmos a Reloop, és igazad van nem valami szépen szol, vagyis sok mely kevés közép, a magasak még el viselhetők, egyszóval dübög meg cincog. Igen 4ohmra kellene a 3 pár tranyo. És ITT van az adatlapja. Amúgy mit adtál, mit építsek meg?.
Erre gondoltam. Hát, nekem az a meglátásom, hogy szerintem ne ragaszkodj a quadhoz, mert ennél a doboznál, hidd el, nem fog érvényesülni az a plusz, amit egy quad ad neked egy másik tisztességes tranyós végfokhoz képest, inkább hátránnyal indul a max kimenő teljesítmény miatt. Más kapcsolással simán építhetsz 3-400W-os végfokozatot, aminek még a hangja is teljesen jó. A Melody erősítők között van egy 300W/4ohm 2 pár MJL21193/4-essel felépített kapcsolás, azt annó megcsináltam, annak igen jó hangja volt, egy egy RCF toppal próbáltuk, nagyon szépen szólalt meg, és minden a helyén volt. Azt például tudnám ajánlani. (Bocs , elnéztem, nem neked adtam)
És ennek a kapcsolását, és nyák terveit esetleg meg tudod nekem adni?.
Kapcsolást igen, de a nyák tervet már ne kérd, nagyon régen volt, és kézzel firkászott. Bővebben: Link De OFF vége. Meghajtónak egyébként nem feltétlen kell MJL , oda elég kisebb, olcsóbb tipus is.
A hozzászólás módosítva: Okt 14, 2012
Oke koszi szépen
.
Hídba kössed, az a jó megoldás, amúgy én is ezért szeretném 400 wattosítani de ez majd a jövő zenéje, meglesz az oklevelem át is tervezem majd 400 wattra híd nélkül
Idézet: „Csont nélkül ”A hozzászólás módosítva: Okt 14, 2012
200 wattos Quadot 405-öt építsél, azzal próbáld ki, tuti jó lesz.
Helló, mar építettem a 200W-os szeriaból, és nem nagyon szereti a 4ohm-ot, be szeret reccsenni!, 8 ohmal már tökéletesen megy!. Hídba ha kötöm akkor megint nem jó, mert nem tehetem 4ohm-ra!. Ha meg lesz az okleveled akkor úgy tervezd át hogy bírja a 4 ohm-ot, és ahogy mondod 400W-osra!
![]() A hozzászólás módosítva: Okt 15, 2012
Oksa, addig bird ki, akkor én is el fogom kezdeni, addig csak annyit tudok mondani hogy valaki küldött itt 4 ohm os 200 wattos quad ötleteket, azt építsed meg...
Csak az a baj velem hogy sok mindent nem merek megcsinálni hiába ha működik, de erre a quadra már én is kíváncsi vagyok. Állítólag egyik haverom haverja megcsinálta hogy rövidre zárta a quad végét és nem égett le, ütemre szikrázott neki a habfalkábel de aztán ki tudja mi az igaz ezekből az urbánus legendákból... Annyit tudna valaki segíteni hogy nagy teljesítményű tranyókat belinkelne amiből tudnék legózni. A hozzászólás módosítva: Okt 15, 2012
Na!, ez mar érdekel,fel tudod tenni a rajzát?. Amúgy elég türelmetlenen típus vagyok, miért nem állsz neki a közel jövőben a Quad áttervezéséhez?.
Csak hogy segítsek egy kicsit, tegnap fel mentem az Elektro Tanyára, és ott is régebben nagyon sokat foglalkoztak a Quad-dal, és ott az egyik manus azt írta hogy ő a védelmet egy az egybe ki iktatta, meg növelte a feszültséget, egy két módosítás itt ott és azt mondja ha akarná fel nyomhatna a teljesítményét akár 1000W-ra. Sajnos kapcsolási rajzot nem tett fel, csak beszélgetek egy csomót róla a fórumon. ITT beszélgetnek róla amúgy.
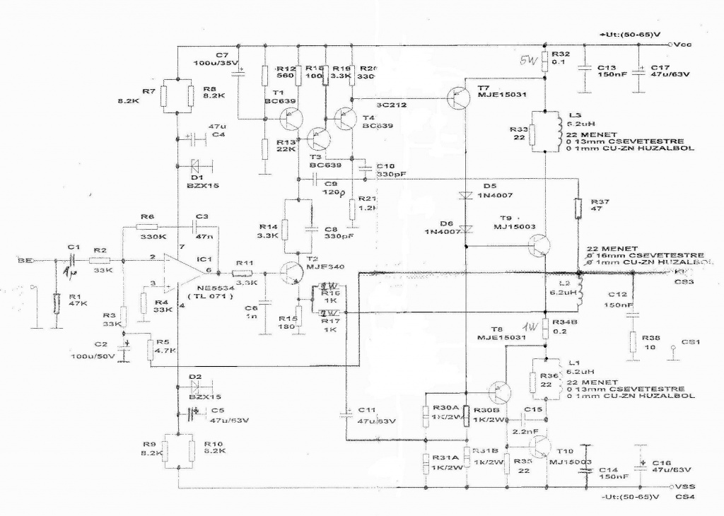
Szevasz, tegnap írtad ezt- ''Tegyük fel hogy az IC ezt tudja is, és a 26Vpp kijön a kimenetén, ennél több ugye nem tud. A végfok ezen erősít még 3,77x-eset, vagyis maximum 49V (98Vpp) lehet csúcsban a kimeneten, hiába magasabb a tápfesz. Ennek az effektív értéke kb. 34,8V, ami 8 Ωon 151,4W''. Ezzel rendben is van minden, de mi lenne ha az IC-t békén hagynánk, és a T2-es tranzisztorral csinálnánk valamit?, mondjuk nagyobb volna az erősítése!, ugyanis elméletileg az hajtsa meg a többi tranzisztort, vagyis az IC-é után mar az erősíti tovább a jeleket. Ez csak egy ötlet, lehet hülyeség, de lehet megoldás is.
Az IC-t sem lehet békén hagyni, mert a semmiből csak semmit lehet csinálni. Olyat kell keresni ami üzemi körülmények között is elviseli a +/-18V-ot. Az LF356 ilyen, és egyébként is a legjobb szerintem ebben az árkategóriában. Tehát a zénereket cseréld 18V-osra, az előtét ellenállásokat pedig akkorára, hogy 11-12mA folyjon rajta. T2 emitter ellenállása pedig a 180 helyett 150 ohm legyen. A lilával jelölt módosítások után már lesz elég kimenő feszültség (kb. 60-62V csúcsban), és a végfok paraméterei sem romlanak még (nem lesz nagyobb a torzítás stb.)
A kimenő áram viszont kevés lesz. Ami a legjobb megoldás lenne az az, hogy T8-T9-T10 helyett egy komplementer darlington párt használunk, de ilyen 120V-osnál nagyobb nem igen van, és az is aranyárban. A másik megoldás hogy a darlingtont magunk készítjük el, ez szimulátorban működik, de a valóságban szerintem nagyon gerjedékennyé tenné a végfokot. A harmadik, hogy emelünk az A osztályú fokozat áramán, (valamint megpróbálunk nagyon nagy bétájú végtranyókat beszerezni, főleg a T9 helyére). Ez a tápfesz emelésével alapból megtörténik, de lehet még emelni rajta a 4db 1k/2W cseréjével mondjuk 4db 910 vagy 820 ohm 2W-al. Ezeken viszont így már lesz 5,6W körüli disszipáció, tehát rendesen fognak fűteni. A szimulátor alapján a torzítás még ekkor is csak 0,01%-al lesz több. Ha sikerül nagy bétájú végtranyókra szert tenni, akkor 220-230W körül lesz 8 ohmon a kivehető teljesítmény. Ehhez persze hozzá kell állítani az áramkorlátot is, illetve T3-T4 áramának is utána kéne számolni, de szerintem azzal nem lesz gond.
Szevasz, az IC cseréje az rendben van csak a darlington tranyot nem értem minek kell a T9,T10-es helyére?, nem volna elég oda 3 pár Mj 15003-as tranyo párhuzamba egy egy 0,22ohmos ellenállással az emitteren?, azok mar elég tökösek, mondjuk a bétájukat soha nem mértem. Az A-ősztájú részt nem a T7-tranzisztor latja el, annak miért kell csökkenteni az ellenállásait?. Ja és a T3-as T4-es-hez milyen ellenállásokat kel tenni ahhoz hogy bírja a 4ohmot, és ne kapcsoljon be időnek élőt?. Te 8ohmra számoltál most220-230W-ot, és ha le terhelem 4ohmra, akkor a dupláját kapnám?.
A hozzászólás módosítva: Okt 15, 2012
A megfelelő kimenő áram előállítására felvázoltam 3 megoldást. Az egyik ezek közül a komplementer darlington (lásd a rajzon), csak ilyet nem nagyon kapsz 120V felett. Hiába kötsz párhuzamosan akárhány végtranyót, azoknak a vezérléséhez bázisáram is kell, nem is kevés. A harmadik megoldásként írtam le az A osztályú fokozat nagyobb áramon történő járatását (azért kellenek a kisebb munkaellenállások) , és a nagy bétájú végtranyókat mint lehetőséget. Ez a megoldás a legrosszabb, de a legkönnyebben kivitelezhető a számodra. Olvasd el figyelmesen amit írok, mert ha egymásba kevered a mondatokat akkor persze hogy nem fogod érteni.
Elméletben így elérhető a 400W 4 ohmon, a gyakorlatban viszont ezzel a megoldással nem, mert ahhoz kell legalább 3 pár végtranyó (inkább 4), és a kétszer akkora kimenő áramhoz arányosan nagyobb bázisáram is. Számolj utána: az A osztályú fokozat árama 50mA körül van, de emeljük 100mA-re. Egy átlagos 60-as bétájú végtranyón ebből lesz 6A-es kollektoráram. A 4 ohmos terhelésnek pedig kellene 15A. A hozzászólás módosítva: Okt 15, 2012
Na oké, értem a lényeget, én maradnék akkor annál a megoldásnál hogy négy pár vegtranyót tennék bele (MJ15003-ast), és az A-osztály fokozat nagyobb arámon járatása maradna megoldásként, és akkor csökkentem a 4 darab 1K ellenállásokat 910ohm-820ohm-ra, és ezekkel az ellenállásokkal fogom majd tudni gondolom be állítani azt a 100mA-ert. Egy kérdés hol fogom tudni merni azt a 100mA-ert?, be tudnád nekem jelölni a rajzon hogy hol mérjem?. Ezt akkor vegyük úgy hogy meg oldódott, de még ott van nekünk a T3-as és T4-es, azokkal mi legyen, hogy tudnánk ki silabizálni hogy ne korlátozzon még időnek élőt?. Vagy iktassam ki teljesen a rajzról mondjuk így ahogy a rajzon szerepel?.
Négy végtranyó szerintem nem kell, 3 pár és 300-350W/4ohm elég. Az A osztályú fokozat áramát nem kell mérned, számolni kell. Az ellenállás kupac (4db 1k/2W) nagyjából féltápfeszültségen van, ami esetedben 68V ahogy írtad. A 4db ellenállás eredője 1kohm, I=U/R vagyis 68/1000=68mA fog ott folyni. A 4db 820ohm esetén pedig 83mA, az már elég. De mérni is tudod a 2-2 ellenálláson eső feszültséget, majd abból áramot számolsz. A T3-T4 impedanciát illeszt az A osztályú fokozat számára, azzal nem kell foglalkozni. Amiről te beszélsz az a T5-T6-ból álló áramkorlát, azok előfeszítő ellenállásain (2db 15k) kell majd növelni, de ezt had ne számoljam most ki. Semmiképpen se hagyd ki belőle, mert nem lesz olcsó mulatság egy zárlat vagy túláram, plusz a javítással járó hercehurca, idő stb.
A hozzászólás módosítva: Okt 15, 2012
Nagyon szépen köszönöm a fáradságot, és a türelmedet! Király vagy!
, le is rajzolom az egészet hogy nehogy el felejtsem . Akkor marad a 3 pár tranyo, és igazad van a T5-T6-os tranyok felelnek az áramkorlatért, én néztem el itt a dolgokat. Még egy útólsó kérdés, -ha párhuzamosítom a vég tranyokat, esetemben Mj 15003-asokkal, megfelelő lesz a 0,22ohm-os ellenállás-ok minden tranzisztor emitterére?.
Mindig le marad valami, és utólag jut csak eszembe, a (2db15k) hogy számolom ki, hogy megfelelő legyen 300-350W-hoz?, nem muszáj te ki számoljad ha tudom ki számolom én!
A 0,22 fűteni fog, 0,1-et tegyél.
Le lett írva vagy ebbe vagy a VF2-es topikba a méretezés, de úgy is kell majd kísérletezned vele a tranyók nyitófeszültségének szórása miatt (célszerű az ellenállást 2db sorba kötésével kialakítani, akkor pontosabban beállítható). Vagy a zéneres-ellenállásos megoldást választani ahogy a Ludwig mod-ban is van. Ami biztos, hogy a sönt értékét kisebbre kell majd venni, 0,05 ohmra vagy még kisebbre, ennek is utána kéne számolni.
Találtam még régen erről leírást a neten, azt csatolom ha segít. A hozzászólás módosítva: Okt 15, 2012
Oké, akkor azt teszek!. Tudsz meg nekem akkor segíteni a T5-T6-os tranyokkal kapcsolatban?.
Jó igen oké de a 200as az mit csinál vele?
Ez mondjuk egyértelmű hogy a szorzót is emelni kell, a második fokán minimum 10szeresre kb...(nincs kedvem most matekozni) persze az egyik bd242öt ami fölül van, azt nagyobra kell cserélni mint béta mint teljesítmény tekintetében. Ge Lee egyébként te is jó fele kapálózol. Az a baj hogy ezek a kis bc212ök nem durrannak el ++80 volton? Tehát ezeket is kell okosítani...
Vagy 4 is lehet a 2sc5200ból...
|
Bejelentkezés
Hirdetés |





Csak hogy segítsek egy kicsit, tegnap fel mentem az Elektro Tanyára, és ott is régebben nagyon sokat foglalkoztak a Quad-dal, és ott az egyik manus azt írta hogy ő a védelmet egy az egybe ki iktatta, meg növelte a feszültséget, egy két módosítás itt ott és azt mondja ha akarná fel nyomhatna a teljesítményét akár 1000W-ra. Sajnos kapcsolási rajzot nem tett fel, csak beszélgetek egy csomót róla a fórumon. 



, le is rajzolom az egészet hogy nehogy el felejtsem



