Fórum témák
» Több friss téma |
- Ez a felület kizárólag, az elektronikában kezdők kérdéseinek van fenntartva és nem elfelejtve, hogy hobbielektronika a fórumunk!
- Ami tehát azt jelenti, hogy a nagymama bevásárlását nem itt beszéljük meg, ill. ez nem üzenőfal! - Kerülendő az olyan kérdés, amit egy másik meglévő (több mint 17000 van), témában kellene kitárgyalni! - És végül büntetés terhe mellett kerülendő az MSN és egyéb szleng, a magyar helyesírás mellőzése, beleértve a mondateleji nagybetűket is!
Van ez a kapcsolásom, éppen most tanítják a műveleti erősítőket, de ilyen nem szerepel, hogy az intertáló bemenet a kimenetre vissza van csatolva. Ez milyen kapcsolás amúgy?
Mi történik, ha a melléklet szerint egyszer +10 és -10V-ot kapcsolok az invertáló és neminvertáló bemenetre?
Szia!
Ez egy ún. követő erősítő. Kicsit jobban mélyedj el a témában: Bővebben: Link
Akkor magyarán a bemenetre kapcsolt feszültség jelenik meg a kimeneten, ugye?
Köszi amúgy!
Sziasztok
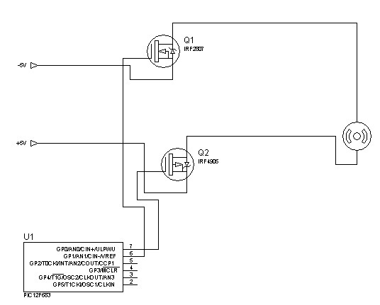
PIC-el szeretnék 2 darab FET-et meghajtani, egyik N-es a másik P, körülbelül 5A és 15V kell nekik. Kérem akinek lenne tippje hogyan oldjam meg ezt úgy hogy egyszerre működjenek és olcsó legyen, ne tartsa magában. Köszönöm.
Szedd elő az összekapcsolni szándékozott eszközök adatlapjait, és azokból tájékozódsz, és tervezed meg a kapcsolásodat.
A mikrovezérlővel kapcsolni vágyott FET -el szemben követelmények támasztódnak. Először is a legalapvetőbb, hogy a FET logikai szinttel kapcsolható legyen. A MOS FET -ek teljes nyitásához többnyire 5 - 10 V feszültség szükséges, csak a logikai meghajtásra tervezett eszközök tudnak 5 V -ról teljesen kinyitni, de egy 3,3 V -os mikrovezérlő nem. Ilyenkor a FET meghajtására erősítő, illesztő fokozatot kell beiktatni. A legjobban akkor jársz, ha ezt egy FET meghajtó IC -vel teszed.
Sziasztok! Tudna valaki ajánlani egy kapcsolási rajz szerkesztő progit? Lehetőleg ingyenest, és a linket, ahonnan letölthetném.
Köszönöm!
Hello! Igen megfelelnek, bár egyik sem szükséges, tekintettel arra, hogy a terhelésed feltehetően ohm-os jellegű. üdv!
Hello! Azt hozzátéve, hogy nem így kell vezérelni ahogy rajzoltad, hanem a neminvertáló bementet kell, a GND-hez képest. Mint ahogy a kimeneti feszültséget is a GND-hez képest kapod. A GND pont a +-15V közös pontja- üdv!
Köszönöm válaszodat.
A kapcsolás viszonylag egyszerű, de tapasztalat híján nem tudom miféle IC-t használjak ami mindegyik FET-et tudná kapcsolni. N fet: IRF2807, P fet: IRF4905, és a PIC egy 12F683. Társítottam egy képet az elméleti problémáról. Mivel a motornak mind a két pólusát szakítanom és vezérelnem kell, ráadásul PWM-el, ezért választottam ezt a megoldást, és ezeket az alkatrészeket. De eddig még nem jöttem rá mire lenne szükségem ahhoz hogy ez így működjön és olcsó legyen. Körülbelül 20A-t kell kapcsolniuk. Köszönöm.
Hello! Köszönöm szépen! Még mindig az infrafilmes projekt, szerintem ohm-os a terhelés! Kíváncsiságból megnéztem multiméterrel is, hogy mit mutat, 1156 ohm a film ellenállása. Ebből ha jól tudom az R=U/I képlettel számolható a teljesítménye, ami 42,63W-ra jön ki (panellakás, csak 222V van a konnektorban), ez illik a 40W névleges teljesítményhez, ebből adódóan szerintem tisztán ohm-os a terhelés.
A hozzászólás módosítva: Szept 11, 2013
Szia! Köszi, de valamiért nem tudom megnyitni...
Nem csodálkozom rajta. Oda varázsoltam az elejére egy v betűt
Helyesen: Bővebben: Link
Szerencsésebb lenne, ha valamilyen IRL típust használnál. Ezzel együtt megnézném, hogy a FET -ek vezérlési szintjei hogy alakulnak, mert szerintem a P csatornás FET -eket negatívban kell vezérelni. Ezért is javallottam a megfelelő FET meghajtó IC kiválasztását.
Sziasztok, van pár trimmer potim , és azt szeretném kérdezni, hogy amelyikre nem az értéke, hanem például ilyen szánok hogy ;
B102 , B222 és hasonló hogyan tudom meg , hogy milyen értékűek , van erre valamilyen táblázat?
102 ez úgy áll össze, hogy az első két szám után annyi nullát írsz mint a harmadik, tehát 10_ 00 vagyis 1000 azaz 1KOhm.
Az ellenállás értékekre nem térek ki, a B valószínűleg a logaritmikus szabályozást jelöli.
Trimmer poti nem szokott csak lineáris lenni! Eszetlen távolkeletiek fordítva becézik és betűzik a lineáris és logaritmikust, mint mi.
Most, hogy mondod, tényleg oda van írva, hogy trimmer!
Sziasztok!
Van egy házilag épített 12v os akkumlátor töltőm ami tartalmaz egy hálózati transzformátort+ egy egyenirányítót ami hítőbordára van szerelve, a kimeneti feszültség 13.9v és elvileg 6 amperel tud tölteni, ha csatlakoztatom a 100 ah akkumlátoromra az akkumlátoron töltés közben egy fél óra elteltével a feszültség felmegy 15.8 -16.5 v ra amig a töltő rajtavan. Ez normális?Pedig a töltő nem tölt 14v nál többel. Köszönöm!
Ott valami hiba van. Vagy a méréssel, vagy a töltővel.
pedig több műszerrel is mértem és ennyit mutatott, ha egy óránál tovább maradt a töltőn felment majd 17 v ig, de amint leveszem a töltőt széplassan fél perc alatt viszaesik 13.2 v ra, egy félora mulva 12.7 v ra.de a töltés allat felszökik nagyon, az akkumlátor elég hevesen pezseg töltéskor.
nem lehetséges hogy az akistőltőből hiányzik valami korlátozó? nemtudom a gyáriakban vane és mekkora feszültséggel töltenek. A hozzászólás módosítva: Szept 11, 2013
Szerintem az akku halott. A gyári töltők 14,4V-nál kikapcsolnak.
A hozzászólás módosítva: Szept 11, 2013
Az akkumulátor mint egy puffer kondi működik. Ezért megy fel a feszültség.
Nincs hiba a méréssel. Mivel szűretlen a töltő, így az effektív feszültség 13,9V. Az aksi meg úgy viselkedik, mint ha kondenzátor lenne, és csúcsértékre töltődik...
Ha nagyon pezseg rossz cella, /cellák/ van az akkuban. Savmérővel ellenőrízheted.
Rosszul lett méretezve a töltő, aki csinálta az nem számolt azzal, hogy az aksi csúcsértékre fog feltöltődni, ami nem túl hasznos ebben az esetben az aksi számára.
|
Bejelentkezés
Hirdetés |






Helyesen:





