Fórum témák
» Több friss téma |
- Ez a felület kizárólag, az elektronikában kezdők kérdéseinek van fenntartva és nem elfelejtve, hogy hobbielektronika a fórumunk!
- Ami tehát azt jelenti, hogy a nagymama bevásárlását nem itt beszéljük meg, ill. ez nem üzenőfal! - Kerülendő az olyan kérdés, amit egy másik meglévő (több mint 17000 van), témában kellene kitárgyalni! - És végül büntetés terhe mellett kerülendő az MSN és egyéb szleng, a magyar helyesírás mellőzése, beleértve a mondateleji nagybetűket is!
Sziasztok, vettem pár 1 N 5408 diódát, ha polaritás helyesen kötöm a 19V os akksira 18.5V-ot mérek, ha fordítva akkor kb 15V-ot ez jó így? Csak az áramot nem engedi folyni ha fordítva van bekötve? A mási kérdésem, ha emögé a dióda mögé teszek majd kondit és a tápot rosszul dugom rá akkor a dióda meg fogja védeni?
Szia!
Köss a diódára egy fogyasztót, például egy izzólámpát és úgy is mérd meg. Ha terhelés nélkül mérsz, akkor a dióda szivárgóárama miatt lehetséges, hogy 15V-ot mutat a műszered.
Így lesz közös pont. A talp alakú rajzjelek közös testpontot jelentenek.
Az nem probléma, hogy ennek a Pd értéke 35W?
Az adatlapján a másik verziók 150W-osak.
Az már régen rossz lenne, ha száz wattokat kellene eldisszipálnia (hővé alakítania) annak a FET-nek. Jó lesz. A szigetelt tokozás miatt más a Pd értéke.
A hozzászólás módosítva: Okt 18, 2014
Sziasztok, a kérdésem a következő lenne, ha a 18V-os tápot megcserélem a kondi elfüstöl, miért nem védi meg a dióda? hogy tudom megvédeni fordított bekötés ellen a kondit?
Bocs semmi, nem csak a tápot cseréltem meg hanem a diódát is a + lábbal együtt átvittem a másik oldalra.
Sziasztok
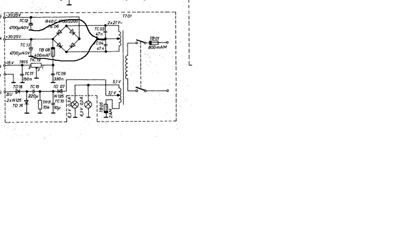
Ez egyébként is egy érdekes kapcsolás A diódahíd alsó fele negatív feszültségre akarja húzni a kimenetet, a felső pedig pozitívra. Látványos jelenségeket produkálna, ha valaki megcsinálná. Szerintem el van rajzolva, nem?
Picinység, a hozzánemértők megtévesztésére. A váltót az AK -k közös pontjaira, a + a közös katódon, a - a közös anódon. A trafó közepelése csak annyit változtat a dolgon, hogy nem híd kapcsolás lesz, hanem két db kétutas összerajzolva.
A hozzászólás módosítva: Okt 18, 2014
A Magnósok Évkönyvében meg a többi Csabai könyben rendszeresek voltak az elrajzolások. Nekem fel sem tűnt.
Sziasztok!
A nagyszobaban szeretnem kicserelni a regi csillart egy modernebb megjelenesu spotlampas vilagitotestre. A csillar csillarkapcsoloval volt mukodtetve, ezt sima kapcsoloval szeretnem. A problemam a kovetkezo: a mennyezetbol ketto fazis es egy nulla jon ki, a falbol a kapcsolonal szinten (ketto fekete es egy kek). A csillarkapcsoloba mindket fazis be volt kotve, itt azonban - akar az egyiket, akar a masikat kotom be - mindenkepp sotetseg az eredmeny. A kerdesem tehat az, hogy mit csinalok rosszul, milyen modon kossem be? Vagy esetleg kozositeni kellene a ketto feketet?
Szia!
A csillárkapcsolóba 3 vezetéket kell bekötni. A bejövő fázist és a két függetlenül kapcsolható elmenő fázisokat.Egyébként nem muszáj kapcsolót cserélni a csillár megszűnése miatt.
Szia,
addig ertem, hogy a csillarkapcsoloba 3 vezetek megy/ment be. A kapcsolo maga amugy jo volt, csak kb. 25 eves szegenyem, ez ido alatt eleg sokat veszitett az esztetikai ertekeibol... Csak "sima" kapcsolom van itthon, vagyis az erdekelne tulajdonkepp hogy ebbe hogyan kossem a vezetekeket. Az uj lampan is amugy fazis - foldeles - nulla jelolesek vannak, sorkapcsos megoldassal, ebbe is be kell kotnom mindketto fazisvezeteket, vagy eleg csak az egyiket? (vedofoldelesem nincsen, csak a furdoszobaban)
miért száll el a biztosítékom ha rákötöm a trafót? 400 mA es a biztosíték, a trafó pedig csak 217mA
Az hogy lehet? Most lett véve (230/24-2,08A) forrasztópákához, ha nem kötöm rá a pákát akkor sem kéne elszállnia, nem?
Remélem a kép alapján megérted az áramkör működését: Bővebben: Link. Természetesen a két elmenő fázisvezető közül csak az egyiket kell bekötni.
Biztosan a szekunderre akarod rákötni a villanyt.
Ez alapjan a nullat nem is kell bekotni a kapcsoloba?
Nem kell bekötni, mert elég egy helyen megszakítani az áramkört. Fix telepítésű készülékeknél csak a fázist szakítjuk meg, felesleges a nullát kapcsolni.
Koszonom a kimerito valaszt, mar eleg sotet van, holnap kiprobalom.
Üdv! Nem tudtam hova feltenni ezt a kérdést ezért ide írom. Kollégiumban lakom és van TV- szolgáltatás a szobákban, most vagy egy CRT-TVnk a fali aljzatba csatlakoztatva nézzük. Mivel a készülék le lesz cserélve helyhiány miatt egy monitorra, (2 HDMI 1 D-Sub csatlakozó) laptophoz ezért az lenne a kérdésem hogy hogyan tudnám megoldani a TV-zést ? Valamiféle USB-s tuner segítségével esetleg valaki valamit tud ajánlani ?
A trafó indulóárama pukkantja el a biztit.
Tegyél a primer oldalra T630mA, vagy T800mA biztit. (A T fontos, mert az a lassú karakterisztikás.) (Ha I. év osztály szerint készíted a burkolatot, akkor mindkét ágat biztosítani kell a betáp felől.) Tegyél a szekunder körbe egy T2,5A, vagy T3A biztit, és akkor a trafó túlterhelés ellen védve lesz.
Üdv! Elég kezdő vagyok az elektronikában ezért szeretnék egy kis segítséget kérni, van egy vezérlő panelom ami 24V tápfesszel működik, és a táp résznél van egy
kép 2x10mH 1A tekercs ami szétolvadt, meg mellette lm7815 felpuposodva, szóval eléggé oda van, de szeretném megmenteni, már ha lehetséges, viszont ez a tekercs elég drága alkatrész, olyan 5-600ft+ postánál olcsóbban nem találtam, viszont tudnék bele bontottként 2x27mH tekercset tenni, az van itthon a kérdésem, hogy azzal lehet-e helyettesíteni? A hozzászólás módosítva: Okt 20, 2014
Lehet helyettesíteni azzal. De miért nem hibás alkatrészekről tettél fel képeket?
itt a kép a hibás panelről
Köszönöm, ilyenre gondoltam én is, csak ugye akkor az antenna helyett a fali aljzathoz kell csatlakoztatnom. Mert ugye nekünk nem az antennára csatlakozik a TV hanem egyből a műsort kapjuk. Azt nem tudom hogy kábelen, vagy műholdon keresztül kapja-e a kollégium az adást, vagy ebben az esetben mindegy mert működni fog ezzel a tunerrel ?
A hozzászólás módosítva: Okt 20, 2014
|
Bejelentkezés
Hirdetés |









