Fórum témák
» Több friss téma |
Mielőtt kérdezel, a következő két dolgot ellenőrizd!
I. A helyes tápfeszültségek megléte.
II. A kimeneten van-e egyenfeszültség.
Élesztés.
Üdv. A teljesítményviszonyokhoz szeretnék hozzászólni. Az az erősítő, (EBS 350W) ami rendszeresen túlvezérelve volt használva, +/- 62V-os táppal nem tudta tönkretenni azt a két darab EMINENCE Gamma 10 A hangszórót, amiket egy meghibásodás következtében a kimenetre kerülő 19V effektiv 50 herces brumm kevesebb mint 5 perc alatt a másvilágra küldött. A tulaj bár vásárolt két új Gammát, de még mindig az újratekert hangszórókkal bőgőzik. Azt mondta, amíg bírja, nem cseréli ki. Bár eredetileg élére tekert lapos aluhuzallal készült a lengő, most 0,25-ös rézzel van tekerve. A 19 Veff értéket én mértem még a javítás előtt, ami ugyebár még a 5,42 ohmos DC ellenállást figyelembe véve is 67 W hangszórónként. Ettől biztosan kevesebb tette tönkre, hiszen a dc ellenálláshoz mindenképpen hozzáadódik valamekkora impedancia is. Papíron a hangszóró 300 W rms. Üzem közbeni még nem klippelő szinusz jel több mint 150 W hangszórónként (8 ohmot feltételezve). Ahogy a tulaj használja, bőven felette van. A tanulság levonható. Ahogy írod, odafigyelve bátran használhatő nagyobb erősítő, gerjedésre, búgásra pedig oda kell figyelni, mert akkor hiába a nagyobb terhelhetőség.
Sziasztok!
Tanácsot szeretnék kérni három erősítő panellel kapcsolatban. Ezek előreszerelt cuccok és véleményeteket szeretném kikérni hogy a 3 közül melyik lehet a legjobb választás. Mindhárom TPA3116 -tal van szerelve, 2.1 csatornásak, de kicsit másabb a felépítés, meg a kondik. 1; - Add meg a link feliratát 2; - Add meg a link feliratát 3; - Add meg a link feliratát Tudom így ránézésre nehéz megállapítani hogy melyik lehet jobb, de mégis ez lenne a kérésem ![]() Kocsiban lenne elsősorban használva, ezért lehet ez nem is lenne jó a 3., mert elvileg 18V-24V táp kell neki. Az első kettő már 12V-tól megy. Meg még egy OFF topik kérdésem lenne hogy ha egy trafónak van 3 AC kimenete, 11V-1A, 11V-1A és 12V-1A, akkor ezeket lehet e összekötni és utána egyenirányítani? Hogy 3A terhelhetősége legyen. Mert az alapsztori hogy kaptam egy Orion mélyládát amiben meghalt az elektronika, de jó a hangszóró még jó és ezt szeretném használni. ![]() Nagyon köszönöm előre is a segítséget! A hozzászólás módosítva: Aug 9, 2015
Az lehetséges hogy egy 100w mono erősítőre rá kapcsoljak 2X50w hangszórót?
Akár 1 W-osat is ráköthetsz, csak ne hangosítsd fel jobban mint azt a hangszóró elbírja.
A 2 db 50 V-os hangszórót vagy sorba, vagy párhuzamosan tudod kötni. Mindkét esetben duplázódik a teljesítmény, de a sorba kötésnél duplázódik az impedancia (pl. 2 db 8 R esetén 16 R), párhuzamos kötésnél feleződik az impedancia (pl. 2 db 8 R esetén 4 R). Fontos! A hangszórók terhelhetősége ködös fogalom, általában nem azt jelenti, hogy mekkora erősítő kell hozzájuk. A legegyszerűbb megoldás mindig az, ha hallgatod a rendszert, és ha már hallod hogy torzít valami, akkor ott megállsz a hangerővel.
Szia!
Szerintem a három közül a legjobb választás ha egyiket sem veszed meg. Nézd meg a TPA3116D2 adatlapját, és mindjárt kivilágosodik, hogy ez az IC sem tud csodát tenni, 12V-os tápon kb. 2x20W (4 Ohm) + 1x40W (2 Ohm) fog kijönni belőle. Mellesleg ezekkel a távolkeleti modulokkal sokszor van baj, ami tervezési mulasztás eredménye.
Az elsőn legalább van masszív tápszűrés, de, ha ugyanaz az IC van rajta ami 4.5V-tól már megy, akkor mindegyik megy 12Vról. Kölönböző feszültségű szekundereket nyílvaló, hogy nem lehet összekötni.. A két 11V-ost már lehetséges,de érdemes mindegyiken külön diódákkal egyenirányítani, nem összekötni és egy egyenirányítót csinálni a egészre.
és Buvarruha
Köszönöm a válaszokat. Tudom 12V-on kevesebb lesz a teljesítmény, de így mint laikus ezt találtam ami jónak tűnt (némi utánaolvasás után). 12V-ról sokkal többre tudnék menni egy másmilyen IC-vel? Amiket találtam nem tudtak jóval többet. Meg a hangerő éppen lehet így is elég lenne. Szerintetek kihajtaná ezt a kis ládát, meg még két hangszórót? Nem szükséges hogy remegjenek az ablakok a kocsiban ![]() Még egy picit a trafóra visszatérve, hogy egyenirányítás után sem érdemes összekötni őket? A ládában lévő tápegység elektronikája még lehet működik. Majd kimérem hogy ott mekkorák a DC feszültségek.
Különböző feszültségeket sehogy sem lehet összekötni. Gondold végig a nagyobb fesz lenne csak terhelve a többi nem csinálna semmit. A kimenő teljesítmény a tápfeszültségtől függ, a 12V, az 12V bármilyen erősítőről is van szó, nagyobb kimenőteljesítményhez nagyobb tápfesz kell. 12V-ról hidalva kb. 20-25W vehető ki 4ohm-on. A TDA IC-k doksijában írnak nagyobb teljesítményt 10%THD mellett, ami iszonyatosan sok, egyszerűen értelmetlen adat, az autórádiók 45W-os kimenőteljesítménye is vicc. Vannak IC-k amik részben kapcsolőüzeműek és saját maguknak álítanak elő nagyobb tápfeszültséget, de ahhoz elég sok külső alkatrész kell, ezért nem nagyon használják őket autómagnókban, ráadásul hűthetetlenek lennének olyan körülmények között. Mindebből következik, hogy ennek az erősítőnek semmivel sem lesz nagyobb kimenőteljesítménye, mint a magnónak (ha hidalt a magnó, ami szinte biztos), tehát nem is érdemes megvenned, ha ez a célod.
Idézet: „Különböző feszültségeket sehogy sem lehet összekötni.” Párhuzamosan tényleg nem, de sorosan lehet.
Üdv!
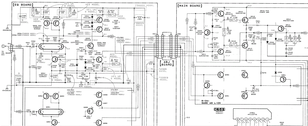
nem biztos hogy itt kellene megkérdeznem ezt, nem vagyok benne biztos de, feltenném a kérdésem. Van egy Sony TA-F 690es erősítőm és az a gondom vele hogy a rajz szerint beállítom 24mv bias munkapontot de a végfokon és a meghajtó tranz. sokkal több feszültség van mint a rajz szerint, tehát vagy a munkapontot állítom be a rajz szerint vagy a végfokon lévő feszültségeket a rajzhoz melyik a helyes? Üdv,Jani
Ha már úgyis megvan, akkor feltennéd nekünk is rajzot és hogy hol mérsz? Előre is köszönöm (a többiek nevében is)
RT301 és RT 351 állítom a munkapontot és VH4 mérem és min ezt melegen tehát 15-20 perc után feltenni nem engedi a rajzot mivel nagyobb mint 2mb de adok egy link-et.
Bővebben: Link A hozzászólás módosítva: Aug 10, 2015
Írd rá a mellékelt rajzra a rendellenesnek ítélt feszültségeket!
Nem tudom rá írni de pldául 2sc 3423 tranz.1,3v helyet1,7-1,8 vagy 2,1v helyet 2,6-2,7 telefonról írok ne haragudj nemsokára gépelé ülök
Ez azért nem olyan durva. A végtranzisztorok voltak már cserélve?
Nem voltak gyári az egész a hálozati feszültség nem befolyásolhasa a végfokon lévő feszeket mivel 220-230v van írva az erősítőre nálunk meg 234-235v a hálozati fesz?
Ezek a feszültségek nem függnek a hálózati ingadozástól.
Az erősítő működésében tapasztaltál valami rendelleneset?
nem talán az hogy elégé melegszik a végfok ha 24mv be van állítva de a végfoknak 54.5v kellene kapnia de 58v mérek
Az állítás előtt mennyit mértél a VH4-en?
A tápfesz terhelés hatására esni fog, ezek nem kicentizett értékek.
20-24mv mértem de úgy elégé melegszik a végfok még üresjáratban is vagy ez így természetes? még egy kérdésem lenne akkor mihez állítsam a végfokot 24mv munkapontot állítsam be vagy állítsam a rajz feszekhez a munkapontot?
A melegedés természetes velejárója ennek az erősítőnek. A mérési ponton ugyan lejjebb is veheted a feszültséget, hogy kevesebbet fűtsön, ezzel viszont a torzítás növekszik valamelyest. Inkább nem piszkálnám
![]() Az általad észrevételezett eltérések bőven beleférnek a MOSFET gyártási szórásába, azok az értékek inkább csak tájékoztató jellegűek a doksiban, nincs vele semmi teendőd. Tedd rá a burkolatot mielőtt valami kárt tennél benne
üdv QUad 405- még dolgoztam vele discoba bébi reflex hangfalakat ment vele rendesen megtépte
meg mélyeket is 2-Db volt nekem anno utána váltotam siva végfokokra 7-év után én megvoltam elégedve QUad 405- akárki mit mond pár bulit lenyomtam velük
rendben akkor vissza állítom 20-24mv értékre 15-20perc üresjárat után és úgy marad remélem kibír még vagy 10-20 évet köszönöm Kolléga.
Szia! Az nem baj, hogy nyolc évvel ezelőtti hozzászólásra reagálsz, de ilyen helyesírással a modik könnyen bevágnak a frizsiderbe. Mondjuk ebben a melegben...
Nekem is van egy príma Sony erősítőm. Meleg időben, vagy erősebb hajtáskor dugasztápra kötött PC-ventilátorral hűtöm a szellőzőnyílásán keresztül.
Csináltam én is csak belehordja a port elég gyorsan de attól még jó mert lehűti köszi kolléga
Idézet: „54.5v kellene kapnia de 58v mérek” Ennek magyarázata lehet, hogy a transzformátora 220V feszültségre méretezett ami ma már 230-240V. Nézd meg, esetleg van rajta 240V-ra átkapcsolási lehetőség.
Üdv
Én is ezt kérdeztem az egyik kollégától azt mondta nem befolyásolja nincs rajta kapcsoló de 220-230v van rá írva köszi a tippet.
Üdv. Erősítők, végfokok karbantartása, javítása folyamán találkoztam néhány különböző ventillátor vezérléssel. Volt amelyik folyamatosan ment maxon, volt ami állandó lassú szellőztetést csinált, volt ami hőfok függvényében változtatta a fordulatszámát, de a legkevésbé poros az volt, amelyik egy bizonyos hőmérséklet után teljes fordulaton úgymond átöblítette a rendszert. Valószínűleg az erős öblítés kisöpri a port is, a hosszú szünetekben pedig nem is kerül be sok. Hátránya, hogy nem ez a megoldás a leghalkabb.
|
Bejelentkezés
Hirdetés |

















