Fórum témák
» Több friss téma |
Fórum » MIG/MAG/Co2 hegesztő készülékek házilag
Témaindító: electorkalandor, idő: Feb 19, 2009
Témakörök:
Köszi a segítséget a vezérlőkkel kapcsolatban. Kiderült, hogy nem kell építenem egyet.
Eszembe jutott, hogy régebben vásároltam (vagy beszámítottam ilyesmit már nem emlékszem). Nem tévedtem. Teszek fel róla képet. (Wel4-2) A hegesztőmhöz egy ismerősöm ugyan adott egy gyári vezérlőt relével együtt, de inkább a másikat használnám. Az jobbnak tűnik, mint a gyári. Találtam 2 új kondit is. Ezek jól lesznek majd simítónak? Sikerült bekötnöm, mert megvoltak a vezetékek a nyomógombhoz és a motorhoz. A tápot meg a graetz alapján megtaláltam. Egyedül azt nem tudom, hogy ennek a relévezérlése hogy történik. (előszöt ezt szeretném működésre fogni utána nekiállnék a trafónak) A hozzászólás módosítva: Jan 22, 2016
A kondik feszültsége jó de a kapacitás az kevés. Nálam a 30 éves TRAKISZ-ban (160 A ) hat darab 10000 µF van.
A hozzászólás módosítva: Jan 25, 2016
Köszi!
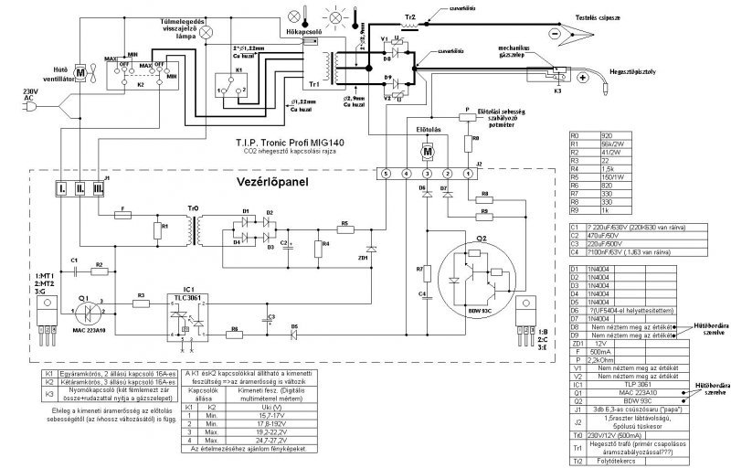
Én is erre gyanakodtam, hogy ekkora kapacitás kevés lesz. Viszont van baj. Mértem üresjárási áramfelvételt, eléggé aggasztó a dolog. 10 ampert felránt az első fokozatban. Kiszereltem az egyenirányítót, a fojtótókat és minden mást a szekunder oldalról. Áramfelvétel maradt magas. Annyi legalább kiderült, hogy a hőkapcsoló működik. Elvileg ez egy T.I.P tronic profi mig 140. Melyhez szerencsére van kapcsolási rajz. Bővebben: Link Viszont szerintem ebbe a hegesztőbe beleraktak 2 egyforma hegesztőtrafót, 2fojtót és 2 db 2 diódás egyenirányító hidat. 1 2 3 A hozzászólás módosítva: Jan 25, 2016
A túl magas üresjárási áramfelvétel oka, az hogy túl vannak gerjesztve a trafók, hogy minél kevesebb anyagfelhasználással minél nagyobb teljesítményt tudjanak kivenni. A másik ok a primer tekercsek menetzárlata is lehet. Mérd meg egyenként a trafók üresjárási áramát, ha jelentős a különbség, akkor az menetzárlatos trafóra utalhat. Egyébként ezt a T.I.P kategóriát szerintem viccnek szánták a gyártók, mert egy közepes teljesítményű hifi erősítőben nagyobb transzformátorok dolgoznak, mint ebben a hegesztőben. A trafók és a fojtótekercsek is jócskán alul vannak méretezve a feladathoz. A huzalkeresztmetszetek is nagyon karcsúak.
Hát azt én is láttam, hogy ez abszolút nem félipari vagy ipari kategória. De rögtön az első fokozatban 10 amper üresen nah az nagyon húzós....
Hétvégén neki is fogok állni.
A 10A miatt írtam, hogy gyanús a menetzárlat.
Tisztelt szakemberek segítséget szeretnék kérni van 1 Fronius 145 A-os co-m /220V/ olyan probléma van vele hogyha váltok amper erősséget néha leveri a bíztósítékót ami 16A-os Ha ki kapcsolom a gépet és úgy váltok amper erősséget néha jó néha úgy szintén /leveri/ illetve csinál néha olyat hogy működik jól ,és amikor hegeszteni szeretnék be nyomom a gombot akor /veri le /.Nézte szerelő azt mondta hogy nem tudja mi baja lehet ,valoszinü hogy trafó ,vagy mágneskapcsoló de az áram váltó kapcsoló is lehet .Szerintetek ? Vagy nem érdemes vele foglalkozni ,érdemesebb venni 1 új gépet.Előre is köszönöm ha tudtok segiteni
Az, hogy Fronius 145A- os CO, még nem mond semmit. Konkrét géptípus kell, hogy segíteni tudjunk a megoldásban. Meg 1, 2 fotó is jól jönne a gépről, és a belsejéről, panelról stb.
A hozzászólás módosítva: Jan 27, 2016
Köszönöm hogy elolvasta sajnos fotót csak hétvégén tudok a belsejéről a pontos tipusa Fronius unico 2
Üdv!
A kismegszakitód milyen tipus?B,C,D (16A) Mit ir az adattábláján mekkora a fogyasztás egyes fokozatokban,és mekkora az áram felvétel a bekapcsolás illetve átkapcsolás pillanatában.Nem minden fajta kismegszakitó (tűri jóla) pontozza az induktiv terhelést Egyes automata kismegszakitók tudnak jóval előbb lekapcsolni mint a régmódi olvadó biztositékok.
Szerintem menetzárlat esetén szinte azonnal bekapcsolna a hővédelem. Lehetséges, hogy rosszul kötötték be a trafókat..... szerintem.... (2 trafó és 2 fojtó van a gépben, mint már azt írtam is , és sztem kalózkodtak vele.... reménykedem, hogy végzetes hibát nem csináltak de inkább már csak reménykedem)
A kismegszakító c (16A).Találtam egy eladót ami ugyan ilyen ez az adat táblája
Idézet: „Szerintem menetzárlat esetén szinte azonnal bekapcsolna a hővédelem.” Dehogy kapcsol be azonnal! Majd csak akkor, ha a hővédelem céljául szolgáló eszköz környezete elérte a kritikus hőfokot!!! Ehhez (konstrukciótól függően) percek is kellhetnek!
Én csak azért kértem a képet, mert látni szerettem volna, hogy trafós, vagy inverteres gépről van szó. Egyébként, ha a C16A egy párszor leoldott, az már csak B10A lett. Induktív terhelésre a K16A javasolt. Ez bírja a hegesztőgépeket. Egy hátránya a húzós ára. Ja meg az áramszolgáltató nagyon nem szereti csak akkor, ha előtte legalább B32A van az egyfázisú mérőnél.
A hozzászólás módosítva: Jan 28, 2016
Hétvégén csinálok fotót azt tudom hogy trafos nem inverteres
Van nálam egy tip tronic 140- es co hegesztő.
Levettem a burkolatot és azt ettem észre, hogy ebben olyan trafó van ami kétfelé meg van osztva, és ha jól látom akkor félhidas egyenirányítással van megoldva az egyenirányítás. (a trafónak 3 lába van) Ez nekem így nem szimpatikus.... Van itthon egy hegesztőbe való graces egyenirányítóm. Fogom a trafó két szélső vezetékét és teszek rá egy grac- hidas egyenirányítót. A trafó középső vezetékére meg nem kötök semmit. Ez így kivitelezhető? Mért osztották meg a trafó tekercseit két részre. Tudom, hogy középen van egy 0- pont es van jobb meg bal oldal 15v a 0-képest. De ha jobb meg a bal összeadóik akkor 30v lesz belőle? Vagy ez nem így működik? A hegesztő munkakábelein max fokozaton 30v van.
Neked egyutas kétütemű egyenirányítód van. Hatásfokbeli különbség nincs a graetz hídhoz képest, a különbség a két típusú egyenirányító közt csak annyi, hogy a graetz nem igényel középkivezetéses szekundert, míg az egyutas kétütemű igen.
Ok ezt értem...
De akkor ez úgy működik ahogy gondolom? A trafó job bal oldalán a 0- képest 15v 15v van? És ebből lesz a 30 volt? Szóval akkor egy graetz es hiddal tudom használni a trafó két szélső vezetékét?
Van ez a hegesztő amiről beszélek.
Mikor csutka fokozaton hegesztek vele pár percet, akkor a trafó nagyon felforrósodik. Ez nagy baj? Van benne hűtőventilátor de még is tűz forró.
Ha veszel egy bóvli hegesztőt, az bóvli módra fog viselkedni.
![]() Ne akard a hibáit egy elektromos szempontból tökéletesen működő egyenirányítóra fogni!
Ha azt a grécet úgy kötöd be ahogy leírtad, (kihagyod a közepét) akkor 60V.-t kapsz a kimeneten, Co.-hoz az sok, a terhelhetősége pedig még annyi sem lesz mint most. Az a trafó kicsi ahhoz képest amit elvársz tőle.
Ez nem az egyenirányító hibája lesz, mint írtam nincs jelentős különbség a graetz, és a most a gépben lévő egyutas kétütemű közt. Valószínűleg a leadott teljesítményhez kicsi trafó, kicsik a huzal keresztmetszetek stb...
Ok most már mindent értek.
Igen elég kicsi benne a trafó "a vasmag" és a huzal átmérője is elég vékony. És minden huzal aluból van benne tekerve. Viszont ez a hegesztő autó karosszériázásra tökéletes. Köszönöm a segítséget.
Ha eddig 30V-ot adott az az egyenirányítóval felépített szekunder, akkor a graetz híddal is annyit fog, ha úgy köti be, ahogy mondta.
Én eddig azt hittem, a hegesztés minőségénél nem mindegy, hogy egyutas vagy graetz egyenirányítás van a gépben.
Én úgy értelmeztem a leírás és a rajz alapján, hogy kétutas van neki most, a tekercs közepe mondjuk a negatív, fojtó, test csipesz a diódák után a +. munkakábel. 30V. Ha párhuzamosítani akarod a tekercseket, középen ha ki van hozva mind a két fele, szét kell választani. Ha összekötve marad, és a két végére teszed a grécet, 60V.
|
Bejelentkezés
Hirdetés |










