Fórum témák
» Több friss téma |
Fórum » MIG/MAG/Co2 hegesztő készülékek házilag
Témaindító: electorkalandor, idő: Feb 19, 2009
Témakörök:
Kisfeszültségű egyenirányítás esetén nagyobb nyereséget hozhat a dupla szekunder, fele dióda... (Nézd meg a PC tápok elrendezését!)
Graetz-nél 2-2 dióda sorbakapcsolódik, dupla feszültségesés. 10-15 V-os szinten ez már 10-7% feszültségesés kis áramoknál is.
Igazad van, ennyire nem akartam bele menni. A haveromnak is volt egy hasonló kaliberű gépe. Sokat panaszkodott rá, az segített a legtöbbet a TRAFÓN, hogy áttekertem rézzel (primer, szekunder), az egyenirányítás maradt a kétutas. Sokkal többet bírt. Ezeknek a kis gépek trafójának a vasa is eléggé túl van gerjesztve.
Nemtudom úgy mit produkálna, ha mondjuk szétszedné a 0pontot, így lenne két külön szekunder, arra külön 1-1 graetz, és a graetz-eket a kimenetüknél párhuzamosítani? Így igaz hogy a feszültségesés megkétszereződne, de a szekunder tekercs áramsűrűsége fele lenne. És itt az is a legfőbb probléma szerintem, mert alu a huzal. És még kisebb graetz-ek is kellenének, vagy kisebb diódákból lehetne összerakni őket.
A hozzászólás módosítva: Jan 29, 2016
Az a legnagyobb gond, hogy kicsi a trafó a gépbe. Ha beleférne egy nagyobb, nem lenne jó hozzá a fojtó. ha az is megoldható lenne, jön a többi probléma: kondik, kisütő ellenállás, normális mágneskapcsoló, külön trafó a vezérléshez, mágnesszelep, munkakábel, euró aljzat, remélem nem maradt ki semmi. A másik komoly probléma ezekkel a gépekkel, hogy szinte mindent kispóroltak belőlük, még a lakkozást is. Több ismerősömnek azért égett le a főtrafója, mert nem volt tisztességesen lelakkozva, elmozdultak a menetek, kidörzsölődött a szigetelés, és lefüstölt.
Ez nyilvánvaló amit írsz, de sokat segítene ha a szekunderen lejjebb menne az áramsűrűség. Mondjuk kérdés mennyire van túlgerjesztve a vas, ha nincs akkor ez sokat segítene a trafónak.
Biztos hogy igen de ezt könnyen ki lehet deríteni, csak mérni kellene egy üresjárati áramfelvételt, szerintem a trafó méretéhez képest aránytalanul nagy, látatlanba meg merem kockáztatni. (ez előbbiből a toló panel, tolómű, és nem utolsó sorba a hűtés kimaradt)
Lehet nem olyan drasztikus az. Itt a rézveszteség is jelentős (ami jelen esetben alu
). Ha az üresjárati áramfelvétel nem vészesen magas, akkor rajta van a kellő primer menetszám, annyi lenne a végleges megoldás (ha teli van tekerve az ablak) hogy ugyanolyan keresztmetszetű rézhuzallal újra kell tekerni a trafót a mostani menetszámokkal. Ha nagy az üresjárati áramfelvétel, akkor nagyobb primer menetszám kell a jelenleginél, és persze az áttétel megtartásához vele arányosan nagyobb szekunder is. Persze ez nem kis meló... Ha az ablak is teli van és nagy is az áramfelvétel akkor felejtős a téma
Nincs értékelhető külömbség a két megoldás között.
Röviden amit személyesen megtapasztaltam: a haverom régebben, mikor itthon még nem lehetett kapni bakrács gépeket, hozott egy kis Co.-t kintről kasznizni. Egy darabig remekül működött, egy idő után egyre gyengébb volt, végül használhatatlan lett. Vizsgára csináltam az autómat nála, a végén kérdeztem mivel tartozok, rám bízta a kis gépet "csinálj vele valamit". Ripityára szétszedtem, relét kiforrasztottam, megtisztítottam, diódákat egyenként megmértem, munka-test kábelt átnéztem, mindent meghúztam, nem lett jó, végül szétszedtem a trafót (flex) lebontottam (leszámolva), aluból volt a primer, szekunder. Azokkal a menetszámokkal visszatekertem, vörösréz huzallal. Vastagabból nem is fért volna rá, tele volt az ablak. A primer talán 0,1mm.-el vastagabb volt, a szekunder is egy kicsit, mert kör keresztmetszetű volt az eredeti, amiből tekertem ugyanolyan vastag, csak szögletes. Összeraktam, vissza hegesztettük a vasat, hazavittem. meglepődött, hogy mennyivel nehezebb lett, és elmondása szerin erősebb, jobb mint új korába.
Nem mondom hogy aluból nem lehet jó trafót csinálni, én ezt megtapasztaltam, de sokszor abból dolgozik az ember, ami van, de a réz azonos keresztmetszet többet tud.
Kiszedtem a hegesztőmből a trafókat. Ma csak idáig jutottam a viszonylag kevés időm miatt.
Eléggé nevetséges a méret mit ne mondjak. Szembetűnő volt a látvány miután kivettem. Egyik mellé odatettem a 160VA-es 380/24 voltos trafómat szemléltetésképp..... Komolyan ezekben újonnan árult a néhol 50-100 ezer Ft között lévő co "barkács" hegesztőkben ilyen picurka trafók vannak? Nem semmi hogy ilyeneket árulnak.... A hozzászólás módosítva: Jan 30, 2016
Gyanítom hogy ezek a magok 100% bi vel max 400VA körül tudnak folyamatosan üzemelni.
Az adattábla szerint. (és már ezek a trafók tényleg a tip tronic 1-1 hegesztőtrafója+fojtója... akkor 35 amper mellett 100%-os a bekapcsolási idő 1 trafónál.)
Nah igen. Aluval sztem leginkább a baj ott kezdődik, hogy oxidálódás, és jönnek a nagy átmeneti ellenállások és utána ez már egymást "erősíti"
Ma csináltam fotót, nem tudom menyire értékelhető.Ma beilletve ki kapcsoltam legalább 20-szor egyszer nem ütötte le az automatát
Érdekes. Jó összezsúfolták, akár én is építhettem volna.
Eléggé korai lehet, a kivitel nem ipari tervezésre vall.Fentieknek semmi köze ahhoz, hogy időnként leveri az automatát. Gyengébb automatákkal, magasabb hálózati feszültség esetén, a mágneskapcsoló bizonytalan érintkezése folytán,... előfordulhat. Esetleg cseréld ki a mágneskapcsolót! Előfordult már, hogy a szikrázástól a korom, fémfelgőzölődés átvezetett és néha durrant. A hozzászólás módosítva: Jan 31, 2016
Próbáld meg úgy bekapcsolni a gépet, hogy két darab 20-25 méteres hosszabbítót beiktatsz a gép elé. Lehetőleg ne te*co gazdaságosat. Akár 3 db ilyen hosszabbítót is használhatsz. ha annak a végén többször sikerül bekapcsolni akkor gyanítható a kismegszakító öregsége. Én egy 1900W-os bosch "flex"-el jártam így. A dugalj közel volt a kismegszakítóhoz (kb. 30éves C16 Bakony művek), öt indulásból háromszor leverte. Géphibára gyanakodtunk. Érdekes módon ha a 25 méteres hosszabbítóba volt bedugva akkor sosem verte le. Kicseréltem a kismegszakítót azután teljesen megszűnt a probléma. ha nálad is működik hosszabbítókon keresztül akkor, kismegszakító csere. Arra viszont figyelj, hogy a hosszabbítók legyenek letekerve, ne dobon legyenek!
Ettől függetlenül lehet a gépnek is hibája. Ha egyszer sikerül elindítani, érdemes lenne üresjárásban megmérni az áramfelvételt. A hozzászólás módosítva: Jan 31, 2016
Üdv!
Egyetértek azzal amit irtál az alu huzallal tekert trafó,majd a rézhuzallal áthajtott trafóval kapcsolatban.Semmiképpen sem lehet azonos terhelhetőségű a két drót (persze ha a vasmag is birja),mivel az alu drót kisebb áramsűrűséggel terhelhető,mint az azonos keresztmetszetű réz huzal. A hozzászólás módosítva: Jan 31, 2016
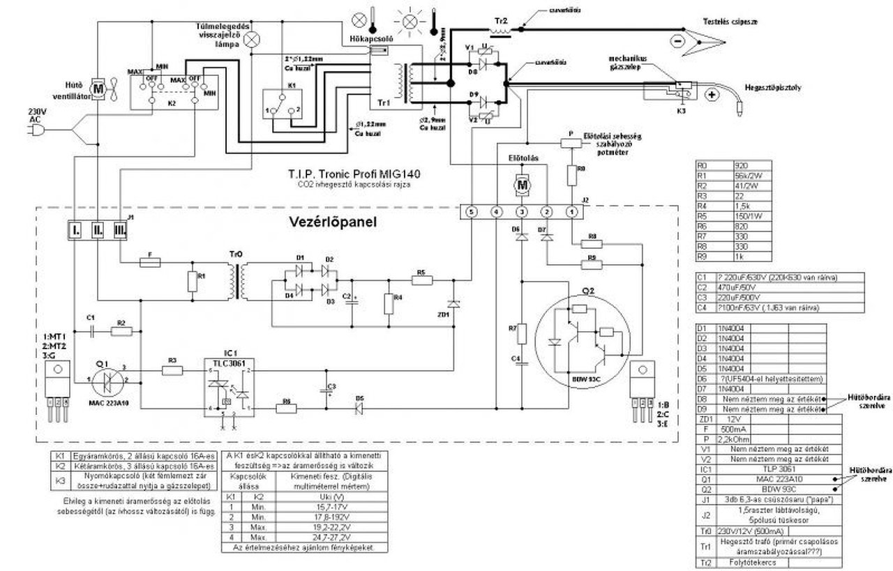
Kimértem a trafókat a T.I.P. tronic hegesztőmben.
Szerencsém volt, egyik sem zárlatos. Kimenetek meg szimmetrikusak, szóval nincs velük semmi baj. Az egyenirányítót egy haverom nagy áramerősséggel meg tudta vizsgálni egy gyárban, azzal sincs baj. Szerintem az előző tulaj rosszul kötötte be őket. Nem rajzoltam fel a kapcsolási rajzát, de egyszerű. A primer oldalon a 4 legvastagabb vezeték a negyedik fokozat (Max-2), a legvékonyabbak az első fokozat (Min 1). A köztes fokozatok úgy néz ki, hogy egy vastag egy vékony vezeték, de nem ugyanarról az oldalról, mert akkor egyből leveri a kismegszakítót. Szerencse hogy van a T.I.P. tronichoz kapcsolási rajz és a vezetékek vastagságai is jelölve voltak, mert én más logika alapján mértem volna és kötöttem volna be. Üresjárási feszültségek: (Szekunder közös pontja között ami a fojtóra megy és a két diódás kivezetésen mérve) Min-1: kb. 19.5 v Min-2: kb. 21,5 v Max-1: kb. 25.5 v Max-2: kb. 30.5 v Üresjárási áramfelvétel pedig lakatfogóval mérve max 0.4-0.5 amper, de van olyan fokozat, ahol lakatfogóval nem is tudtam mérni. (az azért sokkal elfogadhatóbb, mint volt a rosszul a bekötött 10 amper az első fokozatban.
Nem tudom mennyi idős az automatád, nekem 20A.-os volt fent a garázsnál, kb 30 éves. Az Enhel-155-ös is leverte időnként, pedig akkor még benne se volt a kondi. Csere után megoldódott a probléma. Egyébként lehet kérni magánlakásra bővítést, egy fázisra 32A.-ig nem kell fizetni hálózatfejlesztési hozzájárulást, a C.-t nem szívesen rakják fel, de nem megoldhatatlan, a 32B-t minden további nélkül. Azzal miden gondod megoldódik. (vállalkozás más tészta) Addig is mikor hegeszteni akarsz beszéd meg a családdal, hogy nagy fogyasztót ne használjanak (mikró, automata mosógép, komolyabb porszívó, villanyvasaló, esetleg villanytűzhely) A hosszabbító is lehet megoldás, de letekerve, és minimum 3x1,5mm.
Annyit hozzátennék, hogy a 32A-es megszakítót csak akkor szerelik fel ha a fogyasztásmérőnél megvannak a megfelelő vezeték keresztmetszetek a mért és a méretlen oldalon egyaránt. Esetenként előfordulhat, hogy ez okból nem szerelik fel. Ha jól tudom a kiszállási díjat viszont ki kell fizetni. Mindenképp ajánlott az előzetes tájékozódás a szolgáltatónál!
Igazad van ettől függetlenül nem annyira bonyolult mint régebben. Tájékozódtam, szerencsém is volt. Előtte felvettem a kapcsolatot a haverommal aki ráadásul kollégám is volt a korábbi munkahelyemen villanyszerelő, van blomba bontási engedélye, valamint érintésvédelmi mérésre jogosultsága, és ő megcsinálta amire szükség volt papírokkal bezárólag. A közelmúltba már új lakásnál találkoztam B40A. fölötti kismegszakítóval is. Valószínű úgy volt méretezve kialakítva az elosztási rendszer, gondoltak a megnövekedett energia igényre.
Szia Ricky! erbe fórúmtárs már megelőzött. Mást nem tudok én se mondani rá. Estleg próbáld még ki a hosszabítós megoldást.
Nekem volt egy trafós CO-m vagy 60kg trafó benne, és azt ellenálláson keresztül indítottam majd mágneskapcsolóval rövidrezártam, nem kell csak nx100ms késleltetés, így az ellenállás nem ég ki és az automatát sem veri le, igaz az 3 fázisú volt jelentős kondi nélkül.
Köszönöm válaszát szeptemberbe lett át kábelezve a lakás illetve akkor lett lecserélve a kis megszakitó
Alapvetően nem a trafó mérete hanem a tekercselése határozza meg mekkora áramlökéssel lehet bekapcsolni. Ha túl van gerjesztve a vasmag akkor jó nagy áramokkal képes indulni. Ha viszont alul van gerjesztve akkor elég neki egy kisebb értékű kismegszakító is. Van egy barátom, akinek van egy maszek gyártmányú váltóáramú hegesztő trafója. A trafó olyan 60-70kg, jó termetes vasmaggal, nincs túlgerjesztve. C10-es kismegszakítóról 2,5-es elektródával gond nélkül tud hegeszteni.
Az a furcsa hogy tegnap probáltam ugyan úgy mint az előtt ,ugyan abba a dugajba dugtam és műkődőt
Nagyon sok függ a hálózat pillanatnyi feszültségétől. Ez esetenként 208-256 V között is változhat. Ezek általam mért értékek. Ettől függetlenül bármi lehet.
"dugajba du... vagy dubajba du... "
Egyébként régóta lesem, hogy miről íródik itt a téma, csak nem értem a "házilag" jelzőt. Szóval kíváncsian figyelem, hogy mikor ír valaki valamilyen megépíthető kapcsolásról, netán invereteres co gépről... |
Bejelentkezés
Hirdetés |




). Ha az üresjárati áramfelvétel nem vészesen magas, akkor rajta van a kellő primer menetszám, annyi lenne a végleges megoldás (ha teli van tekerve az ablak) hogy ugyanolyan keresztmetszetű rézhuzallal újra kell tekerni a trafót a mostani menetszámokkal. Ha nagy az üresjárati áramfelvétel, akkor nagyobb primer menetszám kell a jelenleginél, és persze az áttétel megtartásához vele arányosan nagyobb szekunder is. Persze ez nem kis meló... Ha az ablak is teli van és nagy is az áramfelvétel akkor felejtős a téma








