Fórum témák
» Több friss téma |
Fórum » MIG/MAG/Co2 hegesztő készülékek házilag
Témaindító: electorkalandor, idő: Feb 19, 2009
Témakörök:
Egy hegesztőgép élettartalmát befolyásolja, hogy szépen sorban fussanak a huzalok a trafón, mint az első képen. Vagy teljesen mindegy, akár egymást keresztezhetik is a huzalok, mint a második képen, nincs jelentősége.
A hozzászólás módosítva: Ápr 9, 2017
Nekem a második tűnik normálisan megtekertnek, az első képen lévőben már be van építve a tervezett elavulás. Ha egy trafó csak meg van tekerve azaz nincs gazdagon lakkozva vagy impregnálva, és nincsenek az egymáson lévő sorok egymástól elszigetelve, akkor csak idő kérdése hogy mikor megy tönkre, ugyanis a huzal rezeg, valahol jobban meg fog mozdulni. Ha megmozdul reszelni fogja az alatta/felette lévőt, és kész a menetzárlat.
Ha nem lett volna olyan macerás lefényképezni akkor csináltam volna egy ilyen menetzárlatos primerről egy képet. Volt a trafón vagy 7-8 sor egymáson, és természetesen alul, a második és a harmadik sor között volt a menetzárlat. De lényegtelen hogy hol volt, mert nem volt soronként szigetelve. Más. Lehet jó Co-nak a kisméretű trafó is, persze a strapát attól még nem fogja bírni. Ezt abból gondolom hogy kipróbáltam ma a kis Co trafómat, féltem hogy kevés lesz a teljesítménye, de épp ellenkezőleg. Jelen formájában nem lehet vele hegeszteni mert folyton lecsapkodja a hálózati automatát, akkora a trafó zárlati árama. Tehát muszáj lesz csinálnom hozzá fojtót. A kis trafókhoz nem kell, azok akár fojtó nélkül is működnek, mert nagyobb a belső ellenállásuk meg talán még a szórásuk is, kisebb a rövidzárási áramuk. Ha viszont izmos a trafó akkor fojtó nélkül képtelenség vele hegeszteni, mert itt a pálcással ellentétben folyamatosan szakaszos rövidzár van, ahogy a tolómotor az anyagnak nyomkodja a huzalt.
Pedig itt a fórumon láttam fotót gyári Hetra trafóról , amin a huzal keresztbe-kasba van feltekerve.
De láttam olyan Hetra trafót is amin szépen sorban van a tekercselés. Úgy látom ez a trafó tekercselés csak egy ki odafigyelés kérdése. A hozzászólás módosítva: Ápr 9, 2017
szép estét(.) kínai csoda találmányra tud valaki kapcsolási rajzot?
Jasic mig 250 igbt https://vi.aliexpress.com/item/MIG-250-NBC-270-control-board-for-IG...3TSWYY előre is nagyon szépe köszönöm(.) A hozzászólás módosítva: Ápr 17, 2017
sziasztok(!) migmate 130hoz tud nekem valaki kapcsolási rajzot?_fontos lenne._köszönöm(.)
A hozzászólás módosítva: Ápr 17, 2017
A google-t használd és több rajzot is kidob .
de sajna egyet se találtam hozzá.
![]() És a mondaeleji nagy kezdőbetűt sem. A hozzászólás módosítva: Ápr 17, 2017
Valamit nagyon nem jól csinálsz, de mostmár csak egy kattintás.
A hozzászólás módosítva: Ápr 17, 2017
MIGMate130
~5 sec. Tovább tart megírni a hozzászólást. ![]() + Használati útmutató. A hozzászólás módosítva: Ápr 17, 2017
köszönöm.
A hozzászólás módosítva: Ápr 17, 2017
Szép napot. Van valaki aki tud nekem olyanban segíteni, hogy inverteres cogép panel őrület
a lényeg 24v-os panelon csere minden ic,tranyo,amik maradtak zener dioda, elenálás, kondik,ledek,potméterek, ugyan úgy csere a control panelon is utoljára helyre tettem az igbt panelt is,áram alá helyeztem.Új jelenség nála nem veszi el az áramot a munka kábelról 54volt fixen van igbt panel már másodjára raktam újra mert első cserénél is ugyan ez volt csak ott próbáltam ívetfogni, ív fogás után persze zárlata is vágta magát most megint cseréltem és ugyan úgy rajta van az 54 volt valakinek valami ötlet mi baja van vagy mit nem látok ami ép kiveri a szemem?
Már hogy látnánk mi veri ki a szemed amikor semmit nem látunk?
Ha segítséget vársz, akkor ahhoz minimum ez kellene: 1. Gép pontos típusa. 2. Jó minőségű fényképek a készülék belsejéről. 3. Olyan írásos formába önteni a mondanivalót, hogy meg lehessen érteni és ne érezzük úgy, mintha keresztrejtvényt fejtenénk. Mindezek után kapcsolási rajz nélkül nem valószínű, hogy kapsz egyenes választ a kérdéseidre, mivel lehet akár egy a kínai gépekre jellező forrasztási hiba is, amit mi a gép előtt ülve biztosan nem fogunk megtalálni. 4. Magyar helyesírás szabályait nem sárba tiporni. Olvasni is könnyebb, ha nem ömlesztve jönnek a betűk egymás után... A hozzászólás módosítva: Máj 9, 2017
Teljesen jogos amit írtál de lám csodát kép van egy pár oldallal előbbre névvel együtt kapcs. rajzom ha lenne nem kérdezgetnék itt akkor ki legóznám magamnak!
Ez sem sikerült érthetőbbre, mint az előző! Nehéz az írásjeleket kitenni?
Sziasztok,lenne egy olyan kérdésem a hozzáértőkhöz:
Inverteres hegesztőgépeken láttam hogy van fojtó állítási lehetőség,pótméterrel ez mit befolyásol??és mennyi jelentősége van?(ha van),hegesztési szempontból?. Köszönöm!.
Annyit pontosítanék,hogy védőgázas hegesztőről van szó.
Itt válaszolok a ki mit építettben feltett kérdésre. Szóval nálam adott volt egy trafó, így a gombhoz a kabátot eset alakult ki. A trafó egy inverterből bontott hiperszil 170-180V körüli primerrel, 40-42V körüli szekunderrel. Ehhez csináltam egy kisebb hiperszilből egy előtét trafót (fojtót), amin kialakítottam a leágazásokat, így a trafó üresjárati feszültsége 28V és 39V között változtatható lett a fokozatkapcsoló állásának függvényében. Ezután jött egy nagy áramú graetz, elkó, majd a fojtó, ami 30 menet egy 20cm2-es I magon. A kondim (egy 22000 + 2db 4700uF) jelenleg kevés, melegszik is rendesen, legalább a duplája kellene, de így is lehet hegeszteni vele, csak a gyengébb fokozatokkal kell vigyázni, mert ha véletlenül leragad a huzal akkor lenyomja az automatát.
A palackom egy mezei 5kg töltetű tűzoltópalack, és a primitív vezérlésem rajza sem titok.
Helló ! Ötletes ! Igen a feszültség szabályozás , kontra áram , ami nagyon érdekelt . Meg a nem túlbonyolított megoldásaid . Mégegyszer gratulálok! Üdv
Helló!
A trafókról tennél fel pár képet? Kíváncsi lennék rájuk. Az lehet tudni, hogy kb. hány amperes tartományban lehet használni ezt a hegesztőt? Köszönöm
A képekhez szét kellene újra szednem, mert elfelejtettem csinálni félkész állapotban. Az áramot majd lemérem ha sikerül rendesen beállítani adott fokozatokhoz az előtolást.
Sziasztok.
Elvi segitséget szeretnék kérni. Adott egy alfaweld mig 130 hegesztő. Jelenleg ez AC módban üzemel gyárilag. Igy porbeles huzallal tudom használni. A furcsaság az, hogy ebbe a házba szereltek DC-s verziót is, így ki van építve a gáz bevezetés a pisztolyig. Csakhogy tömör huzalt nem lehet AC-vel hegeszteni, csak DC-vel. Az ötlet az lenne, hogy valamilyan módon beépíteni diódákat, és így alkalmasá tenni tömör huzalos gázos hegesztésre. Ha valaki csinált már ilyet, akkor megköszönném, akár csak elvi szinten is a segitséget, vagy ha már volt erröl szó, akkor a linket, hogy mikor, hol mert nem találtam erre vonoatkozólag semmit. Köszönöm szépen!
Tudni kellene, hogy a trafó alkalmas e rá. A porbelesek eléggé gyengécskék szoktak lenni. A tömör huzalhoz több kell. Maga a diódahíd bekötése nem egy nagy művészet. Megnézel itt egy rajzot, benne van.
Súlyra kb 16 kg huzal nélkül. Állítólag nincs benne alu. Csak rézből van tekerve. A rajzokat már nézegettem, csak az nem világos, hogy ha jelenleg ac-ről megy a huzal toló motor, akkor átalakítás után dc-t adjak neki, vagy jelenleg is van már a motornak egy híd berakva, igy figyelmen kívűl hagyható.
A másik hogy ha átalakítom, akkor DC-módban lehet-e porbelesesel továbbra is hegeszteni, vagy meg kell kerűlni (pl utólagos kapcsoló) és ha azzal szeretnék hegeszteni, csak vissza kapcsolom AC-re. Mellékeltem a képét. Szétszedni nem fogom, amig garis.
Pár gondolat:
-elég sok porbeles gép van a hirdetési felületeken eladó, nem véletlen. -volt nekem egy 150-es 1 fázisú gépem, vagy lukat, vagy gilisztát csinált, és csak néhanapján voltam elégedett a művével. -pirosbetűs ünnep az a nap mikor vettem egy rendes 3 fázisú Co-t, és eltakarítottam a háztól a fentebb említett kacatot. -Corgon gáz, vastagabb anyagoknál jobb beolvadás, fröcsögésmentes hegesztés, ajánlom!
Nem csak dióda híd kell bele hanem fojtótekercs meg több 10000µF kondenzátor, az előtoló motornak meg külön segédtranszformátor, meg gázszelep.
Igen, ezzel én is tisztában vagyok, de a 3 fázisú gép az életben nem térülne meg nekem.
Ahhoz be kellene vezetni a másik 2 fázist, + csak ezzel kellene foglalkozzak, de a jelenlegi munkám, foglalkozásom mellett ez nem érné meg. + egy 40-60Kg 3 fázisú gépet tuti nem tudnék bedobni palackostul a csomagtartóba és kiszaladni vele az ügyfélhez hegeszteni. Tehat az ötlet arra irányult, hogy ESETLEGES gázos (max 2kg palack) használatra is alkalmassá tenni a jelenlegi eszközt, illetve javítani a porbeles hegesztés minőségén. Illetve ezáltal olyan anyag hegesztése, amit nem lehet porbelessel hegeszteni.
Inverteres MIG hegesztő sem rossz ötlet.
Nekem is az van: Inverteres CO2 hegesztő A hozzászólás módosítva: Júl 9, 2017
Igen tudom. Néhány hozzászólással előrébb volt a migmate 130. Valami olyasmit szeretnék belőle csinálni.
Sziasztok.
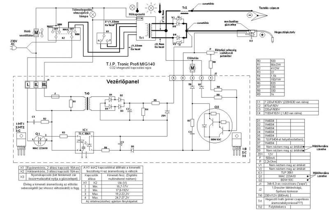
Volna egy nagy problémám, remélem tudtok nekem segíteni! Van egy tip tronic profi míg 140 co gépem. Sajnos tavasszal egy kis villámcsapás érte a házunkat, sok minden tönkrement, többek közt a co-is! A biztosító nem fizetett a gépre, mert "nem villámcsapás okozta az elromlását" pedig előző nap még használtam, csak hát nem húztam ki a konnektorból. Mostanság szükségem lenne egy gépre(kasztni foltozás) de ha esetleg még javítható lenne akkor nem vennék másik "profi" gépet. Van Szegeden egy szerviz, de ott nem tudtak segíteni, reménykedem ti itt igen. Tehát a lényeg, bekapcsolom a gépet, elindul a ventilátor, de semmi több! Hogyan tudnám kipróbálni vezérlő panel nélkül, hogy egyáltalán a trafó része jó-e, az egyenirányító működik-e? A toló motornak adnák másról tápot, csak annyi kellene, hogy működjön panel nélkül, ki tudjam próbálni, és ha minden oké akkor veszek bele egy vezérlőt ! Csatolok egy képet, meg tudnátok mondani róla, hogy miket kössék át-össze, hogy kipróbálható legyen.
Nem nagyon van ebben olyan ami ne lenne javítható. Első ránézésre át kell kötnöd a triakot, anélkül nem kap feszt a trafó, illetve kell adnod 8-12V körüli DC feszt a tolómotornak, és hegesztenie kell.
|
Bejelentkezés
Hirdetés |












a lényeg 24v-os panelon csere minden ic,tranyo,amik maradtak zener dioda, elenálás, kondik,ledek,potméterek, ugyan úgy csere a control panelon is utoljára helyre tettem az igbt panelt is,áram alá helyeztem.Új jelenség nála nem veszi el az áramot a munka kábelról 54volt fixen van igbt panel már másodjára raktam újra mert első cserénél is ugyan ez volt csak ott próbáltam ívetfogni, ív fogás után persze zárlata is vágta magát most megint cseréltem és ugyan úgy rajta van az 54 volt valakinek valami ötlet mi baja van vagy mit nem látok ami ép kiveri a szemem? 








