Fórum témák
» Több friss téma |
Fórum » PLC kérdések
Témaindító: Thomas10100, idő: Nov 12, 2005
I0.0, i0.1, i0.2 mindhárom 0.1msra lett állítva.
Rising edge és high aktiv beállításon is próbáltam
Sziasztok!
Segítséget szeretnék kérni. Egy gépünk megadta magát. S7-314 plc van. FM352 CAM modul ami a hibát ad. Abszolút enkóder van rákötve és pneumatikus szelepek a digit kimenetein. A képen a hiba. Ha SF aktív akkor vibrál a LED és a tápfeszültség leesik majdnem 2v-ot. Feljebb tekerve a tápegységet ugyanúgy jön a hiba. FM modul újra cserélve ugyanez a hiba. Decemberben volt ugyanez a hiba, akkor FM modult szétszedtem, megtöröltem a panelt és jó volt 3hónapig(nem folyamatos üzemmel) Zárlatra vagy kontakthibára gondolnék, de nem tudom behatárolni, hogy az enkóder vagy a digitális I Köszönöm a segítséget
Tápegység csere óta nem csinálja a hibát. Valószínű ez volt a hiba.
Sziasztok! Az lenne a kérdésem, hogy a plc-be betöltve és futtatva a programot a Q4.3 kimenet aktívvá válik, a feltételben a Q4.3 mégsem igaz. (A TON időzítő ág elején)
A zárójelbe tett rész nem világos, mert a Q4.3 a T1 időzítő nélkül is aktív lehet az '4.1-I4.4 ágon!
De ha úgy érted hogy ebben a sorban semmilyen feltétel nem teljesül ahhoz hogy a Q4.3 bekapcsoljon de az mégis be van kapcsolva, akkor annak legvalószínűbb oka az hogy a Q4.3 kimenetet a programod máshol is írja. Keress rá a keresztreferencia táblában!
Köszönöm, lehet, hogy ez a probléma megnézem.
Sziasztok!
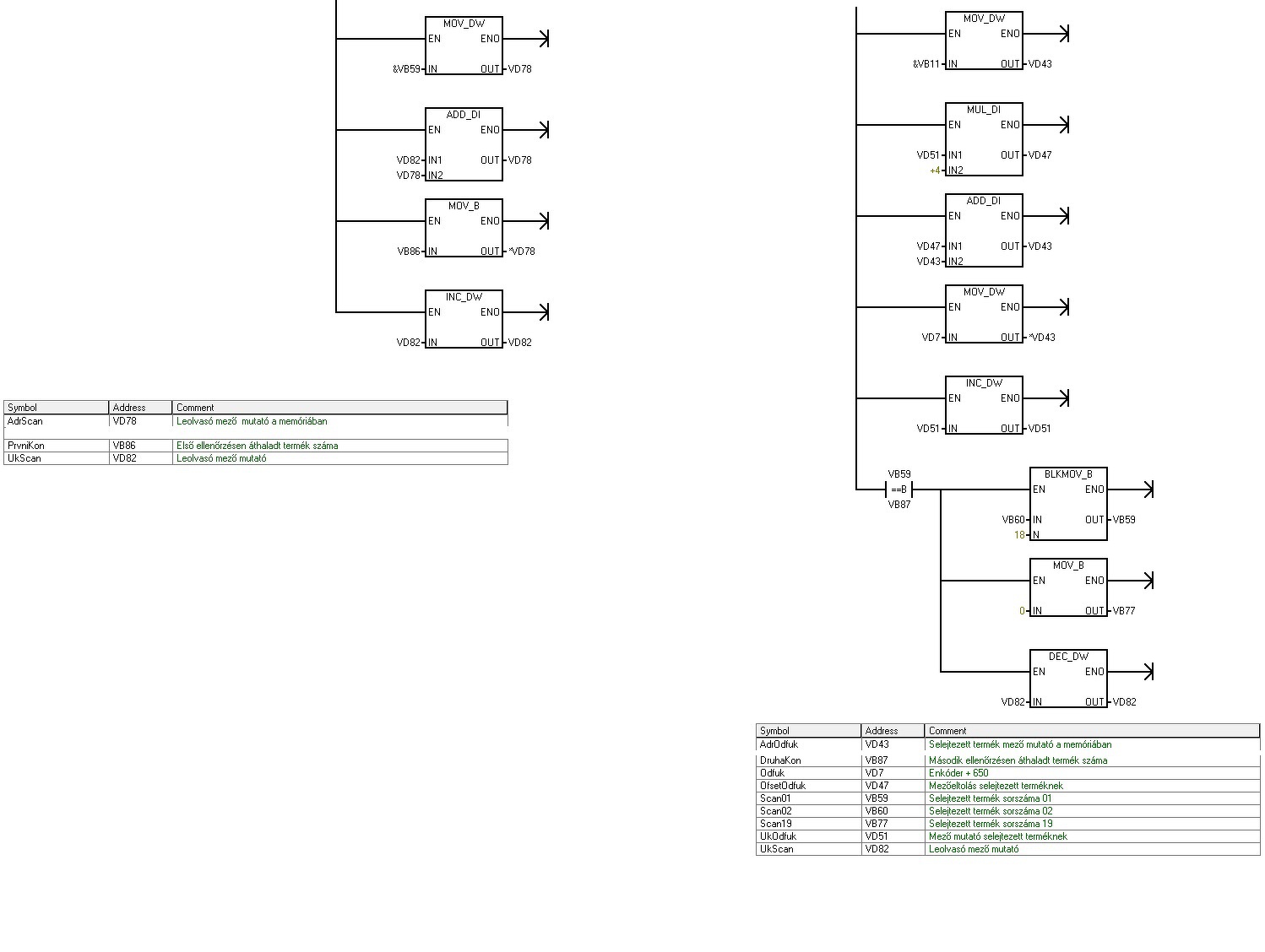
Tudtok segíteni, hogy mi a logikája ennek a program részletnek? S7-200-on van a program. Átírható S7-1200-ra? A képen lévő Pointereket nem látom át mit csinálnak. Egy címkéző berendezés, ahol a szalagon mennek az üvegek, címkén ellenőrizzük a kódot és nyomtatást(képen bal oldalt), és kb 5 üveggel odébb a címkét ellenőrizzük (képen jobb oldalt) Nem jövök rá, mi mit csinál a pointerekkel & jel és * jelnél? Köszönöm!
Szia!
A system_manual_hu 34-ik oldalán írja ezt a példát, amiből kiderül. A & a címképző, a * meg mutató által mutattott izét veszi elő. Bocsánat, elfelejtettem a szakszavakat.. MOVD &VW200, AC1 Létrehoz egy mutatót úgy, hogy a VB200 címét (a VW200 kezdő byte-jának címe) áthelyezi AC1-be. MOVW *AC1, AC0 Az AC1 (VW200) által mutatott szót áthelyezi AC0-ba. +D +2, AC1 2-t hozzáad az akkumulátorhoz, hogy a következő szó helyére mutasson. MOVW *AC1, AC0 Az AC1 (VW202) által mutatott szót áthelyezi AC0-ba. ü J A hozzászólás módosítva: Márc 2, 2019
Igen, azt átolvastam vagy 10x, de még mindig nem jön át ez a címzés nekem.
Illetve a másik gondom, hogy S7-1200-nál nincs indirekt címzés?!? Köszönöm a segítséget!
Túl kicsi a kép, rájöttem hogy lehet nagyítani
![]() Meg nem látszik a teteje, meg asszem be lehet kapcsolni, hogy lássad a szimbólumokat. 10 éve foglalkoztam ilyennel, bár most vettünk Kincot 3 relé helyett ![]() A bal oldaliban, a vb59 től lévő területre tölt fel valami adatokat. Megképzi a vb59 címét a vd78ba, majd eltolja a vd82 értékével, majd a vb96 ot beteszi az aktuálisan mutatott helyre, azaz ha a vd82 2 volt akkor a vb61 re tette. Nem ismerem az s7-1200 at, de ezt tömbökkel is lehet csinálni.
Köszi!
A programot is feltöltöttem. Már kezdem kapisgálni mit csinál.
Azthiszem megértettem.
Tehát. Vb59 címét eltároljuk VD78ba. A VB82 értékét hozzáadjuk a vb59 címhez( ha vb82 1 akkor VD78ban már VB60 címe lesz) Majd VB86 értékét masoljuk a kiszámított címbe( ha 1el toljuk akkor Vb86ot masoljuk VB60ba. Ha 2vel toljuk el akkor VB86ot másoljuk VB61 be) Jól gondolom?
Sztem jól. Jah hát ezt rtam én is csak elírtam a 86-ot 96nak. Jó a látásom....
Meg arra figyelj, hogy ennél a plcnél bájtos címzés van, míg pl. egy omronnál szavas. az 1200 nál meg fogalmam sincs... Ott lehet mindent célszerű lesz 16 bitesen intézni.
Omronra is jó lenne de ott mások a memória műveletek. S7-1200 is byte-os az jó lesz, ha rájövök hogyan tudom megírni rá a mutatókat. Minden más már megvan Tia portalban
A hozzászólás módosítva: Márc 3, 2019
Tudsz tömböt használni, az ugyanaz, csak eccerűbb.
Nem tudom mi az elképzelésed, mit kellene tömbbe tenni.
Semmi
A tömbbel (indexével) ugyanazt tudod megcsinálni, mint a mutatóval.
Valaki csinált már S7-1200-as PLC-vel adatfeltöltést a thingspeak oldalra. Analóg jelet szeretnék feltölteni de fogalmam sincs , hogy induljak el vele.
Sziasztok!
Van egy ABB gyártmányú PLC-m, a tipusa 07 KR 240 és ami még fontos felirat lehet dR1. Nincs semmi tapasztalatom a PLC-k terén, ehez a készülékhez sincs semmi leirás, nincs programozó kábelem és nem is tudom milyen szoftvert lehetne használni a program bevitelére. Üzemképes-e még azt sem tudom, mivel nem újként került hozzám. A kérdésem, érdemes vele foglalkozni, vagy keressek más gyártótól egy olcsóbb tipust és azon kezdjem meg a tanulást?
Sziasztok, az lenne a kérdésem hogy a profibusnál számít a felfűzesi sorrend? Vagy olyan mint az ASI kábel és mindegy hogy hogy vannak felfűzve.
Szubjektív, meg amit én ismerek:
Olcsó csak alapok tanulására stb, Kinco plc, bár az marha fapados. Vagy codesys valami. A twincat pl fut a saját gépeden, lehet tesztelni rajt indent. Ezeknek a szoftvere ingyenes. ü J
Köszönöm!
Ha időm engedi beszerzek egy készüléket(Kinco) és letöltöm a hozzá való programot. Ha elakadok jelentkezem.
Azért még néz körül, meg az télleg fapad, bár úgy lehet tanulni
![]() És javaslom először töltsd le a hozzávaló programot, ha ott tudsz létrát írni utána vegyél.... meg a doksikban a másik széria leírásában találtunk használhatót ![]() emlékeim szerint mi K3-at vettünk, és a K5nek van normálisabb leírása. Persze, mivel javasoltam kénytelen vagyok örökélet segítséget vállalni ![]() Ez a Kinco amúgy a siemens s7-200 koppintás, csak a szoftvere bénább Én mostanában tértem át a twincatre, az komolyabb, codesys alapú. Jaaa meg van a fészbuksin egy eladó omron kezdőkészletem szoftverrel együtt. Azt kellett volna javasolnom!!!!!!!!!!!!!!!
Mint a rossz álmot el kell felejteni, az összes nevesincs plc gyártmányt!
Siemens, Omron, Alen-Bradley Mitsubishi, ezek az uralkodó márkák, ezekhez lehet könnyen tudást ,alkatrészt szerezni, és a megszerzett tudás érni is fog valamit! Kolléga Omron CP1L-14DT-je jó lehet szettbe, ha 30 körül odaadja... Újonnan "boltból" nem szabad plc-t venni, ezt az úri szórakozást meg kell hagyni a vállalatoknak és a madaraknak. Mindig akad olyan jószág ami kimenekült a gyárkapun, és töredék áron keresi új tulajdonosát. A hozzászólás módosítva: Márc 13, 2019
Jól
A címzés, meg a lezárás legyen rendben (és persze maga a kábelezés), és akkor vígan szalad, akármilyen a felfűzési sorrend.
...hozzátenném még, hogy a fent említetteken kívül legyen rendben a szegmens hossznak megfelelően választott adatsebesség is!
(no meg a kábelvezetés: elkülönítve erősáramú kábelektől stb)
Sziasztok.
Egy frekvenciaváltót szeretnék PLC-vel üzemeltetni HMI-n keresztül. Azt szeretném megcsinálni, hogy a HMI grafikus felületén tudjam beállítani egy motor fordulatszámát és a fordulatszámon működési idejét, majd a start gombbal ezt végrehajtatni. A feladatot egyetemen kaptam, lehet változtatni rajta de inkább csak bonyolítani. Neten sajnos nagyon kevés infot találtam.
Kell egy olyan frekiváltó ami tud valamilyen busz kommunikációt, és persze a PLC-nek is kezelnie kell ezt a buszt. Ha a HMI a plchez való (azonos gyártmány) könnyebb dolgod lesz.
Igen azonos, Frenic mini a frekiváltó.
|
Bejelentkezés
Hirdetés |














