Fórum témák
» Több friss téma |
Mielőtt kérdezel, a következő két dolgot ellenőrizd!
I. A helyes tápfeszültségek megléte.
II. A kimeneten van-e egyenfeszültség.
Élesztés.
Szia! Odáig még nem jutottam el, hogy összehasonlítsam a jeleket, viszont lehet, hogy meg van a hiba oka. Lehetséges, hogy a bekarikázott nyomókapcsoló kontakthibája okozta a problémát? Megütöttem üzem közben a panelt amin rajtavan a kapcsoló és akkor jott elő a probléma. Átmozgattam a kapcsolót és most úgy néz ki, hogy rendesen működik. Viszont valószínű, hogy én vagyok béna, de a rajzon nem találok SW3 nevezetű alkatrészt.
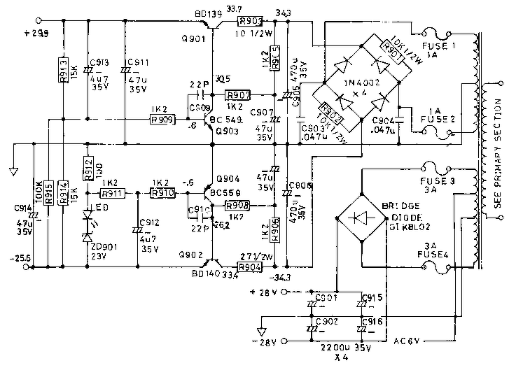
Az eleje hibátlan. A TDA melletti C102 47 µF kondi gyanús, hogy elvesztette a kapacitását, a C109 10 µF is megér egy cserét, illetve ki is mérheted őket. A C102 20µF méréshatárnál túlcsordul, már jónak mondható.
Az TDA7296 hatástalanítása mindössze abból áll, hogy C103, C104-et rövidrezárod és kiemeled C101-et. Apropó C101 kapacitása sem lehet 2u2 alatt.
A bemeneti panel rajza nincs a doksiban.
Akkor jol gondoltam, mindegy hasznalat kozben kiderul, remelem csak ennyi volt a baja. Kicserelem majd a kapcsolokat. Koszonom a segitseget.
Mindhárom kondi oké, a javítás előtt kicseréltem, de most kiszedtem és lemértem újra. Kapacitásuk közel tökéletes, ellenállásuk pedig nincs, így tuti nem ereszt egyik sem. Csak érdekességképp kiszedtem C103-102-t is ők is rendben vannak, bár az csak a STDBY-ba szólnak bele. Ahogy a rajzot elnézem már csak az IC maradt mint gyanúforrás. Valami más ötleted van még? Én kifogytam :/
Az végfok erősítését R103, R104 határozzák meg. Nem volt még rá példa, hogy ezek menjenek tönkre, de nem sokból tart lemérni őket.
Megnyugtató volna ha üzemi állapotban legalább +4 V lenne a 10-es MUTE lábon. Hangszórót próbáld le másik erősítővel és ellenőrizd a bekötő vezetékeit!
Sziasztok, olyan kérdésem van, hogy valaki felismeri-e ezt az erőlködőt? Magyar gyártmány, nem valószínű, hogy házilag tákolt valami, de érdekesnek találom, hogy nincs rajta se potméter, se kapcsoló. Bárkinek valami tippje?
Szia! Valószínűleg kisiparilag gyártott zenegépben szolgált.
Szia!
A TDA előtti műveletiket körítő alkatrészek két eltérő kapcsolást mutatnak, ezért gyanúsan egy sztereó aktív hangváltós rendszernek tűnik. Éttermi zenegépekben voltak hasonló erősítők.
Köszi mindkettőtöknek, én is valami professzionális felhasználást tippeltem, mint iskolák hangosítása vagy ilyesmi. Azért még várok tippeket másoktól is, hátha valaki találkozott már vele...
Szia! Én is zenegépnél láttam ilyesmi erősítőket. Nem lehet rossz cucc.
Hát, a 250 wattos toroid láttán nekem is megugrott a pulzusom, az biztos! És ebben a cuccban van tartalék is rendesen, a végfok TDA-k elméletileg 100 wattosak, de a feszültség alapján olyan 4x50wattra tippelem a cuccost. Még nem mertem hangfalat rádugni, talán majd holnap.
Amit eddig tudok, hogy a trafó él, kimenő feszültség van, a biztik után 65 voltot mértem üresben.
Ellenállások okésak. Arra gondoltam, ha a mute lábat egy 1k ellenállással felkötöm +tápra (+35V), akkor a mute áramkört kiiktatom ugye? Mert ezen agyaltam most az elmúlt két napban, hogy mi van ha ott a gebasz, érzi hogy van bemenő jel, az IC-t bekapcsolja a kör, de közbe testre is húzna.
A némítás és a készenlét +3,5V és afölött kapcsol ki, tehát ekkor szól az erősítő.
Sziasztok!
A mellékelt IC ből szeretnék "kihozni" kisszintű (kb 200-500mV-os) hf jelet erősítő számára. Jelenleg egy TV ben működik, és 2db 6 Ohm os kis hangszórót hajt az IC. Elég, ha csak a kimenőt leosztom (2-Vrms/600 Ohm Load) 1/10 edére? Mondjuk 10k/1k....?! ![]() Köszönöm a válaszokat!
Üdv! Újra itt vagyok a hülyeségeimmel... Szóval vettem egy jóárasított Nad7020 receivert, aztán mikor megjött rájöttem miért volt annyi. Szóval végfok, egyenírányító, hangszínszabályzó kifűrészelve(!) A panelból, a phono bemenetből, minden alkatrész kiszedve. Sajnálom, mert amúgy szép. Viszont a trafója jó, és a hűtőbordán ott van 4db 2n3442, amiből ráadásul kettő motorolla.
Gondoltam egy merészet és meg szeretném építeni hozzá, a végfokot. Ha lenne valaki kedves átnézné az én kapcsolási rajzomat, illetve a nyákterveket. A normal bemenetet direkt hagytam el, mert az a lemezjátszóhoz való inkább, nekem az meg nincs. Mit rontottam el nyákterven, illetve mit kellene máshová tenni? Itt vannak a rajzok.
Szia! Az R605 kimaradt. Ha mind a négy végtranzisztorod NPN, akkor kvázi-komplementerre kéne átrajzolnod.
Szia! Leoszthatod, de kisebb arányú leosztásra lesz szükséged. A gyakorlat majd megmutatja.
Most nézem a táp rajzát tettem be... Nem tudtam, hogy az R605 kell, azt hittem az még a másik bemeneté. Hova tegyem a másik lábát? A Q601 bázisára? Nem használom fel mind a négyet, a Q617 MJ2955 lesz. Amúgy a nyák nagyjából rendbe van?
A táprajz a NAD3020-é. Csatolom az általam fellelt rajzot.
Ez az. Reggel óta pont a tápot rajzolgattam , meg szerkeztgettem.
Kész van az is. Már csak a hangerő/balance meg a hangszínszabályzó áramkör kell. Még egy kérdés. Elvileg a rádió része megvan. Az R501/502 nél keressem a jelet igaz? Egyébként ilyen szegény. A hozzászólás módosítva: Ápr 13, 2021
Sziasztok,
Egy DENON AVR2106-os erősítőt javítok éppen. Az egyik csatorna végfok tranzisztorai elszálltak, pár ellenállás megszakadt. Ezeket kicseréltem, és próbálom éleszteni a service manual szerint. A nyugalmi áramot az emitter ellenálláson első feszültségből számolom. Ez a feszültség a manual szerint max 2mV lehet. Nekem kb 7mV, teljesen lecsavart potinál, és ezt csak növelni lehet, csökkenteni nem. Van valakinek ötlete, mitől lehet ez? Csatolom a végfok rajzát, és a beállítás menetét. Előre is köszi.
Mérd meg az összes ellenállás értékét, megnyúlni is szoktak ilyenkor, különösen a Q103 környékén.
Sziasztok! Hozzám került a mai napon egy Yamaha RX-V357 erősítő. A hibajelenség az volt, hogy a képernyő hol működött, hol nem. Állítólag ütögetés után néha helyre jött, most viszont már egyáltalán nem működik. Mértem a VDD és VSS között a kijelző meghajtó IC-n, az 5V feszültséget megkapja. Mi miatt lehet az, hogy egy része se világít? A kontakt hibákat keresem továbbra is, mivel nagy valószínűséggel az lesz(egyébként az ICről a kijelző lábaihoz vezető sávokon nem mérek szakadást). A keresgélés mellett kíváncsi lennék a tippekre!
Üdv a tagoknak egy yamaha erősítőről lenne szó amit úgy vettem hogy a végtranzisztorok meghajtóit kiforrasztották...az eggyik oldal- 2csatornás erősítő.. szól. A másik oldal néma a végtranzisztorok jók! (2SA1491,2SC3855) csak a meghajtóik hiányoznak és eredetit szeretnék bele tenni lehetőleg a meghajók(2sa1708, 2sc4488) szeretnék segítséget kérni hátha valakinek épp laulna a fiókban és odaadná nekem! Persze nem ingyen! Köszi!
Sziasztok!
Nem építéshez, hanem valamiféle hibakereséshez kérnék szépen tanácsot.: Adott egy régi Onkyo hifi erősítő. A bal csatornája már jóideje recseg, elhalkul, néha teljesen elnémul. Ha jobban odatekerem neki a hangerőt, vagy aktív loudnessel használom, akkor időszakosan megszűnik a probléma. Hangerő poti, vagy végfok lehet a ludas? Nem sokat ér, de elég megkímélt állapotú. Minimális összegért eladnám, de előtte szeretném gatyába rázni, ha érdemes még.
Szia! Lehet forrasztási hiba, fóliaszakadás, vagy rossz alkatrész. A panel enyhe nyomogatássával próbáld behatárolni!
|
Bejelentkezés
Hirdetés |





























