Fórum témák
» Több friss téma |
Fórum » Csöves erősítő készítése
Ne feledd betartani a fórum viselkedési szabályait, és a topik megmaradásának feltételeit. [link]
A téma átmenetileg fagyasztva lett, hozzászólni nem tudsz!
Na az anódról csatolva egyáltalán nem mentek a varázsszemek. Most a szekunderről kapják a jeletm, és így majdnem elég neki, még egy pici kellene, majd még kipróbálom germánium diódákkal, úgy egy kcisit több feszt kap, ha az sem jó, akkor jöhet egy FET ...
Eddig nem is hallottam, hogy recseg a jobb hangfalamban a középsugárzó, de most annyira idegesít
Aki lemezjátszó korrektort akar csinálni, az csapjon le ngyzoli Anzai féle SRPP paneljára, nem rossz ám az, nekem is ilyenem van, igaz légszerelve és csöves stabil táppal. Kár lenne veszni hagyni. Ami kész, azt már sokkal könnyebb üzembehelyezni. Akkora kimenőfeszt ad, hogy bármilyen érzéketlen végfokot padlótól plafonig kivezérel.
Orosz elkók közül a vakuban lévő nagyon jó, sajna másmilyennel csak vacakokkal találkoztam (akárcsak imi, pedig biztos van nekik jó is).
Kondenzátorral csatoltad ki a jelet ?, menni kéne annak a primerről is gond nélkül. :yes:
Rakhatsz oda tranyót is, ha a kimenőről hajtod. A FET csak akkor érdekes, ha nagy bemenő ellenállás kell.
Még nem döntöttem el hogy csöves legyen-e az egyenirányítás. 2*230V tekercs van ugye a BEAG trafóján anódfesznek. Tartok tőle hogy csővel sem tudom azt a sok plusz feszültséget felemészteni ami van.
Nekem olyan 260-265 közt kellene, ha pufferelem és egyenirányítom nem csővel hanem diódával, akkor az 1,41 szorzóval úgy lesz 366-373V belőle. Terhelve gondolom ez lecsökken kellően 360V-ra. Ha csak egy 230-as tekercset használnék a Beagról, asszimetrikusan, akkor csak olyan 325V körüli feszültség jönne le ami meg kevés. Ha szerencsém van akkor a táptrafó olyan hogy le tudok tekerni a 230-asról néhány menetet és meglesz a 260V. Ha a 460V-ból csinálom, akkor 650V is kerekedik belőle ami túl sok. Ezt gondoltam csővel egyenirányítani, akkor kb egyenirányítás után visszakapnám azt a 460V-ot, amiből még vagy 100V-ot mindig el kéne valahova tenni.
Igen, a 230-at ha IC-vel egyenirányítom, arra írtam hogy kb 325V lenne de az még kevés úgy is, főleg terhelve. Szóval reménykedem hogy le lehet tekerni pár menetet és a 2*230 tekercsek vannak legkívül. Úgy viszont marad egy kihasználatlan 230V-os tekercs majd. Vagy a 460+cső és még 90-100V-ot valahol elfűtök.
Nem kondival csatoltam, ez lehetett a baj. Az Imi által berakott rajzról lestem le, ott sem kondival csatolja
Ezt elég olcsón szereztem, hasonló áron tuti nem tudok jobban hozzápasszolót szerezni. Valami olyan egyenirányító cső kellene amin minéltöbb esik. Ha már 400V-ig le tudok menni DC-vel az jó, mert a folytón is esik még egy kicsi. Ha itt lesz a trafó majd kiderül mit tudok kezdeni vele.
Anódáramot még nem tudom, AB osztályban elvileg olyan 20-30mA csúcsban 100mA is lehet Ágoston szerint (gondolom hogy oldalanként), A osztályban 60mA körül. Szerk: Most jut eszembe hogy a BEAG táptrafója úgy van megcsinálva, hogy 220,230,240V hálózatnak külön van forrlemez, tehát ezzel még egy kicsit tudok csalni.
BEAG trafókkal az a baj , hogy keményen impregnáltak , nehéz megbontani , szerintem nics remény a letekeréshez .
Nehéz lesz összehoznod , végfoknak terheletlenül akár 400V DC is mehetne , de a 460V AC -ból nem fog menni még csővel sem 500V DC minimum lesz ez az elkók miatt sem előnyös . Ha mégis sikerülne szétszedni (kromofágos áztatás) Akkor érdemes megtekerni a kívánt feszkókra .
Mégis van esély felhasználni ezt a trafót. Ez egy részlet az APX 100 kapcsolásából. Nagy valószínűséggel mégsem 230V-osak a szekunder tekercsek, lehet hogy eddig rossz rajzot néztem vagy figyelmetlen voltam
Itt 340, 410, és 460V-ot kapnak anódfeszültségnek a csövek. Ha a 220V-os primer helyett 240-re kötöm a hálózatot, akkor kb 309, 373 és 418V a feszültségek, ugyanebben a kapcsolásban ha jól számolok. Az pedig tökéletes is. (Igazából 230V hálózati fesz miatt kicsit ez eltér de nem baj) Az pedig nem baj hogy a 40V és a 6,3V is kevesebb lesz, mert azok úgyis nálam egyenirányítva és pufferelve lesznek az pedig pont jól jön.
Az lesz a legjobb ha megérkezik a trafó és azon méregetsz , addig már felesleges agyalni .
Valamennyire biztosan lehet terhelni, hiszen ECC808-ak anódfeszültségei ezekből vannak előállítva. Mondjuk azt nem tudom azok hány mA-t vesznek fel (4db van rákötve), szóval lehet hogy igazad van. De a 460 az még leosztás előtt van. 460-at gyökketővel osztom az kb 325V, úgyhogy még nem adom fel, inkább mérek holnap
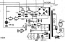
Sziasztok, a Kocos varázsszemes kálváriájáról jutott eszembe egy még megoldásra váró probléma amiben a segítségeteket kérném. Nem erősítős de abszolút csöves dologról van szó. A szitu a következő: Adott két különböző típusú tetszetős fotocella amikről a rájuk eső fény mennyiségével arányos egyen feszültséget veszek le és egy EM80 illetve egy EM84 varázsszemmel indikálok. Érzékenységük szinte azonos -20 illetve -22 V. Viszont szeretném egy harmadik EM4-es varázsszemmel megjeleníteni ha a két fotocella különböző mennyiségű fényt kap. Amit egy ECC82-vel megvalósított differenciál erősítővel gondoltam csakhogy a diff. erősítős bekötésével nem vagyok tisztában. (A -250V a fotocellákhoz kell!) Felrakok egy rajzot amit légyszi ellenőrizzen már le valaki hogy mekkora szikrára számítsak
! Köszönöm előre is. A potikkal a szimetriát illetve az erősítést szándékszom beállítani.
Elnézést, kiegészítve felrakom az EM4 bekötését amivel elvileg működik a pozitív vezérlőjel hatására.
Nem tartottam fontosnak felrakni a teljes rajzot mert gondoltam a diff erősítő egy egyértelmű dolog, a fotocellás részel meg nem kell foglalkozni, kapja a -250V-ot meg a fényt aztán a mínusz akármennyi meg érkezik a varázsszemekre... Igen van diff-es varázsszem az EM83, de azzal más terveim vannak
Neked? Mind a négyet?
Dehát kizárólag egyenfesz van a körben? Minek oda kondi?
Gondolom plusz az nincs a negativ előjelű fesz miatt amivel a fotocellák "gazdálkodnak"
Hova kötöm a kis műszerrel párhuzamos poti csuszkáját, a földre?
Olyan kérdésem lenne, hogy az EL84-et köthetem-e triódának ellenütemű erősítőben?És ha igen akkor, hogy lehet megoldani azt, hogy át tudjam kapcsolni trióda pentóda uzemre?Az anódfeszt átkapcsoláskor meg kell-e szakítani?A visszacsatolást is kikapcsolhatóra szeretném válltoztatni ha lehet.Kapcsi rajz az átláthatóságért.Előre is köszönöm aki foglalkozik vele!
Szia Kocos, "átnyálaztam" 51-81-ig a RT évkönyvek 58. oldalát de sehol az az ECC82 PP kapcsolás...
MOndom! '69-es évkönyv, 58. oldal , lap teteje!!!!!
Ez rádiotechnika '69-ik évfolyam, második szám!!!!!
Idézet: „MOndom! '69-es évkönyv, 58. oldal , lap teteje!!!!!” ...
Köszönöm szépen, pedig én is azt nézem, talán még látszik is a jpeg-en amit felraktam hogy 1969/2. Nem értem mi ez?!
Az, hogy ez Rádiotechnika folyoirat, amit Te linkeltél, de nem ebben van, hanem a Rásiotechnika évkönyvében, a 69-esben, azért is furcsállottam, hogy '51 óta nézed, mert mintha 67-től lett volna évkönyv
|
Bejelentkezés
Hirdetés |



! Köszönöm előre is. A potikkal a szimetriát illetve az erősítést szándékszom beállítani.


