Fórum témák
» Több friss téma |
köszönöm a választ,
ez a 3.-as problémára (használati melegvíz be-ki) is megoldás lenne?
A leírásod alapján gondolom ezt, hogy valamelyik érzékelő nem jó értéket ad a vezérlő részére. A szakemberek azt mondják erre, hogy gradiens hiba. Talán azt jelenti, hogy idővel arányos ellenállás értéknek kell detektálódni, mert különben hibás lenne a szabályzási folyamat. Ez a vezérlő programjában előre beírt értékekel van összehasonlítva (előremenő és visszatérő NTC-k). A ki-be kapcsolások hosszának változása abból adódhat, hogy a fűtésnél a nagy körön míg a HMV készítésnél kis körön keringeti a vízet a szivattyú. A HMV készítésnél nagy terheléssel működik a főégő míg a fűtésnél részteljesítménnyel indul és folytatódik a moduláció a kívánt hőmérséklet eléréséig.
Sziasztok! Tud valaki segíteni abban, hogy a Fég C21.3 fűtő kazánnak a lángja csak kis lángon ég és nem tudom feljebb venni a lángot a szabályzóval sem? Egy hónapja cseréltem benne elektromos panelt , armatúra membránt, grundfos szivattyú belsőt. Akkor jól működött a szabályzó is és tudtam vele állítani a láng erősséget. Most valami miatt alig kap gázt. Az égősoron a lángsor kicsi és nem tudom a szabályzóval feljebb venni, lefelé működik a szabályzás. Lehetséges, hogy a gázszelep lengőmembránja nem nyit ki rendesen?
Szia! Nem rövid véletlenül a tömszelence rúdja, vagy azt nem cserélted? A másik dolog, hogy szorulhat ha nem középre sikerült beállítani az "ufót" (hidraulikus differenciál presszosztátot), ekkor ugyanis a tüske nem középen tudja megnyomni a főégő gázszelep "rúdját", akadhat vagy szorulhat e miatt és ezért nem is tud kinyitni maximálisan.
Helo jpuskas99!
NTC szenzor ki lett cserélve és a hiba megmaradtt. Müködés közben az egész kazán teljesen leáll. A keringetö is. Minden. Olyan mintha a szobatermosztát állítaná le,de akkor sem lenne szabad azonnal megállni a pumpának. Egy ideig keringetni kellene. Szóval mikor leáll minden,utánna 1-2 másodpercmulva ujra ndul az egész,és ezt így csinálja folyamatosan. Melyik elem a körben az amely ezt engedélyezi? Gondoltam a preszosztátra is. Lehet az vacakol?
Ha a presszosztát rossz lenne, akkor a folyamat: Jelet kap a kazán fűtésre, a ventilátor beindul, megy folyamatosan, de a gyújtás nem indul el, a ventilátor csak megy-megy.
Nézd meg a kezelésit, ott van egy 15 számmal jelölt „presszosztát A.T.” érzékelő, ott a by-pass szelep előtt közvetlenül, szerintem valami átfolyás-érzékelő, áramlás-érzékelő lehet, ha mechanikus, akkor mozgasd meg többször, talán annál van a hiba.
Én speciel, megkeresném a kisfeszültségű tápját és kivezetékezném egy leddel valahova látható helyre, utána visszacsomagolnám. Szerintem a tápja vacakol.
Sziasztok!
Egy Sanuier Duval SD 30 KLZ kazánnal kapcsolatban szeretnék segítséget kérni. Tegnap nem nagyon akart menni a fűtés, este nézegettem hogy mi lehet a baja, azt csinálja, hogy időnként elkezdi kattogtatni a reléit és mintha újra indulna (ilyenkor a kijelzőn °2 jelenik meg). Olyan is volt hogy nem indult újra, hanem a kijelző egyre halványabb lett, majd teljesen kikapcsolt. Most épp működik, ne a télnek így nem vágnék bele... Eddig annyit csináltam vele, hogy kikapcsoltam-bekapcsoltam, meg lenyitottam az elejét, a panelt megnéztem, szemre nem látok semmi szokatlant (nincs púpos kondi vagy ilyesmi). Még nem álltam neki kiszedni a panelt és méregetni, nem tudom hogy álljak neki. Találkozott valaki hasonló problémával?
Sikerült levideózni a jelenséget. Feltettem youtube-ra a videót: Link
Annyit vettem még észre, hogy a termosztát kapcsolója ha össze van zárva (fűtés igény van) akkor csinálja ezt, ha szétkapcsolom akkor abbahagyja.
Szia! A °2 jelzés valóban újraindulást jelez. Forrassz át minden lábat ólmos forrasztóónnal, valószínűleg elrepedt az egyik.
Köszönöm a választ, átforrasztottam minden lábat, megmozgattam a csatlakozókat, úgy néz ki most működik!
Annyit észrevettem még hogy előfordult párszor hogy amikor a fűtés elején még alacsonyabb lánggal fűt és átkapcsolna nagyobb lángra akkor egyből visszavált az alacsonyabbra.
Sziasztok! Az SZMV-2 (FÉG C sorozathoz) vezérlőpanellel kapcsolatban szeretném a segítségeteket kérni. Ha a szobatermosztát be van kapcsolva, a kazántermosztát kikapcsol (gázláng elalszik), akkor a félfordulatos keringtetés a végtelenségig megy, tehát nem időzített? Erre lenne szükség. Ha szobatermosztát kikapcsol, a 30 másodperces útókeringtetés félfordulaton megy?
Tungsram feliratos, fehér, lekerekített dobozban van az eredeti vezérlőpanel. Az SZMV-2 beépítéséhez szükséges a dobozon belül a panel felfogatási pontjait átalakítani? Az eredeti vezérlőpanelen nem lehet az utókeringtetést kis átalakítással megoldani? A hozzászólás módosítva: Nov 5, 2021
Amit leirtál, még akár normális működés is lehet.
Köszönöm a rajzot, akár lehet, de ezen a vezérlés logikája nem szerepel. Biztosra szeretnék menni, nem aprópénz két új panel. Remélem, hogy valaki már beépítette a fórumról és esetleg tud információval szolgálni.
Mellékeltem egy képet az eredeti vezérlőpanelről. Ebben van egy tirisztor. Kellene tudnia a szobatermosztát lekapcsolása után utókeringtetni? Elképzelhető, hogy valamelyik kondenzátor felelős ezért, kiszáradt és ennek a cseréjével lenne utókeringtetés? Vagy ha ez nem utókeringtetős, át lehet alakítani?
Hello! Én nem rugóznák ezen, de Te tudod..
Ha a kazántermosztát bont le, a szobatermosztát pedig nem, ez azt jelenti, hogy a szoba még nem meleg, viszont a víz már túl meleg. Ekkor a szivattyú normálisan keringtet, mert ha lehűlt a víz vissza fog gyújtani a láng. Hiszen a szoba még nem melegedett fel. És ha visszagyújt megy minden tovább. Ha pedig közben vagy utána lekapcsol a szobatermosztát, van utókeringtetés. Gond egy szál sem, a víz hőfokot kellene olyan értékre állítani, amennyi a hőelvételezéshez megfelelő. Mert ha a kazánhőfok lekapcsol, és melegre van állítva, lassú keringtetés esetén, esetleg túlfutna a hőfok és a biztonsági termosztát bontana le. Az viszont nem áll magától vissza.
Szia! Köszönöm a leírást, de jól ismerem a kazánt. Arra van szükség, hogyha a kazántermosztát kapcsol ki, menjen tovább a szivattyú fél fodrulaton. Azért kell fél fordulat, mert teljes fordulaton begyújt a főégő és megy tovább a kazán. Ezzel nincs gond, ezt tudja a mostani vezérlőpanel. Miután a szobatermosztát lebont, azonnal lekapcsol a szivattyú, a hőcserélőben néhány másodpercre felforr a víz (nem tesz jót neki, hogy minden leállásnál ez történik). Az a kérdés, hogy a vezérlőpanelem elvileg tud-e utókeringtetést (csak meghibásodott, kiszáradt egy kondi) vagy könnyen átalakítható-e olyanra. Több forrásból tájékozódtam, hogy a kezdeti panelek nem tudnak, többen ezért cserélnek panelt újabbra, amelyek már mind utókeringtetősek. A szobatermosztát lekapcsolása után fél-egy percig fél fordulaton jár a szivattyú, hogy a hőcserélő fokozatosan vissza tudjon hűlni.
A panel nem olcsó és a cseréje sem egyszerű, teljesen máshol vannak a felfogatási pontok a dobozon belül, új tartót kell neki csinálni. Ha egyáltalán elfér a panel dobozban, mert az eredeti panel pont akkora, mint a doboz. Ha az eredeti panel utókeringtetősre alakítására lenne recept (gondolom nem én vagyok az egyetlen, akinek erre igénye volt/van), nem vennék két panelt (két kazán van) és állnék neki a dobozukat átalakítani. A hozzászólás módosítva: Nov 5, 2021
Oké! Én nem ismerem a kazánt, csak filozofáltam a működésén.. De ha a szoba termosztát kikapcsolásakor működik az utókeringtetés, akkor lehet hogy azzal kellene sorba kötni a kazánvíz termosztátot és megoldódik a dolog.
A hozzászólás módosítva: Nov 5, 2021
Hát ebben összesen egy kondenzátor van, ami ki tud száradni...
Ennyire bonyolult áramkört már ennyiből is vissza lehetne rajzolni, ha ráér valaki. Annó párszor feltettem az ennél primitivebb elektronika rajzát, az is utánkeringetett. De mintha lett volna olyan változat is, ahol a bazinagy ellenállást/kondenzátort váltották ki a tirisztorral, és nem utánkeringetett. Nekem már nincsen meg az öreg kazán, szerintem már az sem, akinek odaajándékoztam. ![]() De ahogyan proli007 is mondja, vegyél vissza a gázmennyiségből, hogy amikor "farkasorditó" hideg van, akkor pont felfűtse a házat. Szerintem úgy lesz pont jó...
A kazántermosztát kikapcsolásakor működik a félfordulatos keringtetés, a szobatermosztát kikapcsolásakor nem (másodpercekre felforr a víz a hőcserélőben). Valahol mintha olvastam volna, hogy kis átalakítással megoldható, de részleteket nem találtam. Ha valaki már megcsinálta és megírja mit kell pontosan átalakítani, akkor leutánozom. Egyébként megveszem az új, utókeringtetős panelt.
Sajnos nem érek rá visszarajzolni... Talán igazad lesz, hogy a tirisztoros panel nem tudja az utókeringtetést, de ennek csak hétfőn tudok utánajárni. Tudom hogyan kell lángmagasságot állítani. Az esetemben nem ilyen egyszerű sajnos (más gondok is vannak, sem a túl alacsony, sem a túl magas lángmagasság és fűtővízhőmérséklet nem jó).
Mi a fenének lenne benne tirisztor, meg elektronika ha nem tudná? Nem pont ilyet szereltem legutóbb hármat, az egyik volt a donor, mert azon a NYÁK is szétégett. A fóliakondenzátor (abban csak 1db volt) zárlatos volt mindkettőben, a teljesítmény ellenállás az egyiken el volt égve. Az egyiken volt még valami bibi, de már nem emlékszek. Amúgy pöcc, röff, izzóval leellenőriztem őket. Fenn van a rajzuk is itt.
Ezt a te fajtádat még nem láttam, de nagyon hasonló. Gyakorlatilag annyi lehet, hogy a kazántermosztát más úton, az elektronika nélkül adja az áramot a szivattyúnak, a szobatermosztát meg ezen keresztül. Ezért van az egyiknél utánkeringetés. A panelnak szerintem semmi baja.
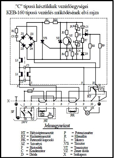
Szia! Ezek a képek biztosan segíteni fognak. (kiollóztam őket a Fégfűtő pdf-ből, hogy ne kelljen keresgélni).
Két egyforma FÉG C21 típusú kazán van, 1986-ban lettek felszerelve. Ebből az egyik jóval kevesebbet ment. Mindkettőnél ugyanaz a jelenség, ha kikapcsol a szobatermosztát, azonnal leáll a szivattyú és rövid időre felforr a víz a hőcserélőben. Félfordulaton tudja vezérelni a szivattyút (amikor a szobatermosztát be a kazántermosztát ki van kapcsolva), csak az említett funkció hiányzik.
Ezért szokták cserélni a panelt újabbra. Sajnos a kereskedő sem tudja mit árul, ezért tettem fel az eredeti posztban kérdéseket. Ha új panelt szerzek be, amely bekapcsolt szobatermosztáttal és kikapcsolt kazántermosztáttal csak fél percig járatja a szivattyút, ez nálam komoly gondot okozna. A logikának ellentmond, ez van a webshopban kiírva. Telefonon azt sem értették mit kérdezek.
Az eredeti kérdésre a válasz az, hogy ha a kazán termosztát kikapcsol akkor a jelzett feszültséget kell kapnia a szivattyúnak. Ezt az időt az eklektrolit kondenzátor feltöltési ideje határozná meg de az ha aki van száradva, sosem fog feltöltődni, így a tirisztor a végtelenségig menne (legalább is a termosztát kikapcsolásásig). Ha az áramkörön a tápfeszültség megvan (ott az érték a zéneren) akkor már csak a "kioltó" áramkörben kell keresni a hibát. A trimmereket nem kellene nagyon eltekeregetni.
Ha a kazántermosztát kikapcsolása után időzítés van, az nekem egyáltalán nem felel meg. Nálam felkapcsolt szoba- és lekapcsolt kazántermosztáttal a végtelenségig forog félfordulaton a szivattyú. Csak ez felel meg és semmi más. Az egyetlen egy dolog amit szeretnék, hogy mindkét termosztát lekapcsolásakor a szivattyú csak fél-egy percig forogjon félfordulaton. Gondolod, hogy ezt eredetileg tudta a panel, ezt érted hiba alatt? Egyébként köszönöm a rajzot és a leírást. Nálam a kazántermosztát hiszterézise 4 fok.
A hozzászólás módosítva: Nov 5, 2021
Ez a KEB160 ugyan olyan mint az UK1 csak ez utóbbinál diakkal oldották meg a tirisztor gyújtását. A késleltetési idő az az elektrolit kondenzátor feltöltési ideje. Akkor megy csökkentett feszültséggel a szivattyú amíg nyitott a kazán vagy a szoba termosztát kapcsok valamelyike és ha letelik az utókeringési idő (feltöltődi a kondenzátor az áramkörben) a tranzisztorral megszakítódik a tirisztor tartóárama és leáll a szivattyú. Az hibás működés ha folyamatosan csökkent fordulattal megy a szivattyú több mint fél percnél.
A hozzászólás módosítva: Nov 5, 2021
Én értelmezésemben a kérdező elvárása: az utókeringtetés megléte a szobatermosztát kikapcsolása után is. VIM csatolásában lévő rajz szerint ez nem lehetséges, mert a szobatermosztát ad feszültséget a keringtető szivattyúnak közvetlenül és az utókeringtető elektronikán keresztül is.
Köszönöm Nektek, hogy kielemeztétek. Az eredeti panel utókeringtetősre való átalakítási kísérlete helyett inkább újat vennék. Az eredeti kérdésem, hogy az SZMV-2 bekapcsolt szobatermosztáttal a végtelenségig utókeringtet-e, kikapcsolt szobatermosztáttal időzítéssel leáll-e és félfordulatos-e az utókeringtetés (teljes fordulaton nem aludna ki a főégő). Sajnos az üzletben megtévesztő a leírás, amely szerint bekapcsolt szobatermosztáttal is időzített az utókeringtetés, ami egyáltalán nem lenne jó, mert végtelen utóeringtetésre van szükség. Mellékeltem a fórumon megtalált bekötési és kapcsolási rajzokat. Sajnos az analóg áramköröket nem nagyon értem. Ebből esetleg meg tudnátok mondani, hogy az általam elvárt viselkedésre számíthatok-e?
A hozzászólás módosítva: Nov 6, 2021
Egy kicsit káoszos a helyzet. Van háromféle vezérlés a találataim között. Az 1-es és 3-as SZVM-2 néven ( is ) fut, a 2-es HUK-43. A 2 és 3 ránézésre egyforma kapcsolás, más nyáktervvel. Az 1-es ránézésre nem egyezik meg a feltett kapcsolási rajzzal, kivéve, ha a forrasztási oldalon van felületszerelve a többi alkatrész.
A 2-es volt az alvilágom cuccai között, ez egyezett a kapcsolási rajzzal és kipróbáltam. Az én panelemen HUK-43 felirat olvasható, ezért erről írok. szoba termo | kazán termo | szivattyú Be | Be | Teljes fordulatszám ( fűtés alapállapot, kazánhőfok a beállított alatt ) Be | Ki | csökkentett fordulat, bármeddig ( kazánhőfok a beállított fölött ) Ki | Ki | csökkentett fordulat, bármeddig ( kazánhőfok a beállított fölött ) Ki | Be | csökkentett fordulat, időzítés után leáll. Ki | Ki -> Be | csökkentett fordulat amíg a hőfok a beállított felett van, a kapcsolási ponttól időzít és leáll. Ha valaki találkozott ezekkel a típusokkal talán tud még infót adni. |
Bejelentkezés
Hirdetés |














