Fórum témák
» Több friss téma |
Idézet: „Ki | Ki -> Be | csökkentett fordulat amíg a hőfok a beállított felett van, a kapcsolási ponttól időzít és leáll.” Ettől az utolsó sortól eltekintve jó a leírásod, így van a telepítési leírásában is. A képeken lévő mindhárom panel így működik, bekötése is azonos. Van forgalomban még egy harmadik verzió is, amin a két CD4093 helyett egy PIC12C508 van, ezen a tirisztor helyett triak van, de működés szempontjából nincs eltérés ezekhez képest.
Mivel ezt asztalon összeállított kapcsolással mértem, így működik.
Szia!
Bekapcsolt szobatermosztát esetén csak akkor keringet csökkentett fordulaton, ha a kazántermosztát kikapcsolt állapotban van. Tehát, ha van szobatermosztát, akkor úgy kell beállítani a készülékben lévőt, hogy az ne kapcsolgasson, csak a szobai. A csökkentett teljesítményt a beszerelés után a panelen lévő trimmerrel kell beállítani úgy, hogy a szivattyú működése közben a főláng már ne maradjon égve. Az utókeringetés idejét gyárilag fixre állítják, ez nem módosítható. (Alkatrészcserével lehetséges, de a PIC-es változatnál már azzal sem.) A panel mérete: 67 x 84 mm, bele kell férnie a régi helyére, hiszen ahelyett gyártják.
Elhiszem, de ez nincs benne a hozzá adott leírásban, illetve az általad is írt felsorolás harmadik sora ugyanilyen helyzetben írja a két termosztátot. Mindkettő KI állásban van, akkor hogy lehet ilyen véletlenszerű működése?
Nekem mindegyik változatból van, szoktam javítani is, de ilyet még nem tapasztaltam. Mod. Ha a kazántermosztát kapcsol, akkor helyes a leírásod ezen pontja is, hiszen ennek így is kell működni. Ez gyakorlatilag az igazságtáblázat 4. sora. A hozzászólás módosítva: Nov 6, 2021
Igazán köszönöm. Ez egy negyedik fajta, amit ajánlottak, de többe kerül. Ennél végtelenített a félfordulatos keringtetés bekapcsolt szobatermosztát és kikapcsolt kazántermosztát mellett, beszéltem velük. Később találtam a kedvezőbb árú paneleket.
A táblázatod 3. sorában a Ki | Ki a Be | Ki kiinduló állapotból áll elő és az értelme, hogy hűtse vissza a hőcserélőt és ezt követően a Ki | Be szituációnál (táblázatot 4. sora) álljon le időzítéssel? Másképpen, addig nem áll le a szivattyú időzítéssel, amíg a kazántermosztát ki van kapcsolva (mert a hőcserélő hőmérséklete a beállított érték felett van)? Ha a HUK-43 a leírt módon működik, talán jobban járnék ezzel, mint a kétoldalas, a hátsó oldalán felületszerelt SZMV-2-vel. Éppen elég lesz a Tungsram lemezdobozba beleeszkábálni, mert az új panel felfogatási pontjai teljesen máshova esnek. A hátoldalát valószínűleg valamilyen szigetelőlappal védeni kell. Ha vannak rajta alkatrészek, nem túl előnyös.
Igen, ez a PIC-es változat, amiről fentebb írtam.
Idézet: „Ennél végtelenített a félfordulatos keringtetés bekapcsolt szobatermosztát és kikapcsolt kazántermosztát mellett,” A többi is így működik, a bekötésük is azonos. Mindegy melyik gyártó különböző fantázianéven forgalmazott (HUK, MIF, SZMV) paneljét veszed meg, ugyanazt kapod működés, és méret szempontjából. SMD alkatrészekkel felépített is előfordul szinte mindegyik variánsból. Mint fentebb írtam, nekünk mindegyikből van, ismerem a paneleket. Még az egyszerű 1 db kondenzátorral szerelt helyére is beépíthetőek.
Megmondom őszintén én nem értem miért van megkülönböztetve az utókeringtetés szempontjából, hogy a szobatermosztát, vagy a kazántermosztát állítja-e le. Mindkét esetben rotyog kicsit, ha nincs utánkeringtetés, nem?
Szóval a legbutább megoldás a régi kondenzátoros panel, azon szinte semmi nincs. Ott folyamatosan keringtet, ha a termoszát be, akkor teljes fordulaton, ha ki, akkor félfordulat körül, az idők végezetéig. https://www.hobbielektronika.hu/forum/topic_post_2384058.html https://www.hobbielektronika.hu/forum/topic_post_2384082.html
Sziasztok. Egy Saunier Duval kazán F15 hibakódot ír ki. A manual szerint ez gázszelep léptetőmotor hibát jelent. Csatolok képet a motorról és a panelről is. A motornak 6 kivezetése van. Hogyan tudnám kimérni a bekötését? Esetleg megvan valakinek?
Előre is köszönöm.
Nem "rogyog" egyik esetben sem, ha jól van beállítva. A fűtési rendszert megfelelően méretezni kell(ett), a szükséges hőigény alapján kiválasztják a fűtőkészüléket, radiátorokat. Jelen esetben a faék egyszerűségű FÉG Cxx készülékről, és radiátoros fűtésről van szó. Ha jól van beállítva a rendszer, és a kazántermosztát, akkor csak a szobatermosztát fogja kapcsolni a kazánt. Ebben az esetben bőven elég a fél perc körüli utókeringetés a kazántest, és a víz lehűtéséhez. Ha valami miatt megszalad a hőmérséklet, akkor a kazántermosztát állítja le a szivattyút, (vagy a bal oldalon lévő klixon teljesen kikapcsolja) ebben az esetben addig keringet csökkentett teljesítményen, amíg vissza nem kapcsol a kazántermosztát. (plusz a kb. fél perc)
A hozzászólás módosítva: Nov 7, 2021
Idézet: A felcsavarozási pontok az enyémnél a két oldalon középtájon vannak, nem egy síkban. Két oldalt ki van vágva két kis téglalap alakú rêsz, hogy elférjenek a doboz tetejének a tartókonzoljai. Kép itt. A csavaroknak a furatok az újakon a sarkokban vannak, már emiatt is új tartót kellene készíteni dobozon belül. Az új panel kisebb? (Néhány napig nem tudom leméri a benne lévőt.) Különben útban lesz a két konzol és új doboz is kellhet. „Még az egyszerű 1 db kondenzátorral szerelt helyére is beépíthetőek.” A hozzászólás módosítva: Nov 8, 2021
Fentebb írtam:
Idézet: „A panel mérete: 67 x 84 mm,” Tegyél a régi panel helyére egy műanyag, vagy textilbakelit lapot, ehhez csavarozhatod az újat. Sajnos az újaknál a furatok sem egységesek. Van 2, és 4 furatos változat is.
Szia! Mondta proli007, hogy számodra akkor az lenne a megfelelő, hogy sorba kötöd a szoba termosztátot a kazán termosztáttal. A most meglévő elektronikában az átkötést a rajz szerint lehet megoldani. Ha nem kell a szoba termosztátnak az éjszakai csökkent hőmérséklet szála akkor azt nem kell bekötni. Az elektronikából a tranzisztort (a kis fémtokos háromlábú) ki kell venni, hogy az ne tudjon kapcsolni az az ne tudja megszakítani (lesöntölni) a tirisztor tartóáramát ha feltöltődik az elektrolit kondenzátor, így folyamatosan csökkentett feszültséget kap a szivattyú amíg egyik vagy másik termosztát ki van kapcsolva.
Kérdés, hogy az egyébként a félperces üzemben dolgozó soros ellenállások mit szólnak a szinte folyamatos üzemhez. A kondenzátoros jobb megoldás ilyen esetre.
Köszönöm a kapcsolást. Bár én kérdeztem rá az átalakítás lehetőségére, de ebben túl sok bizonytalansági faktort és a magam részéről hibázási lehetőséget látok (pl. gallyra vágom a panelt). Inkább beszerzem a HUK-43 vagy SZMV-2 valamelyikét, minthogy a fűtési szezon közepén bizonytalan átalakítással kísérletezzek. A régi vezérlő megmarad tartaléknak. Még nem mértem le a mostani panel méreteit, de állítólag az új panelek kisebbek és gond nélkül el kell férjenek a dobozban. Tervezek visszajelezni az eredménnyel a fórumra. Nem tudom mikor tudom megoldani a panelcserét.
Szerintem menjünk ide vissza a probléma megoldásában. A panel ugye jó, mert azt mondod, hogy kazán termosztát lekapcsoláskor van utókeringés. A szobatermosztát lekapcsoláskor nem vált át a kazán termosztát az utókeringéshez szükséges áramkör megtáplálására, így ezért nem lesz ebben a felállásban utókeringés. Az említett főégő lángmagasságot kellene beállítani, lejjebb venni, hogy ne legyen a hőcserélőben helyileg forrás. Akkor az általam vázolt kapcsolási változatnál (proli007 már előzőleg is ezt javasolta) a sorba kötött szobatermosztát lekapcsolásakor is lesz utókeringése a szivattyúnak és az áramkörhöz nem kell hozzányúlni, mert az jólműködik. Ez többlet áram fogyasztással fog járni, mert a szivattyú állandóan menni fog fél feszültséggel amíg a szobatermosztát vissza nem kapcsol (mert a kazáné az néhány fok hiszterézissel azonnal visszakapcsol). Az említett átalakításra igazából nem is volna szükség ha ezt a felvetést meg tudnád oldani.
Idézet: Eddig egyetértünk. Ezért vannak újabb, utókeringtetős áramkörök.„A panel ugye jó, mert azt mondod, hogy kazán termosztát lekapcsoláskor van utókeringés. A szobatermosztát lekapcsoláskor nem vált át a kazán termosztát az utókeringéshez szükséges áramkör megtáplálására, így ezért nem lesz ebben a felállásban utókeringés.” A kazán hőcserélőjében még 1 liter víz sincs. Miközben megy a főégő, gyors keringtetést igényel (azért cirkó). Teljesen természetes jelentség, hogy a szobatermosztát lekapcsolásakor, utókeringtetés nélkül egy pillanatra felforr a víz a hőcserélőben. Ennek a problémának a kiküszöbölése érdekében cserélik le a panelt újabbra, amely időzítéssel, fél-egy percig utókeringtet. A lángmagasság elállítása a szobatermoszát kikapcsolása utáni utókeringtetés hiányának problémáját nem oldja meg, de a helytelen lángmagasság beállítás újabb problémákhoz vezethet. Idézet: Két különböző dologról beszélünk. Amint Te magad is leírtad, nincs utókeringtetés, ha a szobatermosztát kapcsol le. A többi javaslatot tudomásul vettem, de nem arra voltam kíváncsi és az alapvető kérdést sem oldja meg. Ahhoz, hogy ilyen szinten belemenjünk, ismerni kellene az épület adottságait, a kazánok méretezését, a fűtési rendszer állapotát, stb. Ha nem 35 éves rendszer lenne és minden tökéletesen működne, akkor is csak egy szűk tól-ig érték között szabadna a lángmagassággal variálni, mert mind a túl alacsony, mind a túl magas lángmagasság más problémákhoz vezet. Ebbe a vitába nem szeretnék belemenni, ezért nem írok többet a témában, ebben nem kérek segítséget a fórumtól.„Az említett átalakításra igazából nem is volna szükség ha ezt a felvetést meg tudnád oldani.” Idézet: Talán nem jól értettem, hogy csak a sorkapcson kell variálni a vezetékekkel. Ha nem nyúlok az áramkörhöz, hogyan áll le a szivattyú időzítéssel a szobatermosztát kikapcsolása után? Végtelen utókeringtetésre csak bekapcsolt szobatermosztát és kikapcsolt kazántermosztáttal van szükség (mert ekkor a kazán vissza fog kapcsolni és minél előbb vissza kell hűljön a hőcserélő), időzített utókeringtetésre pedig a szobatermosztát bontása után, egészen pontosan azzal a logikával, amit fent többen leírtatok. „Akkor az általam vázolt kapcsolási változatnál (proli007 már előzőleg is ezt javasolta) a sorba kötött szobatermosztát lekapcsolásakor is lesz utókeringése a szivattyúnak és az áramkörhöz nem kell hozzányúlni, mert az jólműködik.” A hozzászólás módosítva: Nov 13, 2021
Az eredeti kapcsolással nálam (mindkét kazánnál) végtelen utókeringtetés van, ha csak a kazántermosztát kapcsol le. Ezért nem kell kivenni a tranzisztort. Az újabb áramkörök is így működnek, mint fentebb megírtátok. Most már értem a rajzodat. Sajnos így nem lenne jó. Lekapcsolt szobatermosztáttal továbbra sem lenne (időzített) utókeringtetés. Ráadásul az áramkört állandó feszültség alatt tartaná.
Letettem az átalakítási ötletemről, miattam kérlek ne fáradozzatok. Megveszem az új panelt és remélem megoldódik a probléma. Köszönöm a segítségeteket.
Nem akarok vele többet foglalkozni mint amennyit érdemes volna. Valami már nem jól működik a kazánjaidban, mégpedig a termosztátok. Azoknak az intervallum kapcsolási hőmérséklete 12 fok. Ha ezt a hőmérsékletet az utókeringés nem tudja levinni érték alá akkor áll fenn az örökös utókeringtetés. Ez abból adódhat, hogy gyengült a gáztöltet a kazán termosztátban és nem tud a megadott értékhatárok között kapcsolni.
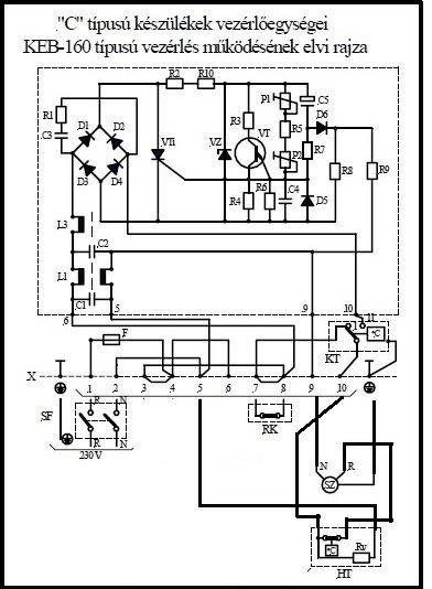
Ha azt nézzük, hogy az áramkörök mit csinálnak akkor bármelyiket is veszed az újak közül azokban a szobatermosztát, reteszkapcsoló (opcionális) és a kazántermosztát soros kört alkot DE a fő kapcsolást a kazán termosztát kapcsolja (bontja). A "P1" és "1' kapcsokon mindaddig rövidzárban tartja az elektronikát amíg el nem éri a kívánt hőmérsékletet, majd kikapcsoláskor áramalá helyeződik az elektronika és kezdetét veszi az időzített utókeringés. Ez normál esetben nem tarthat sokáig, hisz cca. 60-70 fokos vizet hamar lecsökkenti 12 fokkal és visszakapcsol mielőtt időzítetten állna le. A KEB 160 is ami nálad be van építve ugyan ezt tudja csak a sorkapocsban nem volt sorbakötve a kazántermosztáttal.
Köszönöm, hogy felhívtad a figyelmem a kazántermosztátom hibájára (beszerzek cserét). Jelenleg a 4°C-os hiszterézis zavar a legkevésbé (a másik kazánomnál 8-10°C a hiszterézis). A kazántermosztát hibás működése nem befolyásolja a hőmérséklet leolvasást. A hőmérsékletet a kazán mérőórájáról olvasható le, amelynek saját kapilláris érzékelője van.
Még véletlenül sem említettem, hogy nálam örökös az utókeringtetés, kizárólag a vezérlőpanel működési logikájára voltam kíváncsi, amelyre több hozzászólással ezelőtt, két fórumtárstól is pontosan megkaptam a választ. Szerintem nem veszed figyelembe, hogy kétféle utókeringtetés van (mint az előző hozzászólásokban megerősítésre került): 1) Bekapcsolt szobatermosztáttal végtelenített. Szerinted "normál esetben nem tarthat sokáig". Ha valamilyen okból nagy az áramlási ellenállás (elzárnak minden radiátort vagy termosztatikus szelepek vannak és azok zárnak el, iszapos a rendszer, stb), gyengén áramoltat a szivattyú, a hőcserélő keresztmetszete leszűkült (vízkő, iszap, stb) vagy más okból nem fordul meg kellően gyorsan a víz, akkor nagyon sokáig tarthat. (Ha itt időzítés lenne, az csak tovább késleltetné a hőcserélő visszahűlését vagy rosszabb esetben engedné a vizet a hőcserélőben felforrni.) 2) Kikapcsolt szobatermosztáttal 30-60 másodpercre időzített. Hutty fórumtárs táblázata alapján az időzítés a kazántermosztát visszakapcsolása után indul (ha az a szobatermosztát kikapcsolásakor be volt kapcsolva). Ezt nem tudja a KEB-160. Találtam számodra egy leírást az egyik új vezérlőről itt a 16. oldalon, ennek 1. pontjában az alábbiak szerepelnek: Ha a szobatermosztát kikapcsol, az U vez. egység a kazán szivattyúját csökkentett fordulatra kapcsolja-ezáltal a fõégõ kialszik -, majd kb. egy perc utókeringetés után a szivattyút teljesen leállítja. Egy korábbi hozzászólásomban elküldtem egy másik új típusú vezérlő, az SZMV-2 igazságtáblázatát, ebben szintén szerepel a "késleltetve leállítás". Mint írtam, számomra a kérdés zárható. Köszönök minden segítséget.
Tisztelt olvasók
Savio turbós gázkazánunk van.Ezzel a névvel már nem nagyon találni hozzá alkatrészt. Érdekelne,hogy milyen névre cserélték a "SAVIO" nevet,melyik gyártó az utódja. Én úgy értesültem,hogy még "BAXI"vagy "BIASI" néven lehet hozzá alkatrészt kapni.!? Válaszokat köszönöm!
Nem rendelkezem ismeretekkel a gyártóról, de két idegen nyelv közül angolul keresve egyértelműen a Biasi-hoz van köze, így pedig már magyar nyelven is lehet róla olvasni: a cikkben a következő áll:
2016. június 6-án nyílt meg hazánkban a 80%-ban olasz és 20%-ban magyar tulajdonú BSG-HUNGARIA Kft., amely a Pordenonei BIASI SAVIO GROUP gázkészülékgyár hazai képviselete. A Savio és Biasi közül mindegyikkel próbálnám keresni, esetleg együtt a kettővel, kombinálva a kazán típusával vagy típuscsaládjával, a keresett alkatrész nevével.
Én úgy látom, hogy még van vezérképviselet és szerviz is hozzá:
https://saviokazan.hu/ Őket kell keresned.
Sziasztok!
Segitségre lenne szükségem.westen energy 240i kazánom állandóan újraindulgat,elkezd fűteni majd láng kialszik de a szivattyú tovább dolgozik.Kis idő elteltével begyújt fűt egy darabig majd megint lekapcsol.Hmv vételnél nincs ilyen hibajelenség. A biztonsági hőkapcsolóra gyanakodtam de nem az.Nem szakitja meg az áramkört.A vizhőfok kb.50 foknál lekapcsol.Tehát még nem is az hogy megszalad a vizhőmérséklet és letilt a hőkapcsoló. Azt nem értem hogy akkor mi tilt le ha a bizt.hőkapcsoló nem. A rendszerben megfelelő a nyomás,helyes fázis bekötés,NTC jó kimértem,szivattyú(ups 15-60)kondi cserélve a gyári előirt 2µF-osra.Füstérzékelő gomba is jó,nincs leoldva.A panelen kicseréltem az összes kondit újra. V.szinűleg el van állitva a P3 és P4 potméter.Mit szabályoznak ezek? Ha lejjebb tekerem a P3-as potit akkor kissebb lángal de fűt,viszont nem is kapcsol le.Csak gyenge a fűtési telesitménye. Valakinek ötlet?
A hőcserélő.Hogy nem jutott eszembe.Mennyire kell könnyen átjárhatónak lennie?Hülye kérdés tudom:Ha belefújok szájal az egyik csőbe akkor mekkora ellenállást kell tanusitania?
![]() Valamihez viszonyitva ![]() Hátha valaki bepróbálkozott már igy.
Sziasztok, segítséget kérek, Westen 240i kazánom van (kb. 2007-es). Az a nyűgje, hogy ha indítóparancsot ad neki a termosztát, akkor a középső piros led villog kb 3-4 percig, aztán elindul, fűt. Amikor a termosztát szakít akkor megint egy darabig villog a led, aztán megáll.
Látszólag jól fűt, nincs alacsony teljesítmény. A doksi alapján ez vízmennyiség hiba, de van víz a rendszerben. 1,5 Bar nyomásra van beállítva. A kazánt csak fűtésre használjuk csak backup a HMV a rendszerben. Van valakinek tanácsa, mi okozhatja a hibát? Üdv, Dreamer A hozzászólás módosítva: Nov 18, 2021
Hőcserélőbe belefújtam és könnyedén átfújható, lehelet könnyen szelel.
Szia! Ha minden igaz akkor lenni kell ebben a kazánban egy vízhiányra utaló nyomáskapcsolónak ami egy membrános működtetésű mikrókapcsoló (piros vezetékek csatlakoznak rá). A nyomás értéktől eltekintve azt a mikrókapcsolót kellene megnézni, hogy kapcsol e, működteti e a membrán rúdja. Valószínű, hogy szorul a tömszelencéje. WD40- nel befújni és megjáratni a rudat. A nyomás helyes beállításáról találsz rajzos magyarázatot a képek között.
Bocs hogy belepofizok, de wd 40-et csak ideiglenes javításnak lehet tekinteni. Ha kenni kell akkor vagy szilikonspray, (főleg ha műanyag is van), vagy (víz hő) ellenálló finomolaj vagy zsír.
És mindezt azért, mert a wd 40 gyakorlatilag petróleum, ami elpárolog egy idő után... A hozzászólás módosítva: Nov 19, 2021
Annyival csatlakoznék VIM-hez, hogy e kapcsoló a fűtés előremenő vezetéken van, közvetlenül a kimenet előtt, azon a háromutú szelepen. A kezelésiben ez a 20. tételszámmal szerepel.
A hozzászólás módosítva: Nov 19, 2021
|
Bejelentkezés
Hirdetés |
















