Fórum témák
» Több friss téma |
Fórum » Autóelektronika
Témaindító: sufni-tunning, idő: Ápr 19, 2008
Témakörök:
Pedig megy az idő, és asszem 2 év van a letételére. Utána minden kezdődik előről, és csak kidobott pénz...
Nekem az Opel Astra J csinálta azt, hogy a csomagtartó fedele sohasem akart lezáródni. Mindig meg kellett hozzá előtte nyomnom a távszabályozón a nyitógombot - akkor viszont rögtön kattant egyet, és utána lezárt.
Lehet, hogy mindez általános Opel hiba, de az utcában az egyik ismserősnek ugyanolyan Opel kocsija van, és neki is pontosan ezek voltak a tünetei. Ámde ő rögtön elvitte szervízbe. Került is neki simán majdnem 60 ezer forintjába. Én azonban úgy voltam vele, talán inkább megjavítom én magam, ha pl. veszek bele egy olyan zárszerkezetet. Nézegettem árakat itt-ott, a mindenféle hazai és internetes autós boltokban. Aztán gondoltam egyet, és - mintegy a csere előkészítése gyanánt leszereltem a csomagtér fedeléről a belső burkolatot. És akkor előtünt végre a zárszerkezet. Kiszereltem, jó alaposan megnézegettem, lefotóztam, majd ugyanúgy összeraktam. És tovább gondolkodtam a cserén. Ámde! - A zár azóta nagyon is jól működik. Van benne egy kis villanymotor, ami "intézi a dolgokat". Feltehetően valami pitiáner kontakthiba lehetett az egész, amivel persze engem lepett meg a legjobban. A ki- és beszerelés minden esetre - olybá tűnik - nagyon jót tett neki. (pl. az érintkezők mozgatása)
Szia! Nekem ezekkel a zárakkal (csomagtartó, motorház tető) az volt a tapasztalat, hogy amikor gond volt velük az mechanikus volt, mégpedig a kézi nyitás huzalos (bowdenes, acélhuzalos) része okozta az érintkezés alapra állásának megakadályozását. A csomagtér zárhoz sikerült bejuttatnom a kézi billenőkar mellet annyi kenőanyagot, hogy engedte a nyitást. Előtte hiába zártam és nyitottam a központi zárral az nem oldotta meg a zár oldását, tehát a retesz addig nem oldható kézzel amíg az nem kerül alaphelyzetébe. A motorház tető is (ha az utastérből kézi nyitású) ezen oknál fogva kerülhet fél állásba. Az sem mindegy, hogy a tetőt ejteni vagy kézzel a zár felett lenyomva "kell" csukni ami pl. ejtésnél eldeformálhatja a mechanikai rész gyenge pontját.
Nekem meg már két felsokategoriás autoval volt olyan gondom, hogy a hátso ajto ( kombi ill SUV), bizonyos helyzetekben nem zárodott. Még gariban volt igy 2 szer is elmentem az elso combival a szervizbe, de ott mindig müködött. Azután kiderült, hogy az ajtok csak akkor müködnek hibátlanul ha az auto sima vizszintes helyen áll. Sajnos az 50 cm-rel süllyesztett garázs elött a kocsi nem áll optimális vizszintes felületen és itt jön a balhé. A nagy kocsi egy kicsit csavarodik és akkor már nem stimmel a geometria. Elvittem a szervizbe csak megmutatni, ha egy kerékkel feljárok egy téglára ( vittem magammal) akkor már nem müködik a zár. Csinálni ezzel nem lehet semmi, ez van.
BMW autó elektromos hibaSziasztok BMW klíma egység biztosíték kimegy 7,5A es amikor a klíma kuplungot kapcsolja.A tekercshez menő kábel honnan megy mert szerintem meg van olvadva és ki akarom cserélni.Az autó E53 külön relét sehol nem találtamA hozzászólás módosítva: Máj 28, 2025
Nem ismerem a BMW-t, de először kapcsolási rajzot töltenék le a kábel színei miatt. és hogy hová csatlakozik a bizti táblában.. Aztán a kompresszor behúzótekercsének az ohmikus ellenállására néznék rá, direktben mérnék a behúzóra mennyi az áramfelvétele, elég-e a kábelcsere. Sanszos hogy leégett a behúzó. Valamitől belágyult a kábel szigetelése. Akkor viszont a komp az cserés is lehet. Alapból a 7,5A es bizti elég neki, nem kell relézni.
Mondom ezt outsiderként, két szakmával Klímás, igaz F-Gáz-I el, valamint RTV műszerészként
Üdvözlöm köszönöm ezeket már végig jártam .Kapott új kompresszort az 3,2 A A biztosíték helyére betettem ampermérőt .A tünet működés közben 3,2a és hirtelen felugrik 17-20 A fölé aztán ismét vissza 3,2A ezért szerintem kábel.
A behúzó tekercs az induktív terhelés, az így működik. Az nem mindegy mennyi ideig van aza 17-20A. Az égett kábel nem így csinál, az ha felmegy az áram úgy ott s marad, szétéget mindent Ha az autó a lomha biztosítékait nem veri ki...
Ha már csere, kikeresném a kábelt a biztitábla hátában a színei alapján, lehet látszik is, leellenőrizném ohmmérővel, ha már csere. Dokumentáció nélkül.
Elektroműszerész ként csináltam mérési tesztet
1 teszt: kizúzott tekercs csatlakozóval kábel mozgatással 10 percig járatva 1,7A ez az elektronikai vezérlés árama. 2. teszt tekercs össze csatlakoztatva 5 percig 5A aztán elindul felfelé 6A aztán 20 stb. Ja és új a kompresszor a tekercse is. Hátsó utastér világítás bekötéseSziasztok!Szeretnék a C Corsa-mba hátra betenni egy lámpát, de sajnos a kábelezés nincs gyárilag előkészítve! Arra gondoltam, hogy az első lámpától hátra viszek 1-1 kábelt és arra kötöm rá. Ez nem tudom működhet vagy sem, de ahogy néztem ma a hátsó lámpát, azon 3 pin van, mivel kapcsoló is van benne. Csatoltam képet róla. Ami elől van azon csak két pin van, nincs benne kapcsoló. Hogyan lehetne ezt megoldani? Köszönöm! G.
Szia!
A 3 pin az valószínűleg a kapcsolt +12V, az állandó 12V és egy GND. Simán kipróbálható asztalon, vagy kösd rá a két vezetéket az első 2 pin-es világításról és valamelyik állásban menni fog. A +-t és a --t azért nézd meg, hogyan van kialakítva a lámpatestbe, nehogy zárlat legyen belőle. Ha jól láttam a képen, akkor a kapcsoló felőli oldalon van 2 saru, a másik oldalon 1. Szerintem az lesz a GND és a kapcsoló felőli pedig az "automata" vagy "kézi" beltér világítás.
Szia!
Köszönöm! Próbáltam azt, hogy az első lámpa két kábelét odaérintettem, működik, de ebben az esetben a vezetékek a "távoli" lábon, illetve azon a ponton voltak érintve, ahol a kapcsoló csatlakozik a lámpához (tehát nem a kapcsoló kivezetéseihez). Van egy ilyen képem (csatolva), ahol elvileg az E94 jelöli a hátsó lámpát. Eszerint megy rá három vezeték, csak sajnos nekem ez a komplett csatlakozó (képen X17) nincs benne az autóban. G.
Nyugodtan bekötheted akkor a kacsolóra is, működni fog. Legalább le tudod kapcsolni, ha nincs rá szükség.
Ez remek, de melyik vezetéket hová kell kössem? Mármint csak kettő lesz, a három helyett. Köszi! G.
A GND-t a szimpla sarura, a +-t a kapcsoló valamelyik sarujára.
3 állású kapcsoló valószínűleg, így közép állásban bont és a két oldalra kapcsolva zár. Jelölés nem látszik a képen így meg nem mondom, hogy melyik a 2 közül, de hibázni nem fogsz vele. Vagy az egyik, vagy a másik állásban világítani fog. Próbáld ki nyugodtan.
Szuper, nagyon köszönöm a segítséget! G.
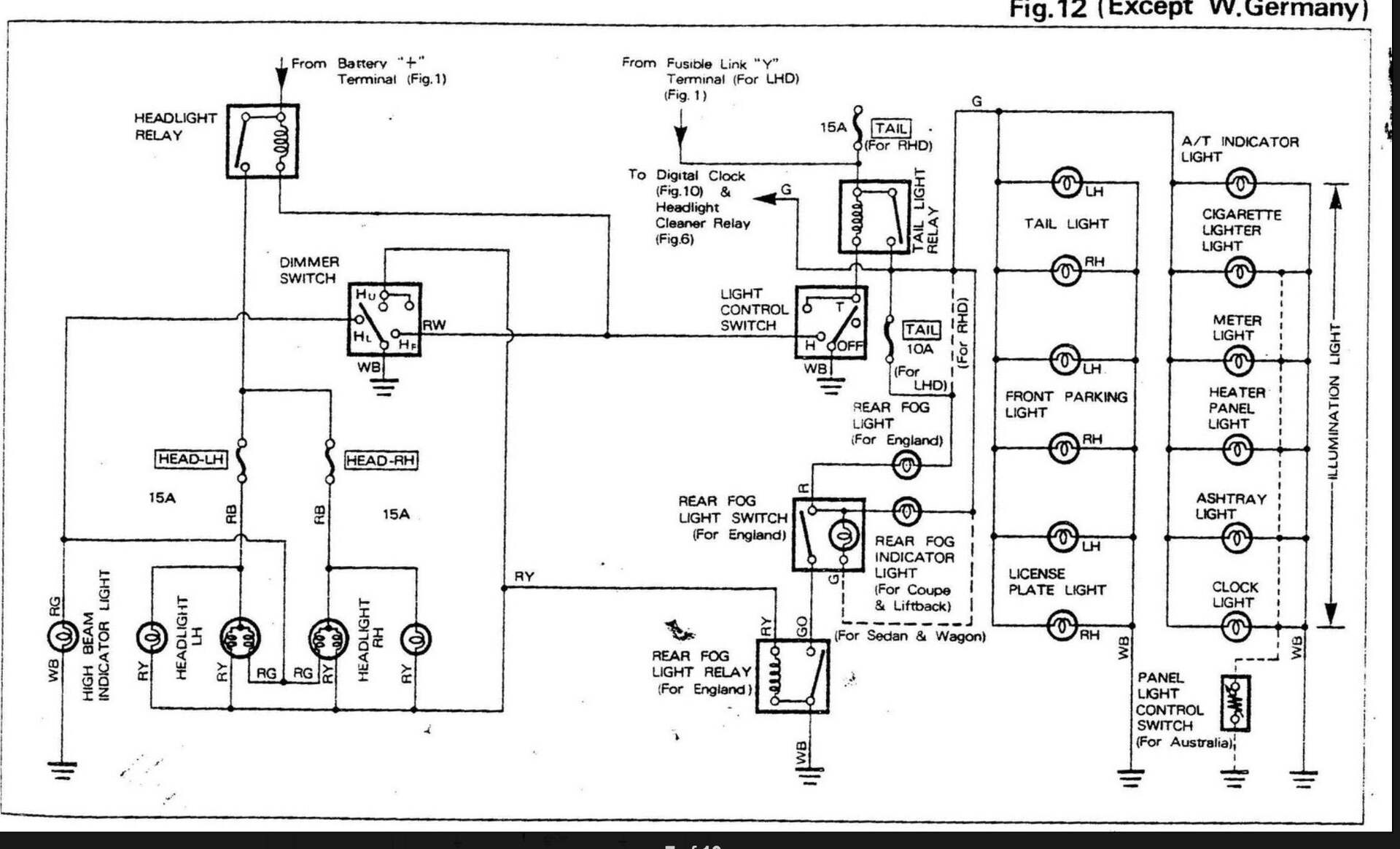
Mitsubishi rejtvényÉrdekes hibajelenség van egy Mitsubishi Carisma autón. 2004-es 18-as dízel. Random időközönként kigyullad a motorhiba lámpa. Van amikor mindjárt indítás után, van amikor csak később menet közben. De ha rálépek a fékre elalszik. Többféle diagnosztikával próbáltunk hibakódot olvasni, de az sajnos nincs.Rajz értelmezésA szerelési rajzon nem minden betű jelzés egyértelmű. Ezeknek a jelentésébe kérek segítséget. RB, RG stb.A hozzászólás módosítva: Jún 26, 2025
Színek (vezetekeké)
R: red Y: yellow G: green B: brown stb A hozzászólás módosítva: Jún 26, 2025
Ahogy szs írja: az első betű a vezeték fő színe, a második a rajta lévő csík színe. ( persze angolul)
A hozzászólás módosítva: Jún 26, 2025
Video róla, például Red az Piros, WHT az Fehér, stb...
Kis szerencsével a könyv első oldalain van jelmagyarázat. A hozzászólás módosítva: Jún 26, 2025
Jó -de nem én kérdeztem
![]() Bár kifejezetten keveset tudok angolul, de a színek azért mennek. Meg alapszavak, kifejezések. De ez ténylag kevés. Szerintem nemigen vsn a könyv elején jelmagyarázat (marmint olyan, hogy a RY red-yellow, hiszen szerintük az egyértelmű. Bár Toyota könyvet nem nézegetek, de a Suzuki könyvben sincs külön magyarázat ehhez) A hozzászólás módosítva: Jún 26, 2025
Daewoo Kalos 1.2 check engine lámpaSziasztok!Egy 2003-as 1.2-es Kalos egyik napról a másikra elkezdett gázadásra megtorpanni, rángatni és kigyulladt a check engine lámpa. Szeretnék valakitől (Budapesten)kölcsön kérni egy hibakód olvasót 1 napra, hogy kiolvassam a hibát és próbáljam elkezdeni a javítást. Továbbá szeretnék kérni egy ODB olvasó típus nevet amelyik biztosan olvassa a Kalost , hogy rendeljek egyet a Temuról. Segítségetek előre is köszönöm.
Első körben üzemanyagszűrő, esetleg tápszivattyú.
Az OBD ilyenkor is képes katalizátor és/vagy lamdaszonda hibát jelezni. A Daewoo Matizon tápszivattyú csre után elmúlt a hibakijelzés is, pedig az OBD (nem saját, rendes autószerelőé) a fentieket mondta. De nem mondom, hogy nem érdemes használni e olvasókat -csak (kéretlen ) tanácsot osztottam...
Nem lesz elég rá az egy nap. Mondjuk az üzemanyag nyomás szintekkel lehet segít.
|
Bejelentkezés
Hirdetés |











) tanácsot osztottam... 