Fórum témák
» Több friss téma |
Fórum » Csöves erősítő készítése
Ne feledd betartani a fórum viselkedési szabályait, és a topik megmaradásának feltételeit. [link]
A téma átmenetileg fagyasztva lett, hozzászólni nem tudsz!
LDPE alacsony nyomású kemény poletilénből van. 300 ft db-a ennek a csévének. Szerintem sokat kibír, ha a helyén van. Az öregedést a lakkok és műgyanták, és a hő okozza.23 évig a műanyagfeldolgozó iparban dolgoztam, gyártottunk sokféle csévét. De jó lenne most ha hozzá tudnék jutni. Akkor nem kellett.
Idézet: „A titkos tervemről is tettem említést, de nem találtam olyan embert aki hallott volna ilyen épített fostex hátulterhelt tölcsért egy többutas doboz után, és azt mondta volna rá, hajrá nincs hibája.” No-no, én nemrég dicsekedtem egy pár Sonido hátulterhelt tölcsérrel (93 dB-es, 145 mm-es hangszórókból) ami megállja a helyét egészen jó audiofeel hangsugárzók között is (igaz, olyat nem mondok, hogy nincs hibája, de olyan nincs is). A Fostex kb. ugyanazt tudja ugyanabban a méretben. Mostanra nagyjából be is járódott, igazán jó hangja van és kisebb csöves erősítőkkel is jól el van.
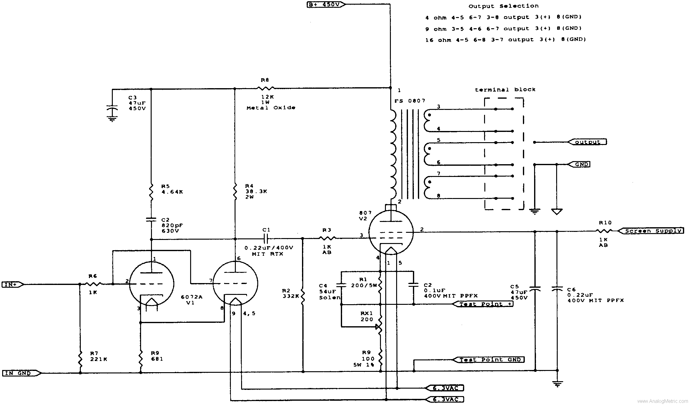
Ezekből a cuccokból (a hálótrafó még készül, de a többiből persze duplán van) , a CHZ találta kapcsolásBővebben: Link, strubi féle kiegészítéseivel(400-450V anódtáp, 250-270V rácsfesz), lehet olyan 7-8W-os alacsony torzítású, szép hangú erősítőt készíteni, amivel már szerintetek is "érdemes foglalkozni"?
Köszönik Neked a fiúk a melóhelyen, és elsősorban én. [OFF]Sajnos lemaradtam az ünnepről. Egyébként egy éve még csak a 100. oldalnál sem jártunk. Tehát, az utolsó év volt a gyarapodás ideje. Mióta itt van köztünk Sturbi, CHZ, Djhans, (hol van Kócos mostanában???), Burgdavid, Müszi, CIROKL, és mindenki. No meg Köbzoli, a tiszteletbeli elnökünk.
Sziasztok!
A következő csöves végfokot szeretném megépíteni: vefgok és az lenne a kérdésem, hogy ha egy EM84-es kivezérlésjelzőt tennék közvetlenül a hang bemenetre szerintetek kellene valamilyen ellenállás osztó az audió jelhez, vagy csak így simán ráköthetem? (Az EM84-előtt van egy kis tranyós erősítő, hogy vonalszintű jel is elég legyen neki. EM84 Üdv: Laci
Megvannak a csövek és a foglalatok. Szereztem ECC81-et is. Meddig célszerű elmennem az anódtáppal 400, 420 v. 450 V-ig (a táptrafó még nincs meg)?
A kimenő elviseli azt a +100V feszültséget amennyivel több kerül rá mint amivel most használom, vagy ez simán belefér egy "profi" HM trafós konstrukcióba? Nem jobb, ha két külön ECC81-el hajtom meg a két oldalt, vagy ezek a csövek szimetrikusabbak, mint az ECC83? Ha külön hajtom, abban az esetben mit tegyek a "lógó" triódával, hogy ne zavarjon be? Vagy tudunk neki is "munkát adni"? Bocs a sok kérdésért.
Valakit (^^) lehagytál.
Most már a kezem is elfárad, mire leírom az oldalszámot.
Meg kell védeni az Imit mert ha mindenkit felsorolt volna akkor még most is a nick neveket írná !
:gumicsirke: :vigyor3:
Imi meg közben ideér: :peace:
Bocs, ez elkerülte a figyelmemet. Saját építés az oldalon található leírás alapján? Esetleg bővebben írnál a hangjáról magánba, mert ez nem az a topik.
Közben megtaláltam amit ide írtál róla...
1002 oldal!
éljenek a csövek,és a ,, csövesek"!:felkialtas: :shocking:
Szerintem az anódon legalább 400 V kell terhelten, tehát a hálótrafót 330 V-tól érdemesl tekerni olyan 375 V-ig 15 V-onként leágazással. Nem árt, ha van leágazás 230-260 V-ig is, hogy alkalomadtán más csövekhez is lehessen használni.
Ne maradjon le a rácselőfesznek egy 60-100 V-os tekrenc sem, hátha kell majd (0,2-0,25-el). Fűtésből is jó ha van rajt 3-4, amiből kettő lehet 4 A-es, kettő meg 2 A-es. Ha a kimenő jól van megcsinálva nemigen lehet gond, de már az első próbánál is köss párhuzamosan a szekunderrel egy ellenállást (sose legyen teljesen üres véletlenül sem, 100-200 ohm körül). Szerintem nem kell külön cső, de ha kettő csövet akarsz, akkor kösd párhuzamosan őket, vagy csinálj SRPP-s meghajtást, de kezdődhet akár katódkövetővel is az erősítő.
Szia!
Köszi a gyors választ! Ha jól értettem akkor legalább 250k-s legyen a poti? Tehát pl. egy 500k-s jó lesz oda? Nálam működik a link, de feldobtam ide is a rajzot: http://elektrotechnika.uw.hu/kep/ECL86.jpg és az lenne még a kérdésem, hogy az nem gond, hogy a trióda rácsa "lebeg" szóval nem kellene mondjuk egy ellenállással testre kötni, illetve csatolókondit alkalmazni? Üdv: Laci
Kicsit módosítanám. A pentóda rácslehúzóját 470k-ra cserélném ( biztosabban lehúzza testre még a picit gázosabb csövet is) a csatolókondit 47n-ra (az ellenálláscsere miatt kell ezt növelni) . Tennék a triódához rácslehúzót 470k-t és egy bemeneti csatolókondit 47n-t. A többi rendben van.
Rendben, köszi, hogy felhívtad ezekre a figyelmemet!
A trimmernek az EM előtt akkor szerintetek pl. 500kohm jó lesz, hogy ne terheljen be nagyon? Üdv: Laci
Jól gondolom, hogy ez egy párhuzamosan kapcsolt kettős trióda meghajtás?
Ezt átültetve a mi kapcsolásunkra miként változik így az ECC81 felek katód és munkaellenállása?
Igen. Ez a kapcsolás egyébként szerintem tökéletes lenne. A 6072 olyan ECC 82 szerű, jók lesznek ezek az értékek az ECC81-hez is (nagy különbségek nem lesznek a működésben), úgyis mérni kell majd, ha eljön az ideje (vagy keress egy ilyen meghajtást ECC 81-el).
Hú gyerekek nem ...roztunk!
Ahhoz képest, hogy én a 9. oldalon csatlakoztam, nem kevés telt be... Szegény új belépők... Ezek után, hogy mondjuk nekik azt, hogy előbb olvasd végig a topicot, aztán kérdezz hülyeségeket??? A Rómeó és Júlia is rövidebb.... Szóval így utólag is üdvözlök minden aktív hozzászólót, és remélem az elsők vagyunk a látogatottsági listán!
Végigpörgettem a 9. oldaltól!
Teljesen kicserélődött a banda... Talán olyan régről csak én, meg Máté maradtunk még a víz felszínén! Nem semmi! No vissza a jelenbe! Ma talán be üzemelem a tápot, és ismét megszólal a 6P45Sz!
sikeredett hozzájutnom egy ,, kevés" cuz-hoz,már csak azt remélem hogy elég lesz a két kimenőt áttekerni!
amúgy pontosabban fogalmazva: hozzájutottam egy rossz monitorhoz,és annak a degauss tekercsét,meg a nyakán az eltérítő tekecseket megmentettem magamnak! tudom Pityu mondta hogy a nyakán lévő tekecsek nem sokmindenre jók,mert be vannak öntve! hát ez nincs beöntve! szóval asszem sikeredik megmentenia tekercseket!(elég lehet a demagnetizáló tekecs két ECL86os kimenő megtekeréséhez?) Idézet: „Teljesen kicserélődött a banda...” Nekem is úgy tűnt a dolog. De - talán - ez nem is olyan nagy baj. Az első időkben nem hallottam személyes találkozásokról, ami manapság már napi gyakorlatnak mondható. A börzék erre különösen alkalmasak, mivel itt igen gyümölcsöző beszélgetések folynak. Gyanítom, hogy egyesek többet profitálnak belőle, mint több hónapi fórumozásból. Folyik a cserekereskedelem is. Ezek nagyon pozitív fejlemények, nem tudom, más fórumokon működik-e, nálunk igen. Azt gondolom, aki belép közénk, itt megértő, segítőkész emberekkel találkozhat virtuálisan, és később akár személyesen is. Reményeink szerint a 2. 1000 oldalhoz már közel sem kell 2 év, az meglesz még az ősszel. Majd meglátjuk.
Sturbi, a csövek párhuzamos üzemét egy kicsit "kivesézhetnéd", erről a szakirodalom semmit nem ír, legalábbis én nem találkoztam még vele. Köszönjük szépen, előre is.
Imi megelőzött a kérdéssel...
Ha lenne mivel,akkor megmérném!De sajnos nincs mivel lemérni!
hali.
1kis help kéne.van 1 előfokcsöves combo erősítőm és az a gáz, hogy kikapcsoláskor pukkan egy qurrva nagyot.minden poti le van tekerve. mitől lehet ilyen gond??? thx
Szia!
Értjük, hogy nagyon bosszant, de légyszíves az MSN-es stílust mellőzd. Az, hogy a potik levannak tekerve, semmit nem jelent, attól még pukkanhat. Én a kapcsolóra tennék zavarszűrőt (ívoltót). Ugyanis az a szikra hallatszik be. Totál megszüntetni csak úgy lehetne, ha nullátmenetes elektronikus kapcsolású lenne, de ez felesleges. Vagy még egyszerűbben, kikapcsolás előtt a hangszórót átkapcsolod egy ugyanolyan teljesítményű és ellenállású műterhelésre.
Helo.
Mellőzöm.Bocs. Viszont a lábkapcsoló, az nincs rádugva. |
Bejelentkezés
Hirdetés |




éljenek a csövek,és a ,, csövesek"!:felkialtas: :shocking:

