Fórum témák
» Több friss téma |
Fórum » Csöves erősítő készítése
Ne feledd betartani a fórum viselkedési szabályait, és a topik megmaradásának feltételeit. [link]
A téma átmenetileg fagyasztva lett, hozzászólni nem tudsz!
Azért a Vidi az hallgatható.
Egyébként én is kaptam a szomszédtól csövet nem is akár milyet.
Még három ilyen és kész a 2xsok wattos PP-d!
Már csak 3db... Mi az...?!
Ha lenne négy darab nem is hagynám parlagon heverni.
Bár ha vásárolni szeretnék még három darabot Mullardot biztos nem két fillér lenne.
Hát nem 2 fillér lenne, az igaz!
Egy jó SE végfok még lehet belőle.
De az még csak monó, egyet érdemes lenne venni, aztán irány a sztereó SE.
A Preludium a maga idejében és hazai viszonylatban valóban nem volt rossz hangú doboz, de a 86dB-es érzékenységével (vagy inkább érzéketlenségével) szerintem nem igazán partnere a 10W körüli csöves erősítőknek.
A mi postás nénink meg hozott két jóhangú kimenőt a trafója vesztett EL84SE-mhez.
nem is kérdeztem, mekkora légrést hagytál?
Hozzávetőleg 0,2 mm-t. A pántok szorításával és lazításával sem nagyon változott 40 Hz-en a jel alakja, ezért maradt ez a légrés.
Ja! Preludiumon is gondolkodtam! Mikor nem volt pénzem, akkor 20-ért "dobálták" volna hozzám párját, de most alig látni, vagy ha igen, akkor is ököráron...
Hát az én vidim nem valami nagy durranás... A középhangszóró alapból nagyon gatya ( cserélni kéne, csak kérdés, hogy megéri-e a 10 ezret akét új hangszóró) a mélyei elég mosottak, nem elég gyorsak, az a szövet dóm meg nagyon nem akar konkrét magashangokat kiadni...
Jó kis cső! nekem sajnos csak Tungsram van, és csak 509
Sziasztok!
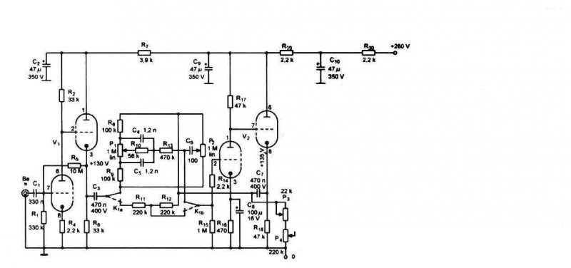
Megépítettem ezt az erősítőt: Link És olyan problémám van vele, hogy kb. fél óra működés után az anód elkezd nagyon enyhén izzani. Szerintetek ezt mi okozhatja? Néhány mért adat: Anódfesz (pentódánál): 270V (triódánál): 240V Árnyékoló rács fesz. : 243V Fűtés: 6,8V Előre is köszönöm a segítséget! Üdv: Laci
Lecseréltem a kimenőt nagyobbra,,itt már sikerült elsőre minden gond nélkül.Viszont érdekes dolgokat tapsztaltam..A zene amit eddig halgattam megváltozott,és uj érdekes formában tálalta elém a kis csövecske,,valamivel tisztább a nagyobb kimenővel,bár nincsennek szaggató mélyei,minden tartomány szépen halgathatóan jön...
Kérdeznék még,,mekkora hálótrafó szükséges hogy 2csövet ellásson? ill mekkora kimenőt érdemes tekerni,mi az optimális és menyire kell a légrés?(itt is simán öszetéve az EI és az első utolsó lemez csavarozva hogy tartson?) További szép napot..
Te, ezzel a linkkel valami gond van, legalább is nekem egy piros "X" jön be.
Nekem is!
Idézet: „A zene amit eddig halgattam megváltozott,és uj érdekes formában tálalta elém a kis csövecske” Látod, mi is ezért csövezünk.
1200 oldal... Hova termeltek ennyit gyerekek?
Amúgy nekem is csak egy jó nagy X van!
Helló, a link nem működött mert az oldal letíltja a direkt linkelgetést, viszont kikerestem a képedet itt van. Fűtés terhelve 6.8V szerintem sok már majdnem + 10%.
Szerintem te is djhans rajzát építsd meg az a legjobb
Gyönyörű! Szerencsére nem lehet ilyet kapni nálunk, pedig biztos ez lenne a következő.
És hol? 2A3-at láttam nagyon sok félét, de ilyent még nem láttam nálunk.
Nem különbözik semmiben, ennek a formája tetszik nagyon.
Az én mélynyomóim sérültek voltak amikor megvettem.
Van a Múzeum körúton egy profi szakember aki kijavította a sérült peremet.
Igen, ennek más a búrája kissé, ezek szerint a kínaiak így készítik.több csőtípusnál is előfordul hogy ugyanannak a típusnak más a kinézete.
üdv
Nekem EZ jobban tetszik, csak az a baj, hogy 1 db van az eladónak.
|
Bejelentkezés
Hirdetés |






