Fórum témák
» Több friss téma |
Fórum » MIG/MAG/Co2 hegesztő készülékek házilag
Témaindító: electorkalandor, idő: Feb 19, 2009
Témakörök:
Sziasztok!
Hosszas NET bujás után ugy döntöttem,h segítségeteket kérem! Szeretnék házilag egy védögázas(160-200A) hegesztökészüléket építeni! Sokat olvasgattam a fórumban található MIG/MAG/TIG Co2 készülékekröl de szeretnék bövebb leírásokat! Amiket találtam azok pedig Lengyelül voltak. Arra gondoltam, hogy ha valakinek van valami jó kapcsolása(NYÁK,képek,leírások)azt szivesen megépíteném. Sajnos google nem segített ezért fordulok hozzátok. Elöre is köszönöm! ![]()
Szia!Teljesen a nulláról indulsz,vagy valami már megvan hozzá?Gondolok itt trafóra,palackra ,reduktorra,markolatokra/kapcsolós,szelepes,wolframelektródás,huzalos/huzaltovábbító szervó stb.Ezeket sajna bekell szerezned a többi elkészíthető,házi használatra ez nem nagyteljesítmény egy kicsit?Nekem volt egy gyári ami elég bóvli volt/ 1hell/,most ami van az max160A, de 100A felett csak ritkán van használva.acél szerkezeti hegesztéshez,lemezhez elég a CO,Saválló anyagokhoz argon védőgáz kell,ez két palack,vagy "vegyesgázzal "tölteted hát az anyagiak itt nagyon behatárolók.
Üdv! Sok sikert!
Attól tartok, hogy magyar narancs lesz belőle.
A kisérletezgetésekkel meg a saját magad által meg nem építhető alkatrészekkel együtt többe lesz mint egy közepes gyári és lehet, hogy nem is lesz annyira használható. Meg egyébként sem ártana szétválasztani, hogy MIG/MAG vagy TIG(AWI) mert univerzális megoldás nem lesz. Ha konkrét munkára szánod akkor érdemes keresni valami normális használtat, ha csak ujjgyakorlatnak szánod akkor persze sok sikert és kitartást, meg pénzt.
Üdv.!
Nekem olyan inverterről kellene valami leírás,ami nemcsak dc-s,hanem ac-s is.Tehát alumínium hegesztésre is lehessen használni az invertert. Milyen átalakítás kell hozzá?
Szia!Igazad van az aluhoz nagyobb áram kell,ilyen teljesítményű invertert+hangfrekit rászuperponálni az oxideltávolítása miatt, én nemtudok olcsó megoldást!
Itt a HE van inverteres fórum.Ilyen teljesítményen a félvezetők eléggé drágák ha nemállnak rendelkezésre.Ajánlatos egy gyárit lemásolni, de nem biztos,hogy olcsóbb mint egy használt ,müködő!Üdv!Sok sikert!
Szia!
Igen.Teljesen nulláról indulok.sajnos semmim sem nincs hozzá meg.Egyenlöre a trafok azok amik rendelkezésemre állnak.Persze szeretnék hozzá mindent megszerezni idövel.Kell a nagyobb teljesítmény mert lehet,h vastagabb anyagokat is kell majd hegesztenem,de ahogy mondod lehet,h tényleg elég lesz a kisebb!Az az igazság,h elöször az electronikát szeretném megépíteni.Amugy kösz a kibövített infót,mert ezt sem tudtam,h mihez kell az argon! ![]() Ugyhogy várom továbbra is a hozzászólásokat!
Mekkora az a 'vastagabb' anyag?
Mert egy 200A-s (stabilan, huzamosan) géppel gyakorlatilag (CO2) 0-50mm-ig 1.2-es huzallal bármi megoldható. Legalábbis a te praxisodban. A TIG meg így elnézve egyelőre ráér. Én meég mindig azt tanácsolom, hogy (főleg a mostani gazdasági összeomlós időszakban) próbálj valami használtat elcsípni felszámolásból, kiárusításból. 100-150kHUF között már igen komoly masinákat lehet találni. 3 Fázisod van?
üdv!keresek olyan tekercselö programot ami a vasmag,A,V-szám megadása után kiszámitja az ideális menetszámot.Az is jó lenne ha valaki tudná honnan lehet letölteni. segitségeteket elöre is köszönöm.Eamil-be is jo lesz kösz
![]()
http://electroprogs.sourceforge.net/trafo.html
ill nem program, de istenigazából nem is kell: http://www.ezermester.hu/forum/viewtopic.php?f=1&t=121
Szia!
Igen 3 fázisom van!A vastagabb anyag az pedig 42mm lesz,de ezen felüliek is.Elég lesz nekem a 200-as, csak én szeretném megalkotni!Csak lenne már valami komplett kézzelfogható leírás!
venom2009-nek köszönöm a segitségét
![]()
ezt a forumon talaltam..de csak 140-es
MIG/MAG/TIG ojan nincs. MIG/MAG egenaromu kimenetel feszültsége 24/35v. TIG egyenárom vagy valtoárom kivezeti feszültség 55/75v.
A MIG-MAG egyenaromu aáltalába 3 fazisu hegesziő aparátok kimeneteli feszültségük 24/32v közt ingadozik, a TIG apratok kivezetése lehet egyenarom vagy váltoarom 55/75v kivezetésell. A volfram elektodák köztt is nagy valaszték van, 0,5 töl 3,5mm. fajtájuk az anyagtol füg hogy mit hegesztünk. Az Argont mideféleké ajánlom aval minent birsz hegeszteni vas,aluminijum,öntés.
![]()
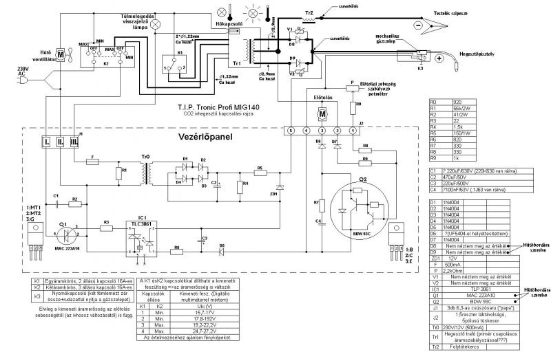
Sziasztok! a sgitségeteket szereném kérni, nemtalálok sehol M/M 250-es CO2 géphez elektromos bekötési rajzot.Vezérlö panelt már rendeltünk, meg is érkezett.
üdv!
Valaki használt e már triakos szabályzást CO2-hegesztőhöz??köszi a választ,sürgös volna,minden megoldás jól jönne!!
Az MM gép magyar gyártmány, azt hiszem csepelen a Bmax Kft gyártja MMmax néven. Sajnos kapcsolási rajzzal nem szolgálhatok(egyelőre)de a többi hagyományos Co géppel összehasonlítva kapcsolástechnikailag nem tartalmaz újat.
Emlékem szerint a gépben az összes elektronika az előtolást szabályzó kártya. Ez kapcsolja a hálózati mágneskapcsolót és a gázszelepet is. A 250A-es változat 24V-os tolómotorral van szerelve gyárilag. Azt hiszem a kártya típusa WEL3.1 és DS csatlakozóval csatlakozik a géphez.
Elvileg lehetséges a triacos szabályozás, de nem véletlen hogy nem terjedt el.Az ok pedig az, hogy a hegesztő áramforrás erősen induktív terhelés, ezért a triac helyett egy másik félvezető eszközzel , alternisztorral lehetne a
szabályozást a legmegfelelőbben megvalósítani, mert ezt az eszközt lehet a 2. és a 4.negyedben is vezérelni- de ez sokkal drágább a triacnál. A triacos szabályozás az erősen induktív terhelés miatt csak impulzussorozattal lenne vezérelhető, ennek vezérlőáramköre kissé bonyolultabb mint a hagyományos vezérlőkör, és ott van még a triac kikapcsolásának problémája. Összességében a fokozatkapcsolós megoldás lényegesen olcsóbb, meg ott van lehetőségként a vezérelt szekunder egyenirányítás is .Ha már elektronikus szabályozásban kellene gondolkodni én mindenképpen a vezérelt egyenirányítást választanám.
Sziasztok engemet a WIG hegesztés érdekelne vagyis annak müködési le irása.Ha valakinek van ilyen akkor kérem szépen tegye közzé.Ja és müködési rajz is jó volna.
Lehet házilag is csinálni MIG MAG hegesztö gépet én csináltam és a mai napig megy megbizhatoan müködik. Nem egy ördöngöség és nem kerül vagyonokba,a huzal elötolását egy gépkocsi ablaktörlö motorjával oldottam meg ami 4 éve ipari használatban van és még nem kellet javitani.Úgy hogy nem kell fel adni . Tisztelettel KImaki
udv
nem tudja valaki hogy mik vannak egy védögázos hegesztőben(co)? az elektronikája érdekelne legjoban. Meg hogy mi kell a heggesztőtrafón és a szén-dioxid palackon kívül? előre is kössz. ![]()
Üdv!
Kell még egy hajtómű ami a dobot hajtja fordulat szabájzóval. meg egy egyenirányitó a heggesztőáramnak. Ha nincs csap a pisztolyon akkór egy mágneszelep, és egy kis elektronika ami kis árammal a pisztolyról vezérli mindezt.
üdv
és mi található abban az elektronikában? nics véletlenül egy kapcsolásirajzod? ![]() ![]()
Éppen nincs de nem túl bonyolúlt
Amit láttam az egy triakkal kapcsolta ki-be a trafót. A heggesztőtrafóról volt leágazás a motornak, igy az ív terhelése szabályozta az adagolást. ja és kell még egy táp trafó a panelhez, és egy ventilátor hűti a diódákat és a trafót.
udv
Hogyha töbett hegesztesz egy huzamban akor a palack csökentö nyomásméronél kel hogy legyen egy melegitö amelyik nem hagya hogy a regulátor lefagyon. Ez már van gyári kivitelben.
helló.ime egy co2,most vagyok vele kész,igy festett "gyermek korában"
hát ez igen szuper,gratula hozzá!
..Esetleg írhatnál rola részleteket is..pl a dróttoló motor vezérléséről..
Peto reduktor az a regulátor, nem hiszem hogy elfagy
ahhoz igencsak ipari szinten kellene nyomni a piszolyon a gombot! ![]()
Ottvan kollega!(mármint a mahina)
én csak az eőtolóig jutottam,majd felteszem. Annyit tud mint a transfor 4x4 merthogy ez a trakisszarnak a neve ,ettől talán csak ,nem csak biztos rosszabb, a Szűcs féle karcagi szoc. maradék. NA HA ILYET LÁTTOK FUSSATOK EL ![]() (érdemes megkeresni cégböngészőn és összehasonlítani az áraikat és gépeiket pl.:Rehm-mel)
Kellene nekem MMmax200 kapcsolási rajz. Különös tekintettel a fokozatkapcsoló bekötésére és igazságtáblázatára. Ráadásul SÜRGŐSEN kellene!!! Mert, hogy a kapcsoló széthullott és nem tudom összerakni.
|
Bejelentkezés
Hirdetés |