Fórum témák

» Több friss téma
Fórum » Labortápegység készítése
Egyéb népszerű labortáp témák:
- SMPS labortáp
- Labortáp javítása
Lapozás: OK   176 / 850
(#) Doncso válasza jocki17 hozzászólására (») Júl 23, 2009 /
 
Szerintem nyugodtan, csak nézd át a lábkiosztást.
(#) Árpy válasza Doncso hozzászólására (») Júl 24, 2009 /
 
Köszi, hogy felraktad még egyszer!
(#) szabi83 válasza Pioneer hozzászólására (») Júl 24, 2009 /
 
Szia!

Csináltam két panelt, egyik gond nélkül megy.
A másik 10.5V-nél lejebb nem megy .

Fesz állító poti min -max tekerve 0 - 5,1V -ig változik

Nem tudom mi lehet, pedig egyforma a két panel, forrasztás is jó, ic-t cseréltem

:nemtudom:
mit nézek meg?

Üdv
(#) Pioneer válasza szabi83 hozzászólására (») Júl 24, 2009 /
 
Szia!

Most valamit nem értek. Azt írod, hogy 10,5V-nál lejjebb nem megy, aztán meg azt, hogy 0-5,1V-ig szabályoz.

Először is meg kellene nézni az LM324 tápfeszültségét (4-es 11-es lábak). A referencia feszültséget is, az IC 7-es lába (rajz szerint, ha Alkotó féle nyákot készítettél akkor azt hiszem az IC 1-es lába).
A zenerek nem-e fordítva lettek beforrasztva. Ellenállás értékek mindenhol jók?

Üdvözlettel Pioneer
(#) szabi83 válasza Pioneer hozzászólására (») Júl 24, 2009 /
 
Szia!

24V, -5v megvan,

0-5,1V-ig , fesz szabályzó poti középső lábán mértem.

Szabi
(#) Pioneer válasza szabi83 hozzászólására (») Júl 24, 2009 /
 
Idézet:
„0-5,1V-ig , fesz szabályzó poti középső lábán mértem.”

Ez teljesen jó, az az 5,1V a referencia feszültség.

Ha nullára tekered a fesz szabályzó potméterét, mekkora feszültséget mérsz a T1 bázisán?
(#) szabi83 válasza Pioneer hozzászólására (») Júl 24, 2009 /
 
-4.4V -t mérek, maxon 12,7V
(#) Pioneer válasza szabi83 hozzászólására (») Júl 24, 2009 /
 
Ez is normális érték. R16 és R17 biztosan 1Kohm-osak?
Ha igen, akkor a tranzisztorok környékén lesz valami disznóság.
(#) szabi83 válasza Pioneer hozzászólására (») Júl 24, 2009 /
 
1k-sak, tranyók újjak voltak, pedig működik az áram generátor is meg minden , de szabad kimenettel nem megy le 10.5V alá.

A rajzodon a 8 as lábon, alkotós nyákon a 13-as lábon 2.1V, ennél lejjebb ez nem megy.

Diódák jók, tranyók nyitó fesze mindnek 500-600mV között van..

Nem értem!
(#) Pioneer válasza szabi83 hozzászólására (») Júl 24, 2009 /
 
Azt írtad, hogy a T1 bázisán minimum -4,4V-ot mértél, most pedig a 13-as lábon 2,1V a minimum.
Mintha valamelyik műveleti erősítő gerjedne. A C4, C5 1nF-osak? Esetleg próbáld meg 1,5 vagy 2,2nF-osssal.

Ha megoldható, össze kellene hasonlítani a két panelen a feszültség értékeket.
(#) Pioneer válasza szabi83 hozzászólására (») Júl 24, 2009 /
 
Most nézem, hogy valami nem stimmel. Az LM324 8-as lába egy kimenet, a13-as lába pedig egy invertáló bemenet. Valamelyiket elírtad.
(#) szabi83 válasza Pioneer hozzászólására (») Júl 24, 2009 /
 
Elírtam, a 8 -st, 9 -esre gondoltam.

1nF van benne, ráraktam még 1-1 nf-t, de semmi változás

Pontosítás, terheléssel (ventilátor) 2.8V a min fesz.

(#) Pioneer válasza szabi83 hozzászólására (») Júl 24, 2009 /
 
Akkor viszont az LM324 teljesen jól szabályoz.
Ha a T2-es tranzisztor bázisát és emitterét (R20-as ellenállás) rövidre zárod, lemegy e a kimenőfeszültség 0-ra?
(#) szabi83 válasza Pioneer hozzászólására (») Júl 24, 2009 /
 
Idézet:
„lemegy e a kimenőfeszültség 0-ra?”

Nem megy le.

BC tranyót kicseréltem semmi változás, ill 12.7V helyett 13V a max amit kap a bázisán.

És tettem rá rendes terhelést, sorba két 12V 5W-s izzót, 0V tól 25V-ig szépen lehet szabályozni, az áram is rendesen dolgozik..

Az 324 picit meleg(másik kikapcsolthoz képest), akkor még is gerjed? attól melegebb?, 2n nem használt, kipróbálok egy 470pF-t

:boxer:
(#) proli007 válasza Attila86 hozzászólására (») Júl 24, 2009 /
 
Hello!
Idézet:
„A kristályhőmérsékletet pedig nem tudjuk mert ahhoz nem férünk hozzá.”

Dehogy nem! Állandó bázisáram mellett hidegen és melegen megmérjük a tranyó bázis-emitter feszültségét, majd kiszámoljuk az ismert -2mV/fokC összefüggéssel. A bázis elég jól a kristályon van. :yes:
(Még egy borda hőellenállását is megmérhetjük beépítve a helyén.)
üdv! proli007
(#) Attila86 válasza proli007 hozzászólására (») Júl 24, 2009 /
 
Szia!

Persze, de úgy értem hogy üzem közben nem tudjuk a kristálynak a hőmérsékletét. Az újjunkat vagy a hőmérős digimultit csak a bordához vagy legfeljebb a tranzisztor tokjának külsejéhez tudjuk oda érinteni. A kristály hőmérsékletéről üzem közben nem kapunk 'információt'.
(#) szabi83 válasza szabi83 hozzászólására (») Júl 24, 2009 /
 
10nF, se használ..

(#) Pioneer válasza szabi83 hozzászólására (») Júl 24, 2009 /
 
Még mindig azt mondom, hogy a tranzisztoroknál lesz a kutya elásva.
(#) szabi83 válasza Pioneer hozzászólására (») Júl 24, 2009 /
 
2n3055-t nem szigeteltem el rendesen Ezért nem volt jó

Kösz a segítséget
(#) Pioneer válasza szabi83 hozzászólására (») Júl 24, 2009 /
 
Örülök, hogy meglett a hiba. Szívesen segítettem.
(#) proli007 válasza Attila86 hozzászólására (») Júl 24, 2009 /
 
Hello!
Akkor nem értettél meg. Én annak a tranyónak a bázis-emitter feszültségéről beszélek, ami fűti a bordát. Csak a mérés idejére egy pillanatra megszakítjuk a kollektoráramot és állandó bázisárammal tápláljuk. Akkor azt méred közel, ami a tranyóban uralkodik.
üdv! proli007
(#) Attila86 válasza proli007 hozzászólására (») Júl 24, 2009 /
 
Ja hát akkor igen. Csak ehhez 'bele kell nyúlni' az áramkörbe. Ha a tok külső része vagy a borda a hőmérsékletét akarjuk megtudni akkor elég csak odatenni a kezünket vagy a hőmérőt. Ahhoz az áramkörben nem kell semmit sem megszakítani.
Én így értettem, tehát hogy a kristály hőmérsékletét nem tudjuk mérni, legfeljebb csak ha beavatkozunk az áramkörbe ahogyan te is írtad.
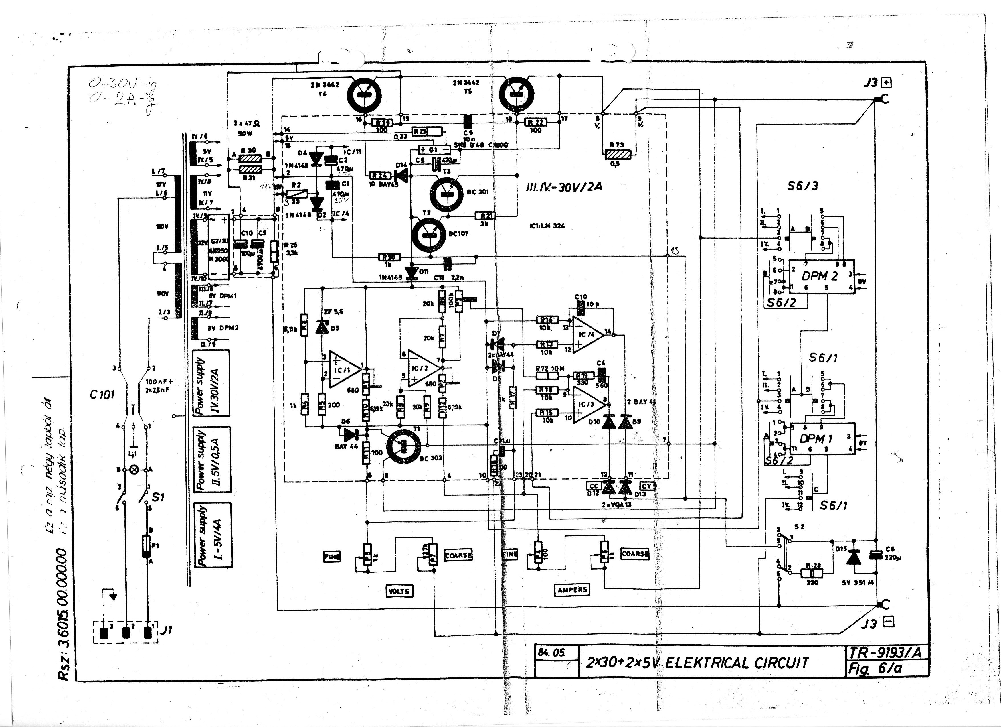
(#) Alkotó hozzászólása Júl 28, 2009 /
 
Ötletre lenne szükségem.

A melléklet szerinti gyári labortápol, a 90-es években csináltam kb 10 példányt. Eddig csak egyel volt gond, de azt simán meg tudtam javítani, mert tényleg rossz volt.
Viszont most a sajátjaim egyik példánya nem működik helyesen. Mellékeltem a rajzot, meg pár fotót a kialakításról. A többi is hajszálra ugyanilyen.

A hiba: Nem szabályoz az áramkorlát, nincs áramgenerátoros üzemmód, és a max áram sem a beálíltott 2A, hanem 3,86A. (Feszültség szabályozás hibátlan, stabilitása hibátlan, műszer egyaránt méri a feszültséget is, és az áramot (ennek értékét is helyesen).
Az IC-t kicseréltem (több példányt is kipróbáltam), végtranyók jók. Többi tranyó is jó. Potikat leellenőriztem, egyik sem szakadt, mind szabályoz rendesen, trimmerek szintén jók. IC tápfesz rendben.

Mint azt a fotók is szemléltetik "korhű" minden alkatrész! Esetleg valamelyik elkó? (meg lennék lepve).
Minden tippet és ötletet szivesen fogadok, mert a saját tippjeim elfogytak.

Ebben a kapcsolásban egyébként külön érdekesség, hogy van egy soros 22ohm/100W-os ellenállás a soros áteresztőtranyóval sorban, amit ha kell rövidrezár egy másik teljesítménytranzisztor. Ez azért jó, mert a képen látható bordával sem melegszik szinte egyáltalán.
(#) Lacika válasza Alkotó hozzászólására (») Júl 28, 2009 /
 
A rajzon szereplő G1 az micsoda?

(#) dokidoki válasza Alkotó hozzászólására (») Júl 28, 2009 /
 
Szia!

Csak tipp.
Szerintem az LM324, foglalatában rosszul érintkezik, hosszú távon az IC-foglalatok illetve az ic lábai jelentősen korrodálnak.
(#) Pioneer válasza Lacika hozzászólására (») Júl 28, 2009 /
 
Ha jobban megnézed, az egy egyenirányító híd.
(#) Pioneer válasza Alkotó hozzászólására (») Júl 28, 2009 /
 
Szia!
Én is valami kontakt hibára, vagy forrasztási hibára gyanakszom. Esetleg az R15 és R16 ellenállásokat ellenőrizd, hogy jók-e (10kohm-nak kell lennie mind a kettőnek). A D10 és D12 aminek az áramgenerátor részben még szerepe van, ezeket is ellenőrizd még le.
Üdvözlettel Pioneer
(#) Alkotó válasza Pioneer hozzászólására (») Júl 29, 2009 /
 
Most újra megnéztem R15-R16-D10-D12 ket. Jók!, de ezek csak az áramgenerátoros állapot meglétének jelzését végzik (csak D12led, de a többi segít neki).

A kontakthibát úgy igyekeztem kizárni, hogy az IC minden lábán "értelmes" feszültségeket mérek. Annyi érdekesség van, míg az 1-es lábon szépen változik az érték a fesz poti tekergetésére, addig a 7-es lábon fix érték van (most nem emlékszem mennyi). Viszont nem tudom egyáltalán kellene-e itt változást látnom. Kellene?

Köszönöm az eddigi tippeket, és várom az újabb ötleteket, ha még van bármi gondolat. A legbanálisabbnak látszó feltevéseket is kipróbálom.

Elég kínos, hogy kifog rajtam egy ilyen egyszerű kapcsolás, de akkor sem találom a megoldást.
Alkotó
(#) Pioneer válasza Alkotó hozzászólására (») Júl 29, 2009 /
 
Idézet:
„addig a 7-es lábon fix érték van”

Igen itt fix értéket kell mérned, mivel ez a referencia az áramgenerátornak.
Bejelöltem a rajzon azokat az alkatrészeket, amik az áramgenerátoros üzemmódért felelősek.
Még a vezetékeket és azok forrasztásait is nézd át.

labtap.jpg
    
(#) Alkotó válasza Pioneer hozzászólására (») Júl 29, 2009 /
 
Kösz, megnézem.
Következő: »»   176 / 850
Bejelentkezés

Belépés

Hirdetés
XDT.hu
Az oldalon sütiket használunk a helyes működéshez. Bővebb információt az adatvédelmi szabályzatban olvashatsz. Megértettem