Fórum témák
» Több friss téma |
Szia!
Biztosan alkalmas lenne. Amit változtattam: FET: IRF1405, a 2-6os láb és a föld közti kindit 10nFre cseréltem, a Zénert 9,1Vosra. Sok sikert az építgetéshez: uli
Nagyon jó! Annyit meg tudnál tenni, hogy felrakod pdf-ben is? Nagyon sokat segítenél! Köszi
Tessék:
Az átkötésről ne feledkezz meg! uli
Sziasztok!
DC motor PWM szabályozását szeretném megoldani. A PWM vezérlés meg van, de a fordulatszám méréssel gondok adódtak. Kaptam egy 12V-os DC motort, melyben van tachométer, azaz fordulatszámmérő. 4 vezeték jön ki belőle. Kettő a DC táp. A másik kettő a fordulatszámméréshez szolgál. Sajnos nem tudom milyen elven működik a fordulatszámmérője ennek a motornak. Már a számláló elektronikát is elkészítettem az impulzusok számlálásához. A multiméteres mérések eredményei a tachométer vezetékein: Szakadásvizsgálatnál 0.1-es értéket mutat, és minél gyorsabban forog, annál magasabban sípol a multiméter. Az ellenállása 70ohm körüli minden fordulatnál. Nagyon megköszönném, ha valaki el tudná magyarázni, hogyan működik a tachométere.
Nagy valószinűséggel induktiv jeladó van a motorban, erre utal a 70 ohm. A tengelyre erősitett mágnestárcsa feszültséget indukál a tekercsben, a frekvenciája szoros összefüggésben áll a motorfordulattal. A mágnestárcsán több pólus található, igy a freki is többszöröse a fordulatszámnak. Vagy ezt a frekit kell számlálni, megfelelő osztásaránnyal, és utána kijelezni, vagy az indukált feszültség nagyságát kell mérni (váltófeszültség) és ezt egy feszültségmérővel megjeleniteni, mint fordulatszámot. Ez utóbbi természetesen jóval pontatlanabb, az analóg feldolgozás és a mágneskör nemlinearitása miatt.
Na, így máris többet tudok. Megmértem, és max. fordulaton AC 250mA-t ad le. A max. freki 3.5 kHz.
Van egy 8052-es mikrovezérlőm. A frekvenciát hogyan tudnám mérni vele? Esetleg AD konverzó? Vagy 0/5V-os TTL jelet csináljak belőle, és az már tudom mérni? Frekvenciaméréssel eddig még nem foglalkoztam. Köszönöm a gyors választ.
Smitt trigger az elejére persze túlfeszültségvédelem is kell. és utána számlálás, osztás után tárolás, kijelzés.
Most nézem hogy mV helyett mA-t írtam. Tehát 250mV a max indukált feszültség.
Arra gondoltam, hogy a kapott feszültséget egy sima tranzisztoros erősítővel felerősítem, majd 74ls14-es inverterrel TTL jelet állítok elő. Még egy segítséget szeretnék kérni az erősítővel kapcsolatban. Vannak kis teljesítményű tranzisztoraim: BCY58C meg hasonlóak. Ebből szeretném megépíteni. Összeállítottam egy kapcsolást, ami szimulátoron jól futott, de a valóságban nem akar működni. Csatoltam a képet. Fel tudna valaki dobni egy működő kapcsolást?
Sziasztok!
Egy RC modell 6V-os DC motorjának fordulatszámát szeretném vezérelni, de a modellboltokban kapható legegyszerűbb szabályzók is egy kész vagyonba kerülnek Nekem elég lenne egy olyan, ami tud előre/hátramenetet szabályozni, 10A terhelhetőségű és nem melegszik túl.Tudnátok segíteni nekem NYÁK tervvel, beültetési rajzzal, instrukciókkal,..., hogy olcsóbban megússzam a dolgot? Vagy ha esetleg valaki épített/építene ilyet és olcsón kínálná, arra vevő lennék! Előre köszi mindent! Üdv.: Hatsirocu
heló mindenkinek
olyan pwm re volna szükségem ahol feszültség növekedésre változik a pwm kitöltése és nem kell hozzá potméter. és ne legyen valami drága áramkör se. tud valaki segíteni ebben??
Szia!
6V/10A? Nem hangzik rosszul... Van egy javaslatom, nem biztos, hogy jól válik be, de érdemes kipróbálni. Ismereteim szerint a távirányítód lead egy (kb 27MHz) vivő rádiófrekit, és ezt megmodulálja valahogyan (FM) négy molulálófrekivel (pl 500Hz; 1KHz; 2KHz; 3KHz), így van "előrehátrabaljobb". A vevőoldalon meg szétszedi, és vagy van négy relé, vagy négy "bivaly" tranzisztor. Én a következőt tenném: Szétkapnám az adót, megkeresném a modulálófrekit (előremenet), és abba "beleÉSelnék" egy PWM-jelet. (555-ös IC). A megkeresés a nehéz (nekem látatlanban). Ezt úgy csinálnám, hogy keresnék egy "tranzisztort" az adóban és lehúznám a bázisát testre (vagy +ra) egy pár kOhmos ellenálláson keresztül. Ezt addig folytatnám (a keresgélést, próbálást), amíg az oszcillátor le nem áll, azaz a vevő oldal elcsendesedik. Innen már csak egy kis "gányolás" következik, bele kell építeni a fent említett PWM-et. Ha a vevő oldalon relé van, akkor az helyére FET-eket kellene betenni. Ha kisteljaesítmményű tranzisztor, akkor is. Sok sikert....Kevés füstöt.
Sziasztok ,nekem kb 5A terhelésre DC motorhoz kellene jó de 1xű pwm-es ák.Potméteres is jó de furdal a kiváncsiság ,hogy miként lehetne hall IC-vel manipulálni a fsz-ot.Milyen hall ic kellene stb.555-ös ic-s nem érdekel ,mert az gagyi.TL 490-es kellene.előre is kösz.
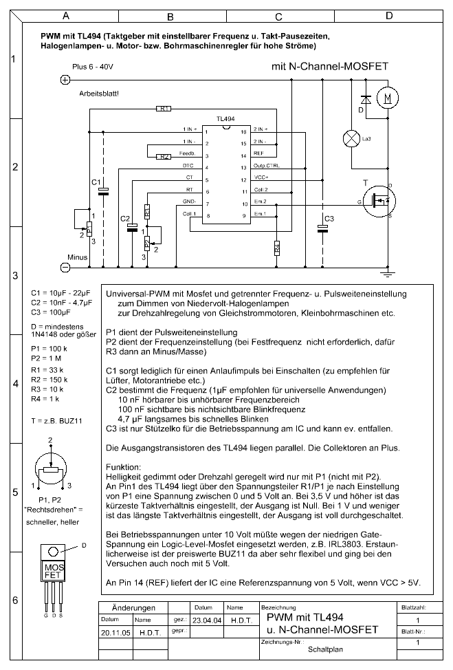
Esetleg ha a TL 494 is megfelel akkor itt van egy:
uli
köszi! Az elsőt ezt megcsináltam már de nem tartja a nyomatékot. 5let?
A második ígéretes de hogyan tudok hall ic-t rákötni és milyet?
most olvastam vissza,hogy neked is volt ilyen gondod.Azt megoldottad?megcsináltad?
Nekem megoldódott a gondom, igaz én csak 555-tel csináltam meg. Ez lesz a következő, mihelyst lesz időm.
HALL ichez én nem értek, csak gondoltam felrakok neked két rajzot, kiindulási alapnak. uli
Na megcsináltam a f.szám szabályozót.Jó lett.Küldi a motort rendesen.IRF 3205-öt választottam.Kösz a rajzot.
Sziasztok!
Egy lengyel gyártmányú 220V-os (AC), pedálos, varrógépmotort szeretnék egyenárammal táplálni és PWM szabályzóval ellátni. Szerintetek hány voltos (DC) tápot kellene hozzá csinálnom?
Elvileg 230V-os táp kellene neki, de ha már úgyis PWM-el használod, akkor ettől egészen 315V-ig bármekkorát használhatsz, csak ne engedd a PWM-et 100%-ig, nehogy a motor túlpörögjön.
Akkor valami ott nem kerek a motorral. Az egyenáramú motor nem az a hisztérikus fajta, ha nincs rajta túl nagy terhelés és nem hibás, akkor nem melegedhet rendellenes mértékben.
Tehát ismerős ez a motor? Egy kicsi tekercselőgépet szeretnék hajtani vele, de a jelen állapotában nincs megfelelő indítónyomatéka, a pedált lassan nyomva is hirtelen indul, aztán már szakad is a huzal. Nos ezért kéne a PWM szabályzó, ami nem gond, viszont gőzöm sincs hogy mekkora feszültségű táp lenne neki az optimális.
Akkor ezzel megúszom a tápot
Az "Lger" tekercs a motor előtt az milyen kell hogy legyen? Ugyan ez a kapcsolás van neked is? Ezzel lassan is indítható lesz a motor? Az Rt ellenállás pontos értéke mitől függ?
Oké, akkor hamarosan nekiállok.
A pedál az olyan lesz :yes: fogasléces hajtású potival. Köszi a segítséget!
Tud valaki PWM szabályzót 12V-ra és 300A-ra. elektromos autóba lesz.
jó jó, de a motor 12V-os.
Szia.
Nézz szét ezen a fórumon is. http://www.hobbielektronika.hu/forum/topic_8538_0_ASC.html Nekem már müködik egy hasonló,csak az enyém 48V-os.
üdv mindenkinek.
Tud nekem segiteni valaki olyan kérdésben hogy van egy24 v-os 1,1kw-os dc motorom és szabályozni szeretném pwm-el.hol tudok ilyenre szert tenni. kész panelt vagy esetleg rajzot szeretnék. köszönöm |
Bejelentkezés
Hirdetés |





Nekem elég lenne egy olyan, ami tud előre/hátramenetet szabályozni, 10A terhelhetőségű és nem melegszik túl.








