Fórum témák
» Több friss téma |
Fórum » Inverteres hegesztőtrafó
Bocsi hogy beleszólok, de nem biztos,hogy a nagyobb teljesítményű IGBT kisebb hűtőfelületet igényel. Lehet hogy elsőre furán hangzik,de alapvetően nem csak a kapcsolható áram nagysága határozza meg a szükséges hűtőfelületet, hanem azok a veszteségek is, amik a be és kikapcsolási időtartam alatt keletkeznek. Ha valaki megnézi a katalógusadatokat, akkor nyilvánvalóvá válik, hogy minél nagyobb áramú egy kapcsolóeszköz, annál hosszabb idő kell a be, illetve kikapcsolására, azaz annál lassúbb. Emiatt a nagyobb áramú típusok több hőt fognak termelni,mert a gate kapacitás feltöltése és kiürítése tovább tart(azaz ugyanakkora feszültség x áram hosszabb ideig folyik). Tehát nagy a valószínűsége annak,hogy ha azonos típuskezdetű (jelen esetben HGTG20xxxx illetve HGTG30xxxx) kapcsolóeszközöknél a kisebb áramú típust a nagyobb áramú típussal akarjuk helyettesíteni, akkor a gate ellenállást is a nagyobb áramú típushoz kell optimalizálni. De ez csak akkor vezet célhoz,ha a meghajtókör alkalmas a nagyobb töltőáram előállítására. Nyilván a kisütő ellenállást is a nagyobb áramú kapcsolóeszközhöz kell méretezni.
Túrtam a rajzok közt,100A gépekben valóban 600V/1A diódák vannak a snubber áramkörben,de e felett (130-140-....A gépek) változó,van ahol 600V/8A (MUR860) és van ahol 12-15A (STTA1206G,RURP1560) diódákat találtam.Én 12A diódákat raktam a gépeimbe.
Ha már itt tartunk megkérdezném,miért nem használunk más megoldású meghajtót és miért ragaszkodunk annyira a disszipatív snubber áramkörökhöz?
Üdv mindenkinek :integet2:
Többször végigolvastam a fórumot, komoly tudás és tapasztalat van ezeken az oldalakon. Minden elismerésem Szeretnék csatlakozni, ha lehet!
Hozott "isten"!
Mindenkit szívesen látunk!
Szeretnék építeni egy invertert, az általad készített 130A os gépet!
Pár hónapja szereztem egy MICRO124 et 90A hibásan /ingyen adták/ igbt-k, és a vezérlése is oda van, panel is elégett. Úgy döntöttem inkább kitermelem belőle a használható alkatrészeket. Mert a saját építésű gépnek mégis csak lelke van.
Szia Gábor!
Nem régen javítottam 160A-es gépet, abban BYG20G SMD dióda van a snubber körben. Ez viszont csak 1,5A névleges áramú. Szerintem a gyújtókör minőségétől függhet a snubber áramkör méretezése. Ahol gyorsabb a gyújtókör mindkét irányba(töltés-kiürítés) oda kisebb disszipációjú snubber áramkör elég. Nem ritka az sem, hogy egyáltalán nincs snubberdióda, hanem RC körrel oldják meg.
Hajrá! Készítsd össze a hozzávalókat és lehet építeni.A rajzon a segédtápnál szerepel egy 480mA érték,csak annyi a hiba,hogy előbbre kellett volna rajzolnom,mert ebben már a ventilátor árama is bent van.Ha segítség kell engem ,Mindannyiunkat megtalálsz.
Szia Pisti!
Vannak valóban olyan megoldások ahol RC kör a snubber pl: a Colt1300 gép,de van hasonló is mint a miénk pl: Prestige144,de ez nem teljesen azonos és van egy 3. változat is,ilyen a Mikro164 vagy más néven ahogy az orosz oldalon volt,inverter3200.Ez utóbbiban RLCD a snubber.A 4 alkatrész kombinációja megtalálható szinte minden variációban.A snubber kialakítása részben attól függ amit leírtál,de sok függ a főtrafó kialakításától,villamos jellemzőitől is.Van valahol valami leírásom,miért ne angol a drága,de valahol orosz is van,csak nem találom hirtelen.Át kell olvasnom,hogy ne csak a sötétben tapogatózzak ,mert még leverek valamit .
Szia Gábor!
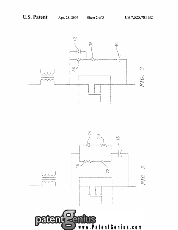
Van még egy megoldás, ezt nem rég láttam egy amerikai szabadalmi honlapon. A mellékletbe beraktam a leírást és a képeket. Érdekes megoldásnak tartom, érdemes lenne kipróbálni,vajon kisebb veszteséggel működik-e, nem kell-e több wattos ellenállás hozzá, úgy mint a klasszikus kivitelhez. Az oszcillogram eléggé meggyőzőnek tűnik.
Úgy néz ki sikerült megfelelő hűtőbordához jutnom, de sajnos az IGBT kérdésben csak nem megfelelő darabhoz tudnék hozzájutni. (MG15Q6ES50)
![]() Közben azért komótosan készül a fojtó és elméletileg a Tali Bt-től is érkezni fog az E65. Akkor már "csak" az IGBT és a nagyáramú diódák beszerzési forrása kérdésesek. Megnéztem a Lomexet meg a Ret-et (ezektől a cégektől rendeltem már régebben,) de vagy FET (IRFD120) vagy IGBT (HGTG20N60A4) vagy dióda (60APU04) nincs. A Farnell-nél találtam mindent, de én sajnos nagyon nem vagyok ott ezekben az átutalásokban. (már, ha mezei otp számláról működne is a dolog). Lehet, hogy le kellene mennem a helyi alkatrészboltba és vele meghozatni, mert két szállítási költség árát még ő sem rakja rá..
Szerintem nézz körül a HQ Video honlapján. Jó eséllyel mindent megtalálsz. Nem feltétlen kell az eredeti típushoz ragaszkodni, helyettesítő szinte minden alkatrészre van. Az adatlapokat kell átnézni és akár fele áron is lehet beszerezni megfelelő típust.
Köszönöm, az HQ online árlista szerint tényleg minden kurrens alkatrész van.
Holnap át is szemelvényezem az egész listát.
Szia !
Az FDH Kft (itt) gyakorlatilag azonos a Farnell-el és ott mindent "kemény magyar forintért" megkaphatsz, átutalással, utánvéttel stb. (és szerintem nem túl vadak az árak, de a konkrét alkatrészeket nem néztem...) üdv: sector99
Köszönöm neked is. Megnéztem a szükséges kurrens alkatrészeket, ott sajnos jelentősen drágábbak a teljesítmény félvezetők.
Igen, néztem. Az a bajom, hogy nincs HGTG20N60A4 csak beépített diódás verzió. Ez pedig többeknél gondot okozott az építésnél. (ahogy olvastam ezt a fórumot) És mivel mostanában sem idővel sem plusz anyagi keretekkel nem vagyok elengedve, nem reckíroznék cirka 6000 forintnyi félvezetőt.
Amúgy semmi bajom velük, régebben rendeltem tőlük már.
Sziasztok!
A segítségeteket kérem, adatlapra lenne szükségem, de a Google sajnos most nem volt a barátom. Az RURG30200 típusú kettősdióda adatlapja az,amire szükségem lenne. Nem azonos az RURG3020-al!Egy 110A-es inverter kimeneti egyenirányító diódája, és valami támpont kellene a sebességére;áramára;feszültségére vonatkozólag,hogy tudjam mivel helyettesíteni. Ez a dióda egymagában végezte az egyenirányítást,nem gondolom hogy 30A-es lenne csak. A tokozása olyan TO247 forma. A segítséget előre köszönöm.
Az SGW30N60 nem lenne jó a HGTG20N60A4 helyett?
Nem RURG3020CC-re gondolsz? 200-as az 2000 voltos lenne, az pedig túlzás.RURG30 adatlap találatok
Erre gondoltam én is, de nagyítóval nézve a dióda feliratát nekem "0"-nak tűnik a vége és nem "C"-nek. De nem kizárt,hogy 3020C jelű. Na de egy FIMER X1100 hegesztő inverterben 30A-es kimeneti egyenirányító egymagában? Ez akkor hogy tud 110A-t?
Néztem, a HQ-nál kapható is lenne, a HGTG-nél jóval kedvezőbb áron. Viszont az adatlapot nézve ez még az IRG4PC50U-nál is lassabb, és minimum 3 db kellene belőle áganként.
. Így már olyan 400 forint lenne csak az SWG30N60 "előnye" anyagiakban. Köszönöm neked és a többieknek, hogy kerestek nekem kiváltó lehetőségeket. Én sem lebzselek, közben készül a Tp1-es trafó meg a fojtótekercs, és tényleg lassan nekiállok "tervezni" a panelokat. Csak hát ugye a kompromisszumok. És ugye fel kell mérnem, hogy mibe is építem majd bele. Mert itt a használhatóságot legalább annyira a robosztus, jófajta doboz is befolyásolja. Remélem, hogy legalább az alaplemezt ki tudom alakítani majd a jövő héten. Egy pofás mart alu alaplapra gondoltam, amihez stabilan lehet mint a hűtőbordákat, mint az E65-öt és a fojtót is rögzíteni. És egyben a két 35A-es graetz hűtését is megoldaná. ![]() mod: mpisti És szerinted a 130A-hez a SGW30N60HS-ból hány darabra lenne szükség? Mert ahogy én gondolom ebből is kell a 6db. (csak a sebessége jobb mint a simának, az áram ugyanakkora) Viszont én nem igazán értek a kapcsolóüzemű dolgokhoz.
Rákerestem én is, nulla eredménnyel.
Gyanitom, hogy egyedi gyártmány lehet, külön rendelésre, és igy aztán reménytelen a beazonositása. Sok gondot okozott ez nekem is, a komolyabb motorgyújtások mind ilyen egyedi tokokat tartalmaznak (bár mostanság nem tudom mi a helyzet).
Kedden építettem egy 160A-es inverterbe az SGW3060HS-ből az eredetileg 2x3db SGW1560 helyett 2x2 db-ot.(A kevesebb db.szám a meghajtófokozat és a 2x akkora névleges áram miatt)
A gép 56kHz-en megy, a gyakorlati próbakor 2 szál 2,5mm-es elektródát megszakítás nélkül hegesztettem el vele 75A-en, az IGBT-k ugyanolyan hidegek maradtak,mint bekapcsoláskor voltak. Tehát ne félj ettől a típustól. Ha a kapcsolási frekvencia nem megy 80 kHz fölé,akkor tökéletesen megfelel. A pirossal írt szöveg magyarázata az 533956.számú hsz.-ban keresendő.
Egyetlenegy darab van benne? Pedig ezeket nagyon szűken mérik. Gyakran ismétlődő csúcsáram négyszögjelnél 70A. Azt akármennyire hűti, 1 db nem bírja. Nem a visszáramdióda?
Enyémben pl. 6 egyforma van párhuzamosan kötve nyitóirányban és utánuk 3 db párhuzamosan a +- között. Már nem emlékszek rá, milyen, mert nagyon régen lestem meg.
A mellékelt képen alul,a D22-vel jelzett helyen van az ominózus dióda. És -mint a képen is látszik- 1db van oda beépítve. Hidd el nem ez az első inverter amit látok, de ilyen kicsi kimeneti diódát még a DECA MOS 80 inverterbe se tettek, az pedig 30A-al kisebb áramot tud, mint aminek a részletét a képen látod.
Jól kibelezted! Ha ennyi, hát ennyi! Biztos 15%-os kihasználásra. 1 pálca 1 pihenő.
Hát találtam -volna- belevaló diódát, de egész Európában 4db van belőle,az is Franciaországban.
A típusa DSEC120-12AK. Bezzeg Kínában tízezer számra van. Csak tudnék kinaiul!
Akkor úgy néz ki, hogy megvan az IGBT a leendő inverterembe. Nem szándékozom semmi komolyat változtatni a "Maci" rajzon, mert nem rendelkezem kellő gyakorlattal kapcsolóüzemű áramkörök méretezésében. Az, hogy pár szervomotor vezérlőt, és frekvenciaváltót megjavítottam azért ide édeskevés. Persze a tápegység rész módosul a fellelhető alkatrészek miatt, meg a hűtőborda miatt a teljesítmény modul is, de igyekezem minimálisat módosítani a már bevált panelterven.
|
Bejelentkezés
Hirdetés |




Szeretnék csatlakozni, ha lehet!

,mert még leverek valamit
. 



Holnap át is szemelvényezem az egész listát.






