Fórum témák
» Több friss téma |
Fórum » Csöves erősítő készítése
Ne feledd betartani a fórum viselkedési szabályait, és a topik megmaradásának feltételeit. [link]
A téma átmenetileg fagyasztva lett, hozzászólni nem tudsz!
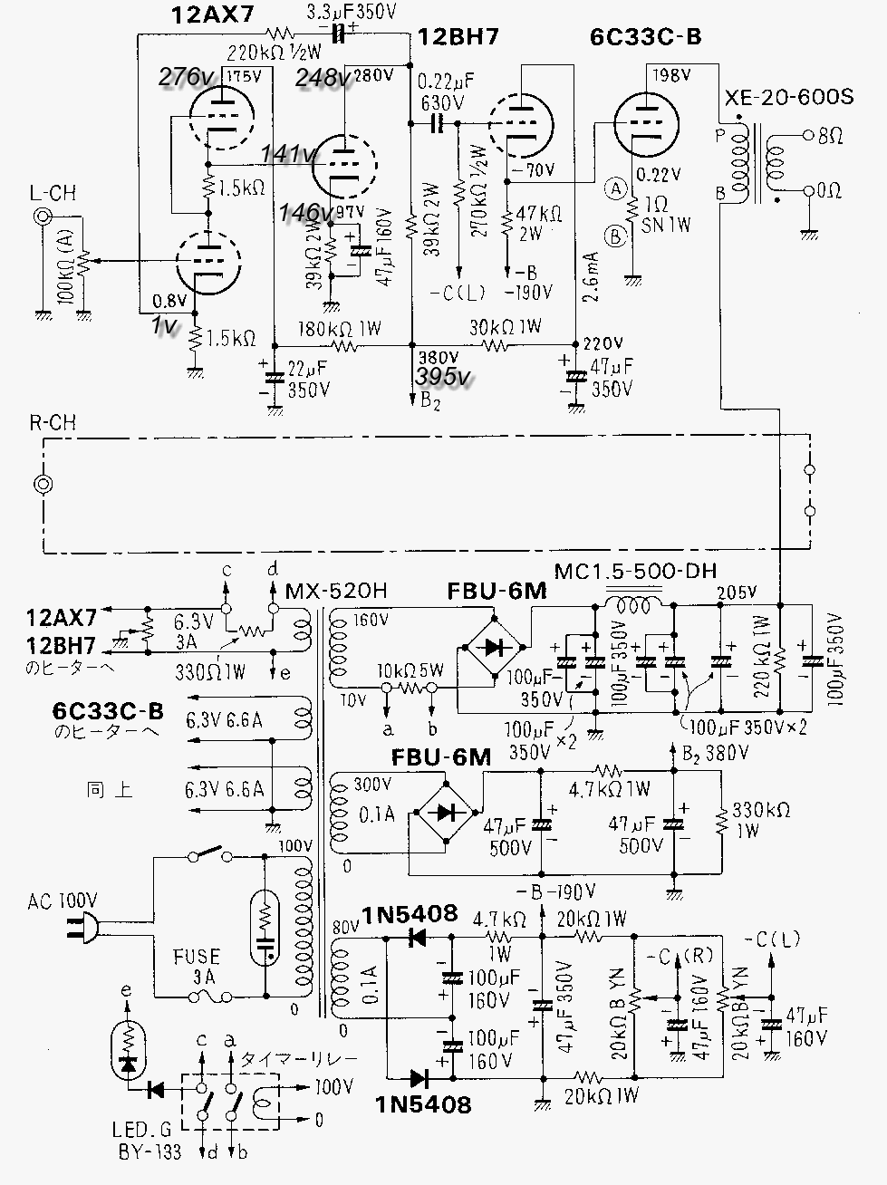
Megpróbáltam odafigyelve,eredeti értékekkel,potival,220K-val.
Aha, konkretan erre voltam kivancsi, a bugofeszultsegre. (egy buta kerdes, hogy lehet, hogy a graetz hid 4 diodabol van a cso 2-bol es ugyan annyi a bugofeszultseg arany? akkor meg miert nem 2 diodabol keszul a graetz? mi a szerepe a4 diodanak?)
A Garetz hídnak nem kell középmegcsapolásos trafó
![]()
Akkor jo, naDJon jo! Mert papiron nekem is ez jott ki.(nemertettem, ugyhogy lerajzoltam magamnak, vizualis tipus vagyok). Na, most tenleg nagyon orulok!
![]() ![]() ![]()
Na így már alakul. Igaz az elején "picit" magasabb a fesz, de szerintem nem gond, mert a következő cső katódfeszültsége is magas, bár nem értem miért. De úgy nézem így is működnie kell már. Majd sturbi megmondja úgy is, hogy jó-e így, de szerintem már használható.
![]() Szerk.: Szerintem az a 220K-s ellenállás nem lehet rácslevezető, mert semmi köze a rácshoz. Max keresztezi a rajzon a vezetékét. ![]() ![]()
Kérdezz nyugodtan ha valami nem világos, ezért vagyunk itt
![]()
Ez így nem is olyan rossz, ebben az állapotban kellene, csak az SRPP fokozat mindkét katódellenállását csökkenteni (ettől nőni fog az árama) egyszerre annyira, hogy az utána következő fokozatnál csökkenjen az anódáram addig, hogy az anódfesz 280 V legyen (ha mindegyik 1,5 K-val párhuzamosan kötsz 1-1 10K-s ellenállást az 1,3 K lesz, vagy tegyél helyettük 1,2 K, aztán nézzük meg úgy a feszültségek alakulását). Ha vannak másik ECC 83-aid, akkor változtatás nélkül válogatni kéne olyat ami ebben a beállításban nem 0,66 mA-t enged, hanem 1 mA körül, ezesetben nem kellene a katódellenállásokkal bíbelődni.
A brumm amúgy, hogy áll így. Igazából használhatónak kéne lenni így is az erősítőnek szerintem.
A rajzon lévő 220 K a visszacsatolásé, bekötött az alsó csőfél rácsáról a testre is egyet (remélem), csak nem rajzolta be a kapcsolásra, mert a kapcsoláson be van rajzolva a poti rácslevezetőnek.
Nem tudom, de én mégegyszer nem hiszem, hogy full csövest építek (abszolút félvezető-mentest), de lehet hogy csak kezdetnek van ennyi problémám vele
![]() Na, majd a fojtókkal már közelebb kerül a tökéleteshez ![]() Akkor aztán lesz benne anyag… (majd aki tud segíteni, írjon, hogy jók-e bele a 10H-sok, persze nem sürgős, csak érdekelne a nagyok véleménye - köszi)
na igen a rajzon rácslevezető nincs feltüntetve. Bár érdemes rakni ilyen helyre, mert a poti is lehet hibás, vagy bármi közbejöhet és akkor ott elszabadul a pokol.
![]()
Félvezető diódával is lehet kétutas egyenirányítást csinálni, akkor csak két dióda kell oda is, de akkor ugyanúgy középleágazásos trafó kell, mint a csöves kétutasnál. A greatz híd egyszerűbb trafókivitelezést tesz lehetővé. Középleágazásos trafónál is lehet jelentősége, mert csekély méretekkel plusz-minuszos tápot ad (egy pozitív kétutas és egy negatív kétutas egyenirányítás).
A macskám Al Di Meolától próbál tanulni gitározni. ![]()
Igen, igen, ertem, mostmar minden vilagos.Koszi
SRPP-nél olyan nagyon nem szabadul el a pokol, mert az alsó cső árama nem tud kritikusan növekedni a felső cső lezáródása miatt, de működni nemigen tud.
![]()
Sajnos nincs több csövem.Akkor holnap kicserélem 1,2K-ra és újra végigmérem. Brummal még nem volt időm foglalkozni,próbához azért jó volt.Csövest nem hallotam még szólni,de megdöbbentett a középtartomány természetessége,akusztikus hangszereken,énekhangon.És nincs hiány magasban, mélyben,és térben sem, pedig a dobozok és a DVD elég komolytalan kategória.
Hali mindenkinek.Akit érdekel lakkozott huzal,és lakk-selyem , 1.5-2.5kg van egy dobon írjon.Erősítő építéshez pont jól jöhet,meg van csövem is meg trafóm is,igaz ezt tekercselni kell.Nekem is pont erősítő építéshez voltak.Ja a csöves technikától nem kell félni,csak a macerás tekercselésektől,hogy az biztos pontos és egyforma legyen.
![]()
Nálam se fojtó, se félvezető se brumm se zaj a felállás, és az első csövesem. Egy full csöves EL84 se, és semmi baja.
Sajnos ezt már én is megállapítottam . Gyárilag tekert , szétszedésre váró SM55 trafón kipróbálva , meggyőződtem ártalmasságáról . Ott nem lehetett sérülés a vezetéken , mégis beégette ...
Ez lenne a kimenőm terve , kicsit bonyolultabb változatot csinálnék , hogy PP-re is simán beköthető legyen .
Sziasztok. lehet hogy én vagyok az ostoba
![]() 1es láb- anód 250V 2es-??? 3... (bocs az egyszerü kérdésekért de még csak egy hete érdekel a dolog, mármint az csöves végek, de tetszik és csak töletek tudok tanulni és okulni) elöre is köszi
Az enyémnek sincs, csak marha sok kraftot kap az anódkör - még
![]()
Mate78 javaslatára van a trafón 2×400V, csak ez sok lett egy kicsit, viszont aminek nagyon örülök, hogy jó sok tapasztalatot sikerült szereznem a csöves erősítők terén
![]()
Van valakinek ilyen vasa? 6P3S-hez akarok fojtót tekerni és kellene még egy darab. Orion képkimenő volt, ha jól sejtem.
Szia.Az valószinu szputnyik tv-é,volt 2 db -om kidobtam sajna.Szia
Ez a bonyolultabb változat? Párhuzamos PP-re át lehet majd alakítani, ha nekem mondjuk SRPP-ben "nem tetszik"?
Hali ismét.Viszont tudnék neked adni két tök egyforma szintén szputnyikba való kétszer 110V-os trafót folytónak tök jó.Hálózati trafója volt.Na hali
Ha nem Orion akkor nem tudom, de ugyanaz a belső felépítése, még a kimenőtrafó is mint az Orioné. 50*50*25-ös méret, 3,75-ös maggal.
Üdv. A nyugalmi áram beállítás megegyezik a munkapont beállítással? Egy multiméterrel be lehet állítani? Konkrétan az echolette fejről lenne szó.
Használható hozzá így ahogy van , de más vasmaghoz át kell méretezni .
|
Bejelentkezés
Hirdetés |