Fórum témák

» Több friss téma
Fórum » Kapcsolóüzemű (PWM) végfok építése
Lapozás: OK   26 / 241
(#) (Felhasználó 46585) válasza kadarist hozzászólására (») Máj 3, 2010 /
 
Sajnos, nem. Az eredeti FET egy Logic Level típus, ami azt jelenti, hogy már 4 V gate-source feszültségtől felfelé alig változik a csatornaellenállása. Amit ajánlottál, az egy közönséges FET, annak kell rendesen gate-source feszültség, mondjuk 8...10 V ahhoz, hogy rendesen be legyen kapcsolva. Valószínű, ez az oka, hogy a csak úgy betett FET-ek melegednek. ( nem nyitnak meg eléggé, mert az áramkör valószínű kicsi gate-source feszültséget ad számukra. )
(#) kadarist válasza (Felhasználó 46585) hozzászólására (») Máj 3, 2010 /
 
Semmi különleges nincs az FQA-ban. Közönséges 10V-os típus.

ugs.jpg
    
(#) (Felhasználó 46585) válasza kadarist hozzászólására (») Máj 3, 2010 /
 
Egy kicsit tüzetesebben nézd meg az adatlapját. Fogod látni, hogy már 4 V-on ugyanazt tudja, mint 10 V-on. Tehát, ha ezt kihasználták a végfokban, pl. azzal, hogy TTL logika vezérli a FET-eket, - ami csak 5 V, - akkor a nem Logic Level FET-ekkel mindjárt gond lesz.

Egyébként amit EcoPityu becsatolt linket, a szerint nem "közönséges". Esetleg megnézhetnéd.
(#) kadarist válasza (Felhasználó 46585) hozzászólására (») Máj 3, 2010 /
 
Igen, már megnéztem. Az OK. De a hozzászólásában szó sincs "L" végződésről, meg a Farnelles keresésében sincs logic level.
(#) (Felhasználó 46585) válasza kadarist hozzászólására (») Máj 3, 2010 /
 
Miért kellene benne lennie az "L" végződésnek? Az IR beleteszi, mások meg nem. Attól még meg kell nézni pontosan, hogy milyen eszközről van szó... EcoPityu csatolta is a pdf fájlt...
(#) (Felhasználó 46585) válasza (Felhasználó 15355) hozzászólására (») Máj 3, 2010 /
 
Ez ugyanazért nem jó. Nézzétek meg az adatlapján a
Figure 1. On-Region Characteristics-et.
(#) kadarist hozzászólása Máj 3, 2010 /
 
Ebből kössön össze kettőt-hármat, aztán mehet.
Egy kicsit nagyobb veszteségű, de logikai: IRFP31N50L
(#) kadarist válasza (Felhasználó 46585) hozzászólására (») Máj 3, 2010 /
 
Atya! EcoPityu a hozzászólásában nem írta FQA34N20 típus után, hogy L. Sőt az Ő Farrnelles keresésében is a sima típus szerepelt, ezért kerestem az "L" nélkülkülire. Sajnos a linkelt adatlapot nem néztem meg. Sajnálom.
A Fairchild a típusszám végén jelzi a speciális tulajdonságait (Logic Level), az IR meg az elején. Nincs ezzel baj.

(#) (Felhasználó 46585) válasza kadarist hozzászólására (») Máj 3, 2010 /
 
Kadarka!

Én csak azt a linket néztem meg, amit EcoPityu becsatolt. Joggal feltételeztem, hogy ez van abban a végfokban...
(#) kadarist válasza (Felhasználó 46585) hozzászólására (») Máj 3, 2010 /
 
Hát, aki tud, az tud!
(#) cimopata hozzászólása Máj 3, 2010 /
 
Szerintem meg ennél jobbat jobb árban nem kapsz:
Bővebben: Link
Bővebben: Link

Egyébként szerintem a Total Gate Charge (nC) vs. Gate-to-Source Voltage (V) ábrákat kell nézni és a névleges áramnál mindegyik fet 6-8V közt nyit rendesen ki.

Másfelől nem hiszem, hogy 5V-al hajtja meg a feteket a vezérlést.

Harmadfelől, cseppet sem biztos hogy a kevés gate feszültség miatt melegszik. (amiket EcoPityu) próbált azok tipikusan lassú fetek.
Akár lassan is nyithattak/zárhattak akár össze is nyithattak.
(#) (Felhasználó 46585) válasza cimopata hozzászólására (») Máj 3, 2010 /
 
Hát, ez nem hit kérdése. Ha EcoPityu megnézi a nyákot, akkor biztosan ki fogja találni, hogy milyen gatmeghajtás van benne.
Az eredeti FETek sokkal rosszabbak, mint az általad belinkeltek. Ez az IR viszont finom kis jószág...

Nem tudom, hogy miért mondod, hogy 6...8 V... amikor az L-esnek kicsit több mint 3 V, az általad belinkeltnek meg 6 V a Miller platója... Vagy ez szerinted mindegy?
(#) GyurikaBx hozzászólása Máj 3, 2010 /
 
Sziasztok!

Egy kis segítség!
(#) EcoPityu hozzászólása Máj 4, 2010 /
 
Hú gyerekek, úgy látom, rendesen megkavarintottam az ANYAGOT...

Nagyon szépen köszönöm mindenkinek a hozzászólásokat, és az eszmefuttatásokat! (Úgy látom, Katt kollégával sokkal jobb jóban lenni, mint rosszban!) Köszönöm Katt! Kadarist, Cimó és többiek!
A komplett pdf-ből nem nagyon bogarásztam eddig ki, hogy a meghajtás hány voltról üzemel, de inkább a mérésnek hiszek, mint a vonalaknak a képernyőn...
Meg fogom mérni szkóppal, a gate-source feszültséget, a régi /FQA/ fetpárral, és minden el fog dőlni!

Egyébként mindenképpen TO-247-es, vagy TOP3-as tokozású FET kell bele, több el sem fér, még a lefogatója sem tudna TO-220-ast odapaszírozni, pláne többet!
Amúgy a PDF-em szerint is 5V-os gs feszültséggel nyitva mutatja már a 0075ohm-os rds-t!


Próbaáramkörben 5V-al nyitni fogom a kiszedett fetek egyikét, és kiderül, hogy logikai, avagy nem!

Majd ismertetem az eredményt!
(#) kadarist hozzászólása Máj 4, 2010 /
 
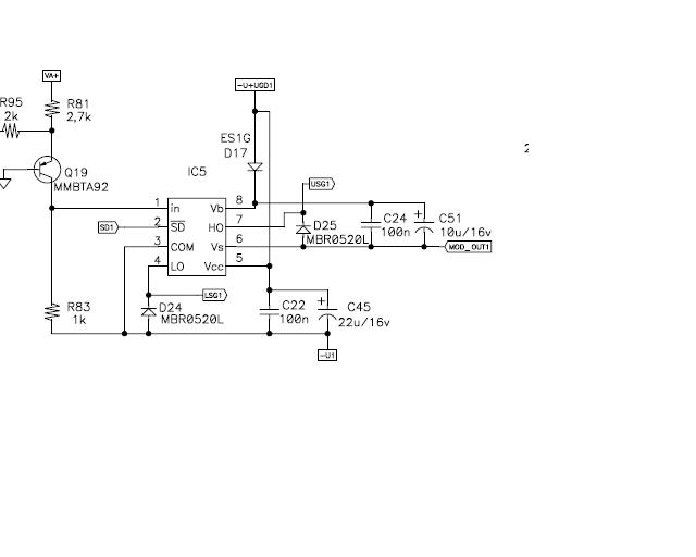
Úgy látom a rajzról, hogy 15V-os FET meghajtása van, és nem low level. Ráadásul FQA34N20 típus szerepel és nem FQA34N20L.
GyurikaBx-nek köszönjük a rajzot!
(#) cimopata válasza (Felhasználó 46585) hozzászólására (») Máj 4, 2010 /
 
Mint látom 14,4V a tápfesz az IR2184 meghajtón.

Amit érdekesnek tartok, hogy 500ns-DT-vel megy a meghajtó, így nem tudom mennyire magas miatta a torzítás ebben a végfokban.
(#) (Felhasználó 46585) válasza cimopata hozzászólására (») Máj 4, 2010 /
 
Igen. Biztos magas, de ez nem is egy teljes sávszélességű végfok, túl nagyok a kimeneti szűrő elemei. Mélyekre biztos jó.

És az eredeti FET-ek is nagyon lassúak benne, igaz, kicsi a total gate töltés, de a meghajtó ic elég nagy áramot tud, meg ott van a jó nagy holtidő, szerintem akkor sem szabadna a tranyónak melegedni, ha sokkal nagyobb a total gate töltés. Nem hiszem, hogy össze tudnának nyitni.

Bár ennek utánna kellene számolni, mert a gateellenállások 45,3 ohmosak ( miért ekkora? ) Tehát, egy dupla total gate töltésű eszközzel már jóval lassabb lesz a kikapcsolási késleltetés. Igaz a bekapcsolási is hosszabb lesz. Tehát, ez önmagában még nem nagyon indokolná, hogy együtt vezetnek...
(#) EcoPityu válasza (Felhasználó 46585) hozzászólására (») Máj 4, 2010 /
 
Bizony! 1 Hz-től 250Hz-ig kell átvinnie!
És én sem gondolnám, hogy a cserefetjeim lassúak lennének, mert a ki-bekapcsolási idejük, gate, és egyéb töltésük, és parazita kapacitásaik is vagy hasonlóak a gyáriéhoz, vagy még kisebbek... (látsd 30MN50 egyenesen Angliából...)
(#) (Felhasználó 46585) válasza EcoPityu hozzászólására (») Máj 4, 2010 /
 
Esetleg meg lehetne próbálni, a 43 ohmos gate ellenállásokat egy soros dióda, ellenállással áthidalni úgy, hogy a meghajtó ic felé nézzen a dióda katódja, tehát, hogy a kikapcsolás gyorsabb legyen. Az ellenállás legyen mondjuk 10 ohm. Ekkor mérd meg az üresjárási felvett áramot. Ha ez megint 3...4 A, akkor baj van... nem ez a hiba...

Meg hát kellene nézni szkóppal a jelalakokat...
Olyasmire gondolok, hogyha az új tranyó túl gyorsan kapcsol, akkor a nagy du/dt bezavar a vezérlőkörbe és hülyeséget kapnak vezérlőjel gyanánt a FET-ek. Szóval, ezer dolog lehet.
(#) pimi9 válasza (Felhasználó 46585) hozzászólására (») Máj 4, 2010 /
 
Én is a nagy gate ellenálásra gyanakodnék, meg még arra hogy nem elhanyagolható az eredeti fet, és a próbáltak visszaható kapacitása közötti különbség.
(arányosan viszonyítva a többihez)

Rá kéne nézni egy szkóppal, hogy a fet gate-jén a lefutó élben van-e törés.

ui: Amúgy a diódát ki kéne próbálnia...
(#) EcoPityu válasza (Felhasználó 46585) hozzászólására (») Máj 7, 2010 /
 
Megúsztam szkóp nélkül!

Tegnap 20 percig, ma pedig 1 óráig foglalkoztam vele...
Kezdtem azzal, hogy betettem szélre 2db "250"-et, és meglepődtem, hogy nem melegszik üresben, tápáram 1,4A.
Raktam terhelést, és elkezdtem hajtani, szólt, viszont melegedett is, mint egy AB! /még nem jó!/
Akkor ismét üresben odaforrasztottam a 2db középsőt is, mire elkezdtek a középsők melegedni!
Jött Katt ötlete, 4148 sorba 10 ohm, rá a két melegedő középső FET-re.
Megszűnt a melegedésük, terheltem, hajtottam, középső diódás FET-ek nem, viszont a szélsők melegedtek ismét. Akkor csökkentsük azt a soros gate ellenállást, a két szélső 45 ohm-jára párhuzamosan tettem kezdésnek 100ohm-ot, mire azok is kevésbé melegedtek, tehát az ellenállás csökkentés megoldás, viszont a mértéke /100ohm/ nem megfelelő. A 10ohm-ot kicsit erősnek véltem, viszont volt 43ohm-os műszerellenállásom /1%-os/, azokból kapott minden FET egyet párhuzamosan a 45ohm-jára (eredő k.b. 22ohm). MOS-ok fixre forrasztva, terhelés 4ohm, nyugalmi áramfelvétel 1,2A, hát hajtsuk!
K.b. 50-60W környékéig mertem elmenni teljes hűtés nélkül, csak a két stabilizátor IC melegedett , de nagyon, ezért rövid ideig szólt csak, utána kikapcsoltam!
Eredmény: Ut be:12,8V, Utáp szekunder:2X77V mellett sem a tápFET-ek, sem a végfok FET-jei nem melegedtek, szó szerint hidegek maradtak!
Ment vissza a dobozába, holnap visszacsattintgatom a lefogatókat, és hagy dolgozzon!

Köszönöm szépen a jó ötleteket, örülök, hogy számíthattam rátok!
(#) (Felhasználó 46585) válasza EcoPityu hozzászólására (») Máj 7, 2010 /
 
Azért ez nem ilyen egyértelmű. Ha diódával+ellenállással gyorsítod, az csak a kikapcsolását gyorsítja a FET-eknek. Ha a gate ellenállásokat csökkented, akkor a bekapcsolást is gyorsítod. Mindkét megoldás lehet jó, de ezt komolyan meg kell nézni szkóppal... ( meg kellene...)

Egyébként, ide nem jó az 1N41448, kicsi az árama.
(#) EcoPityu válasza (Felhasználó 46585) hozzászólására (») Máj 8, 2010 /
 
Meg fogom nézni szkóppal!
Az 1N4148 csak próba volt, tudom, hogy csak 50mA-es, de a hibakereséshez tökéletesen megfelelt.
Te állandóra kötötted volna a dióda-ellenállás tagot?
/PC tápból vannak FRxxx típusú gyors diódáim, azok 1A-t bírnak, elérhető az is!
(#) (Felhasználó 46585) válasza EcoPityu hozzászólására (») Máj 8, 2010 /
 
Persze, hogy állandóra, ha jól működik vele. Vagy te kivehetőre gondoltál?
(#) cimopata válasza EcoPityu hozzászólására (») Máj 8, 2010 /
 
Az 1n4148 folyamatosan 300mA-t tud.
Pulzusban pedig 4A-t.

Nekem már egy éve működik.
(#) (Felhasználó 46585) válasza (Felhasználó 13571) hozzászólására (») Máj 8, 2010 /
 
A gyártók között van némi eltérés az adatlapokon.
(#) EcoPityu válasza EcoPityu hozzászólására (») Máj 9, 2010 /
 
Csak úgy maradt! teszteltem 2 napig /2x 6 órán keresztül/ k.b. 200w-al, a végén már a hangfalban ellenfázisban mentek a hangszórók, mert megfájdult a mélytől a fejem...
Stabil 1,19A a csendes nyugalmi áramfelvétele, és 200w-nál hideg maradt a borda...
Az viszont nem tudom, hogy természetes-e, hogy a kimeneti szűrő ferritmagos tekercse melegedett nem kicsit!

Néhány kép róla, és a jelalakjáról GS ágban.:
(#) (Felhasználó 46585) válasza EcoPityu hozzászólására (») Máj 9, 2010 /
 
Egyébként, az eredeti tranyók miért mentek tönkre?

Hát, 200 W-on nem nagyon szabadna melegedni a fojtónak. De ennek nagyon sok oka lehet. Ha nem ég le, akkor jó...
(#) cimopata válasza EcoPityu hozzászólására (») Máj 9, 2010 /
 
Melegedéssel vigyázni kell.

Nekem 1 hete szénné égett alatta a panel egy hosszabb terhelés után.

De lényegében semmi sem változott a konstrukción, úgy hogy elvileg nem szabad bajnak lennie.
(#) EcoPityu válasza (Felhasználó 46585) hozzászólására (») Máj 10, 2010 /
 
Szia!

Idézet:
„Egyébként, az eredeti tranyók miért mentek tönkre?”

A hangszórót a csomagtartóban kitámasztotta a rakomány (nem volt rajta rács! )
A hangszóró papír csévetest összekötője lángolt is, a tekercs 0,26 ohm-ra összesült, ez elég volt neki...
Idézet:

Hát, 200 W-on nem nagyon szabadna melegedni a fojtónak. De ennek nagyon sok oka lehet. Ha nem ég le, akkor jó...”


Valamiért még ventillátor is van az erősítőházban... lehet, hogy pont ezért, merthát a táptrafók jéghidegek voltak!

Azért nem kell ennyire túldramatizálni a melegedést, kézzel még éppen meg lehetett fogni, az olyan 60-70°C-os lehetett...
Következő: »»   26 / 241
Bejelentkezés

Belépés

Hirdetés
XDT.hu
Az oldalon sütiket használunk a helyes működéshez. Bővebb információt az adatvédelmi szabályzatban olvashatsz. Megértettem