Fórum témák
» Több friss téma |
Fórum » Csöves erősítő készítése
Ne feledd betartani a fórum viselkedési szabályait, és a topik megmaradásának feltételeit. [link]
A téma átmenetileg fagyasztva lett, hozzászólni nem tudsz!
Már küldtem
Mellesleg azt vettem észre, hogy a Google-t nem lehet átvágni Ha cirill betűs csövet kerestet az ember, Sz helyett nem fogadja el a latin betűs C-t! Nagyon durva! Sose gondoltam volna, hogy ennyire "ravasz"
Igen már észrevettem. Hány wattal számoljak?
40W szerintem elég lesz, 200V Ua-nál ír csövenként 11Wattot, és úgy néz ki, az a legoptimálisabb eset (majdhogynem).
Én is már inkább afelé hajlottam, mert egyrészt van itthon, másrészt mert piramis-elrendezése lesz így a dolognak
Jó ötlet kikapcsolhatóra építeni, köszi (teljesen logikus mondjuk, de mi van, ha nem akarom kikapcsolni, mégis valami poroszkálást szeretnék nézni?) Az EL34 PP-mben a 2db EM84 elég nagy fénnyel van, a többi csak a mérete miatt figyelemfelkeltő egy kicsit az összképben… Megépítem először kijelzők nélkül, de rápakoltatom a toroidra a szükséges dolgokat mindkettőhöz, mert azzal viszont haladni akarok már (nyugi Fleta, annyira azért nem, hogy már tegnapra kelljen)
Ma megszólaltak az EL34-SE-k. De valamit nem értek...
Nekem a második csőfél inkább gyengít mint erősít!? Így elég halkan szól. Ha átkötöm az első csőfél anódjára, akkor valamivel jobb. Mit szúrtam el?
Sziasztok.
Lenne még 1 kérdésem. Az anódfesz korlátozására a folytótekercset honnan tudom beszerezni, vagy hogyan tudnám elkészíteni? Vagy gondolkoztam, hogy a neoncsövekben is valami hasonló folytótekercs van, az használható lenne? Ilelttve van DY 86 os csövem, az hány mA ig használható? Előre is köszönöm.
Mérd meg mekkora a feszültség nyugalomban az első fokozat anódján és a második fokozat katódján. Az első fokozat anódján rácselőfesznyivel kisebbnek kell lenni, mint a következő fokozat katódján.
Valószínűleg a második csőfélnek túl nagy a rácselőfesze, ha így van próbáld csökkenteni az első fokozat anódellenállását, vagy növelni a katódellenállását, vagy csökkenteni a második fokozat katódellenállását.
Ha hálózati fojtóra gondolsz (mivel új hozzászólásként írsz (nem valamelyik előzőre hivatkozva), nem tudjuk milyen erősítőhöz kell), áramtól függően jó valamilyen légréses kimenőtrafó primerje (TV képkimenő is jó lehet), meg lehet próbálni a fénycsőfojtót is, vagy teletekersz egy 3-4-5 cm2-es vasat 0,2-es dróttal és légrésesen összelemezeled (nagyobb áramokra persze nagyobb vas, vastagabb huzal (kisebb Rdc) kell.
DY 86 nem jó, az nagyfesz egyenirányító, 0,8 mA-t tud 22 KV-on (PY 88 jó).
Köszönöm a választ.
A BSS honlapján található kétcsatornás gitárerősítőre gondoltam, PL504 es csövekkel SE kapcsolásban. (csak a végfokra) A kimenő és a hálózati trafót már elkezdtem tekerni, csak ezzen nem vagyok tisztában. Így gondoltam a fénycsőfolytóra vagy valamilyen csőre.
Szia! Megmértem a feszeket, az első csőfél anódján 73V a második csőfél katódján 84V van.6N8S van benne. Annak -8 volt lenne az előfesze? Ennyire pontosan be kéne lőni?
-8V vagy -9V mindegy, de szerintem itt csak -2-3 V környékén kellene lenni (ezt csak hasraütésre mondom, nem tudom. Ha a -8 V jó, akkor a -9V is).
Neked akkor -11 V a eácselőfesz, az már a -8 V-hoz képest is sok.
Ha a második fokozat katódkörében az ellenállások véletlenül felcserélődtek, akkor tudom elképzelni az általad leírt jelenséget. De 1000 bocs, ha tévedtem
Üdv.
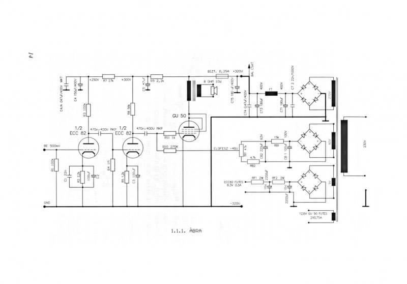
Belevágtam az első csöves erősítőm építésébe. GU 50 SE lenne a kicsike, azt szeretném kérdezni,hogy ECC 82 helyett jó-e bele 6N8S vagy 6H8C.
Drivercsőnek ez is megfelel, az erősitése kicsit nagyobb mint az ECC82-nek.(Az ECC82 mű-je:17,a 6H8C-nek 22 körül van.)
Azt viszont ne felejts el, hogy az ECC sokkal modernebb cső, és sok helyen beszerezhető,korrekt áron. Az Ágoston féle kapcsolások jók, ha nem muszáj ne vonatkoztass el tőle, ha azt akarod megépiteni.
Az EM80-at nem kell lediódázni, ha a bemenetre kötöm és kondizom, az elvileg végzi a dolgát… Jól tudom?
Idézet: „Az EM80-at nem kell lediódázni,” Jó de akkor hogyan lessz - a bemenet ? eddig csak ezekkel probálkoztam sikerrel : Bővebben: Link Bővebben: Link
Nem lehet, hogy nem jó ott a hidegítőkondi, próbáltad másikkal ? Előfeszt nem próbáltad még, pl. R16/33 K csökkentésével (talán ez a legegyszerűbb) addig hogy az első fokozat anódján 80 V legyen a 73 helyett ?
Idézet: „Az egyenirányított negatív fesz, még lassítva is van, akkor sokkal látványosabb.” "Hátmégha" logaritmizálva is van.
A második rajzon a We-t a hangerő potija után köthetem? A táp gondolom 250V… Az EM84-hez a "behemótba" ezt építettem meg - kicsit lusta, de pont illik a cucchoz
Igen, ezt én is észrevettem egy régebbi próbálkozásomnál… Nem véletlen vannak ezek a dolgok az adatlapjára írva
Jó jó de azért hogy csak csupán csöves legyen nem éri meg + 1-2 darab csövet fűteni ?
Bőven megteszi ez ezzel semmi gond , már sokat megépitettem belőle . Idézet: Ezen segithetsz a 120nf kondit cseréld kissebre és máris gyorsabb lessz . „kicsit lusta,”
Ebben az ampertemetőben az a lényeg, hogy nincs benne egy szál dióda vagy tranzisztor, de még csak LED se
Csöves minden egyenirányítás, és az EM84 vezérlője is - ez benne a vicc Ilyet nem sokat láttam előtte, de azóta sem… - Igen, azért az emberek tudnak mérlegelni, és nem építenek ilyesmit (kivéve persze Gubán Gábor kollégát, nem apró dologba vágta a baltáját - többek közt én is nagyon kíváncsian várom a végeredményt!)
Igen az Ágoston féle mellett döntöttem.
Szeretném átkapcsolhatóvá elkészíteni sima relékkel, normál állapot,UL beállítás+n.v., vagy sima n.v.-os állásba UL nélkül.Tehát három egymást kizáró bennragadó nyomógombbal lehetne választani az üzemmódot(persze nem menet közben).Nem egyszerű de meg lehet csinálni. A szakiktól kérdezném,hogy abba a kapcsolásba a C6 ill. a C7 értéke a visszacsatolásos rajzban a visszacsatolás miatt változott meg vagy az U.L beállítás miatt? |
Bejelentkezés
Hirdetés |


Mellesleg azt vettem észre, hogy a Google-t nem lehet átvágni
Ha cirill betűs csövet kerestet az ember, Sz helyett nem fogadja el a latin betűs C-t! Nagyon durva! Sose gondoltam volna, hogy ennyire "ravasz"
(nyugi Fleta, annyira azért nem, hogy már tegnapra kelljen)


Ilyet nem sokat láttam előtte, de azóta sem… - Igen, azért az emberek tudnak mérlegelni, és nem építenek ilyesmit (kivéve persze Gubán Gábor kollégát, nem apró dologba vágta a baltáját - többek közt én is nagyon kíváncsian várom a végeredményt!) 

