Fórum témák
» Több friss téma |
Fórum » Csöves erősítő készítése
Ne feledd betartani a fórum viselkedési szabályait, és a topik megmaradásának feltételeit. [link]
A téma átmenetileg fagyasztva lett, hozzászólni nem tudsz!
Egy adott impedanciájú tekercs váltóárammal szemben
látszólagos ellenállást képvisel. Ha helyére behelyettesíted a trafó primer tekercsének tervezett ellenállását (pl. 2,5kohm), f helyére pedig 20 HZ-et, ki tudod számolni a szükséges induktivitást.A szükséges vasmag keresztmetszetét nagyban befolyásolja annak anyaga. Egy jó minőségű SM55 szerintem megteszi, bár vannak akik azt vallják minél nagyobb annál jobb. Láttam már 550VA-es hálózati trafót kimenőnek áttekerve 11W-os SE monoblokkon.
Itt a számoló linkje:
Bővebben: Link
Hali!
Valaki nem tudná nekem ki számolni,hogy egy SM102A vasmagra hány menet kel,hogy GU50SE-hez jó legyen?
Sziasztok !
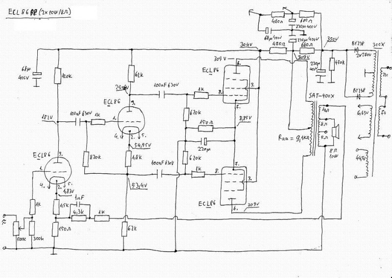
Érdeklődni szeretnék , mi a véleményetek erről a kapcsolásról . Szeretnék építeni egy igen szép hangú erősítőt . Segítségeteket előre is köszönöm . Gábor
Ha csak elég a szép hangú erősítő akkor ez pont neked van kitalálva ! Ez valóban csak szép hangú , de ha még szebbet akarsz akkor mást keresnék a helyedben lennék .
SM102a 120 VA primer 3,32mene/volt, tehát 736menet.
Szekunder 3,5 menet/volt. Ezt annyivel megszorzod amennyi volt kell az anódhoz.
Ez egy Mullard five-ten variáns, és tényleg szépen zenél egy megfelelő kimenővel. kicsit nagy az erősítése, de Én ezt hallgatom.
Csövesnél a kimenő a lelke az egész dolognak ,ha az rosszul elkészitett akkor lehet ott bármilyen cső akkor sem fog jól szólni csak kielégítően .
Idézet: „kicsit nagy az erősítése,” Ezen lehet segiteni át kell méretezni egy kicsit .
És a SM102B-n kb eggyel kevesebb,nem?
Mert most 102b-re van csévém és azt tekerném inkább. Illetve nem tud valaki inkább egy adatlapot kitenni?
Szia !
Köszönöm a választ , tudnál ajánlani valami igen szép zenei képpel rendelkező kapcsolást ? Nagyon megköszönném . Gábor
Tudom minden szentnek maga felé hajlik a keze.
De az elmult egy évben épitetem egy pár csöves erősítőt , ezért van némi tapasztalatom a hangzást illetően, melyik az ami a favorit legalább is nálam , meg az én kollekciómból . Ezért abból ajánlanék egy csöves erősítőt amit a CHZ /Zoli / tervezett , és talán én voltam az első aki után épitette , és azóta már többen is elkövették ugyan ezt , mondhatnám nagyon szép eredményekkel . Teljesítményben nem marad el az általad linkelttől , ez egy ECL/PCL/86pp Meg aztán több ember előtt is bizonyitott már a tavalyi erősítős találkozón , amiről ITT olvashatsz egy pár sort . UI: Természetesen vannak ettől is jobb és jobb csöves erősítők , de ha az ár érték viszonylatát nézzük akkor az itt egyáltalán nem mellékes hogy ezek a csövek csak fillérekbe kerülnek . Meg aztán ez az ajánlás csak tőlem származó , ezért majd még a többiek is mondanak neked valamit , kinek mi az ami ?
Azt az erősítőt én is ajánlom. Írtam is róla egy rövid cikket. Bővebben: Link
100 V-os állapotában annyi az ohmos ellenállása a szekundernek. 8 ohmra nem lehet átkötni sajnos, de 50 V-osra igen, mert két 50 V-os tekercsrész (ami két-két tekercs párhuzamosan) sorbalötésével 100 V-os a trafó. Úgy is pocsék hangja van (kicsi az áttétel 8 ohmon), úgyhogy a szétszedés, és újratekercselés az igazi megoldás.
Nem rossz kapcsolás, egyszerű, bombabiztos, jóhangú szerkezet szerintem. A fázisfordító katódjába esetleg mehet egy tranyós (jujj) áramgenerátor. Kicsit nagy az érzékenysége (mint azt említették), de még lehet csökkenteni a fázisfordító anódellenállásait, meg ki lehet venni az EF 86 katódjából a 10 µF-ot is. A visszacsatolást úgy is a leendő kimenőtrafóhoz kell beállítani, ott is lehet majd az érzékenységgel foglalkozni még.
A 102b "1-el"nagyobb!
180 VA-es . a primernek 500 menet kell, a szekundernek 2,32 menet/v - pl. 6,3 volt 15 menet. A huzalvastagságot már ugye ki tudod számolni? :google:
Bocsi, 530 menet, nem tudom miért írtam 500-at.
Már meg vannak a mértek hála Cirokl elvtársnak
"Pépeztem" ma egyet, a pár éve csinált ECL 86 PéPet alakítottam át visszacsatoltra, hangsugárzó változás miatt. Mostani álapotában már 8 ohm/1µF műterhelés nem különösebben zavarja meg a lelkét (egy ekkora erősítőnél már elvárható, hogy épkézláb választ adjon 1 µF kapacitív terhelésre is). Ez most egy más hang, de nem rosszabb
Pár jelalak.
A táblázati menetszámokat szerintem növeld meg 20 százalékkal, ha nem akarod megszívni a szórással és zümmögéssel. Az én 102B-im csak 16,5 cm2-esek nem 18 cm2-esek.
Ma Ő Járt nálam, vendégszereplésen. Mondhatom, hogy igen derekasan helytállt, Jánostól megszokott, részletes, teljesen zajtalan, teres képet nyerünk belőle, a sávhatároltságnak még a nyomát sem tudtuk felfedezni. Viszont kitűnően hallhattuk, mi a különbség a tömörítetlen, és az mp3-as fájlok között.
Bárki után-építheti ezt a kis-teljesítményű, de jó hangminőségű kapcsolást, mely - kivitelezője szerint - elég alacsony költségű.
Mindig emlegetem ha tehetem , a pacsirta kimenők azok szépen szólnak ! panasz nem lehet rájuk .
![]() Alacsony költség az is igaz , anno a pacsirta se mono blokkokat kőkemény 3E fornitból raktam össze
Tudom,hogy meg kel növelni.
Már a primer kész most tesztelem egy égővel az után szabadon.
Hány mentet teketél fel, és milyen vastagságú huzalból? Ugye nem M102B-ről van szó hanem egy hiperszil SM102B-ről ? Az "égővel" mit tesztelsz ?
SM 102B 300 W-os, arra elég 400-450 menet is 230 V-ra.
360menet van rajta és a 230v égő teljes fénnyel világít. Ami nem jó hír. SM102B-ről van szó.
Strubi: 301W tekerek rá holnap 450menetett hátha jó lesz és 1mm huzallal.
Hát ha 1 mm-es huzallal tekered a 450 menetet nem biztos hogy sok hely fog maradni a szekundernek.
Én anno 400 menetet tekertem, 0.8-as huzalból (2xszig) ez pont kifér 6 sorban és kb a cséve feléig van a rajta lévő 2 réteg triflexillel. (primer - szek szig) Az égővel ugye úgy teszteltél, hogy a csévében benne volt a vas ? |
Bejelentkezés
Hirdetés |


látszólagos ellenállást képvisel. Ha
helyére behelyettesíted a trafó primer tekercsének tervezett ellenállását (pl. 2,5kohm), f helyére pedig 20 HZ-et, ki tudod számolni a szükséges induktivitást.
180 VA-es . a primernek 500 menet kell, a szekundernek 2,32 menet/v - pl. 6,3 volt 15 menet.














