Fórum témák

» Több friss téma
Fórum » DC-DC konverter
 
Témaindító: Placi84, idő: Nov 10, 2005
Témakörök:
Lapozás: OK   42 / 133
(#) seventeen hozzászólása Okt 24, 2011 /
 
ma vagy holnap nézek egy fogyasztást.
az alapján tényleg könnyebb lenne.
25-50 mA -ra saccolom....
majd kiderül.+ egy min max fesz bemenetet is.
(#) seventeen válasza kokozo hozzászólására (») Okt 24, 2011 /
 
tisztelt kokozo
gondolom te a fent említett 555 ic-s kapcsolásra gondolsz.
a kérdés az, h. a 4szög jel nem fog-e búgást okozni.
az elkó elég neki?
(#) abcdabcd válasza seventeen hozzászólására (») Okt 24, 2011 /
 
Azért akkor próbáld meg a 34063-as IC-t, kb árban ugyanannyiba kerül, mint az 555, és direkt erre a célra találták ki, az általam linkelt kalkulátorral (vagy a neten található több másikkal is, ez azért tetszett meg egyszer, mert nem csak az alkatrészértékeket írja ki, hanem mutatja a kapcsolási rajzot is a lap alján, így nem kell külön kikeresni az adatlapból)... ott van még egy plusz szűrő amit írnak, hogy tedd be, ha még kevesebb zajt szeretnél... aztán próba szerencse... a 2 ic egyébként lábszámra (méretre) is megegyezik, szóval végülis amúgy azt választod amelyik szimpatikusabb, a 34063-hoz tranyók nem kellenek külön így esetleg valamivel kisebb méretben összerakható, de lehet nem számít az se... mert se ez se az nem fér be az elemtartóba, akkor meg nem nagyobb sokkal az áramkör akkor se, ha két tranyót beleteszel még...
(#) seventeen hozzászólása Okt 25, 2011 /
 
max 60mA-t fogyaszt!!!
kimértem.
ez 8,5 Vo-on volt.
(#) abcdabcd válasza seventeen hozzászólására (») Okt 25, 2011 /
 
Ekkora áramot a 34063 tutira elbír, az adatlapja szerint a max amit tud 1,5A, mondjuk az is sejthető volt, hogy azt meg se közelíti egy ilyen vezetéknélküli mikrofon...

Ami viszont kérdés lehet:
Ha 9V-os elemről akarod használni, és 9V-os kimeneti feszültséget akarsz, akkor azt 2 lépcsőben tudod megtenni, először növelni kell a feszt, aztán meg 9-re csökkenteni... ezt már korábban részleteztem...

Lehetne 2db 1,5V-os elemről is működtetni, viszont ez a 34063, min3V-ról megy, szóval 2 elem kevés neki...

Amit egyszerűen lehetne az 4elem... de az meg talán túl nagy, még AAA-sból is...

Szóval valami hasonló konverter kéne, mint a 34063, viszont olyan, ami mondjuk 2,5V-tól megy, az pont jó lenne 2 akkuhoz, 2,5V alatt kikapcsolna, és így nem merítené túl az akkukat(0,9Valá nem mehetnek amúgy elvileg kb, szóval még tartalék lenne bőven, de pl digit fényképezők is, amiket néztem kb 1,15..1,2V-ig merítik az elemeket), ha azt használsz hozzá, és nem elemet tutira...
(#) seventeen hozzászólása Okt 25, 2011 /
 
megcsin'lom mindegzik kapcsolást.
AZ 555-re alapozott kapcsolás egyszerűbb.
az is elbírná ezt az áramot?
(#) mex válasza seventeen hozzászólására (») Okt 25, 2011 /
 
Az 555 csak 3.5-4V körül kezd el működni, ezt vedd figyelembe.
(#) abcdabcd válasza seventeen hozzászólására (») Okt 25, 2011 /
 
A kolléga válasza alapján akkor az is leginkább 4 ceruzaelemről(akkuról) üzemeltethető... vagy esetleg 3db-ról is működik már, éppúgy, mint a 34063... vagy akkor építhetsz 2 fokozatot és maradhat a 9V-os elem is, viszont ceruzaelemről elvileg sokkal tovább tud működni, főleg 4db-ról...

Most nézegettem a Lomexben, hogy van-e nekik olyan stepup konverter, ami 2db ceruzaelemről is működtethető, és találtam elvileg: LM78S40 a típusa az ára se igazán vészes 250+áfa körül írták... viszont ez dupla nagyságú (16 lábú), mint az eddigi kétféle megoldás ic-je, viszont ebből elég egy fokozat, viszont itt vagy az adatlap alapján a megadott képletekkel magadnak kell kiszámolni a az alkatrész értékeket: Bővebben: Link

Vagy azaz találtam hozzá kalkulátort is:
Bővebben: Link
(#) abcdabcd válasza abcdabcd hozzászólására (») Okt 25, 2011 /
 
Vagy bocs ez amit linkeltem, nem kalkulátor, viszont össze vannak gyűjtve a képletek, amikkel ki kell számolni a dolgokat... most láttam utólag... de lehet, ha rákeresel találsz kalkulátort is hozzá...
(#) abcdabcd válasza abcdabcd hozzászólására (») Okt 25, 2011 /
 
Illetve találtam még, ezek se drágák (mert volt ahol voltak megfelelő típusok, de kb 1000ft+áfa fölötti áron):
Bővebben: Link
Bővebben: Link
Bővebben: Link

Ezekben a közös, hogy elvileg 2,2V-tól működnek, viszont drágábbak, mint a "klasszikus" 34063, illetve nem dip tokban kaphatók, viszont ha nem gond a miniatűr smd alkatrészekkel való bütykölés(5lábú alkatrészek de ha megnézed úgyis meglátod), akkor ezekkel sokkal kisebb méretűre meg lehet építeni a cuccot...
(#) abcdabcd válasza abcdabcd hozzászólására (») Okt 25, 2011 /
 
Vagy másik megoldásként vehetsz, 9V-os kis önkisülésű akkut, pl itt:
Bővebben: Link
És hozzá töltőt,
pl ilyet: Bővebben: Link
Töltőm nekem ilyen van, szerintem jó, a 9V akku kapacitásához mérten gyorstöltőnek számít a maga kb 90mA-es töltőáramával ez 200/90=2,22 órás töltést jelent kb...
(#) seventeen hozzászólása Okt 25, 2011 /
 
köszi az ötleteket.
a 9,1 voltos zenerrel nem lehetne megoldani a fesz visszacsökkentését?
(#) proli007 válasza seventeen hozzászólására (») Okt 25, 2011 /
 
Hello!
Zéner... Elemről működő eszköznél nem ésszerű a veszteséget növelni. Nem tudom miért nem szimpatikus neked a 34063, amiben benne van a feszültség szabályzó is..
tekercs nélkül az 555 csak tévútra vezet. Egy kimondottan erre a célra épült kapcsolóüzemű szabályzónál nincs jobb választás. (mert akkor nem azt gyártanának.)
üdv! proli007
(#) seventeen hozzászólása Okt 25, 2011 /
 
üdv.
tudna valamelyikőtök tudna nekem adni egy full kapcsolást, értékekkel meg mindennel ami szükséges?
mert nem vagyok jártas a kalkulátorokkal meg a fizikai számításokkal.
55-60 mA fogyasztás 10V-ig viseli a feszt.

Az aksi 7,2V-os (kb:min6-max9,5V töltöttségnél) és 200mA-os.

A ceruza aksi lehetőségét is fenn tartom, de nem tuti, a méret különbség miatt.

úgy kéne a kapcsolást megcsinálni, hogyha mégis áttérek időközben a cerka (esetleg micro) elemre akkor ne keljen újra vásárolnom.
(#) proli007 válasza seventeen hozzászólására (») Okt 25, 2011 /
 
Hello!
A kalkulátorral kiszámolhattad volna, ahogy én is..
üdv! proli007
(#) seventeen hozzászólása Okt 25, 2011 /
 
köszi szépen
már rendelem is megfelel
(#) seventeen válasza seventeen hozzászólására (») Okt 25, 2011 /
 
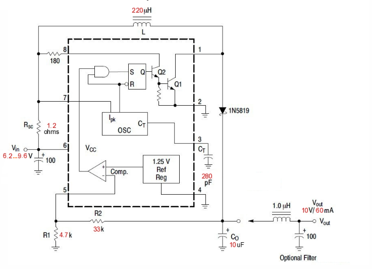
milyen tekercs kell hozzá, mert a hobbielektronikaán van egy rakás a 220uh-ből

van kondi amihez nincs mértékegység adva csak annyi h.: 100
(#) abcdabcd válasza seventeen hozzászólására (») Okt 25, 2011 /
 
A tekercs az kivitelre mindegy, a lényeg, hogy áramterhelhetőségre megfeleljen, szóval amit a kalkulátor kiír, hogy mekkora a max áram ami folyik, a tekercsnek annyit ki kell bírnia...

Az a "100" kondi, az 100uF! (onnan lehet rájönni, hogy egyrészt a bemeneten van, pufferkondiként, ez oda szokásos nagyságrend, másrészt meg jelölve van rajta, hogy polarizált, azaz van + oldala, így kizárásos alapon elkóról van szó, azt meg 100pF vagy 100nF ben nem gyártanak olyat (ha mégis akkor annak valami nagyon különös oka lehet), szóval 100uF

A kondiknál a feszültségre figyelj, legalább 9,6*1,5=16Vosak legyenek, az nem baj ha még nagyobb feszültséget elviselnek...
(#) abcdabcd válasza abcdabcd hozzászólására (») Okt 25, 2011 /
 
Meg eszembe jutott amúgy még egy dolog... Azt nem is tudjuk, hogy az elem amikor kivesszük a készülékből hány voltig van lemerülve... Ezt jó lenne tudni, mert lehet a stabilizátor ami már a készülékben most is benne van, elég kis dropouttal rendelkezik, így a 9V tal kapcsolóüzemmel, csak egy nagyon picit nyernél, kb annyi pénzt kiadva, mintha megcsinálnád ceruzaelemesre a készüléket...

Akár AAA-s elemmel is nyerhetnél valószínű sokat, és az talán még el is fér a 9V os elem elemtartójában... Ugyanis ceruzaelemhez megint más alkatrészértékek tartoznak, erre van a kalkulátor, szóval, ha gondolsz egyet, akkor újra kell építened az áramkört, a 9V-os elemhez méretezett nem használható hozzá...
(#) seventeen hozzászólása Okt 25, 2011 /
 
mindegy, jó lesz így
köszi a segítséget
(#) abcdabcd válasza seventeen hozzászólására (») Okt 26, 2011 /
 
Annyi jutott eszembe, hogy azt a kis smd-s áramkört amit linkeltem a 2 ceruzaelemhez, végülis "rendes" nyák nélkül is megcsinálhatod, fogsz egy sima soklyukas próbanyákot, az alkatrészt a tetejére rakod, szóval NEM a forrasztási oldalra, "döglött bogár" módon, szóval a lábaival felfelé, az ic-t magát egy pötty ragasztóval a nyákra ragasztod, és a lábaira meg vezetékeket forrasztassz és ki is vezetted az összes lábát, és a többi alkatrész meg lehet dipes...

Akkor kell még 2db AAA-s akku, és ha szerencséd van ez az egész még el is férhet a 9V-os elem elemtartójában... talán ez a legtöbb hasznot hozó megoldás... csak a 9V-os "elemet tuningolva" nem feltétlenül nyernél sokat... (persze próba szerencse, de legalább azt kéne tudni, hogy most a gyári állapotban, mennyi az a feszültség, ameddig lemeríti az elemet a készülék, amikor már nem működik és ki kell cserélni az elemet!)
(#) csiga777 hozzászólása Nov 6, 2011 /
 
Sziasztok,

Nekem 12V-220V DC-DC átalakító kellene, 2200W/220V univerzális villanymotor meghajtására, nagyméretű autóakkukról.

Tehát veszteség nélkül is 180A körüli áramról beszélnénk a bemenő oldalon... A kérdés, hogy kivitelezhető-e emberi áron, avagy a rengeteg párhuzamba kötött, drága tranyó nem elkerülhető?

Mindössze napi 20-30 másodperc működésre lenne szükség.

(Biztos volt már hasonló kérdés, de keresővel nem találtam)
(#) proli007 válasza csiga777 hozzászólására (») Nov 6, 2011 /
 
Hello!
Napi 20-30 másodpercre, lehet értelmesebb lenne egy indítómotor, mindenféle átalakító nélkül.
üdv! proli007
(#) csiga777 válasza proli007 hozzászólására (») Nov 6, 2011 /
 
mekkora ötlet! köszönöm! van is egy rossz láncfűrészem, amibe beleszerelhetem. irány a bontó...
(#) proli007 válasza csiga777 hozzászólására (») Nov 6, 2011 /
 
Jó ötletért cserébe tedd meg, hogy a mondatokat nagy betűvel kezded..
(#) szucs_g hozzászólása Nov 7, 2011 /
 
Szeretnék egy DC/DC konvertert készíteni, amely 5-13 voltból készítene 13-14 v stabil kimenetet, jó teherbírásút. Keresgélek magam is, de ha közben valamelyikőtök talál megoldást megköszönöm.
(#) proli007 válasza szucs_g hozzászólására (») Nov 7, 2011 /
 
Helo!
Ezek szerint vasból legyen a háza, mert rá szeretnél állni? Mert a "jó teherbírású" nem műszaki paraméter.. :no:
üdv! proli007
(#) nedudgi válasza seventeen hozzászólására (») Nov 7, 2011 /
 
Valószínűleg késő, de azért leírom: 2db LiIon akku, AAA méretben is kapható. Teljesen feltöltve 4.2V, és bírja, sőt szereti a 'rátöltést', persze csak LiIon töltővel. A kapacitásuk 4-500 mAh, tehát bőven elég. Létezik még az RCR2032(LiR2032) 150-200mAh kapacitással.
(#) Steven84278 hozzászólása Nov 19, 2011 /
 
Üdv.

Szükségem volna egy step-down konverterre.
Lehet primitív a kérdés, de ha a 24VDC 3,6A-t 12V-ra lekonvertálom, akkor mi az áramnövekedés jelenségének az oka a kimeneten? Aki már épített ilyet, az meg tudná mondani, hogy a csatolt kapcs. rajz alkalmas-e erre a célra? Ha nem, ki tudna valaki segíteni egy működőképes kapcs. rajzzal?

Köszi előre is a segítséget!

Üdv: Stev.
(#) erbe válasza Steven84278 hozzászólására (») Nov 19, 2011 /
 
Nem lesz 3,6 A-ed, mert az IC csak 3 A-t tud. !!!
Az áramnövekedés oka az induktivitásban tárolt energia. Az IC ad egy impulzust, majd miután lekapcsolja, az induktivitásban tárolt energia fenntartja az áramot a D1-es diódán keresztül, amíg bírja. A 24-es oldalon effektívben >1,5 A-t mérhetsz (hatásfok), a kimeneten mehet a 12 V 3 A. Ha nagy a feszültségáttétel és a dióda a fojtó megcsapolására csatlakozik, mint autotrafóra, kaphatsz több áramot az IC terhelhetőségénél.
Következő: »»   42 / 133
Bejelentkezés

Belépés

Hirdetés
XDT.hu
Az oldalon sütiket használunk a helyes működéshez. Bővebb információt az adatvédelmi szabályzatban olvashatsz. Megértettem