Fórum témák
» Több friss téma |
Fórum » Csöves erősítő készítése
Ne feledd betartani a fórum viselkedési szabályait, és a topik megmaradásának feltételeit. [link]
A téma átmenetileg fagyasztva lett, hozzászólni nem tudsz!
Szia varttina! Nem javaslom az Általad vázolt felépítést, az esetleges brummon kívül az egyenirányítás egyéb "melléktermékei" is gondot okozhatnak
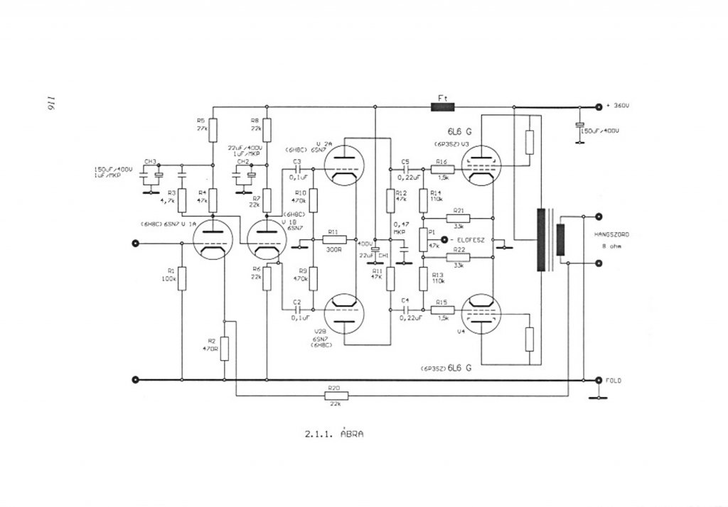
Gerjedésre tippelek... Legjobb lenne, ha láthatnánk a rajzot...
Gerjedés ?
Hangban semmi gond, csak a szokásos "morgás" az árnyékolatlanság miatt. Amit még észrevettem, hogyha rátenyerelek a gitár húrjaira, akkor is csökken a végfokcső árama. Mondjuk a brumm is. Szóval mintha minél több testet kapna, annál kisebb áram folyik a csövön. Biztosan valami nagyon egyszerű oka van, csak meg kellene találnom.
Én is pedig valami ilyesmit sejtek, mert az előfokozatok nem szólhatnak bele a munkaponti viszonyokba. Egy gerjedés viszont eltolhatja a rácspotenciált, és az kiválthat ilyen mértékű áramcsökkenést is.
Sziasztok!
Szerintetek melyik kapcsolás technikában érdemesebb használni a 6as7g csövet? PSE-ben, vagy az alábbi SEPP-ben?
Mik vannak ! Ilyesmiről nem is hallottam még !
Egyedül az első előfokcső vezérlőrácsa előtt előtt nincsen gerjedésgátló ellenállás ellenállás, de majd kipróbálom azzal. A másik kettő előtt van 5-6 KOhm körüli. Vagy esetleg mekkora kellene ? (ha ez kicsi) Majd megmérem gitárkábel nélkül, ill. vele a vezérlőrács potenciálját.
Ezért kéne valamilyen módon méricskélni. Látatlanban természetesen csak tapogatózunk, minden konkrétum nélkül.
Próbálj valami műszert rátenni a kimenetre AC állásban, hátha indikál valami kimeneti NF jelet, amire a füled már nem képes. Az a baj, hogy erre a multiméterek is kevéssé alkalmasak. De hátha látsz valami változást. Az elmélet szerint egyenáramú viszonyokat nem befolyásolhatja a bemenetre kötött (elviekben mindentől elszigetelt) gitárcucc. Pláne nem, több fokozattal előrébb. Azonban ha a végcső csatolókondenzátorán igen nagy váltakozófeszültség jelenik meg, az a pozitív félperiódusokban létrehozhat rácsáramot, ez viszont tölti a csatolókondenzátort. A kondenzátor töltési feszültsége a meghajtócső anódfeszültségéhez viszonyítva lejjebb tolhatja a végcső rácsát. Ez áramcsökkenéssel jár. Ha gerjedés van, nem feltétlenül a gerjedésgátló ellenállások hiánya váltja ki (a végcsövön fontosabb, mint előrébb).
Szellemes kapcsolás, bár 83-al 6AS7-et hajtani, nem tudom... Mindenesetre sokkal barátságosabb kimenőt lehet kreálni hozzá, mint egy PSE-hez :yes:
Elkészült a PCL86PP-m!
Nagyon szépen szól ![]() Köszönöm Cirokl a segítséget!
Szép lett és ötletes dobozolás , bár én már láttam de a belvilágról is tegyél föl képet ha megkérhetnélek .
A segítség a legkevesebb amit megtehetek így a távlatokból , néha kicsit lassú de látom megy ez neked szépen csak így tovább...
[OFF]Elmesélem Neked, milyen egyszerűen is létrejöhet gerjedés.
Kaptam egy 6P15P csövet, amit - kíváncsiságból - összehasonlítottam a 6P14P-vel (Erre az adott okot, hogy a csövek paramétereit nem lehetett a gyári görbék alapján összevetni, mert az egyik 150, míg a másik cső 250V-os segédrács feszültséghez tartozó görbesereget mutatja. A neten utánanézve - egy idegennyelvű fórumon - azon filozofáltak, hogy a csövek belső elrendezése [rácsok távolsága, menetemelkedése] eléggé egyformának tűnik, így lehet, hogy Szergej - a csőtervezéssel megbízott mérnök - nem akart semmit vesződni a 6P15P megalkotásával, hanem a 6P14P bekötését kicsit módosítva, és más segédrács feszültségen megadott görbesereggel "létrejött" az új típus. No, ezt én kicsit hiteltelennek találtam [ bár, akkori Szovjetunióban ez akár meg is történhetett volna, a roppant "okos" kommunista vezetőknek ez eladható lett volna, de azért ott voltak a hozzáértők is], ezért úgy határoztam, hogy pár ponton összehasonlítom őket. A próbáknál azonnal kiderült, hogy ténylegesen egy másik csővel állunk szemben. De a lényeg nem ez. A mérőáramkört a lehető legegyszerűbbre építettem meg. A G2-t stabilizált feszültségről állítottam be, míg az anódfeszt egy 260V-os nagy teljesítményű tápforrásról fedeztem. Az anódkörbe egy viszonylag kis értékű ellenállást kötöttem [ pár 100 Ohm -ot, ezen mértem az feszültségesést], míg a G1 feszültségét egy 10k-s potival osztottam a rácsra [és ezt mértem], kb 15V-os stabilizált forrásból.) Egy bizonyos állást elhagyva a 6P15P-nél megváltozott minden mért adat. A G1 feszültsége nem követte a potméter állását, és az anódáram is lezuhant. No, ilyenkor nem tudja az ember megmagyarázni, mit lát. De a szkóp szépen mutatta, hogy az anódon lévő DC vonal szinte teljes képernyőnyi "vastagodást" mutatott. Vagyis immáron a DC feszültség mellett ott volt annak az 1 fokozatnak a gerjedése! miatt előálló váltakozó összetevő is. [ a frekvenciát nem vizsgáltam, de valószínűleg az több 100kHz, és pár MHz közé eshetett].[OFF]
Szép munka, Gratulálok. A belvilág azért érdekelne, hogy megtudjam, nem egy repülő szerkezettel van dolgunk?
Jó amit írtál. Vigyázni kell az orosz csövekkel erősítőt építőknek. Pl. az általános nézet, hogy a EL84=6P14P.
Nos ez így nem igaz. Csak hasonló. Ha utánabogarászol, más minkaponti beállítást adnak meg az oroszok, és ha tovább kutakodsz, a jellegörbéből kiolvasható, Hogy az EL84 munkapontjába állítva a 6P14 árama 25%-al eltérő. Az már csak hab a tortán, hogy az orosz adatlapok szerint a sima 6P14P és ennek ipari (EV) változata is más áramot produkál ugyanabban a munkapontban!!
Erre jó megoldás az állítható előfeszültség. Nem?
De. Csakhogy pont ezeknél a kis teljesítményű csöveknél szinte adja magát a katódellenállásos munkapontbeállítás, kvázi erre találták/fejlesztették ki őket, és a kapcsolások legnagyobb része is nem a "fixed bias" beállítást alkalmazza.
Ez valóban így van. Próbaként behelyeztem RFT EL84-eseket is, máshová kellett állítani a rácsfeszültséget, hogy azonos áramot produkáljon. A szórás hatásának kivédésére minden típusból 4 példányt vizsgáltam.
Pontosan. Nem a szórásról szól az eszmefuttatásunk, hanem az eltérésről. És akkor még is beszéltünk az egyik 12, a másik 14 W-os disszipációs határáról. A szemmel látható orosz nagyobb anódjáról. Ami nem biztos hogy rossz, sőt akár jó is lehet, mivel neves gyártók is használják az orosz csöveket. Az már egy teljesen más téma, hogy mennyivel szól jobban a Tungsram kerekített anóddal, az orosz a nagyobb, szögletes anódjával és aranyozott rácsával. Meg hogy melyik típusból van nagyobb készlet hosszútávon. MARKETING. De akkor is a TU EL84 a jelenlegi legdrágább cső a piacon a kategóriájában, (NOS csövekről beszélünk) a fenti szempontok szerint. De ezek nüanszok, mindenki lelje örömét abban, ami neki tetszik.
Én is cseréltem az oroszt Tungsramra, és kb. 4 mA -el változott a cső nyugalmi árama.
Az az érdekes, hogy ezt a gerjedés/áramesés dolgot csak gitárral csinálja. (mondjuk nem csillagpontosak a testpontok, ennek is majd utána"forrasztok", hátha ez is a baj) Mikor a számítógépre kötöttem (igaz csak egy előfokcsővel) semmiféle gerjedést nem produkált (vagy legalábbis hallhatót nem). Ellenállások sem kellettek a vezérlőrácsra, sehová. Azt hittem minden simán megy majd. Erre gitárnál meg szívás van. Azért előbb-utóbb megoldódik. Kösz a segítséget !
Érdekes, hogy a NDK EL-nek is szögletesebb az anódja (ha jól emlékszem, a Teslának is - ilyet soha nem árultak szerintem, csak Tesla cuccokba voltak, pl. asztali rádió), és a kivágások is keskeny, szögletesek. Az Orosz példányoknál előfordul nagy, szögletes kivágás is (persze, relatíve nagy), míg a TU-nál csak kerek lyukakat láttam (az ovális anódon).
Közkívánatra
CL86PP Belvilág ![]() Nem a legszebb! Egy kis kozmetika ráfér még.
Sziasztok !
Kis segítséget szeretnék kérni , kis vélemény nyilvánítás ) Szerintetek melyik kapcsolást érdemesebb megépíteni ? Nem csak a hangerő hanem a minőség a lényeg . 6p3sz csövekkel
Szia!
Az elektroncso.hu-s félét hallottam, EcoPinyu terméke. Bár arra már nem emlékszem, hogy az UL vagy sima kötésben volt-e szebb. Majd Ő megmondja.
Az ultralineár kötésben a mérési eredmények nem lettek a legfényesebbek.. Aztán azt hiszem, egy év múlva rakott bele Pityu kapcsolót, ha jól emlékszem..
Vannak előnyök és hátrányok. Az UL ugyan nagyobb telejsítményt ad (sztem elhanyagolható ezen a szinten), cserébe elvileg a magasátvitel romlik, nem mindenkinek jön be. De az UL nem a kapcsolás kérdése, hanem inkább a kimenő-é. Ha csináltatsz kimenőt, szerintem nyugodtan rakj rá 40%-os megcsapolásokat, max nem használod. A Williamson egy 70 éve bevállt valami, rossz nem lehet.
A két kapcsolás egyébként hasonló. A williamsonnak van egy "tehermentesítő és egyben erősítő" második fokozata. Elvileg ennek jobbank kell lennie. A gyakorlatban az EL34-ek teljesítményénél még nem biztos, hogy jelentkezik a katodin terheltsége miatti aszimetria. A williamsonosnak viszont a végét csináld meg olyanra, mint ecopityúé, hogy a két végcső előfeszültségét külön tudd állítani és akkor nem lesz gond a csövek beállításával.
Ha visszaolvasol, nekem hasonló dilemmám volt a 807 meghajtással, de jelen pillanatban egy szál katodin telejsen jól kihajta 60W fölé is akár.
Ennek örülök, akkor nem fog gondot okozni, hogy csak katodinnal hajtom a 6P3S PP-met.
Először féltem tőle. Végülis ha nem tetszik, ott a bővítés lehetősége..
Nekem 400v-ról jár néhány ellenállás után. Azt hiszem a katódban lévő ellenállás helyes megválasztásán sok múlik. CHZ vagy Sturbi segédkezett itt pár oldallal korábban. Végleges megoldásnak nem ajánlom azért. Ez most köztes állapot, CHZ E88CC+6N6P kombinációjával próbálokozom most, de megizzaszt minket Gáborral rendesen. Most szombaton lekopíroztam CirokL nyákját és arra a pontos feszültségeket adva már sikerült életképes utánépítést megvalósítani. Jelen pillanatban a tranzisztoros áramgenerátoros változatot próbálom összerakni, Zoli szerint jobb eredményt hoz, stabilabb.
Nyáron sikerült Iminél benne egy E88CC-t megfingatni...
Alapvetően nem a statikus terheléssel ven a gond a katodinnál. Egy erősebb kivezérlési csúcsnál rácsáram indulhat meg a végcsöveknél. Ebben a pillanatban a katodin katódellenálása söntölődik, az egyszeres erősítés felugrik a felső cső meghajtásánál (a meghajtócső anódján) akár 10-szeresre, és durva asszimetria keletkezik. Az alsó csőfél mondkuk 10 V. a felső meg 100V ellenütemű vezérlést kap. Persze mindez csak teljes kivezérlésnél lép fel, de impulzusszerű túlvezérlések nagy dimamika esetén szoba hangerőnél is felléphetnek.
|
Bejelentkezés
Hirdetés |








