Fórum témák
» Több friss téma |
Fórum » Csöves erősítő készítése
Ne feledd betartani a fórum viselkedési szabályait, és a topik megmaradásának feltételeit. [link]
A téma átmenetileg fagyasztva lett, hozzászólni nem tudsz!
Nézd. Ha nem kell 300 Hz alatt erősíteni, a kiváló linearitása miatt, minden bizonnyal kiváló minőségű erősítő építhető belőle. 300 Hz alatt is csak a jel/zaj viszonnyal lehet némi probléma.
10Hz-35kHz-ig fél dB-en belül van az erősítése egy ilyen mikrofon előerősítőnek.
Igaz lehet alulvágót beiktatni 80-120Hz körül, de az a felvételi körülmények miatt lehet szükséges. Nagyot biztosan nem kell erősítenie az e83f-nek, mert előtte ott segédkezik három fokozat EF804. V76
A lényeges, és kényes dolgokat az EF804 -ek végzik. Az E83F nek csak "végerősítési, illesztési" dolga van, amire kiváló. A kimeneti jelszintet 600, de lehet, hogy még kisebb kimenő impedancián kell biztosítania. Ebben a pozícióban a kissé nagyobb zaj, már nem számít sokat.
A hozzászólás módosítva: Máj 6, 2013
Csak részben a témához kapcsolódik, de erősítős kérdés.
Adott egy transzformátorom, amin van egy 20V-os tekercs. A kérdésem az lenne, hogy okoz-e bármilyen gondot, hogy ha erről a tekercsről oldom meg a negatív előfeszültséget és a cső fűtését is? U fűtésű csőről lenne szó, és mivel így is kicsit kevés a feszültség, muszáj egyenirányítanom a fűtőfeszültséget is (teszek rá egy LM317-es áramgenerátort 100mA-re). Szóval a lényege, hogy elegendő-e egy diódahidat alkalmaznom és erről zenerrel stabilizálni az előfeszültséget, de így a fűtés is negatív feszültségre kerül a katódhoz képest. Egy UM csőről van szó, a hangfrekis részben tulajdonképpen nincs kritikus helyen. A hozzászólás módosítva: Máj 7, 2013
Szerintem, ha úgy készítenéd, hogy a 20 V -os tekercs egyik végét földre kötnéd, akkor a másik végére ráköthetsz egy egyutas egyenirányítót, ami a negatív előfeszültséget állítja elő. Ezután a tekercs feszültségét egyenirányítva előállíthatod a fűtő feszültséget is, így nem lessz köze egymáshoz a két feszültségnek, igaz a fűtések nem lesznek földelhetők. Ha kevés a 20 V, akkor a fűtőfeszültséget kétutasan egyenirányítva előállíthatsz 40 V -nál nagyobb feszültséget is, Ha bírja a trafó, nem lesz gond. A soros fűtésű csövek fűtése amúgy is mindig magas fűtés - katód feszültségről jártak, és többnyire váltófeszültségről, úgyhogy gondolom ez sem fog különösebb problémát okozni. De a puding próbája az evés.
A fűtés földelése nem tudom, hogy probléma lesz-e. Egy ismerős viszont adott egy jó ötletet. Egyszerű feszültségkétszerezőt kötök a tekercsre. Ebből lesz kb. +/-30V-om. Ennek a negatív ága mehet az előfeszültségre, a pozitív meg a csőfűtésre.
Eddigi tapasztalataim szerint a feszültségkétszerező kapcsolás negatív előfeszültésgnek biztosan jó, de hogy egy fűtés áramát elbírja-e az már kétséges. Nem túl nagy áramot bírnak.
Idézet: „előbb egy egyszerű EL84 PP-nek fogok majd” Ez a pentódás PP túl egyszerű, ami nem lenne baj - ha nem menne durván a minőség rovására az elmaradt fokozat + az átfogó nvcs hiánya.
100mA-es fűtőáramot nem fog elbírni a feszkétszerező.
Esetleg egy másik rajz ( ami már bevált ) jól jönne. Csak az egyszerűségre koncentráltam.
A hozzászólás módosítva: Máj 8, 2013
Ez a dongó és a tudósok tipikus esete. A megépítőik szerint az egyszerűek közül (2 cső egy oldal) ez szól legszebben. Nyílván nem a 300B kategórához mérten. Ahelyett, hogy mérnék, hallgatják.
![]() Béla, pont ezért kell megcsinálni, mert olyan egyszerű. Mit veszíthetsz? Utána megépítesz egy jól méretezettet, jó specifikációkkal és lesz összehasonlítási alapod. Az egyik, amit össze fogok rakni, pontosan ez lesz.
Gondolom nem feszültség kétszerezőre gondolsz, hanem két egyutas egyenirányításra. Egyik a a pozitív, a másik a negatív egyenirányítást végzi, és ilyenkor a tekercs másik vége földön lehet. Így is jó, de úgyis, hogy a tekercsre ráteszed a híd egyenirányítót, ez fogja a fűtést táplálni. Igaz, ekkor a híd egyik váltó táplálása földön lesz, de ez nem okozhat különösebb gondot, de így már a fűtést nem lehet földelni. A 100 mA terhelés mellett ebből is kijön 28 V körül, amiből megcsinálhatod az áramgenerátort. Nem írtad milyen UM cső, de az UM 80 -nak a legmagasabb a feszültsége, de az is csak 19 V. (UM84 12 V, UM4 12,6 V) tehát bőven van feszültség az áramgenerátornak.
A lényeg, hogy a trafó tekercsének egyik vége földön legyen, ez előfeszültségnek meg jó az egyutas egyenirányítás. Ha kevés a negatív feszültség, arra tehetsz feszültség kétszerezőt.
Egy példa azért létezik az E83F felhasználására az erősítők bemenő részén Bővebben: Link
Nem erősítők, hanem csak végerősítő bemenetén. Nagyon nem mindegy, hogy milyen szintet kell erősíteni, egy végfok bemenetére már jelentős jelszint kerül, 300 mV tól 1,55 V ig.
Egy mikrofon (lemezjátszó, magnetofon) erősítő bemenő jelszintje 0,3 - 10 mV, igen nagy különbség.
Az U fűtés szerencsére "csak" 100mA. Nem vészes. A hétvégén kipróbálom és megírom, ha sikeres lesz a dolog.
Szerintem ha egy kétszerezőből 5mA-t ki tudsz szedni akkor már jó vagy. Én félholt varázsszemeket hajtok feszültségkétszerezővel de a 600V üresjárási feszültségük de 350-360V-ra leesik a varázsszem ernyőjétől úgy hogy az eltérítő anódok nem is arról mennek csak az ernyő.
A hozzászólás módosítva: Máj 9, 2013
Ez lenne a terv. Tulajdonképpen két egyutas egyenirányítás.
Idézet: „Ez a dongó és a tudósok tipikus esete.” Hát nem éppen! Itt tökéletesen működik a tankönyvi fizika, és az összes komolyan vehető szakirodalom tárgyalja a problémát. Ami akkora, hogy talán még a félsüket tüzér őrmester is kihallja. Az áramgenerátor jellegű kimenetből adódó 10dB nagyságrendű, a hangsugárzó impedanciamenetétől függő átvitelkülönbségeket nem szokás jó hangminőségnek mondani, vagy ha mégis, akkor nagy a baj... /Megfelelő hangsugárzót választva, profi szintű DSP-vel szépen, egyedileg kiekvalizálva az áramgenerátoros hajtás nem butaság, viszont a komplikáltsága miatt a hifinek kifejezetten underground, csakis megszállott DIY-esek által művelt területe./
Nem tudom, hogy a hangszínszabályozók 5 órában szindróma-e, de több helyütt olvastam a vcs nélküli egyszerűbb csövesek előnyben részesítéséről. Ezek persze csak hallgatták az SE-t.
Magam sem mérni, sem meghallgatni nem tudtam eddig, de egyszer csak. Több véleményt is olvastam viszont a mérések, kontra meghallgatásokról, hogy csak a mérések? Az bizony a mély hangú vizimadarak kategória - basszhattyuk. Egészen kíváncsi vagyok már.
Itt valami nem stimmel. 18V AC-ból egyenirányítva csúcsfeszként(terheletlenül!) is csak 25,40 V adódik, de terhelve nyilván kevesebb. A feladatot én próbakapcsolással oldamám meg, vigyázva arra, hogy a fűtőáram 100mA-nél ne legyen több.
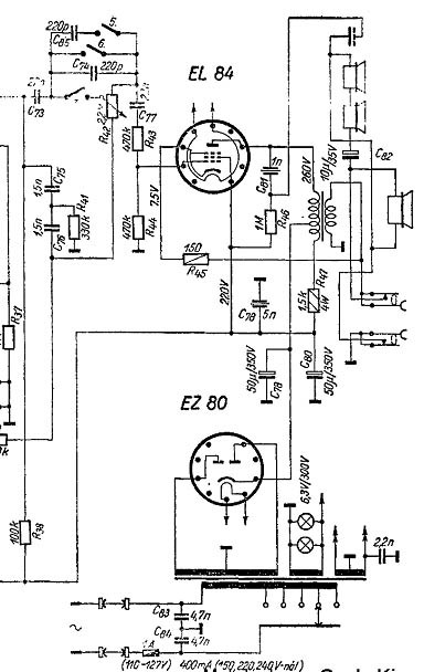
Kezembe került ez a rajz véletlenül tegnap, valaki meg tudná mondani, hogy az EL 84 katódja miért a kimenőtrafó szekunderén keresztül kerül a testre?
Negatív visszacsatolás valósul meg így...
Ha egy nagy belsőellenállású (többrácsos) végcsövet használunk, az nem a legjobban dolgozik negatív visszacsatolás nélkül, rossz lesz a DF, annak minden hátrányos következményével együtt... DE ha egy kis belsőellenállású triódát illesztünk a kimtéerrel, akkor natív kellemes lesz a DF és ezzel kedvező frekvenciamenet / hangminőség várható
Nem beszélve a triódák "kellemes", kevés párosrendű harmonikust termelő hangjáról
Köszönöm.
A páratlan számú harmonikusok aránya elenyésző, ezért tényleg kellemes az a hang, nem csak időzőjelesen. Hiszen a páros számú felharmonikus zeneileg nem hamis, pontosan 1 oktáv a távolság.
Mindenesetre a Pacsirta ma is szépen szól (nálam is!).
Sziasztok, olyan kérdésem lenne, hogy terveztem egy PCL86 teljesen panelintegrált erősítőt, de 1 átkötés van rajta, akárhogy pakolom az alkatrészeket, namost az az átkötés a trióda rész katódjától jön, és a panelra visszaérve levegőzés után megy át egy ellenálláson, és le a földre. Kérdés:
Mivel érdemes ezt átkötni ?? Ezüsthuzal, sima szigetelt vezeték, vagy valami egyéb??
Nem teljesen értem, vélhetően a katódellenállásról van szó, akkor jó a sima szigetelt vezeték is, csak ne legyen túl hosszú. Azért ezt konkrétabban is kifejthetnéd, mondjuk egy kapcsolási rajz segítene.
Szia, parancsolj Bővebben: Link sima natúr katódellenállás.
|
Bejelentkezés
Hirdetés |





Nem beszélve a triódák "kellemes", kevés párosrendű harmonikust termelő hangjáról




