Fórum témák
» Több friss téma |
Fórum » Csöves erősítő készítése
Ne feledd betartani a fórum viselkedési szabályait, és a topik megmaradásának feltételeit. [link]
A téma átmenetileg fagyasztva lett, hozzászólni nem tudsz!
Description
It is commonly assumed that the Russian 5Ц4С (5U4S) rectifier is equal to the western 5Z4G, and its true! The only difference compared to a vintage Brimar is a slightly higher peak inverse voltage at 1400v in stead of 1350v for the 5Ц4С. All tubes new, military equipment and have "OTK" mark. Near equivalent: 5Z4, CV1863 and 5Z4GT. General characteristics: Name: 5C4S Heater voltage, V: 5 Variable effective stress of the secondary winding of the transformer, V: 2х500 Resistance in the anode circuit, Ohm : 4700 Capacitor filter, uF: 5 Heater current, A: 2 The rectified current, mA: 122 The rectified current when the heater voltage 4.5 V, mA: 100 Maximum characteristics: Most heater voltage, V: 5.5 The smallest heater voltage, V: 4.5 The greatest amplitude of the reverse voltage of the anode, in: 1350 The highest average value of the rectified current, mA: 125 The greatest amplitude of anode current, mA: 375
Tervezek egy 6P3S PP erősítőt és ezek az egyenirányítók lennének itthon. Ezért gondoltam ezek közül valamelyikre. Vagy feleges ekkora oda ? Esetleg AZ21-em van még.
Köszi. Jól látom a max. 5 mikrós kondit szűrésnek ?
Igen. Ahogy én láttam egyebütt, ezután van egy fojtó, vagy R tag és aztán lehet már nagyobbat tenni, sőt, figyelni kell a trafó belső ellenállására is.
A kicsi C értékre való tekintettel elképzelhető, hogy a nem polarizált szűrőkondi előnyösebb... Nekem is van pár ebből-abból, tervezek vele egyenirányítani PP-hez. Az erősítőd rajzát megmutathatnád... A hozzászólás módosítva: Aug 21, 2013
Ha a tápfesz. nem nagyobb 300 V DC-nél, akkor jó AZ 21 is. Ha elég nagy, mondjuk 400-500 V DC, akkor jók ezek a ruszkik, vagy AZ 4. Rajz kellene...
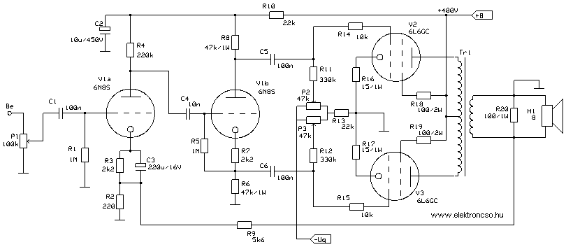
Itt a rajz. Ezzel szemezgetek. A táp kevesebb lesz egy kicsit mint 400 volt. A hálózati trafóm 2 x 300 voltot tud 200 mA.
A hozzászólás módosítva: Aug 21, 2013
Látom már, honnan van a rajz. Ugyanitt megvan a táp is. Az orosz csövek mehetnek bele, úgy, ahogy a rajzon vannak.
A végcsövekről nagyon jót hallottam, meghaladja (némelyik) 6550 -et.
Azt hiszem, érdemes egy jobb kapcsolást kipróbálni hozzá, azt mondják a "túl" egyszerű nem is lehet jó. ![]() Általánosan a bemenetre egy SRPP-t, fázisfordítónak meg szintén kifinomultabb megoldást javasolnak - nem egy szem cső katód-anódról kicsatolva. Összességében nem bonyolultabb sokkal az sem. A jelzett tápról elvileg 17W körül jön ki a kapcsolásból. De erre ne vegyél mérget... A hozzászólás módosítva: Aug 21, 2013
Első PP-m lenne, nekem ez is bonyolult. Tudnál valami másik rajzot esetleg ? Olyat, ahol a két végfok szimmetriát lehet állítani. Lehetőleg nagy orosz meghajtó csövekkel. 6N7S, 6N8S
A hozzászólás módosítva: Aug 21, 2013
Jól nézünk ki, még én sem építettem és tanácsot adok...
![]() Ahogy elnézegettem, elég jól részekre bontható egy csöves kapcsolás, ahol az egyen munkapontok beállításához "szét lehet szedni" a kapcsolásst. vagyis a csatoló kondik kihagyásával a munkapontok szépen beállíthatók. Konkrét kapcsolásom a jelzett csőhöz még nincs, de én sem ezzel kezdek, de csak a megépítendő csövesek végigpróbálását nem ezzel kezdem. Viszont ezzel a csővel szándékozom a plafont elérni, drágább csövekkel értelmetlen kísérleteznem, valamint a teljesítmény is bőven elég számomra.
Ha kicsit lejjebb lapozol, az is ott van. Elvileg a kimenő is jó a cikkben leírt végcsövekhez. Amelyik rajz neked kell, az 6L6GC-hez van.
Szerintem azt a legalsó rajzot tettem fel ide.
Nézem, igen, az. Ott lehet állítani, meg olyan csövek vannak, ami neked kell. A végcsöveket meg cserélheted, EL 34, 6L6GC, 6P3S-E is lehet.
Így van, de erre mondta a Józsi, hogy nem biztos, hogy az egyszerű nagyszerű. Ezért kérdeztem egy másik rajz felől. Lehet, hogy ezzel megpróbálkozom majd.
Azt hiszem, nekünk - kezdőknek - azért érdemes végigjárnunk, megtartanunk egy ilyen erősítőt is, aztán kiépítve az elvileg korrektebbre meg tudjuk tapasztalni a saját bőrünkön, amit mások mondanak.
Több véleményt hallottam az SE értelmetlen voltáról, ennek ellenére kipróbálom, miért ne. Annak ellenére, hogy hiszek a tapasztalt, sőt profi szakemberek szavának, de csinálok olyat is. A hozzászólás módosítva: Aug 21, 2013
Ezzel én is így vagyok. Én már készítettem SE-ket. ECL82 és 6N2P-EL84 . Elkezdtem egy EBL21 SE-t is. A siker egyszer sem maradt el. Ezen felbuzdulva ( bár amatőr létemre ) kezdek bele egy egyszerű PP-be. Márcsak szabadidő kellene
Van egy "kedvenc" emberkém.Tőle láttam 6P3C PP 40W ra 360-380V ra. Igaz hogy AB2-ben, de az első 7-8 W A osztályban van. Lehet meg kéne csinálni?
A hozzászólás módosítva: Aug 21, 2013
Szerintem a képen mellékelt mellett döntök majd. A bipoláris kondik gondolom 350 vagy 400V-osak legyenek. Az ellenállásokból mekkora teljesítményűt érdemes venni? Elég a 2W mindenhová, vagy esetleg néhol 5W-os kellene?
Néhol még a 0.5W is elég, 5W nem igen kell sehová sem.
Szia! 5W-osnak csak a 150ohmnak kell lennie az EL84 katódjánál. Én 2W-osat tennék a tápba (680ohm, 3,3k), és a trióda anódjához (47k). Egyébként még ezek is bő túlméretezések. Az EL84 katódján lévő ellenállás is hatalmas túlméretezés, itt sincs még 1W sem. De nekem is 5W-os volt, legalább nem melegedett.
Azok a kondik legyenek fóliakondik, és igen, jó a 300-350V-os.
A felsorolt csövek közül AZ4, 5C3SZ, GZ34 tipusokat ajánlom...
Köszi. Az 5C4SZ is jó vagy inkább azt hagyjam ?
Csak most néztem a rajzot a tápról. Áteresztő csöves megoldással van , mert csak egy anód van a trafóján. Nekem 2 x 300 volt van. Mindenképp csöves egyen irányításban gondolkodom. Ruszki csövet szeretnék elsősorban ( olcsó ) .
Előre is elnézést kérek, ezek csak kiszakadt gondolatok... Lehet, hogy elfogultak, vagy nem is jó az irány...
Tisztelt kolléga! Nyilván nem fogja ez a hsz eldönteni a nagyon régóta húzódó SE-PP vitát de... Gondoljunk csak bele, együtt... PP erősítő esetében a beígért előnyök komoly részét CSAK TÖKÉLETES SZIMMETRIA esetén lehet elérni... Van ilyen a gyakorlatban??? A torzítási komponensek közül ráadásul CSAK a páros rendűek kerülnek "kiejtésre", amik meg ráadásul sokkal elviselhetőbbek a fülünk számára, mint a páratlanok... Ezenkívül gondoljunk a nullátmenetre... Mikor az egyik végcső épp átadja a "stafétát" a másik csőnek... Ajjaj... Viszont a PP-nél elmaradhat az a fránya légrés, ami sok tekintetben rontja a kimtéer jellemzőit... Jó a hatásfok és "tetszőleges" teljesítményt könnyű vele előállítani... Egy kis negvcs, és akkor minden a helyére kerül... Akkor jó Mielőtt az első ampomat (PP!) lerajzoltam, talán egy évig is olvasgattam a szakirodalmat... Nem is sikerült olyan rosszul az az amp, de amikor egy hirtelen összedobott, 6C41C SE végfokon meghallgattam a Hattyúk tavát, eldöntöttem, hogy ezután csak SE
Amit megfontolásra érdemesnek tartok, az olvasmányaim alapján:
A PP "A" osztályban van dolgoztatva kicsi teljesítménynél, itt tüntetik el ezt a keresztezési torzítást, ha igaz. Utána ott a dinamikához szükséges teljesítmény. Több kollégától hallottam, istenítette az SE-t aztán abszolút felhagyott vele. Egy rezesbandánál eléggé egy síkon pengetik - hangerőn - a trombitát, cintányért és a másfél fontos ágyút, de egy klasszikus zene halk és a fortissimo közt némileg más a dinamika, ehhez az SE-k 8-15W-ja nem biztos, hogy elég. Hozzáteszem, az én hallgatási szokásaim az átlag 2x4W-nál megállnak. Tehát lesznek SE-jeim, nem is egy (2 fajta) de biztos vagyok benne, hogy nem ő lesz a nyertes hosszabb távon.
OK, csak egy óvatos hozzászólás volt, Te tudod...
Ugyan, semmi baj, örülök a véleményednek, össze fogom hasonlítani a megoldásokat, nagyjából azonos szintre megépített kétféle eszközzel SE-PP.
Idézet: „Több véleményt hallottam az SE értelmetlen voltáról” Remélhetőleg nem engem sikerült félreérteni ![]() Az együtemű nagyon jó dolog lehet, ha a csúcsot szeretnénk ostromolni. Csakhát ennek van még jópár feltétele! Alap a nagyérzékenységű, könnyen hajtható ("csövesbarát) hangsugárzó. A további követelmények a visszacsatolásmentes vagy minimális neg. visszacsatolású topológiából következnek: - kiváló minőségű kimenőtrafó - kiváló (hang)minőségű passzív alkatrészek (csatolókondi!!) - végcsőnek csak triódák alkalmasak, abból is a leglineárisabbak (jellemzően DHT) ... ... Tedd fel magadnak a kérdést, biztos, hogy ez kell neked? Kedvcsinálóként még megjegyezném: - együtemű végfok tulajdonképpen a tápfeszültséget modulálja, ezért nem meglepő, hogy az anódtápnak legalább annyira hangminősége van, mint magának az erősítő résznek. - együtemű a jól ismert Sokol rádió, továbbá az öreg csöves tévék zömének végfoka... ![]() A Single Ended jellemző hangzási hibáit valóságos művészet minimálisra csökkenteni. A hozzászólás módosítva: Aug 23, 2013
Bocs, hogy beleszólok, de:
Idézet: „együtemű a jól ismert Sokol rádió” Eddig úgy tudtam, hogy B osztályú végfokozat zörög benne
Az bizony igencsak ellenütemű, két darab P14 kergeti a kis kimenőt egy fázisforgató trafó mehajtássall
|
Bejelentkezés
Hirdetés |




Mielőtt az első ampomat (PP!) lerajzoltam, talán egy évig is olvasgattam a szakirodalmat... Nem is sikerült olyan rosszul az az amp, de amikor egy hirtelen összedobott, 6C41C SE végfokon meghallgattam a Hattyúk tavát, eldöntöttem, hogy ezután csak SE




