Fórum témák

» Több friss téma
Fórum » Sony erősítő hiba
 
Témaindító: antal27, idő: Aug 25, 2008
Témakörök:
Lapozás: OK   5 / 19
(#) dB_Thunder válasza mrobi hozzászólására (») Dec 29, 2013 /
 
Végtranyók fele.
(#) szentivanyilpeter hozzászólása Feb 17, 2014 /
 
Sziasztok!! Lenne egy prblémám, és hozzáértők véleményére lennék kiváncsi!!! Van egy Sony SDP E-300 , 2.1-es erősitőm és az a probléma vele hogy bármelyik bemenetet használom mindig csak a center kimenet szól, a két rear nem szól! Végfok probléma szerintem kizárt, mert a védö elektronika kapcsolja a relét bekapcsolás után! Tápfeszültség rendben van!!!! Vajon mi lehet a probléma??? Mellékelni nem tudom a szerviz könyvet/sevice manual/ mert több mint 2MB, de itt egy link ami tartalmazza a kapcsolási és beültetési rajzot is, illetve egy fotó is az alkatrész oldalról!!! még annyit róla hogy szerintem ebbe bele lett öntve valami, és az eléggé nehezen jött le a forrasztási oldalon!!! Segitségeteket előre is köszi!!!!!
A hozzászólás módosítva: Feb 17, 2014
(#) reloop válasza szentivanyilpeter hozzászólására (») Feb 17, 2014 /
 
Szia! A végfokok működését viszonylag egyszerűen ellenőrizheted. A hangerő potinál a csúszka kivezetéseket óvatosan megérintve búgást kell észlelj.
A Surround proci hibája már fogósabb kérdés.
(#) farkasgabor7403 hozzászólása Feb 20, 2014 /
 
Sziasztok nagy gondban vagyok es kezd a hajam ez miat erosen hulani van egy STR-DE315 Sony ugy kaptam mar hibasan a protect feliratal az elso erdekes dolog nekem hogy mikor bekapcsolom abban pillanatban behuz a front sugarzok releje semmi kesleltes nincs hanem ahogy aramot kap azonal behuz szar volt egy vegfok abban a meghajto ic et csereltem es most az osszes vegfok tutti jo a relenel ra probaltam hangszorot es rendes halk alapzajt halok dc vesz az nincs egyiken semm a rele vezerlo tranyoja sincs at utve a surund releje meg nem is huz be de gondolom azert mert mire behuzna letilt a proci.Szerintetek mi lehet a baja van hozza szeviz rajzom is de kezdek becsavarodni mert az osszes tranyot megneztem a vedelme hogy nincs e zarlatban de minden okes veluk.Ha valaki tudna valami jo tippet adni hogy mit nezek meg meg megkoszonem.Varom az otleteket.
(#) farkasgabor7403 hozzászólása Feb 21, 2014 /
 
Probelma megoldva az erosito teljesen jo lett.Elmondom mik voltak a hibak hogy ha valakinek ugyan ilyen gondja lesz tudja mit es hol nezen.Eloszor egy vegfok meghajto ic et kellet csrelnem egyUPC2581es egy szakadt 10ohm os ellenalast es a vegfok akkor mar jo volt de a protect felirat megmaradt utana jott a trukom mert kivancsi voltam mi lehet meg a gaz hogy tilt fogtam a proci protect figyelo labat ki kototem es las csodat megszolalt az erosito es ugy ment mind ahogy kellet utana jot a DC Ofset elektronika mert ott eltunt az 5volt vezerlo fesz a vegeredmeny abban a korben 2tranyo csere es egy 1N4148 dioda ami vezetet zaro iranyba is igaz nem teljesen 1k volt csak az ellenalasa ami nekem kevesnek tunt raktam bele ujat es nem tiltot utana mar a proci ezeket csak azert irtam le hogy ha mas is talalkozik ilyen gondal tudja hol kerese
(#) szalaigergo hozzászólása Márc 7, 2014 /
 
Sziasztok. Ismerőstől hozzájutottam egy Sony TA-AV 590 audió-videó erősítőhöz. Azt mondta használat közben egyszer csak elnémult és ő már nem költ rá. Valóban bekapcsolva se kép se hang. Szétszedtem, trafó primer részén sincs már a 230, de ha kiveszem a biztit közvetlenül a tekercs elől, van rajta fesz. Nyilván a trafó a rossz.(leégett, rövidzár?) Annyi van ráírva hogy 7 573 TK. Valóban maga a trafó lehet rossz? Mit ellenőrizzek még esetleg. Ha a trafó rossz, érdemes még foglalkozni vele, vagy annyira drága lenne hogy nem éri meg?
(#) CHZ válasza szalaigergo hozzászólására (») Márc 7, 2014 /
 
Szia!

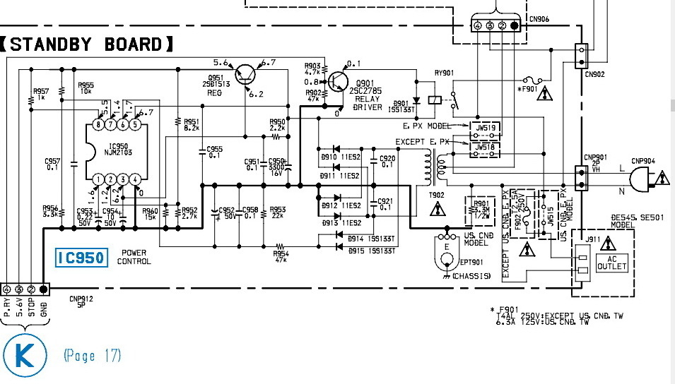
Nagy trafót relé kapcsolja, stanby trafó kapja meg a 230V feszültséget és ha itt minden ok, akkor kapcsolható a teljes táp. A kis trafón mérj, elsőre kikapcsolt állapotban, ellenállás mérés, kb 2-3 k ellenállást mérhetsz a kis trafó primerjén. Csatoltam a rajzát, megfelelő felkészültséggel el tudsz indulni, látni fogod mit kell mérned. Ha a kapcsolási rajz nem segít, ne is próbálkozz...

SONY.pdf
    
(#) szalaigergo hozzászólása Márc 9, 2014 /
 
Szia. Köszönöm szépen az infót és a rajzot. Eddig csak régi Akaikkal, meg Videotonokkal volt dolgom, de ez a Sony jó kihívás Megmértem a kis trafót, a primer oldalon full szakadást mutat, a szekunderen 7 ohm. Feszt rákapcsolva a kis panelra természetesen a kimeneten nem jelenik meg semmi...
(#) CHZ válasza szalaigergo hozzászólására (») Márc 9, 2014 /
 
Szia!
Márka lényegtelen, rajz segít, hiba feltárása nem márkafüggő..
Akkor egyszerű.., trafó csere.
(#) set68i hozzászólása Márc 18, 2014 /
 
Sziasztok.
Vettem a napokban egy STR-DE445 típusú 5.1-es házimozi erősítőt, hibásan. Nem indult el, a stand-by trafó miatt. A trafó egyik lábáról le volt szakadva a szál, de visszaforrasztás után is szakadást mutatott. Sajnos semmi adatot nem találok a trafóról, a nyák egyik sarkára 5.6 volt van írva, gondolom megközelítőleg ez lehet a trafó kimenőfeszültsége is. Egy más fajta 5 voltos trafóval elindul az erősítő, szól is, viszont furcsán viselkedik. Ha pl. basszust akarok állítani, kigyúl egy led a Tone feliratnál, és elmegy a hang, mintha mute-olva lenne. Ha megnyomom a Tone gombot, visszaáll a basszus nullára, és szól a hang újból rendesen. Ez lehetséges attól, hogy az utólag bekötött trafó nem a megfelelő feszültséget adja, vagy esetleg van valami más hiba is a háttérben?
Csatolok képet a hibás trafóról, hátha tudtok adni valami infót róla. (Egy közeli boltban azt mondták tudnak rendelni, de úgy 8500 Ft körül lenne az ára... inkább helyettesíteném valamivel ha lehetséges.)

IMG_6172.jpg
    
(#) steelbird válasza set68i hozzászólására (») Márc 19, 2014 / 1
 
Általában a hőbiztosíték szokott kiolvadni benne. 3 láb van a primer oldalon, a hőbizti sorba van kötve a primer tekerccsel, ki van vezetve lábra mind a két vége. Úgy emlékszem, a két közelebb lévő lábra van kötve.
Itt a szervizkönyve.
Kép alatt 3. sor, kb. 20mp múlva megjelenik a "Get Manual" link.

A trafó kb. 6V váltót kell, hogy leadjon.

stby.jpg
    
(#) MadMax88 hozzászólása Márc 26, 2014 /
 
Sziasztok! Az elmúlt napokban sikerült szereznem egy Sony TA-N77ES erősítőt és kellene bele egy előfok panel mert nincs benne. Valakinek nincs véletlenül egy darab?
(#) set68i válasza steelbird hozzászólására (») Márc 26, 2014 /
 
Köszi a segítséget!
Sikerült megoldani a hibát. Találtunk egy trafót, aminek mérés szerint 6,3 volt kimenőfeszültsége van, azzal működik.
A másik hiba, miszerint furcsán viselkedett az erősítő, valószínűleg egy rossz érintkezés, vagy oxidáció miatt lépett fel. Az előlapi nyák, amin a kijelző és a gombok vannak, egy alapos tisztításon esett át, és most tökéletesen működik minden, nem megy el a hangja semmilyen beállításnál.
Gondoltam megosztom veletek, ezt a tapasztalatot hátha más is tanul belőle.
(#) Pioneer94 hozzászólása Márc 29, 2014 /
 
Üdv Mindenkinek!

Van egy Sony TA-F245R típusú erősítőm. Azzal a problémával hozták, hogy állítólag az egyik oldala "libegteti" a hangszórót, mintha egyen fesz. menne ki rá, viszont ha arról a csatornáról eltekerik a balanszt, akkor abbahagyja. Én ezt a hibát nem tapasztaltam amikor próbáltam, de azt vettem még észre nála, hogy a végfokok bementi jel nélkül, és hangszórókkal, meg nélkülük is melegednek, na de nem vészesen, úgy kb. 40°C környékére. Rámértem a munkapontokra, a gyári leírása szerint 6.5mV-nak kellene lennie, de én 7.2-7.8mV-ot mértem. Most azt nem tudom, hogy elég ha beállítom a munkapontot, vagy ki kéne dobálni a végfokokból az összes passzív alkatrészt, és újakra cserélni?

A válaszokat előre is köszönöm!
(#) Matyesz hozzászólása Márc 29, 2014 /
 
Sziasztok.
Adott egy Sony Ta-f345r erősitő. Bekapcsoláskor a power led rendesen világit, és az egyik relé kattan, kikapcsoláskor meg elhalványul a led és szintén kattan a relé, tehát a stand by is rendesen működik. Azonban ennél többet nem csinál az erősitő, a bemenetválasztó panelen egy led sem világit, semmi gombra nem reagál. A paneleken szemmel látható égés, sérülés sehol nem látható. Valami támpontot tudtok adni hogy hol kezdjem a hibakeresést, esetleg a bemenetválasztó panel lehet hibás?

Köszönöm a segitséget.
Matyi
(#) steelbird válasza Matyesz hozzászólására (») Márc 29, 2014 /
 
A nagy trafóról lejönnek a feszültségek?
Van benne a primer oldallal sorba kötve egy hőbiztosíték, az szokott megszakadni.
Cserélni nem tudod, mert a tekercsek között van, de ki van vezetve a lába, ha az a baj, rövidre köthető, csak mindenképpen nézni kell üzem közben a melegedését. Ha nagyon melegszik, akkor lehet, hogy menetzárlatos a trafó.
(#) Matyesz válasza steelbird hozzászólására (») Márc 29, 2014 /
 
A képen látható két kivezetés lehet az említett biztosíték kivezetése?
A hozzászólás módosítva: Márc 29, 2014

_MG_0764.JPG
    
(#) steelbird válasza Matyesz hozzászólására (») Márc 29, 2014 /
 
Igen, az a hőbiztosíték.
Ha szakadást mérsz rajta, akkor az a rossz.
Már csak az a kérdés, hogy nem-e a trafó fűt nagyon, egy esetleges menetzárlat miatt, és amiatt szállt el.
Üresen, terheletlenül kb. 3-5W körüli teljesítményt kell felvennie a trafónak.
(#) Matyesz válasza steelbird hozzászólására (») Márc 29, 2014 /
 
Nos igen, az szakadt. Viszont a primer tekercsen kb. mekkora ellenállást kéne mérnem? mert most egy elég megbízhatatlan és pontatlan multiméter van itthon, azzal rámértem és igencsak nullát mutatott, gondolom akkor tényleg zárlatos. Vagy az nem így jelentkezik?
(#) Tiborough válasza set68i hozzászólására (») Márc 29, 2014 /
 
Szia! Az előlapi nyákot hogy tisztítottad meg? Engem is ez bosszant hogy a készülék gombokkal egészen más funkció kapcsol, mint amit megnyomok. Távkapcsolóval tökéletes. Már gondolkodtam a mikrokapcsolók cseréjén, de akkor van egyszerűbb megoldás erre a problémára? Ugyanilyen erősítőm van.
(#) CHZ válasza Matyesz hozzászólására (») Márc 30, 2014 /
 
Ekkora trafónál kb. 6-10 ohm már jó érték. Tegyél a hőbizti kivezetéseire egy 230V 60W izzót és így kapcsold be, ha nem teljes fénnyel világít, akkor már kipróbálhatod izzó nélkül is.
(#) set68i válasza Tiborough hozzászólására (») Márc 30, 2014 /
 
Szia.
Először lemostam az egész nyákot technikai alkohollal, sajnos ami nekem van csak 15%-ban izopropil alkohol. Ha találsz, akkor inkább használj olyant amiben több van, 90-99%, az hatásosabb. A kijelzőnél vigyáztam, hogy ne kerüljön bele, nehogy ártson neki.
Amikor megszáradt minden nyomógombot befújtam G-20-as száraz kontakt sprayyel.
Van most is 1-2 gomb, ami nehezebben megy, de nem kapcsolódik más funkció, ha megnyomok egy gombot.
Majd írj, hogy mi lett az eredmény, ha megtisztítottad.
(#) Matyesz válasza steelbird hozzászólására (») Ápr 14, 2014 /
 
Hali megint!
A hőbiztositék rövidrezárása megoldja a problémát. Már csak az lenne a kérdésem, hogy hogyan tudnám mégiscsak pótolni a hőztositékot a biztonság kedvéért? Vagy a tekercsen kivül már nincs is értelme? És ha elég a tekercsen kivül egy hőbiztositék, akkor hány celsius-os kell?
Köszi, Matyi.
(#) steelbird válasza Matyesz hozzászólására (») Ápr 15, 2014 /
 
Jó kérdés, nem tudom, hány fokos kell bele.
Kívülről már nem működik a dolog, ez a tekercs között van, a "frontvonalban".
Én az enyémben rövidre zártam kb. 10 éve, azóta is megy.
Ha nem melegszik 65-70 fok fölé a trafó, akkor nincs gond.
(#) Matyesz válasza steelbird hozzászólására (») Ápr 15, 2014 /
 
Köszi!
Ez a 10 éves működés elég jó garanciának tűnik
A hozzászólás módosítva: Ápr 15, 2014
(#) belaradio hozzászólása Máj 13, 2014 /
 
Üdvözlök mindenkit! Kaptam egy Sony STR-AV210 erősítőt. Sajnos amerikai importra készült, mert 120 voltos a hálózati trafó benne. Szerencsére van egy 220-ról 110 Voltra átalakító trafóm és azzal ki tudtam próbálni. Működik. Méréseim szerint 2 x 30 Volt és 2 x 3 Volt váltó jön ki a trafóból. Szeretném a trafóját kicserélni rendes 230 voltosra. Lehet valahonnan ilyen trafót szerezni ? Vagy más ötlet esetleg ? Előre is kösz a segítséget.
(#) belaradio hozzászólása Máj 23, 2014 /
 
Sikerült a trafó problémát megoldani. Két nyomtató trafóból lett 2 x 30 volt és az egyikre rátekertem a 3 voltot. Most már csak egy probléma van. A beállított adókat elfelejti kikapcsolás után. Ez a hiba már trafó csere előtt is megvolt. Aksit, gombelemet nem találtam benne. Hol keressem a hibás alkatrészt ?
(#) CHZ válasza belaradio hozzászólására (») Máj 23, 2014 /
 
Kondit keress, 0,22-047F ertekut.
(#) reloop válasza belaradio hozzászólására (») Máj 23, 2014 /
 
Szia! Az AV220-as rajzát sikerült letöltenem, ami nagyon hasonló készülék. Abban BA301 pozíciószámmal szerepel egy CR2025. Bekarikáztam a főpanel azon részét.
(#) belaradio válasza reloop hozzászólására (») Máj 24, 2014 /
 
Szia! Ebben nem találtam gombelemet.
Következő: »»   5 / 19
Bejelentkezés

Belépés

Hirdetés
XDT.hu
Az oldalon sütiket használunk a helyes működéshez. Bővebb információt az adatvédelmi szabályzatban olvashatsz. Megértettem