Fórum témák
» Több friss téma |
"Hogy hova megy a vezeték" dolgokban otthon légy, alapos áramköri ismeretekre lesz szükséged. Minden kijelzőnek van többé kevésbé bonyolult meghajtó áramköre, első lépésként meg kell keresni (már ha egyáltalán lehet) a meghajtó áramkörét, ami többnyire valamilyen integrált áramkör. Esetünkben ez egy AN6870N (adatlap csatolva) áramkör. Az adatlapon van egy gyári kapcsolás, amiből kiindulhatsz a kivezetések, és a szükséges jelek azonosításához.
Hogy erre hogy nem akadtam rá eddig, köszönöm szépen a segítséget
A hozzászólás módosítva: Ápr 19, 2014
Ez a ketyere BA3830S IC-t használ a frekisávok bontására. Ennek a kimeneteiről közvetlenül hajthatóak lennének a VIC féle modulok?
Sziasztok!
Analóg kivezérlésjelzőt készítenék ennek az áramköri részletnek a megvalósításával (a rajz Akai GX 4000D-hez való, a műszer Akai GXC 706D-ből bontva). 37,5 V-ról hajtanám. A tranzisztor bázis ellenállását nem tudtam kiolvasni. Az elektronikai számításokban még nem nagyon vagyok jártas ezért kérném a segítségeteket, hogy a mellékelt, általam számolt értékek megfelelőek-e. Vagy készítsek más fajtát. Köszönöm A hozzászólás módosítva: Szept 9, 2014
Szia!
1,2 Mohm az értéke. Innen letölthetsz egy jobban olvasható rajzot.
Sziasztok!
Az IN-13 és az IN-9 típusú bargraph csövek közt mi a különbség, azon kívül, hogy az IN-13 kicsivel hosszabb? Csereszabatosak egymással? Köszönöm
No megjöttek az IN 13-ak, és a BA3830S IC-k Tervezem a panelt, de a 18-as reset láb funkciója, illetve bekötése érdekelne, ha valaki tudná.
BYV95C diódát lehet helyettesíteni a Vic féle IN-13 kapcsolásban BYV26C-vel? A HE-storeban ilyen van csak.
Köszönöm Gábor! Ha jól gondolom, a 18-as lábat pozitív tápra kell tennem?
Néztem én ezt az IC-t, de nem igazán igazodok el rajta. Amit láttam, hogy valamelyik alkalmazásnál a mikróproci vezérli a Reset lábat. Úgy gondolom ez nem egy általános "Reset" láb, mint a procinál, hanem inkább a demodulátor áramkör Sample-Hold áramkörének Reset bemenete. Vagy is addig tartja a csúcsértéket, míg a proci ki nem olvassa a kimeneteket. A Reset logikai szintjei az adatlapon van, de funkcióját nem láttam.
De ezt csak megalapozatlanul mondom, mert az egész adatlapot nem volt kedvem átböngészni (lévén hogy talán soha nem fogok ezzel az IC-vel találkozni) a belső rajzok alapján, meg a demodulátor rajza sem látható kellő részletességgel..
Az nagy gáz, ha nem stabil szintet kell adni a működéshez.
A Vic fele plazmacsoves vumetert megepitettem en is,es nagyon jol mukodik!
Az elso indittasnal nekem kozepen voltak a potmeterek,es igy allitani sem kellett a feszultsegeken.
Azt én is megépítettem pár éve, a gond nem ez, hanem hogy 2x6+1csatornás spektrumanalizátorrá akarom alakítani egy EQ IC-vel, aminek a RESET láb működését nem értem.
A hozzászólás módosítva: Okt 4, 2014
Sziasztok!
Van egy 100mA méréshatárú alapműszerem. Ezt szeretném egy kezdetleges kivezérlés jelzővé alakítani, valamilyen kapcsolás segítségével. Nem is kell hogy pontos értéket mutasson, csak mozogjon a zenére a mutatója. Tudna valaki ebben segíteni?
Nem az. 100mA van ráírva.
Az egy dolog, hogy mit írnak a műszerre. De a sönt is benne van (ha tényleg kell hozzá), vagy azt külön akasztották rá? Mert ha az utóbbi, akkor lehet a műszer akár 1 mA érzékenységű is, ez gyakoribb volt.
Úgyhogy csak óvatosan... A hozzászólás módosítva: Okt 6, 2014
Most néztem csak, nincs benne sönt, csak egy 0.6 ohmos ellenállás, párhuzamosan a műszer tekercsével.
Az a sönt: a párhuzamos ellenállás (mélyedj el a műszerek lelkivilágában
)Az a kérdés, mekkora teljesítményű kábé, mert ez meghatározza a vele mérhető legnagyobb áramot. Viszont azt mondtad, hogy nagyobb áramértékre van kalibrálva a műszer. Le tudod tesztelni: fogsz egy LM317-et (adatlap!) és csinálsz belőle egy áramgenerátor előtétet. Megfelelő (lehetőleg heli-)potméter segítségével, meg egy kalibrált műszerrel be tudsz állítani megfelelő állandó áramot. Az árammérőt kötheted közvetlenül a kimenetre, mert a jól méretezett potméterrel be tudod állítani a kívánt méréshatárnak megfelelő állandó áramot. De javasolt egy kisebb, de jól leolvasható értéket venni és fokozatosan emelni. Így biztos nem kattintod ki a mutatót, mert az gyalázza a csapágyazást. De segítek. Mellékelem a megfelelő részletes adatlapot, ott a képlet, a kapcsolás - 17. oldal alja. Jól elbújik ![]() Én megcsináltam, ahogy fentebb írtam, príma. Egy 100 Ohmos helitrimmer, vele párhuzamosan - pontosabban a csúszóérintkező és az egyik végkapocs közé - kapcsolt 22 Ohmos ellenállás. Így 12 mA-től olyan 66 milliamperig folyamatosan állítható áramgenerátorom lett (ezzel a trimmer kb. 18 Ohmtól 100 Ohmig állítható (a 22 Ohmos picit nagyobb), nekem ennyi kellett). Egy multiméterrel mértem, simán rákötve. Azért csináltam ezt a potméteres kapcsolást így, mert nem akartam az alsó áramértéket nagyon levinni soros ellenállással, a helitrimmer meg adott volt. Kisebb áramhoz (1 uA - 10 mA) meg tökéletes az LM334. Adatlapot mellékelem. Kieg: de lehet tranzisztorral meg jFET-tel is csinálni áramgenerátort, csak bonyolultabb. De a neten sok kapcsolás kering. A hozzászólás módosítva: Okt 24, 2014
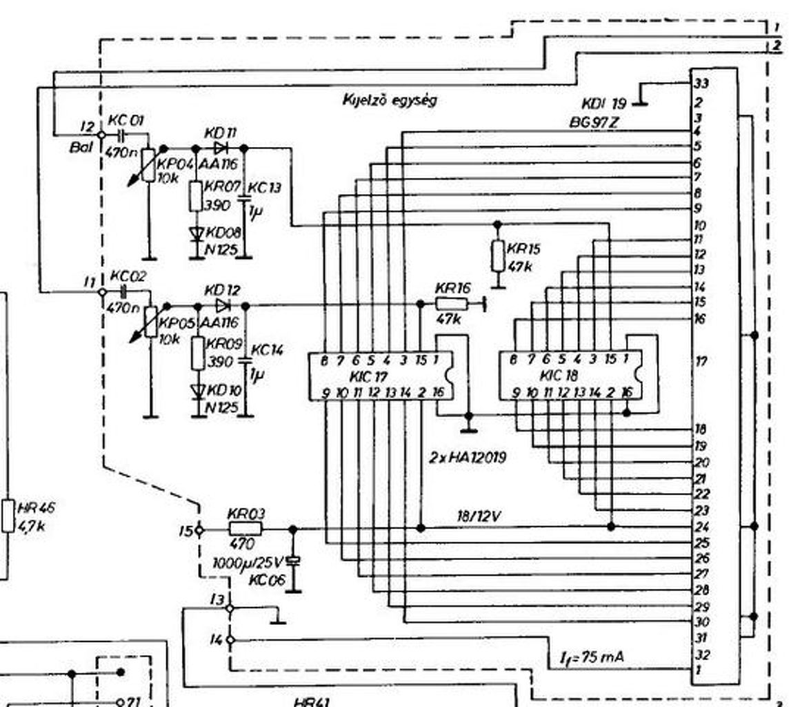
Van egy ilyen kivezérlésjelzőm. Amikor kibontottam egy magnóból, tökéletesen működött. Most meg bekapcsolom, világítanak a színtek, es ha rákötöm a jelet a kábelekre, nem mozdul a sáv(lásd kép). A kérdésem sz lenne, hogy kell e kötni valamit az ic és a bemenő jel közé, vagy hogy tudom életre kelteni? A tápja a magnóból van
kép 1 " kép2 " kép 3 előre köszi ![]() --- Máté.
Vagy készítesz hozzá egy csúcsegyenirányítót, vagy eladod nekem olcsón.
inkább a csúcsegyenirányítő
2 évig vártam, hogy a szomszéd kidobja azte a nyamvadt kazettásdecket . am mi az a csúcsegyenirányító? A hozzászólás módosítva: Nov 23, 2014
esetleg kapcsolási rajz?
A hozzászólás módosítva: Nov 23, 2014
Csúcsegyenirányító rajz.
Köszi a képet
az "1" és a "2" gondolom a jel bemenet. Amit bekarikáztam az gondolom az egyenirányító. Amit odairtam "3." oda mit kell kötni? A jel gnd-ját? Mi az a szaggatott vonal az egység körül ? bocs a sok kérdésért, 14 évesen nem nagyon konyítok még hozzá Jah, és mit csinál a jellel ez a csúcsegyenirányító? A hozzászólás módosítva: Nov 23, 2014
-Igen. 1 és 2 a bemenet.
- A GND közös. A táp 0 pontja. - A szaggatott vonal a panel fizikai széle. - Leginkább egyenirányít, hogy szép vonalszerű legyen a kijelzés és ne ugráljon eszeveszett módon. A hozzászólás módosítva: Nov 23, 2014
|
Bejelentkezés
Hirdetés |







)
.







